TOP
|
特許
|
意匠
|
商標
特許ウォッチ
Twitter
他の特許を見る
10個以上の画像は省略されています。
公開番号
2025155500
公報種別
公開特許公報(A)
公開日
2025-10-14
出願番号
2024109911
出願日
2024-07-08
発明の名称
貯湯式給湯システム及び貯湯式給湯システムの使用方法
出願人
大阪瓦斯株式会社
代理人
弁理士法人北斗特許事務所
主分類
F24H
1/18 20220101AFI20251002BHJP(加熱;レンジ;換気)
要約
【課題】時間帯別の電力単価が細かく変動する場合でも、費用に対して得られる有効な熱量が高い蓄熱運転を実行可能な貯湯式給湯システム及び貯湯式給湯システムの使用方法を提供する。
【解決手段】貯湯式給湯システムでは、複数パターンの仮想蓄熱運転を行うと仮定して、複数パターンの仮想蓄熱運転毎に、仮想蓄熱運転に起因して蓄熱される付加蓄熱量を算出する。予測時刻の予測付加蓄熱量のうち当該予測時刻における予測熱負荷で消費される分を有効付加熱量として算出すると共に、予測時刻の予測付加蓄熱量の残量を、次の予測時刻の予測付加蓄熱量として算出する。時間帯別単価を用いて一の仮想蓄熱運転費用(有効付加熱量の発生費用)を正確に算出して効果対費用を算出することができ、コストパフォーマンスのよい蓄熱運転を実行することができる。
【選択図】図3
特許請求の範囲
【請求項1】
加熱手段と、
前記加熱手段で発生した熱を湯として蓄える蓄熱槽と、
前記加熱手段を制御して、前記蓄熱槽の蓄熱量を増加させる蓄熱運転を実行可能な制御手段と、
一時刻における前記蓄熱量と、前記一時刻以降の複数の予測時刻のそれぞれにおける予測熱需要と、前記加熱手段で消費する電力の時間帯別の電力単価と、の情報を取得する情報取得手段と、
前記一時刻における前記蓄熱量を前記一時刻と同時刻の予測蓄熱量とし、前記一時刻以降の複数の予測時刻のそれぞれにおける前記予測蓄熱量と前記予測熱需要とから、前記予測時刻の前記予測蓄熱量のうち当該予測時刻における前記予測熱需要で消費される分を有効熱量として算出すると共に、前記予測時刻の前記予測蓄熱量の残量を、次の予測時刻の前記予測蓄熱量として算出する有効熱量及び予測蓄熱量算出手段と、
当該予測時刻における前記予測熱需要から当該予測時刻における前記有効熱量を減算した値を、当該予測時刻における予測熱負荷とする予測熱負荷算出手段と、
前記蓄熱運転として前記一時刻以降の一の開始時刻から所定の運転時間だけ仮想蓄熱運転を行うと仮定した場合に、当該仮想蓄熱運転に起因して蓄熱される付加蓄熱量を、前記開始時刻の異なる複数パターンの前記仮想蓄熱運転毎に算出する付加蓄熱量算出手段と、
前記複数パターンの前記仮想蓄熱運転のそれぞれにおいて、前記一時刻以降の前記開始時刻の前記付加蓄熱量を前記開始時刻と同時刻の予測付加蓄熱量とし、前記一時刻以降の複数の予測時刻のそれぞれにおける前記予測付加蓄熱量と前記予測熱負荷とから、前記予測時刻の前記予測付加蓄熱量のうち当該予測時刻における前記予測熱負荷で消費される分を有効付加熱量として算出すると共に、前記予測時刻の前記予測付加蓄熱量の残量を、次の予測時刻の前記予測付加蓄熱量として算出する有効付加熱量及び予測付加蓄熱量算出手段と、
前記複数パターンの前記仮想蓄熱運転のそれぞれにおいて、各予測時刻における前記有効付加熱量を合計して総有効付加熱量を算出する総有効付加熱量算出手段と、
前記複数パターンの前記仮想蓄熱運転のそれぞれにおいて、前記開始時刻から前記所定の運転時間の間の各予測時刻において前記加熱手段で消費する電力量と当該予測時刻の時間帯における前記電力単価との積からなる時間帯別費用を合計して仮想蓄熱運転費用を算出する仮想蓄熱運転費用算出手段と、
前記複数パターンの前記仮想蓄熱運転のそれぞれにおいて、前記総有効付加熱量を前記仮想蓄熱運転費用で除してなる効果対費用を算出する効果対費用算出手段と、
前記複数パターンの前記仮想蓄熱運転のそれぞれにおける前記効果対費用を比較して、最も高い前記効果対費用が算出された前記仮想蓄熱運転を選択する仮想蓄熱運転選択手段と、を備え、
前記制御手段は、前記仮想蓄熱運転選択手段にて選択された前記仮想蓄熱運転を前記蓄熱運転として実行する、
貯湯式給湯システム。
続きを表示(約 2,300 文字)
【請求項2】
前記貯湯式給湯システムは、蓄熱過剰判定手段を更に備え、
前記蓄熱過剰判定手段は、一の前記仮想蓄熱運転において、いずれかの前記予測時刻における前記予測蓄熱量と前記予測付加蓄熱量とを加算した値が前記蓄熱槽の最大蓄熱量以下の所定の値を超える場合に、当該仮想蓄熱運転は不適であると判定し、当該仮想蓄熱運転を前記仮想蓄熱運転選択手段の選択対象から除外する、
請求項1に記載の貯湯式給湯システム。
【請求項3】
前記付加蓄熱量算出手段は、所定の時間間隔を有する前記複数の予測時刻において、最初に前記予測熱負荷が正となる前記予測時刻の一つ前の前記予測時刻までの各予測時刻を前記開始時刻とする前記複数パターンの前記仮想蓄熱運転のそれぞれについて、前記付加蓄熱量を算出する、
請求項1又は2に記載の貯湯式給湯システム。
【請求項4】
前記貯湯式給湯システムは、予測蓄熱量更新手段と予測熱負荷更新手段とを更に備え、
前記予測蓄熱量更新手段は、前記仮想蓄熱運転選択手段にて直前に選択されている前記仮想蓄熱運転を前仮想蓄熱運転とし、前記複数の前記予測時刻のそれぞれにおいて、直前の前記予測蓄熱量に、前記前仮想蓄熱運転における前記予測付加蓄熱量を加算した値を新たな前記予測蓄熱量として更新し、
前記予測熱負荷更新手段は、前記複数の前記予測時刻のそれぞれにおいて、直前の前記予測熱負荷から、前記前仮想蓄熱運転における前記有効付加熱量を減算した値を新たな前記予測熱負荷として更新し、
前記付加蓄熱量算出手段、前記有効付加熱量及び予測付加蓄熱量算出手段、前記総有効付加熱量算出手段、前記仮想蓄熱運転費用算出手段、前記効果対費用算出手段及び前記仮想蓄熱運転選択手段の動作により、選択されるべき前記仮想蓄熱運転を追加で選択する、
請求項1又は2に記載の貯湯式給湯システム。
【請求項5】
前記貯湯式給湯システムは、繰り返し計算要否判定手段を更に備え、
前記繰り返し計算要否判定手段は、
所定の期間内における前記複数の前記予測時刻における前記予測熱負荷がすべて0であれば、計算を終了し、
所定の期間内における前記複数の前記予測時刻における前記予測熱負荷に正のものがあれば、新たな前記仮想蓄熱運転を選択させる、
請求項4に記載の貯湯式給湯システム。
【請求項6】
前記情報取得手段は、時間帯別の太陽光発電の予測余剰電力量と、時間帯別の太陽光余剰電力買取価格の情報を更に取得し、
前記仮想蓄熱運転費用算出手段は、
前記複数パターンの前記仮想蓄熱運転のそれぞれにおいて、前記開始時刻から前記所定の運転時間の間の各予測時刻の前記加熱手段で消費する電力量のうち当該予測時刻の時間帯における太陽光発電の予測余剰電力量で賄える電力量と当該予測時刻の時間帯における太陽光余剰電力買取価格との積、
及び、前記開始時刻から前記所定の運転時間の間の各予測時刻の前記加熱手段で消費する電力量のうち当該予測時刻の時間帯における太陽光発電の予測余剰電力量で賄えない電力量と当該予測時刻の時間帯における前記電力単価との積の合算値からなる時間帯別費用を合計して仮想蓄熱運転費用を算出する、
請求項1又は2に記載の貯湯式給湯システム。
【請求項7】
前記貯湯式給湯システムは、
前記加熱手段とは別に、ガスの燃焼により加熱して熱需要を賄うガス加熱手段を備え、
前記情報取得手段は、前記ガス加熱手段のボイラ効率と、ガス単価の情報を更に取得し、
前記仮想蓄熱運転選択手段で選択された前記仮想蓄熱運転の前記総有効付加熱量を、前記ガス加熱手段の前記ボイラ効率で除した値に前記ガス単価を乗じた、ガス加熱運転費用を算出し、
前記仮想蓄熱運転選択手段で選択された前記仮想蓄熱運転の前記仮想蓄熱運転費用より、前記ガス加熱運転費用が安い場合に、当該仮想蓄熱運転は不適であると判定し、
前記制御手段は、前記仮想蓄熱運転選択手段にて選択された前記仮想蓄熱運転を前記蓄熱運転として実行しない、
請求項1又は2に記載の貯湯式給湯システム。
【請求項8】
請求項1又は2に記載の貯湯式給湯システムの使用方法であって、
前記情報取得手段で取得した前記時間帯別の電力単価について、全ての時間帯の電力単価を同一の金額に変更する、
貯湯式給湯システムの使用方法。
【請求項9】
請求項1又は2に記載の貯湯式給湯システムの使用方法であって、
前記情報取得手段で、商用電力が逼迫する時間帯の情報を追加で取得し、
前記情報取得手段で取得した前記時間帯別の電力単価について、商用電力が逼迫する前記時間帯の電力単価を、前記時間帯別の電力単価の最高額よりも高い額に変更する、
貯湯式給湯システムの使用方法。
【請求項10】
請求項1又は2に記載の貯湯式給湯システムの使用方法であって、
前記情報取得手段で、商用電力が余剰する時間帯の情報を追加で取得し、
前記情報取得手段で取得した前記時間帯別の電力単価について、商用電力が余剰する前記時間帯の電力単価を、前記時間帯別の電力単価の最低額よりも低い額に変更する、
貯湯式給湯システムの使用方法。
発明の詳細な説明
【技術分野】
【0001】
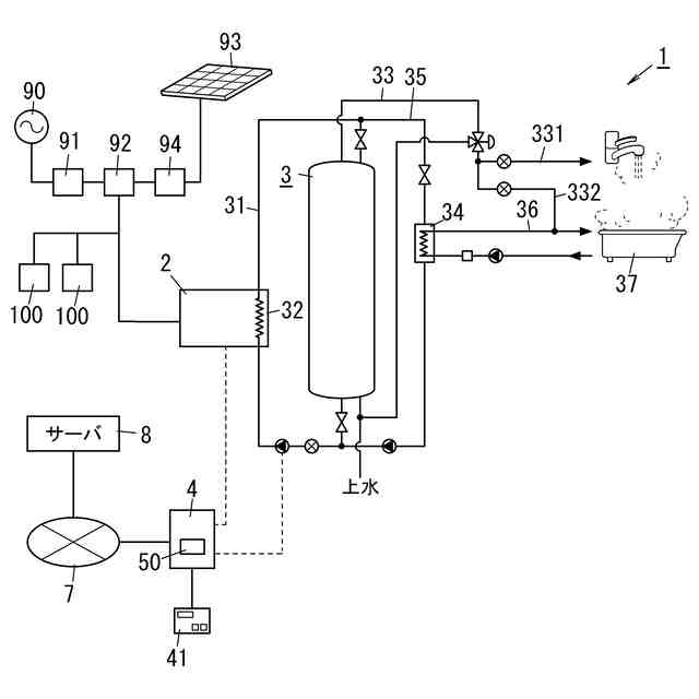
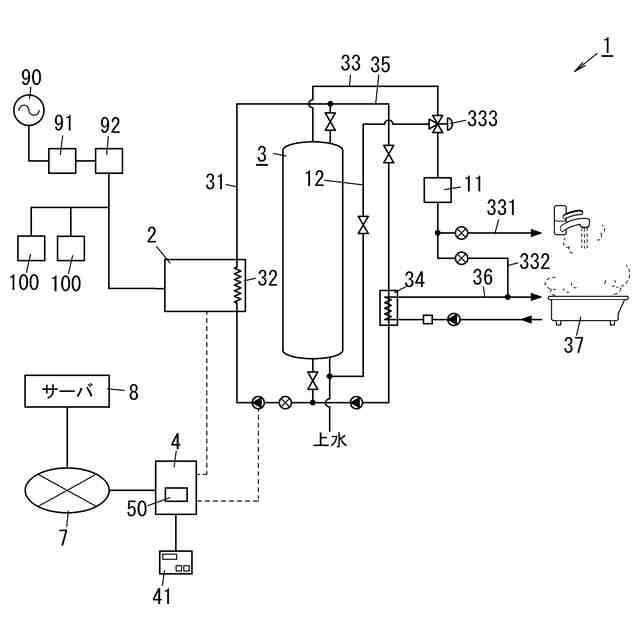
本発明は、貯湯式給湯システム及び貯湯式給湯システムの使用方法に関する。
続きを表示(約 1,800 文字)
【背景技術】
【0002】
従来、貯湯式給湯システムが知られている(例えば、特許文献1参照)。特許文献1に記載された貯湯式給湯システムは、加熱手段と、加熱手段で加熱された湯を貯える蓄熱槽と、蓄熱運転制御手段と、料金情報取得手段と、パラメーター決定手段と、を備える。蓄熱運転制御手段は、蓄熱槽の蓄熱量を増加させる蓄熱運転を制御する。料金情報取得手段は、時間帯別電気料金設定の内容に関する情報である時間帯別料金設定情報と、時間帯別電気料金設定が変更される予定日に関する情報である変更予定日情報とを取得する。パラメーター決定手段は、蓄熱運転に関する制御パラメーターである蓄熱運転パラメーターを、時間帯別料金設定情報に応じて決定する。
【0003】
予定日の到来前にはパラメーター決定手段は、第一の時間帯別料金設定情報に応じて蓄熱運転パラメーターを決定し、予定日の到来後にはパラメーター決定手段は第一の時間帯別料金設定情報とは異なる第二の時間帯別料金設定情報に応じて蓄熱運転パラメーターを決定する。
【0004】
蓄熱運転は、電力量料金単価が最低になる時間帯に行われる主蓄熱運転及び追加蓄熱運転を含む。追加蓄熱運転は、蓄熱槽の蓄熱量が最低蓄熱量を下回った場合に開始され、蓄熱槽の蓄熱量が最低蓄熱量に追加蓄熱量が加算された値まで回復したときに終了される。蓄熱運転パラメーターは、主蓄熱運転で蓄える蓄熱量である主蓄熱量、追加蓄熱量及び主蓄熱運転終了時刻を含む。
【0005】
パラメーター決定手段は、予定日の到来前の最高単価/最低単価比率に比べて予定日の到来後の最高単価/最低単価比率が縮小した場合には予定日の到来前の主蓄熱量に比べて予定日の到来後の主蓄熱量を低い値にする。ここで、最高単価/最低単価比率は、電力量料金単価が最低になる時間帯の電力量料金単価に対する、電力量料金単価が最高になる時間帯の電力量料金単価の比率である。また、パラメーター決定手段は、予定日の到来前の最高単価/最低単価比率に比べて予定日の到来後の最高単価/最低単価比率が拡大した場合には予定日の到来前の主蓄熱量に比べて予定日の到来後の主蓄熱量を高い値にする。
【0006】
また、パラメーター決定手段は、予定日の到来前の最高単価/最低単価比率に比べて予定日の到来後の最高単価/最低単価比率が縮小した場合には予定日の到来前の追加蓄熱量に比べて予定日の到来後の追加蓄熱量を高い値にする。また、パラメーター決定手段は、予定日の到来前の最高単価/最低単価比率に比べて予定日の到来後の最高単価/最低単価比率が拡大した場合には予定日の到来前の追加蓄熱量に比べて予定日の到来後の追加蓄熱量を低い値にする。
【0007】
また、パラメーター決定手段は、予定日の到来前の割安帯終了時刻に比べて予定日の到来後の割安帯終了時刻が早い時刻になった場合には予定日の到来前の主蓄熱運転終了時刻に比べて予定日の到来後の主蓄熱運転終了時刻を早い時刻にする。ここで、割安帯終了時刻は、電力量料金単価が最低になる時間帯の終了時刻である。また、パラメーター決定手段は、予定日の到来前の割安帯終了時刻に比べて予定日の到来後の割安帯終了時刻が遅い時刻になった場合には予定日の到来前の主蓄熱運転終了時刻に比べて予定日の到来後の主蓄熱運転終了時刻を遅い時刻にする。
【先行技術文献】
【特許文献】
【0008】
特開2017-89925号公報
【発明の概要】
【発明が解決しようとする課題】
【0009】
特許文献1に記載された貯湯式給湯システムは、最高単価/最低単価比率に応じて主蓄熱量や追加蓄熱量を変更したり、割安帯終了時刻に応じて主蓄熱運転終了時刻を変更したりしている。しかしながら、時間帯別の電力量料金単価が細かく変動する場合には、時刻別に加熱手段を運転させるような細やかな制御を行うものではなかった。
【0010】
本発明は上記の点に鑑みてなされた発明であり、時間帯別の電力単価が細かく変動する場合でも、費用に対して得られる有効な熱量が高い蓄熱運転を実行可能な貯湯式給湯システム及び貯湯式給湯システムの使用方法を提供することにある。
【課題を解決するための手段】
(【0011】以降は省略されています)
この特許をJ-PlatPat(特許庁公式サイト)で参照する
関連特許
大阪瓦斯株式会社
探査装置
6日前
大阪瓦斯株式会社
給湯装置
16日前
大阪瓦斯株式会社
燃焼装置
7日前
大阪瓦斯株式会社
蓄電装置
1か月前
大阪瓦斯株式会社
加熱調理器
1か月前
大阪瓦斯株式会社
フライヤー
13日前
大阪瓦斯株式会社
撥水性塗料
5日前
大阪瓦斯株式会社
ガスコンロ
16日前
大阪瓦斯株式会社
衣類乾燥機
1か月前
大阪瓦斯株式会社
衣類乾燥機
1か月前
大阪瓦斯株式会社
衣類乾燥機
1か月前
大阪瓦斯株式会社
高耐熱組成物
6日前
大阪瓦斯株式会社
蓄電制御装置
20日前
大阪瓦斯株式会社
ガラス複合体
8日前
大阪瓦斯株式会社
ガラス複合体
8日前
大阪瓦斯株式会社
鮮度維持装置
26日前
大阪瓦斯株式会社
通信システム
3か月前
大阪瓦斯株式会社
音声出力装置
7日前
大阪瓦斯株式会社
警報システム
7日前
大阪瓦斯株式会社
警報システム
7日前
大阪瓦斯株式会社
管理システム
7日前
大阪瓦斯株式会社
地中給電設備
26日前
大阪瓦斯株式会社
燃料電池装置
26日前
大阪瓦斯株式会社
異常診断装置
27日前
大阪瓦斯株式会社
蓄電制御装置
6日前
大阪瓦斯株式会社
酸化物複合体
6日前
大阪瓦斯株式会社
異常診断装置
27日前
大阪瓦斯株式会社
住宅設備機器
1か月前
大阪瓦斯株式会社
異常診断装置
27日前
大阪瓦斯株式会社
異常診断装置
27日前
大阪瓦斯株式会社
異常診断装置
27日前
大阪瓦斯株式会社
異常診断装置
27日前
大阪瓦斯株式会社
動作制御装置
6日前
大阪瓦斯株式会社
異常診断装置
27日前
大阪瓦斯株式会社
異常診断装置
27日前
大阪瓦斯株式会社
異常診断装置
27日前
続きを見る
他の特許を見る