TOP
|
特許
|
意匠
|
商標
特許ウォッチ
Twitter
他の特許を見る
公開番号
2025038692
公報種別
公開特許公報(A)
公開日
2025-03-19
出願番号
2023145452
出願日
2023-09-07
発明の名称
情報伝送装置
出願人
株式会社京三製作所
代理人
個人
,
個人
,
個人
主分類
B61L
27/33 20220101AFI20250312BHJP(鉄道)
要約
【課題】待機二重系のシステムにおいて、従系の潜在故障を検知可能な新たな手法の提供。
【解決手段】情報伝送装置である駅ATO送受信器20は、一方が主系、他方が従系となる1系伝送制御部30a及び2系伝送制御部30bを備え、主系の伝送制御部が主系制御を実行し、前記従系の伝送制御部が待機制御を実行することで待機二重系を構成する。主系の伝送制御部は、所定の待機時間の経過後に主系制御の実行を開始し、従系の伝送制御部は、待機時間の間に当該伝送制御部から出力する出力信号の自己照査を行う自己照査処理を実行した後に、待機制御の実行を開始する。
【選択図】図1
特許請求の範囲
【請求項1】
主系の伝送制御部及び従系の伝送制御部を備え、前記主系の伝送制御部が主系制御を実行し、前記従系の伝送制御部が待機制御を実行することで待機二重系を構成する情報伝送装置であって、
前記主系の伝送制御部は、前記主系制御の実行を開始する前に所定の待機時間の経過を待機し、
前記従系の伝送制御部は、前記待機時間の間に当該伝送制御部から出力する出力信号の自己照査を行う自己照査処理を実行した後に、前記待機制御の実行を開始する、
情報伝送装置。
続きを表示(約 600 文字)
【請求項2】
前記主系の伝送制御部から出力される前記出力信号と、前記従系の伝送制御部から出力される前記出力信号とを切り替えて外部出力する系切替回路、
を更に備え、
前記従系の伝送制御部は、前記自己照査処理により正常と判定した場合に前記出力信号の出力を停止し、
前記待機時間の経過後に前記従系の伝送制御部から前記系切替回路に前記出力信号が入力されている場合に当該情報伝送装置の故障を示す信号を外部出力する、
請求項1に記載の情報伝送装置。
【請求項3】
前記主系制御は、前記主系の伝送制御部が当該伝送制御部から出力する前記出力信号に係る前記自己照査処理を実行すること、を含み、
前記従系の伝送制御部は、前記待機時間の間に行う前記自己照査処理により正常と判定した後に、前記主系制御での前記自己照査処理によって前記主系の伝送制御部が異常と判定された場合に、当該従系の伝送制御部が当該情報伝送装置の制御主体となる系切替を実行する、
請求項1又は2に記載の情報伝送装置。
【請求項4】
前記主系の伝送制御部及び前記従系の伝送制御部は、それぞれ、
前記出力信号の出力と、前記自己照査処理とを行う伝送部と、
互いの系の状態監視を行う制御部と、
を有する、
請求項3に記載の情報伝送装置。
発明の詳細な説明
【技術分野】
【0001】
本発明は、情報伝送装置に関する。
続きを表示(約 1,700 文字)
【背景技術】
【0002】
主系及び従系でなる待機二重系のシステムにおいては、主系の故障によって従系に切り替えたときに従系も故障していたという重故障を回避することが求められる。待機二重系のシステムには、従系が出力動作を含む一部又は全部の動作を停止している構成と、両系が同じ動作をしているが従系の出力を遮断してシステム外部に出力しない構成とに大別される。前者の構成では、系が切り替わって実際に出力動作をしてみないと、従系に潜在的な故障があった場合に、これを検知できない。従系の潜在故障を検知するための手法として、システムの運用中に定期的に系を切り替える手法がある(例えば、特許文献1参照)。
【先行技術文献】
【特許文献】
【0003】
特開平01-318323号公報
【発明の概要】
【発明が解決しようとする課題】
【0004】
しかしながら、上述の特許文献1に係る手法は、システムの運用中に系の切り替えを行うため、系の切り替えをシステムの運用に影響を与えないように行う必要があるといった不都合がある。
【0005】
なお、主系及び従系の両系が出力動作を含む同じ動作をしている構成では、各系の出力を比較等して従系の潜在故障を検知する手法が考えられるが、そのための検知回路等を別途設ける必要があり、煩雑であるとともに、回路等の追加に伴って更なる故障要因の増加にもなってしまう。
【0006】
本発明が解決しようとする課題は、待機二重系のシステムにおいて、従系の潜在故障を検知可能な新たな手法を提供することである。
【課題を解決するための手段】
【0007】
上記課題を解決するための第1の発明は、
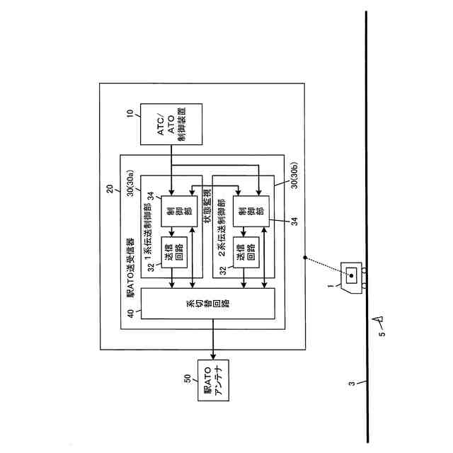
主系の伝送制御部(例えば、図1の1系伝送制御部30a)及び従系の伝送制御部(例えば、図1の2系伝送制御部30b)を備え、前記主系の伝送制御部が主系制御を実行し、前記従系の伝送制御部が待機制御を実行することで待機二重系を構成する情報伝送装置(例えば、図1の駅ATO送受信器20)であって、
前記主系の伝送制御部は、前記主系制御の実行を開始する前に所定の待機時間の経過を待機し、
前記従系の伝送制御部は、前記待機時間の間に当該伝送制御部から出力する出力信号の自己照査を行う自己照査処理を実行した後に、前記待機制御の実行を開始する、
情報伝送装置である。
【0008】
第1の発明によれば、待機二重系のシステムにおいて、従系の潜在故障を検知することができる。つまり、主系の伝送制御部及び従系の伝送制御部が待機二重系を構成する情報伝送装置では、主系の伝送制御部が主系制御の実行を開始する前の所定の待機時間の間に、従系の伝送制御部が出力信号の自己照査処理を実行する。自己照査処理が終了した従系の伝送制御部は待機制御の実行を開始する。待機時間が経過した主系の伝送制御部は主系制御の実行を開始する。すなわち、運用が開始される。以上の構成により、運用中に従系が主系に切り替わる前に、従系の潜在故障を検知することができる。その結果、運用中に主系及び従系がともに故障する重故障を回避することができる。
【0009】
第2の発明は、上述の発明において、
前記主系の伝送制御部から出力される前記出力信号と、前記従系の伝送制御部から出力される前記出力信号とを切り替えて外部出力する系切替回路、
を更に備え、
前記従系の伝送制御部は、前記自己照査処理により正常と判定した場合に前記出力信号の出力を停止し、
前記待機時間の経過後に前記従系の伝送制御部から前記系切替回路に前記出力信号が入力されている場合に当該情報伝送装置の故障を示す信号を外部出力する、
情報伝送装置である。
【0010】
第2の発明によれば、自己照査処理により従系の伝送制御部が正常と判定されない場合に、出力信号の出力が停止されないことから、情報伝送装置の故障を示す信号を外部出力することができる。
(【0011】以降は省略されています)
この特許をJ-PlatPat(特許庁公式サイト)で参照する
関連特許
株式会社京三製作所
生成装置
9日前
株式会社京三製作所
可動式ホーム柵
25日前
株式会社京三製作所
交通信号制御機用拡張箱
14日前
個人
車両及び走行システム
6か月前
日本信号株式会社
ホーム柵
2か月前
日本信号株式会社
検査装置
10か月前
日本信号株式会社
ホーム柵
1か月前
近畿車輌株式会社
耐火床構造
25日前
日本信号株式会社
ホーム柵装置
6か月前
日本車輌製造株式会社
鉄道車両
17日前
保線機器整備株式会社
保線用カート
8か月前
近畿車輌株式会社
鉄道車両の床構造
10か月前
ナブテスコ株式会社
ホームドア装置
2か月前
カヤバ株式会社
鉄道車両用制振装置
10か月前
日本信号株式会社
列車接近警報装置
2か月前
近畿車輌株式会社
鉄道車両の床構造
10か月前
川崎車両株式会社
鉄道車両用パネル
8か月前
日本車輌製造株式会社
台車組立装置
4か月前
近畿車輌株式会社
鉄道車両の床構造
10か月前
日本信号株式会社
物体検知装置
6か月前
株式会社東芝
台車搬送装置
21日前
日本信号株式会社
ホーム安全システム
6か月前
日本信号株式会社
ホームドア制御装置
3か月前
日本信号株式会社
踏切道監視システム
10か月前
日本ケーブル株式会社
索道の支索引留め装置
2か月前
株式会社ダイフク
搬送車
5か月前
前川鉄工株式会社
ロープ駆動装置
11か月前
ヤマハ発動機株式会社
無人搬送車
6か月前
ヤマハ発動機株式会社
無人搬送車
6か月前
株式会社日立製作所
鉄道車両
29日前
日本信号株式会社
列車接近警報システム
1日前
シャープ株式会社
表示装置
11か月前
ヤマハ発動機株式会社
無人搬送車
4か月前
ヤマハ発動機株式会社
無人搬送車
6か月前
株式会社ダイフク
搬送設備
6か月前
株式会社京三製作所
車上装置
7か月前
続きを見る
他の特許を見る