TOP
|
特許
|
意匠
|
商標
特許ウォッチ
Twitter
他の特許を見る
公開番号
2025083721
公報種別
公開特許公報(A)
公開日
2025-06-02
出願番号
2023197275
出願日
2023-11-21
発明の名称
台車組立装置
出願人
日本車輌製造株式会社
代理人
個人
主分類
B61F
5/00 20060101AFI20250526BHJP(鉄道)
要約
【課題】台車の空気バネに関する漏気試験の自動化を可能にする台車組立装置を提供すること。
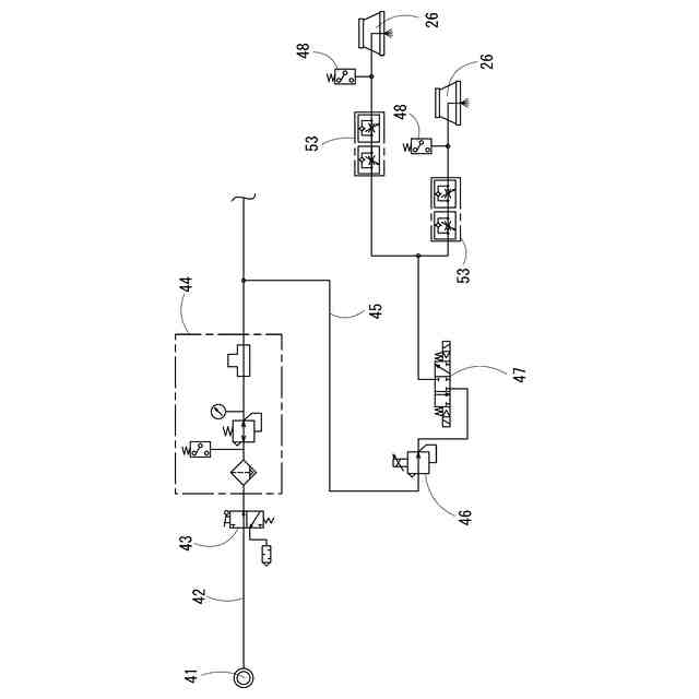
【解決手段】輪軸と台車枠との組立てにあたって左右両側の支柱に取り付けられた荷重負荷シリンダの出力により、軸バネの復元力に抗して台車枠を押さえ込む荷重負荷装置を有するものであって、荷重負荷シリンダのピストンロッドの先端部に取り付けられて台車枠に押し当てられる負荷パッド26に、台車枠に取り付けられる空気バネのエア供給部に接続して圧縮空気を送り込むための接続継手が形成され、負荷パッド26には圧縮空気を供給するためのエア供給管45が接続され、そのエア供給管45に開閉弁47と圧力検出器48とが接続され、開閉弁47の閉弁により空気バネを含むエア供給管45の二次側空間の空気圧を圧力検出器48によって検出する漏気試験装置を有する台車組立装置。
【選択図】図5
特許請求の範囲
【請求項1】
鉄道車両用台車を構成する輪軸と台車枠との組立てにあたり、前記鉄道車両用台車の左右両側に立設された支柱に取り付けられた荷重負荷シリンダの出力によって、軸バネの復元力に抗して前記台車枠を上から押さえ込む荷重負荷装置を有する台車組立装置であって、
前記荷重負荷シリンダのピストンロッドの先端部に取り付けられて前記台車枠に押し当てられる負荷パッドに、前記台車枠に取り付けられる空気バネのエア供給部に接続して圧縮空気を送り込むための接続継手が形成され、
前記負荷パッドには圧縮空気を供給するためのエア供給管が接続され、前記エア供給管には開閉弁と圧力検出器とが接続され、前記開閉弁の閉弁により前記空気バネを含む前記エア供給管の二次側空間の空気圧を前記圧力検出器によって検出する漏気試験装置を有する台車組立装置。
続きを表示(約 420 文字)
【請求項2】
前記負荷パッドは、前記台車枠に直接押し当てられる押圧面が下面として構成され、オス型の継手構造である前記空気バネのエア供給部に対して、前記接続継手は、前記押圧面の凹部に形成されたメス型の継手構造である請求項1に記載の台車組立装置。
【請求項3】
前記漏気試験装置は、前記圧力検出器が前記二次側空間の空気圧が予め設定された閾値を下回った状態を検出し、その検出に基づいて漏気発生を知らせる報知手段を有する請求項1に記載の台車組立装置。
【請求項4】
前記支柱は、上端部に水平方向に折れた水平部が形成され、前記荷重負荷シリンダが、前記水平部に対して水平方向の移動を可能にするガイド部材を介して取り付けられた請求項1に記載の台車組立装置。
【請求項5】
前記支柱は、前記水平部をレール方向と、レール方向に直交する枕木方向とに向きを変換する旋回機構を備える請求項4に記載の台車組立装置。
発明の詳細な説明
【技術分野】
【0001】
本発明は、鉄道車両用台車の空気バネについて漏気の有無を判定する漏気試験が可能な台車組立装置に関する。
続きを表示(約 2,200 文字)
【背景技術】
【0002】
鉄道車両用台車(以下、単に「鉄道台車」とする)は、輪軸と台車枠とが軸箱支持装置を介して連結されている。軸箱支持装置は、輪軸を両端で支えている軸受が収められ、軸箱と台車枠との間には軸バネが存在する。こうした構造は自動車のサスペンションに相当するものであり、鉄道台車の走行特性を左右する重要な役割を果たしている。従って、軸箱支持装置は、その軸バネや軸箱などが検修作業において定期的に分解され、傷や磨耗などについて点検補修が行われている。そこで、下記特許文献1には、こうした分解および組立て作業が確実に行うことができるようにした台車組立装置が本出願人によって提案されている。
【先行技術文献】
【特許文献】
【0003】
特開2006-116992号公報
【発明の概要】
【発明が解決しようとする課題】
【0004】
従来の台車組立装置は、輪軸と台車枠との分解や組立て、分解に伴う軸箱支持装置の修理などに使用されるが、そのほかの作業を付加させることができればより機能を高めた装置となり、作業者の負担も軽減されると考えられる。例えば、鉄道台車の組立後は空気バネが取り付けられ、供給された空気の漏れの有無について確認する漏気試験が行われていた。
【0005】
台車枠に取り付けられた空気バネは、ダイアフラムなどに上面板が接続され、その中心部には上方に突き出したエア供給部が形成されている。漏気試験は、コンプレッサからのエア供給管がエア供給部に接続され、圧縮空気が空気バネに供給された後、その空気バネの取付け面や台車の空気配管部などから空気が漏れていないか、漏気の有無について確認作業が行われる。従来の漏気確認作業では、作業者が該当箇所に石鹸水を塗布することによって発生する気泡を目視することで漏気の確認が行われていた。しかし、こうした従来の漏気試験は、石鹸水を使用することで鉄道台車のみならず試験場所の汚損を招いてしまうほか、漏気試験が定性的で作業者依存の検査方法であるため、作業者にとって負担になってしまっていた。
【0006】
そこで、本発明は、かかる課題を解決すべく、鉄道車両用台車の空気バネに関する漏気試験を自動で実施可能にする台車組立装置を提供することを目的とする。
【課題を解決するための手段】
【0007】
本発明に係る台車組立装置は、鉄道車両用台車を構成する輪軸と台車枠との組立てにあたり、前記鉄道車両用台車の左右両側に立設された支柱に取り付けられた荷重負荷シリンダの出力によって、軸バネの復元力に抗して前記台車枠を上から押さえ込む荷重負荷装置を有するものであって、前記荷重負荷シリンダのピストンロッドの先端部に取り付けられて前記台車枠に押し当てられる負荷パッドに、前記台車枠に取り付けられる空気バネのエア供給部に接続して圧縮空気を送り込むための接続継手が形成され、前記負荷パッドには圧縮空気を供給するためのエア供給管が接続され、前記エア供給管には開閉弁と圧力検出器とが接続され、前記開閉弁の閉弁により前記空気バネを含む前記エア供給管の二次側空間の空気圧を前記圧力検出器によって検出する漏気試験装置を有する。
【発明の効果】
【0008】
前記構成によれば、鉄道車両用台車の左右両側から荷重負荷シリンダによって台車枠を押さえ込み、軸バネの圧縮状態を維持させることにより、鉄道車両用台車を構成する輪軸と台車枠との組立てを可能にする荷重負荷装置は、荷重負荷シリンダの負荷パッドを、台車枠に取り付けられる空気バネのエア供給部に接続継手を介して接続することにより、エア供給管に流れる圧縮空気を空気バネに供給でき、圧縮空気の供給後に開閉弁を閉弁し、空気バネを含むエア供給管の二次側空間の空気圧を圧力検出器によって検出することにより漏気判定が可能になる。
【図面の簡単な説明】
【0009】
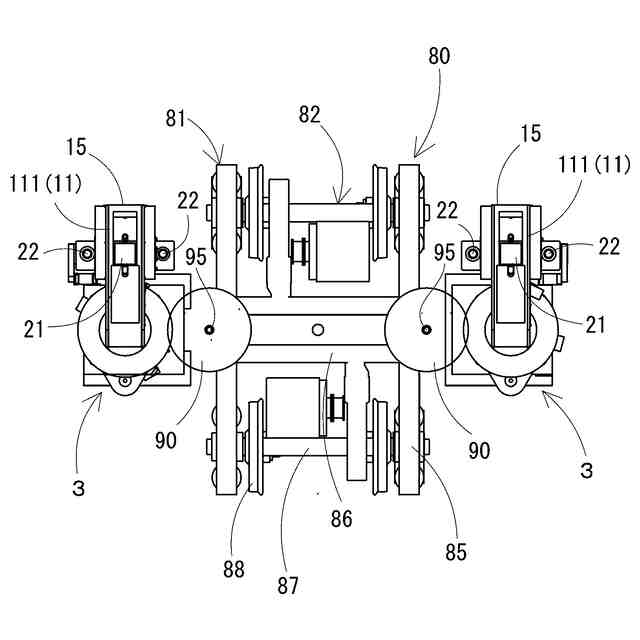
台車組立装置の一実施形態について、その一部と鉄道車両用台車を示した平面図である。
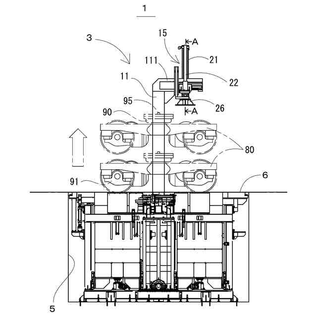
台車組立装置の一実施形態を鉄道車両用台車が移動するレール方向に示した正面図である。
台車組立装置の一実施形態をレール方向に直交する側方から示した側面図である。
荷重負荷機構を示す図3のA-A断面矢視図である。
漏気試験装置を構成するエア回路を示した図である。
【発明を実施するための形態】
【0010】
本発明に係る台車組立装置の一実施形態について、図面を参照しながら以下に説明する。図1乃至図3は、本実施形態の台車組立装置を示した図であり、特に図1は、同装置の一部と鉄道車両用台車を示した平面図であり、図2は、同装置を鉄道車両用台車が移動するレール方向に示した正面図であり、図3は、同装置をレール方向に直交する枕木方向から示した側面図である。図1に示すように、鉄道車両用台車(以下、単に「鉄道台車」とする)80は、左右の縦梁85と、それを連結する横梁86とからなるH形の枠組みをした台車枠81に、車軸87と車輪88とが一体になった輪軸82が軸箱支持装置89を介して前後に組付けられている。
(【0011】以降は省略されています)
この特許をJ-PlatPat(特許庁公式サイト)で参照する
関連特許
日本車輌製造株式会社
建設機械
8日前
日本車輌製造株式会社
鉄道車両
13日前
日本信号株式会社
ホーム柵
1か月前
個人
車両及び走行システム
6か月前
日本信号株式会社
ホーム柵
2か月前
日本信号株式会社
検査装置
10か月前
近畿車輌株式会社
耐火床構造
23日前
日本信号株式会社
ホーム柵装置
6か月前
日本車輌製造株式会社
鉄道車両
15日前
日本信号株式会社
列車接近警報装置
2か月前
ナブテスコ株式会社
ホームドア装置
2か月前
近畿車輌株式会社
鉄道車両の床構造
10か月前
カヤバ株式会社
鉄道車両用制振装置
10か月前
保線機器整備株式会社
保線用カート
8か月前
川崎車両株式会社
鉄道車両用パネル
8か月前
近畿車輌株式会社
鉄道車両の床構造
10か月前
日本車輌製造株式会社
台車組立装置
4か月前
近畿車輌株式会社
鉄道車両の床構造
10か月前
日本信号株式会社
ホーム安全システム
6か月前
株式会社ダイフク
搬送車
5か月前
日本信号株式会社
踏切道監視システム
10か月前
日本信号株式会社
物体検知装置
6か月前
日本信号株式会社
ホームドア制御装置
3か月前
株式会社東芝
台車搬送装置
19日前
日本ケーブル株式会社
索道の支索引留め装置
2か月前
ヤマハ発動機株式会社
無人搬送車
6か月前
株式会社日立製作所
鉄道車両
27日前
ヤマハ発動機株式会社
無人搬送車
6か月前
株式会社ダイフク
搬送設備
6か月前
ヤマハ発動機株式会社
無人搬送車
6か月前
シャープ株式会社
表示装置
11か月前
前川鉄工株式会社
ロープ駆動装置
11か月前
ヤマハ発動機株式会社
無人搬送車
4か月前
株式会社 空スペース
跨座式モノレールシステム
9か月前
日本信号株式会社
自動列車運転装置
2か月前
日本車輌製造株式会社
車両用ヒップレスト
1か月前
続きを見る
他の特許を見る