TOP
|
特許
|
意匠
|
商標
特許ウォッチ
Twitter
他の特許を見る
公開番号
2025073674
公報種別
公開特許公報(A)
公開日
2025-05-13
出願番号
2023184655
出願日
2023-10-27
発明の名称
連続式熱処理炉
出願人
中外炉工業株式会社
代理人
個人
主分類
C21D
9/56 20060101AFI20250502BHJP(鉄冶金)
要約
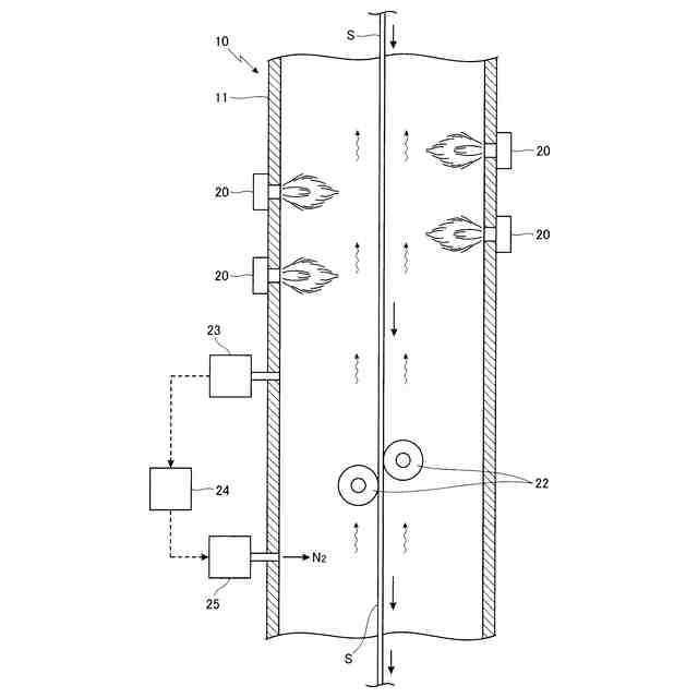
【課題】 長尺状の金属ストリップを炉内で走行させ、燃焼装置により炉内において燃料を燃焼させて金属ストリップを加熱処理する連続式熱処理炉において、金属ストリップをサポートローラーにより安定して走行できるようにする。
【解決手段】 長尺状の金属ストリップSを炉10内で走行させ、燃焼装置20により炉内において燃料を燃焼させて金属ストリップを加熱処理する連続式熱処理炉において、燃焼装置よりも炉内ガス流れの上流側の位置に、金属ストリップの走行を安定させるサポートローラー22を設けると共に、サポートローラーに対して不活性ガスN
2
を供給する不活性ガス供給装置25を設けた。
【選択図】 図2
特許請求の範囲
【請求項1】
長尺状の金属ストリップを炉内で走行させ、燃焼装置により炉内において燃料を燃焼させてガスを排出させる排気管に向かって流れる炉内のガスの流れの中で金属ストリップを加熱処理する連続式熱処理炉において、前記の燃焼装置よりも炉内のガスの流れ方向上流側の位置に、金属ストリップの走行を安定させるサポートローラーを設けると共に、前記のサポートローラーに対して不活性ガスを供給する不活性ガス供給装置を設けたことを特徴とする連続式熱処理炉。
続きを表示(約 490 文字)
【請求項2】
請求項1に記載の連続式熱処理炉は、前記の金属ストリップを縦方向に設けられた炉内で走行させる縦型式であることを特徴とする連続式熱処理炉。
【請求項3】
請求項1に記載の連続式熱処理炉において、前記のサポートローラーとして、外周面にカーボンスリーブが設けられたサポートローラーを用いたことを特徴とする連続式熱処理炉。
【請求項4】
請求項1に記載の連続式熱処理炉は、前記の不活性ガス供給装置により、不活性ガスを前記のサポートローラーよりも前記の炉内のガスの流れ方向上流側の位置に供給することを特徴とする連続式熱処理炉。
【請求項5】
請求項1~請求項4の何れか1項に記載の連続式熱処理炉において、前記のサポートローラーよりも炉内のガスの流れ方向下流側の位置に、炉内の酸素濃度を検出する酸素濃度検出装置を設け、前記の酸素濃度検出装置によって検出された炉内の酸素濃度を制御装置に出力し、前記の制御装置により、前記の不活性ガス供給装置によって炉内に供給する不活性ガスの供給を制御することを特徴とする連続式熱処理炉。
発明の詳細な説明
【技術分野】
【0001】
本発明は、長尺状の金属ストリップを炉内で走行させ、燃焼装置により炉内において燃料を燃焼させて金属ストリップを加熱処理する連続式熱処理炉に関するものである。特に、燃焼装置により炉内において燃料を燃焼させて、長尺状の金属ストリップを炉内で走行させて加熱処理するにあたり、サポートローラーによって金属ストリップを傷つけたりすることなく安定して走行させることができるようにした点に特徴を有するものである。
続きを表示(約 1,700 文字)
【背景技術】
【0002】
従来から、特許文献1等に示されるように、長尺状の鋼板等からなる金属ストリップを縦方向に設けられた炉内において走行させながら、燃焼装置により炉内において燃料を燃焼させて、加熱処理するようにした連続式熱処理炉が知られている。
【0003】
また、連続式熱処理炉においては、特許文献2に示されるように、前記の金属ストリップを炉内で安定して走行させるように、走行する金属ストリップの両側に金属ストリップと接触するようにして、金属ストリップを案内するサポートローラーを設けるようにしたものが知られている。
【0004】
そして、前記のサポートローラーとしては、特許文献2に示されるように、外周面にグラファイト等のカーボンスリーブを設けたサポートローラーや、ステンレス等で構成された金属製のサポートローラーが使用されている。
【0005】
しかし、前記のように燃焼装置により炉内において燃料を燃焼させるようにした連続式熱処理炉において、前記のサポートローラーとして金属製のサポートローラーを用いた場合、燃料を燃焼させた燃焼排ガスに残存している酸素により、金属製のサポートローラーの表面が酸化されて酸化物が堆積し、サポートローラーの表面に堆積した酸化物によって搬送される金属ストリップの表面が傷ついたりするという問題があった。
【0006】
また、前記のように燃焼装置により炉内において燃料を燃焼させるようにした連続式熱処理炉において、前記のサポートローラーとして、特許文献3、4に示されるように、外周面にカーボンスリーブを設けたサポートローラーを用いた場合、表面が酸化されなくなり酸化物が堆積することは無くなるが、炉内の温度が高温になると、カーボンスリーブにおけるカーボンが、燃料を燃焼させた燃焼排ガスに含まれる酸素と反応してCOやCO
2
になって昇華され、サポートローラーの径が小さくなっていくため、金属ストリップの案内がうまく行えなくなるという問題があった。
【先行技術文献】
【特許文献】
【0007】
特開2010-202959号公報
特開平8-269579号公報
特開平6-322436号公報
特開平7-113115号公報
【発明の開示】
【発明が解決しようとする課題】
【0008】
本発明は、長尺状の金属ストリップを炉内で走行させ、燃焼装置により炉内において燃料を燃焼させて金属ストリップを加熱処理する連続式熱処理炉における前記のような問題を解決することを課題とするものである。
【0009】
すなわち、本発明における連続式熱処理炉においては、長尺状の金属ストリップを炉内で加熱処理するにあたり、金属ストリップを炉内において安定して走行させるようにサポートローラーを設けた場合に、金属製のサポートローラーの表面が、燃料を燃焼させた燃焼排ガスに含まれる酸素により酸化されて酸化物が堆積し、このように堆積した酸化物によって搬送される金属ストリップの表面が傷つくのが防止され、また外周面にカーボンスリーブを設けたサポートローラーにおけるカーボンが、燃料を燃焼させた燃焼排ガスに含まれる酸素と反応してCOやCO
2
になって昇華され、サポートローラーの径が小さくなって、金属ストリップの案内がうまく行えなくなるのを防止することを課題とするものである。
【課題を解決するための手段】
【0010】
本発明に係る連続式熱処理炉においては、前記のような課題を解決するため、長尺状の金属ストリップを炉内で走行させ、燃焼装置により炉内において燃料を燃焼させてガスを排出させる排気管に向かって流れる炉内のガスの流れの中で金属ストリップを加熱処理する連続式熱処理炉において、前記の燃焼装置よりも炉内のガスの流れ方向上流側の位置に、金属ストリップの走行を安定させるサポートローラーを設けると共に、前記のサポートローラーに対して不活性ガスを供給する不活性ガス供給装置を設けた。
(【0011】以降は省略されています)
この特許をJ-PlatPat(特許庁公式サイト)で参照する
関連特許
個人
バイオ水素製鉄方法
2か月前
日本製鉄株式会社
転炉精錬方法
1か月前
日本製鉄株式会社
溶鋼の製造方法
2か月前
日本製鉄株式会社
溶鉄の製造方法
13日前
日本製鉄株式会社
溶鉄の製造方法
1か月前
富士電子工業株式会社
焼入れ装置
2か月前
日本製鉄株式会社
溶鋼の脱窒処理方法
11日前
株式会社不二越
熱処理システム
1か月前
高周波熱錬株式会社
熱処理方法及び熱処理装置
11日前
高周波熱錬株式会社
熱処理方法及び熱処理装置
2か月前
バイオメッド バレー ディスカバリーズ,インコーポレイティド
結晶性C21H22Cl2N4O2マロン酸塩
1か月前
大同特殊鋼株式会社
熱処理設備
2か月前
JFEスチール株式会社
高炉の原料装入方法
1か月前
日本製鉄株式会社
高炉の冷却構造
1か月前
大同特殊鋼株式会社
雰囲気熱処理炉
1か月前
出光興産株式会社
熱処理油
2か月前
出光興産株式会社
熱処理油
2か月前
日本製鉄株式会社
鋼の製造方法
2か月前
出光興産株式会社
熱処理油
11日前
九州高周波熱錬株式会社
焼入れ装置
11日前
株式会社神戸製鋼所
溶銑の予備処理方法
1か月前
フタバ産業株式会社
金属部材の製造方法
2か月前
トヨタ紡織株式会社
鉄心の焼鈍方法及び焼鈍用治具
18日前
日本製鉄株式会社
高炉操業方法
2か月前
山陽特殊製鋼株式会社
棒鋼の製造方法
2か月前
学校法人福岡工業大学
セメンタイトの製造方法
19日前
高周波熱錬株式会社
熱処理鋼線の製造装置及び熱処理鋼線の製造方法
20日前
日本製鉄株式会社
溶鉄の製造方法
2か月前
株式会社神戸製鋼所
熱延鋼板の製造方法および熱延鋼板
18日前
日本製鉄株式会社
溶鉄の製造方法
2か月前
日本製鉄株式会社
スラグの処理方法
12日前
大同特殊鋼株式会社
熱処理設備および浸炭焼入れ方法
12日前
トヨタ自動車株式会社
衝撃吸収部品の製造方法、及び衝撃吸収部品
2か月前
日本製鉄株式会社
鉄源の溶解精錬方法
2か月前
日本製鉄株式会社
鉄源の溶解精錬方法
2か月前
日本製鉄株式会社
鉄源の溶解精錬方法
2か月前
続きを見る
他の特許を見る