TOP
|
特許
|
意匠
|
商標
特許ウォッチ
Twitter
他の特許を見る
10個以上の画像は省略されています。
公開番号
2025081836
公報種別
公開特許公報(A)
公開日
2025-05-28
出願番号
2023194871
出願日
2023-11-16
発明の名称
消火栓装置及び消火栓設備
出願人
ホーチキ株式会社
代理人
個人
,
個人
主分類
A62C
35/20 20060101AFI20250521BHJP(人命救助;消防)
要約
【課題】消火用ホースを収納した消火栓本体部の昇降を簡単且つ容易に行うことを可能とする。
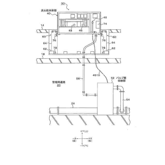
【解決手段】消火栓装置30は、消火用ホース46が引き出し自在に収納された消火栓本体部40を埋込筐体32内に昇降自在に設け、消火栓本体部40の両側となる埋込筐体32内に、消火栓本体部40を監視員通路上に上昇させて保持する2組の昇降機構60が配置される。昇降機構60の各々は、消火栓本体部40の下端側に連結されたワイヤー64を滑車部65に下側から巻き入れて下側に巻き降ろして錘62を吊下げており、滑車部65の第2滑車68にはモータが設けられる。消火栓本体部40を上昇させる場合は、モータにより錘62を巻き降ろす方向に第2滑車68を回転駆動して消火栓本体部40を所定位置に上昇させる。
【選択図】図3
特許請求の範囲
【請求項1】
消火用ホースが引き出し自在に収納された消火栓本体部が埋込筐体に昇降自在に設けられた消火栓装置であって、
前記消火栓本体部の両側となる前記埋込筐体内に、前記消火栓本体部を監視員通路上に上昇させて保持する2組の昇降機構が配置され、
前記昇降機構の各々は、
前記消火栓本体部の下端側に一端が連結されたワイヤーと、
前記埋込筐体の上側に配置され、前記ワイヤーを下側から巻き入れて下側に巻き降ろす滑車部と、
前記滑車部から巻き降ろされた前記ワイヤーの他端に吊下げられた錘と、
前記滑車部を回転駆動するモータと、
前記消火栓本体部を上昇させる場合に、前記モータにより前記錘を巻き降ろす方向に前記滑車部を回転駆動して前記消火栓本体部を所定位置に上昇させる制御部と、
が設けられたことを特徴とする消火栓装置。
続きを表示(約 920 文字)
【請求項2】
請求項1記載の消火栓装置であって、
前記滑車部は、内側に位置する第1滑車と外側に位置する第2滑車が横並びに設けられ、
前記第1滑車に前記消火栓本体部の下端側に一端が連結された前記ワイヤーを下側から巻き入れて前記第2滑車に巻出し、
前記第2滑車に前記第1滑車からの前記ワイヤーを巻き入れて下側に巻き降ろし、前記第2滑車から巻き降ろされた前記ワイヤーの他端に錘が吊下げられ、
前記第1滑車又は前記第2滑車を前記モータにより回転駆動することを特徴とする消火栓装置。
【請求項3】
請求項1記載の消火栓装置であって、
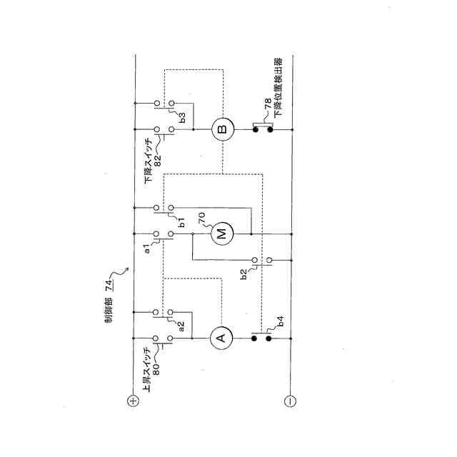
前記制御部は、前記消火栓本体を所定位置に上昇させた場合、前記モータの通電により保持トルクを働かせて前記所定位置に保持することを特徴とする消火栓装置。
【請求項4】
請求項1記載の消火栓装置であって、
前記2組の昇降機構の錘を前記消火栓本体部より軽い所定の重量に設定し、
前記制御部は、前記消火栓本体部を上昇させる場合、前記2組の昇降機構の錘と前記消火栓本体部の重量差に応じた所定の駆動力が得られるように前記モータを回転駆動することを特徴とする消火栓装置。
【請求項5】
請求項1記載の消火栓装置であって、
前記2組の昇降機構の錘と前記消火栓本体部の重量差を、前記モータによる前記滑車部の回転駆動がない場合に、人的な上昇操作を可能とする所定値とすることを特徴とする消火栓装置。
【請求項6】
請求項1記載の消火栓装置であって、
前記制御部は、上昇させた前記消火栓本体部を下降させる場合に、前記モータにより前記錘を上げる方向に前記滑車部を回転駆動して前記消火栓本体部を所定位置に下降させることを特徴とする消火栓装置。
【請求項7】
トンネル内に道路に沿って監視員通路が設けられ、前記監視員通路に消火栓埋込部が形成された消火栓設備であって、
請求項1乃至6の何れかに記載の消火栓装置が、前記消火栓埋込部に埋込設置されたことを特徴とする消火栓設備。
発明の詳細な説明
【技術分野】
【0001】
本発明は、ホース収納部に消火用ホースを引き出し自在に収納した消火栓装置及び当該消火栓装置が設置された消火栓設備に関する。
続きを表示(約 1,700 文字)
【背景技術】
【0002】
従来、高速道路や自動車専用道路などのトンネル内に設置するトンネル非常用設備として消火栓装置が設けられており、消火栓装置は開放自在な消火栓扉を備えた筐体の消火栓収納部に、先端にノズルを装着した消火用ホースとバルブ類が収納され、また、開閉自在な消火器扉を備えた消火器収納部に例えば2本の消火器が収納されている。
【0003】
このような消火栓装置は、トンネル内に設けた監視員通路に面した側壁に沿って例えば50メートル間隔で埋込み設置されている。監視員通路は路面に対し1メートル程度高くした側壁通路として設けられ、トンネル内の車両通行を妨げることなく且つ安全にトンネル内に設置している消火栓装置を含む各種の機器の点検を行うことを可能としている。
【0004】
火災を伴う車両事故が発生した場合には、事故車両の運転者等の利用者は、消火栓装置の消火栓扉を開いて消火用ホースを引き出し、消火栓弁開閉レバーを操作することで消火ポンプ設備を起動して放水することにより消火作業を行うことができる。
【0005】
ところで、従来のトンネル内に設置した消火栓装置にあっては、監視員通路に面したトンネル側壁に沿って設置していたため、車両事故による火災の発生時に利用者は、路面から監視員通路を超えたトンネル側壁に設置している消火栓装置に手を伸ばして消火栓扉を開き、ホースを引き出して消火作業を行う必要があり、消火栓装置が路面から離れた高い位置に設置されているため、人によっては手が届かずに監視員通路に上がって操作しなければならない場合もあり、また、監視員通路によっては手摺りを設けており、手摺りが消火作業の邪魔になり、扱いづらい場合があった。
【0006】
この問題を解決するため、消火用ホースを収納した消火栓本体部(ホース収納部)を監視員通路内に埋込設置し、消火栓を使用する場合に、昇降機構の作動により消火栓本体部を監視員通路上の露出位置に上昇して保持させるようにした昇降型の消火栓装置が提案されており(特許文献1)、消火栓扉の開放操作を必要とすることなく、監視員通路上に露出したホース収納部から簡単且つ容易にノズル付きホースを引き出して消火を行うことを可能としている。
【先行技術文献】
【特許文献】
【0007】
特開2017-225476号公報
【発明の概要】
【発明が解決しようとする課題】
【0008】
しかしながら、このような従来の昇降型の消火栓装置にあっては、消火用水の注水によるシリンダの作動で消火栓本体部を上昇させる昇降機構を使用しており、注水設備を必要とすることから設備等が大規模となり、設備コストや設置スペースの面で解決すべき課題が残されている。
【0009】
本発明は、消火用ホースを収納した消火栓本体部の昇降を簡単且つ容易に行うことを可能とする昇降型の消火栓装置及び当該消火栓装置を用いた消火栓設備を提供することを目的とする。
【課題を解決するための手段】
【0010】
(消火栓装置)
本発明は、消火用ホースが引き出し自在に収納された消火栓本体部が埋込筐体に昇降自在に設けられた消火栓装置であって、
消火栓本体部の両側となる埋込筐体内に、消火栓本体部を監視員通路上に上昇させて保持する2組の昇降機構が配置され、
昇降機構の各々は、
消火栓本体部の下端側に一端が連結されたワイヤーと、
埋込筐体の上側に配置され、ワイヤーを下側から巻き入れて下側に巻き降ろす滑車部と、
滑車部から巻き降ろされたワイヤーの他端に吊下げられた錘と、
滑車部を回転駆動するモータと、
消火栓本体部を上昇させる場合に、モータにより錘を巻き降ろす方向に滑車部を回転駆動して消火栓本体部を所定位置に上昇させる制御部と、
が設けられたことを特徴とする。
(【0011】以降は省略されています)
この特許をJ-PlatPat(特許庁公式サイト)で参照する
関連特許
ホーチキ株式会社
消火栓装置
1か月前
ホーチキ株式会社
炎検出装置
7日前
ホーチキ株式会社
火災報知方法
2日前
ホーチキ株式会社
施設管理システム
23日前
ホーチキ株式会社
消火栓装置及び消火器箱
22日前
ホーチキ株式会社
火災検知器及び防災システム
1か月前
個人
階段避難用滑り板
10か月前
個人
階段上り下り滑り板
8か月前
個人
高層ビルからの救助装置
7日前
藤井電工株式会社
連結フック
6か月前
個人
大地震の火災消火システム
1か月前
藤井電工株式会社
安全帯取付具
1か月前
能美防災株式会社
消火設備
11か月前
株式会社高儀
胴当てベルト
2か月前
能美防災株式会社
消火設備
11か月前
能美防災株式会社
消火装置
10か月前
株式会社キッツ
流水検知装置
3か月前
個人
高層階の降下型避難装置
5か月前
能美防災株式会社
デフレクタ
11か月前
帝国繊維株式会社
防災用車両
2か月前
能美防災株式会社
消火栓装置
10か月前
深田工業株式会社
発泡ノズル
10か月前
ホーチキ株式会社
消火栓装置
11か月前
個人
消火用ノズルヘッド
11か月前
ホーチキ株式会社
防災システム
10か月前
中国電力株式会社
長尺工具保持具
9か月前
藤井電工株式会社
ストラップの保護カバー
7か月前
ホーチキ株式会社
消火栓装置
5か月前
ホーチキ株式会社
消火栓装置
4か月前
ホーチキ株式会社
消火栓装置
3か月前
ホーチキ株式会社
消火栓装置
4か月前
ホーチキ株式会社
消火栓装置
9か月前
ホーチキ株式会社
消火栓装置
1か月前
ホーチキ株式会社
消火栓装置
9か月前
ホーチキ株式会社
消火栓装置
11か月前
ホーチキ株式会社
消火栓装置
11か月前
続きを見る
他の特許を見る