TOP
|
特許
|
意匠
|
商標
特許ウォッチ
Twitter
他の特許を見る
10個以上の画像は省略されています。
公開番号
2025141191
公報種別
公開特許公報(A)
公開日
2025-09-29
出願番号
2024041012
出願日
2024-03-15
発明の名称
半導体装置および半導体装置を備える電子機器
出願人
ローム株式会社
代理人
弁理士法人 佐野特許事務所
主分類
H02M
3/07 20060101AFI20250919BHJP(電力の発電,変換,配電)
要約
【課題】半導体装置は、書き込み電圧の生成に関して、さらなる検討の余地があった。
【解決手段】半導体装置100は、発振回路OSCと、パルス信号HICLK、HIBCLKを生成するように構成された信号生成回路10、20と、チャージポンプ回路2と、を備えている。信号生成回路10、20は、ハイサイドスイッチQ1、Q3およびローサイドスイッチQ2、Q4と、パルス信号HICLK、HIBCLKのハイレベルの電圧値を入力電圧Vccの電圧値より低い値に制限するように構成された出力制限回路30と、を備えている。
【選択図】図4
特許請求の範囲
【請求項1】
基準クロック信号を生成するように構成された発振回路と、
前記基準クロック信号と同相または逆相であって、入力電圧に応じたハイレベルとローレベルの電圧値を有するパルス信号を生成するように構成された信号生成回路と、
前記パルス信号に応じて前記入力電圧よりも高電圧である昇圧電圧を生成するように構成されたチャージポンプ回路と、
を備え、
前記信号生成回路は、
前記入力電圧の印加端と前記ローレベルの電圧の印加端との間に直列に接続されたハイサイドスイッチおよびローサイドスイッチと、
前記ハイサイドスイッチと前記ローサイドスイッチとの接続ノードと前記ハイサイドスイッチとの間に接続され、前記パルス信号のハイレベルの電圧値を前記入力電圧の電圧値より低い値に制限するように構成された出力制限回路と、
を備える半導体装置。
続きを表示(約 600 文字)
【請求項2】
前記出力制限回路は、
ゲートに駆動電圧の入力を受けて駆動制御されるスイッチ素子と、
前記駆動電圧を生成するように構成された駆動電圧生成回路と、
を含み、前記駆動電圧に応じた前記スイッチ素子のオン抵抗値によって、前記パルス信号のハイレベルの電圧値を制限する請求項1に記載の半導体装置。
【請求項3】
前記スイッチ素子は、デプレッション型トランジスタである請求項2に記載の半導体装置。
【請求項4】
前記駆動電圧生成回路は、温度が上昇するにつれて前記駆動電圧を上昇するような温度特性を有するように構成されている請求項2に記載の半導体装置。
【請求項5】
前記信号生成回路は、前記同相のパルス信号および前記逆相のパルス信号の双方を生成し、
前記出力制限回路は、前記同相のパルス信号および前記逆相のパルス信号のそれぞれのハイレベルの電圧値を制限する請求項1に記載の半導体装置。
【請求項6】
請求項1に記載に半導体装置と、
前記昇圧電圧に基づいて駆動するように構成された電子回路と、
を備える電子機器。
【請求項7】
前記電子回路は、前記昇圧電圧を印加されてデータの書き込み/読み出しを行うように構成された不揮発性メモリを含む請求項6に記載の電子機器。
発明の詳細な説明
【技術分野】
【0001】
本明細書中に開示されている発明は、半導体装置および半導体装置を備える電子機器に関する。
続きを表示(約 1,600 文字)
【背景技術】
【0002】
従来、チャージポンプ回路を備える半導体装置がある。この半導体装置は、チャージポンプによる昇圧動作によって書き込み電圧を生成し、不揮発性メモリへのデータのイレース、ライト動作を行う。
【0003】
なお、上記に関連する従来技術の一例としては、特許文献1を挙げることができる。
【先行技術文献】
【特許文献】
【0004】
特開2020-124078号公報
【0005】
[概要]
特許文献1で開示されている半導体装置は、書き込み電圧の生成に関して、さらなる検討の余地があった。
【0006】
本明細書中に開示されている半導体装置は、発振回路と、信号生成回路と、チャージポンプ回路と、を備える。発振回路は、基準クロック信号を生成するように構成されている。信号生成回路は、基準クロック信号と同相または逆相であって、入力電圧に応じたハイレベルとローレベルの電圧値を有するパルス信号を生成するように構成されている。チャージポンプ回路は、パルス信号に応じて入力電圧よりも高電圧である昇圧電圧を生成するように構成されている。信号生成回路は、入力電圧の印加端とローレベルの電圧の印加端との間に直列に接続されたハイサイドスイッチおよびローサイドスイッチと、ハイサイドスイッチとローサイドスイッチとの接続ノードとハイサイドスイッチとの間に接続され、パルス信号のハイレベルの電圧値を入力電圧の電圧値より低い値に制限するように構成された出力制限回路と、を備えている。
【0007】
本明細書中に開示されている電子機器は、上記構成の半導体装置と、昇圧電圧の入力を受けて駆動するように構成された電子回路と、を備える。
【図面の簡単な説明】
【0008】
図1は、比較例の半導体装置50を示す図である。
図2は、チャージポンプ回路2のチャージポンプ動作中の同相クロック信号HICLKおよび書き込み電圧VPPを示すブラフである。
図3は、半導体装置100の構成を示す図である。
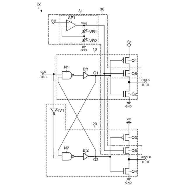
図4は、昇圧クロック生成回路1xの内部の構成を示す図である。
図5は、基準クロック信号CLKと同相クロック信号HICLKのパルス波形を示すタイミングチャートである。
図6は、チャージポンプ回路2のチャージポンプ動作中の同相クロック信号HICLKおよび書き込み電圧VPPを示すブラフである。
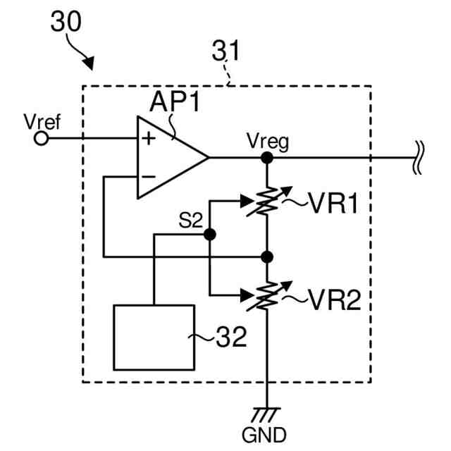
図7は、第2実施形態に係る半導体装置100の出力制限回路30を示す図である。
図8は、駆動電圧Vreg、およびハイレベル時の同相クロック信号HICLKの電圧値と温度との関係を示すグラフである。
図9は、書き込み電圧VPPの電圧値と、温度との関係を示すグラフである。
【0009】
[詳細な説明]
先ず、半導体装置50について、本開示の半導体装置100の比較例として説明する。次いで、比較例の問題点を説明し、その後に本開示の半導体装置100について説明する。
【0010】
<比較例の半導体装置50について>
図1は、比較例の半導体装置50を示す図である。比較例に係る半導体装置50は、不図示の不揮発性メモリ(例えば、EEPROM[Electrically Erasable Programmable Read-Only Memory]等)に対してデータのイレース、ライトを行うための書き込み電圧VPPを生成するように構成されている。図1に示すように、半導体装置50は、オシレータOSCと、昇圧クロック生成回路1yと、チャージポンプ回路2と、電圧検出回路3と、入力電圧生成回路4と、を含んでいる。
(【0011】以降は省略されています)
この特許をJ-PlatPat(特許庁公式サイト)で参照する
関連特許
ローム株式会社
RAM
1日前
ローム株式会社
RAM
1日前
ローム株式会社
駆動回路
3日前
ローム株式会社
発振回路
1日前
ローム株式会社
電源装置
1日前
ローム株式会社
発振回路
12日前
ローム株式会社
テスト回路
2日前
ローム株式会社
半導体装置
8日前
ローム株式会社
メモリ装置
8日前
ローム株式会社
暗号化装置
2日前
ローム株式会社
半導体装置
8日前
ローム株式会社
半導体装置
2日前
ローム株式会社
半導体装置
8日前
ローム株式会社
半導体装置
3日前
ローム株式会社
半導体装置
8日前
ローム株式会社
半導体装置
2日前
ローム株式会社
半導体装置
2日前
ローム株式会社
半導体装置
3日前
ローム株式会社
半導体装置
2日前
ローム株式会社
半導体装置
3日前
ローム株式会社
半導体装置
4日前
ローム株式会社
半導体装置
1日前
ローム株式会社
半導体装置
8日前
ローム株式会社
半導体装置
1日前
ローム株式会社
半導体装置
1日前
ローム株式会社
半導体装置
1日前
ローム株式会社
半導体装置
10日前
ローム株式会社
半導体装置
10日前
ローム株式会社
半導体装置
1日前
ローム株式会社
半導体装置
10日前
ローム株式会社
半導体装置
10日前
ローム株式会社
無線通信装置
2日前
ローム株式会社
時間測定回路
3日前
ローム株式会社
無線通信回路
3日前
ローム株式会社
信号出力回路
8日前
ローム株式会社
静電気保護素子
1日前
続きを見る
他の特許を見る