TOP
|
特許
|
意匠
|
商標
特許ウォッチ
Twitter
他の特許を見る
公開番号
2025142730
公報種別
公開特許公報(A)
公開日
2025-10-01
出願番号
2024042246
出願日
2024-03-18
発明の名称
燃料電池システム
出願人
大阪瓦斯株式会社
代理人
弁理士法人R&C
主分類
H01M
8/04 20160101AFI20250924BHJP(基本的電気素子)
要約
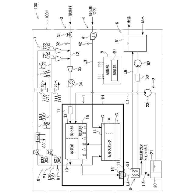
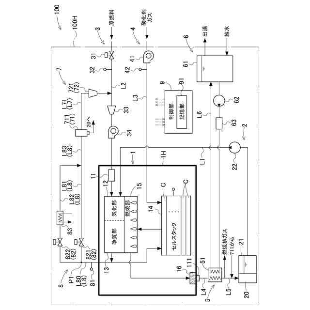
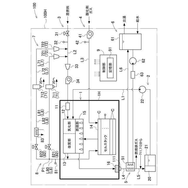
【課題】簡便な構成の燃料電池システムを提供する。
【解決手段】燃料電池システム100は、燃料ガス及び酸化剤ガスを用いて発電するセルスタック14から排出されるオフガスを燃焼する燃焼部15を有するホットモジュール1と、ホットモジュール1から排出されたガスが流通するガス流通路L7と、ガス流通路L7を流通するガスに含まれる水分を回収する水分回収部71と、ガスの通流方向におけるホットモジュール1の下流側で且つ水分回収部71の上流側に、ガス流通路L7を流通するガスの温度を調整する温度調整部8と、筐体100Hと、を備え、温度調整部8は、第1流路L81と、第1流路L81よりも放熱性能が高い第2流路L82と、を備え、流量調整部82は、外気温の影響を受ける筐体100Hの内部の温度が所定の温度閾値以上になると、第1流路L81を流通するガスの流量を減少させて第2流路L82を通流するガスの流量を増加させる。
【選択図】図1
特許請求の範囲
【請求項1】
容器を有し、当該容器の内部に、アノード及びカソードを有する燃料電池セルが複数設けられ、燃料ガス及び酸化剤ガスを用いて発電するセルスタックと、前記セルスタックから排出されるアノードオフガス及びカソードオフガスを燃焼する燃焼部とを有するホットモジュールと、
前記容器の外部から前記ホットモジュールへ原燃料を供給する原燃料供給部と、
前記容器の外部から前記セルスタックへ前記酸化剤ガスを供給する酸化剤ガス供給部と、
前記ホットモジュールから排出されたガスが流通するガス流通路と、
前記ガス流通路を流通する前記ガスに含まれる水分を回収する水分回収部と、
を備える燃料電池システムであって、
前記ガスの通流方向における前記ホットモジュールの下流側で且つ前記水分回収部の上流側に、前記ガス流通路を流通する前記ガスの温度を調整する温度調整部と、
前記ホットモジュール、前記原燃料供給部、前記酸化剤ガス供給部、前記ガス流通路、前記水分回収部、及び前記温度調整部を収容する筐体と、を備え、
前記温度調整部は、第1流路と、前記第1流路よりも放熱性能が高い第2流路と、前記第1流路を流通する前記ガスの流量と前記第2流路を流通する前記ガスの流量とを調整可能な流量調整部と、を有し、
前記流量調整部は、外気温の影響を受ける前記筐体内部の温度が所定の温度閾値以上になると、前記第1流路を流通する前記ガスの流量を減少させて前記第2流路を通流する前記ガスの流量を増加させる、燃料電池システム。
続きを表示(約 640 文字)
【請求項2】
前記第2流路の長さは、前記第1流路の長さよりも長い、請求項1に記載の燃料電池システム。
【請求項3】
前記温度調整部は、前記第2流路に配置され、前記第2流路を流通する前記ガスと冷媒とを熱交換する熱交換器を更に有する、請求項1に記載の燃料電池システム。
【請求項4】
前記ホットモジュールは、前記原燃料を水蒸気改質して前記燃料ガスを生成する改質部と、前記改質部から前記アノードへ前記燃料ガスを供給する燃料ガス供給路とを更に有し、
前記ガス流通路は、前記ホットモジュールの前記改質部から排出された前記ガスとしての還流ガスを前記原燃料供給部に還流させる還流ガス流路であり、
前記温度調整部で温度調整され、前記還流ガス流路を流通し、前記水分回収部で水分が回収された前記還流ガスは、前記改質部に供給する前記原燃料を脱硫する脱硫器に供給される、請求項1~3の何れか一項に記載の燃料電池システム。
【請求項5】
前記ガス流通路は、前記燃焼部で発生した燃焼排ガスを前記容器から排出する燃焼排ガス路であり、
前記温度調整部で温度調整され、前記燃焼排ガス路を流通した前記燃焼排ガスは、前記水分回収部に供給される、請求項1~3の何れか一項に記載の燃料電池システム。
【請求項6】
前記筐体が有する外壁面には、温度上昇を防止する温度上昇防止材が塗布又は貼付されている、請求項1に記載の燃料電池システム。
発明の詳細な説明
【技術分野】
【0001】
本発明は、燃料電池システムに関する。
続きを表示(約 1,800 文字)
【背景技術】
【0002】
特許文献1には、水添脱硫性能の低下を抑制する固体酸化物形燃料電池システムが開示されている。特許文献1に開示の固体酸化物形燃料電池システムでは、固体酸化物形燃料電池と、燃料ガスから硫黄成分を除去する水添脱硫器と、水添脱硫器で脱硫された燃料ガスを改質して改質ガスを生成する改質器と、固体酸化物形燃料電池からのアノードオフガスを放熱するアノードオフガス放熱器と、アノードオフガスの少なくとも一部を冷却する冷却器(吸収式冷凍機)と、を有し、アノードオフガスを冷却してアノードオフガスに含まれる水分量を低減させてから水添脱硫器に供給することにより、水添脱硫性能の低下を抑制している。
【先行技術文献】
【特許文献】
【0003】
特開2015-146225号公報
【発明の概要】
【発明が解決しようとする課題】
【0004】
特許文献1に開示の固体酸化物形燃料電池システムのように吸収式冷凍機を利用してガスを冷却するシステムでは、構成が大掛かりとなってしまう。
【0005】
本発明は、上記の課題に鑑みてなされたものであり、その目的は、簡便な構成でホットモジュールから排出されるガスに含まれる水分量を低減させることができる燃料電池システムを提供する点にある。
【課題を解決するための手段】
【0006】
上記目的を達成するための本発明に係る燃料電池システムの特徴構成は、
容器を有し、当該容器の内部に、アノード及びカソードを有する燃料電池セルが複数設けられ、燃料ガス及び酸化剤ガスを用いて発電するセルスタックと、前記セルスタックから排出されるアノードオフガス及びカソードオフガスを燃焼する燃焼部とを有するホットモジュールと、
前記容器の外部から前記ホットモジュールへ原燃料を供給する原燃料供給部と、
前記容器の外部から前記セルスタックへ前記酸化剤ガスを供給する酸化剤ガス供給部と、
前記ホットモジュールから排出されたガスが流通するガス流通路と、
前記ガス流通路を流通する前記ガスに含まれる水分を回収する水分回収部と、を備える燃料電池システムであって、
前記ガスの通流方向における前記ホットモジュールの下流側で且つ前記水分回収部の上流側に、前記ガス流通路を流通する前記ガスの温度を調整する温度調整部と、
前記ホットモジュール、前記原燃料供給部、前記酸化剤ガス供給部、前記ガス流通路、前記水分回収部、及び前記温度調整部を収容する筐体と、を備え、
前記温度調整部は、第1流路と、前記第1流路よりも放熱性能が高い第2流路と、前記第1流路を流通する前記ガスの流量と前記第2流路を流通する前記ガスの流量とを調整可能な流量調整部と、を有し、
前記流量調整部は、外気温の影響を受ける前記筐体内部の温度が所定の温度閾値以上になると、前記第1流路を流通する前記ガスの流量を減少させて前記第2流路を通流する前記ガスの流量を増加させる点にある。
【0007】
上記特徴構成によれば、第1流路よりも放熱性能が高い第2流路にガスを流通させるだけでホットモジュールから排出されるガスの温度を低下させて、水分回収部での水分の回収量を増加させ、ガスに含まれる水分量を低減することができる。したがって、簡素な構成でホットモジュールから排出されるガスに含まれる水分量を低減させることができる。
【0008】
本発明に係る燃料電池システムの別の特徴構成は、前記第2流路の長さは、前記第1流路の長さよりも長い点にある。
【0009】
上記特徴構成によれば、第2流路の長さを第1流路の長さよりも長くするだけで、ホットモジュールから排出されるガスの温度を低下させて、水分回収部での水分の回収量を増加させ、ガスに含まれる水分量を低減することができる。したがって、簡素な構成でホットモジュールから排出されるガスに含まれる水分量を低減させることができる。
【0010】
本発明に係る燃料電池システムの別の特徴構成は、
前記温度調整部は、前記第2流路に配置され、前記第2流路を流通する前記ガスと冷媒とを熱交換する熱交換器を更に有する点にある。
(【0011】以降は省略されています)
この特許をJ-PlatPat(特許庁公式サイト)で参照する
関連特許
大阪瓦斯株式会社
蓄電装置
1か月前
大阪瓦斯株式会社
給湯装置
4日前
大阪瓦斯株式会社
ガスコンロ
4日前
大阪瓦斯株式会社
衣類乾燥機
1か月前
大阪瓦斯株式会社
衣類乾燥機
1か月前
大阪瓦斯株式会社
衣類乾燥機
1か月前
大阪瓦斯株式会社
加熱調理器
1か月前
大阪瓦斯株式会社
フライヤー
1日前
大阪瓦斯株式会社
蓄電制御装置
8日前
大阪瓦斯株式会社
異常診断装置
15日前
大阪瓦斯株式会社
鮮度維持装置
14日前
大阪瓦斯株式会社
地中給電設備
14日前
大阪瓦斯株式会社
燃料電池装置
14日前
大阪瓦斯株式会社
異常診断装置
15日前
大阪瓦斯株式会社
異常診断装置
15日前
大阪瓦斯株式会社
異常診断装置
15日前
大阪瓦斯株式会社
異常診断装置
15日前
大阪瓦斯株式会社
異常診断装置
15日前
大阪瓦斯株式会社
異常診断装置
15日前
大阪瓦斯株式会社
異常診断装置
15日前
大阪瓦斯株式会社
異常診断装置
15日前
大阪瓦斯株式会社
住宅設備機器
1か月前
大阪瓦斯株式会社
通信システム
2か月前
大阪瓦斯株式会社
熱供給システム
4日前
大阪瓦斯株式会社
蓄電池管理装置
8日前
大阪瓦斯株式会社
故障予兆システム
16日前
大阪瓦斯株式会社
燃料電池システム
15日前
大阪瓦斯株式会社
樹脂積層フィルム
25日前
大阪瓦斯株式会社
燃料電池システム
1か月前
大阪瓦斯株式会社
燃料電池システム
8日前
大阪瓦斯株式会社
燃料電池システム
4日前
大阪瓦斯株式会社
燃焼制御システム
今日
大阪瓦斯株式会社
燃料電池システム
4日前
大阪瓦斯株式会社
燃料電池システム
2日前
大阪瓦斯株式会社
熱電併給システム
今日
大阪瓦斯株式会社
異常診断システム
今日
続きを見る
他の特許を見る