TOP
|
特許
|
意匠
|
商標
特許ウォッチ
Twitter
他の特許を見る
公開番号
2025142736
公報種別
公開特許公報(A)
公開日
2025-10-01
出願番号
2024042257
出願日
2024-03-18
発明の名称
燃料電池システム
出願人
大阪瓦斯株式会社
代理人
弁理士法人R&C
主分類
H01M
8/04 20160101AFI20250924BHJP(基本的電気素子)
要約
【課題】微粒子状物質による詰まりを良好に解消することができる燃料電池システムを提供する。
【解決手段】燃料電池システムAは、セルスタック6と燃焼部8とを内部空間9sに収容する収納容器9、空気フィルター21と空気ブロア7と収納容器9とを接続し間に流量計22が配置された空気供給路13、及び制御部10を備えている。制御部10は、空気供給路13を通流する空気の通流量を取得し空気ブロア7への通電のデューティ比を制御して通流量を制御する。制御部10は、デューティ比と空気の通流量とに基づいて、空気フィルター21、空気ブロア7、及び空気供給路13を含む空気供給系統23の閉塞度を算出すると共に外気温を取得し、閉塞度に基づいて空気通流改善運転の実行を開始させ、閉塞度と外気温とに基づいて、空気供給系統に供給する水蒸気の生成量を決定する。
【選択図】図1
特許請求の範囲
【請求項1】
改質水ポンプにより供給される改質水を蒸発させる蒸発器と、
原燃料ポンプにより供給される原燃料と前記蒸発器から供給される水蒸気とを改質反応させて水素含有ガスを生成する改質器と、
外部から空気を取り込んで送出する空気ブロアと、
前記空気ブロアに取り込む前記空気を清浄化する空気フィルターと、
燃料極と酸素極とを有し、前記改質器から前記水素含有ガスが前記燃料極に供給され且つ前記空気ブロアにより送出された前記空気が前記酸素極に供給されて発電する複数のセルが積層されたセルスタックと、
前記燃料極から排出される燃料極排ガス中の可燃成分を前記酸素極から排出される酸素極排ガス中の酸素にて燃焼させて、その燃焼熱により前記改質器及び前記蒸発器を加熱する燃焼部と、
前記蒸発器、前記改質器、前記セルスタック及び前記燃焼部を内部空間に収容する収納容器と、
前記空気ブロアと前記収納容器とを接続し、前記空気ブロアから送出された前記空気を前記収納容器の前記内部空間に供給する空気供給路と、
前記空気供給路に配置され、前記空気ブロアにより送出された前記空気の通流量を検出する流量計と、
運転を制御する制御部と、を備え、
前記制御部は、
デューティ比を制御することにより前記空気ブロアへの通電を制御すると共に、前記デューティ比の通電時に前記空気ブロアから送出されて前記流量計で検出された前記空気の前記通流量を取得し、
前記デューティ比と前記空気の前記通流量とに基づいて、前記空気フィルター、前記空気ブロア、及び前記空気供給路を含む空気供給系統における前記空気供給系統の閉塞度を算出すると共に外気温を取得し、
前記閉塞度に基づいて前記原燃料ポンプ及び前記空気ブロアを停止させると共に、前記改質水ポンプを作動させる空気通流改善運転の実行を開始させ、
前記空気通流改善運転において、前記閉塞度と前記外気温とに基づいて、前記空気供給系統に供給する前記水蒸気を生成するために前記改質水ポンプにより供給される前記改質水の量を決定する燃料電池システム。
続きを表示(約 250 文字)
【請求項2】
前記制御部は、前記外気温が高いほど、前記改質水ポンプにより供給される前記改質水の量を減少させる請求項1に記載の燃料電池システム。
【請求項3】
前記制御部は、前記空気通流改善運転によっても前記閉塞度が基準値以下に低下していない場合には、前記水蒸気の生成量が所定割合多くなるように、前記改質水ポンプにより供給される前記改質水の量を決定し、前記所定割合多く生成された前記水蒸気を用いて再度前記空気通流改善運転を実行させる請求項1又は2に記載の燃料電池システム。
発明の詳細な説明
【技術分野】
【0001】
本発明は、燃料電池システムに関する。
続きを表示(約 2,600 文字)
【背景技術】
【0002】
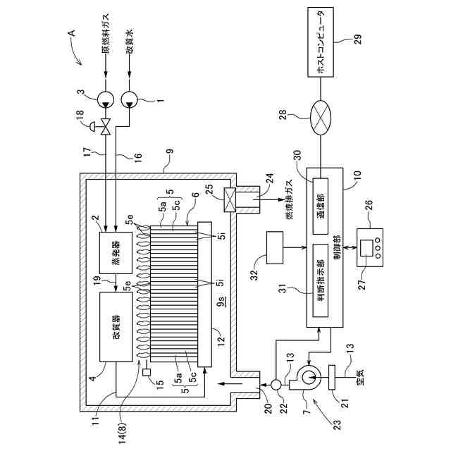
特許文献1に記載の燃料電池システムにおいては、セルスタックに備えられた複数のセルにおいて、改質器から供給される水素含有ガスと空気ブロアから供給される空気とを発電反応させて発電するものである。燃焼部において、各セルのガス排出縁部を介して排出される燃料極排ガス中の可燃成分を、同じく各セルのガス排出縁部を介して排出される酸素極排ガス中の酸素にて燃焼させて、その燃焼熱により、改質器及び蒸発器を加熱する。原燃料ポンプから供給される原燃料を水素含有ガスに改質処理する改質器、改質水ポンプから供給される改質水を蒸発させて改質処理用の水蒸気を生成する蒸発器、改質部及び蒸発器を加熱する燃焼部、及び、セルスタックは、収納容器の内部空間に収容されている。
【0003】
改質器で生成された水素含有ガスは、水素含有ガス路を通してマニホールドに供給され、そのマニホールドからセルスタックの複数のセルの燃料極に分配供給される。一方、空気は、空気ブロアにより空気供給路を通して収納容器の内部空間に供給され、収納容器の内部空間に供給された空気は、セルスタックの複数のセルそれぞれの空気導入部を介して、各セルの酸素極に供給される。燃料電池システムは制御部を有しており、制御部により燃料電池システムの運転が制御される。
【先行技術文献】
【特許文献】
【0004】
特開2020-155333号公報
【発明の概要】
【発明が解決しようとする課題】
【0005】
ところで、空気ブロアにより空気供給路を通して収納容器の内部空間に供給される外気には、塵埃、PM2.5、黄砂等の微粒子状物質が含まれている。そこで、空気ブロア及び空気供給路を含む空気供給系統には、空気ブロアにより送出する空気を清浄化する空気フィルターが含まれている。空気フィルターは、空気ブロアの上流側に配置されている。
【0006】
燃料電池システムの運転を継続すると、空気供給系統、例えば、空気フィルター、空気ブロア等に微粒子状物質が付着して詰まりが生じることがある。詰まりが生じると、燃料電池システムの運転時間の経過に伴って、空気供給系統の圧損が大きくなって空気供給系統の空気通流状態が悪化する。空気通流状態は、空気供給路に配置された空気流量計により空気の通流量を常時検出することにより制御部が判断する。
【0007】
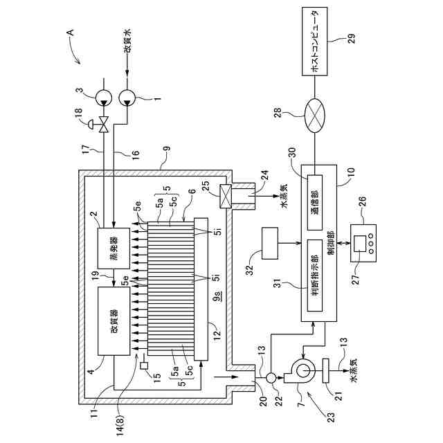
制御部は、圧損が大きくなって空気供給系統の空気通流状態が悪化していると判断すると、空気ブロアに通電する電圧のデューティ比を大きくして収納容器の内部空間に供給する空気の通流量を増加させる。しかし、微粒子状物質が多量に付着した場合には、付着した微粒子状物質を除去して詰まりを解消する必要がある。特許文献1に記載の燃料電池システムにおいては、原燃料ポンプ及び空気ブロアを停止させ、改質水ポンプを作動させて適切な量の水蒸気を空気供給系統に供給し、空気供給路、空気ブロア及び空気フィルター等に付着した付着物(例えば、硫酸アンモニウムを含む付着物)を水蒸気により溶解して除去することにより詰まりを解消する。しかし、適切な量の蒸気を空気供給系統に供給しなければ、付着物を十分に溶解することができないおそれが懸念される、という課題があった。
【0008】
本発明は、かかる実情に鑑みてなされたものであり、その目的は、微粒子状物質による詰まりを良好に解消することができる燃料電池システムを提供することにある。
【課題を解決するための手段】
【0009】
上記目的を達成するための本発明に係る燃料電池システムは、改質水ポンプにより供給される改質水を蒸発させる蒸発器と、原燃料ポンプにより供給される原燃料と前記蒸発器から供給される水蒸気とを改質反応させて水素含有ガスを生成する改質器と、外部から空気を取り込んで送出する空気ブロアと、前記空気ブロアに取り込む前記空気を清浄化する空気フィルターと、燃料極と酸素極とを有し、前記改質器から前記水素含有ガスが前記燃料極に供給され且つ前記空気ブロアにより送出された前記空気が前記酸素極に供給されて発電する複数のセルが積層されたセルスタックと、前記燃料極から排出される燃料極排ガス中の可燃成分を前記酸素極から排出される酸素極排ガス中の酸素にて燃焼させて、その燃焼熱により前記改質器及び前記蒸発器を加熱する燃焼部と、前記蒸発器、前記改質器、前記セルスタック及び前記燃焼部を内部空間に収容する収納容器と、前記空気ブロアと前記収納容器とを接続し、前記空気ブロアから送出された前記空気を前記収納容器の前記内部空間に供給する空気供給路と、前記空気供給路に配置され、前記空気ブロアにより送出された前記空気の通流量を検出する流量計と、運転を制御する制御部と、を備え、前記制御部は、デューティ比を制御することにより前記空気ブロアへの通電を制御すると共に、前記デューティ比の通電時に前記空気ブロアから送出されて前記流量計で検出された前記空気の前記通流量を取得し、前記デューティ比と前記空気の前記通流量とに基づいて、前記空気フィルター、前記空気ブロア、及び前記空気供給路を含む空気供給系統における前記空気供給系統の閉塞度を算出すると共に外気温を取得し、前記閉塞度に基づいて前記原燃料ポンプ及び前記空気ブロアを停止させると共に、前記改質水ポンプを作動させる空気通流改善運転の実行を開始させ、前記空気通流改善運転において、前記閉塞度と前記外気温とに基づいて、前記空気供給系統に供給する前記水蒸気を生成するために前記改質水ポンプにより供給される前記改質水の量を決定する点にある。
【0010】
空気供給路、空気ブロア及び空気フィルター等に付着した硫酸アンモニウムを含む微粒子状物質は、外気温(付着した箇所の温度)により溶解のしやすさが変わる。そのため、上記特徴構成によれば、閉塞度に基づいて空気通流改善運転を実行させ、空気通流改善運転において閉塞度を改善する水蒸気を生成するために改質水ポンプにより供給される改質水の量を閉塞度と外気温とに基づいて決定するので、微粒子状物質による詰まりを良好に解消することができる。
(【0011】以降は省略されています)
この特許をJ-PlatPat(特許庁公式サイト)で参照する
関連特許
大阪瓦斯株式会社
蓄電装置
1か月前
大阪瓦斯株式会社
給湯装置
10日前
大阪瓦斯株式会社
探査装置
今日
大阪瓦斯株式会社
燃焼装置
1日前
大阪瓦斯株式会社
加熱調理器
1か月前
大阪瓦斯株式会社
フライヤー
7日前
大阪瓦斯株式会社
衣類乾燥機
1か月前
大阪瓦斯株式会社
衣類乾燥機
1か月前
大阪瓦斯株式会社
衣類乾燥機
1か月前
大阪瓦斯株式会社
ガスコンロ
10日前
大阪瓦斯株式会社
異常診断装置
21日前
大阪瓦斯株式会社
蓄電制御装置
14日前
大阪瓦斯株式会社
異常診断装置
21日前
大阪瓦斯株式会社
動作制御装置
今日
大阪瓦斯株式会社
異常診断装置
21日前
大阪瓦斯株式会社
異常診断装置
21日前
大阪瓦斯株式会社
異常診断装置
21日前
大阪瓦斯株式会社
異常診断装置
21日前
大阪瓦斯株式会社
異常診断装置
21日前
大阪瓦斯株式会社
異常診断装置
21日前
大阪瓦斯株式会社
鮮度維持装置
20日前
大阪瓦斯株式会社
異常診断装置
21日前
大阪瓦斯株式会社
ガラス複合体
2日前
大阪瓦斯株式会社
ガラス複合体
2日前
大阪瓦斯株式会社
地中給電設備
20日前
大阪瓦斯株式会社
音声出力装置
1日前
大阪瓦斯株式会社
警報システム
1日前
大阪瓦斯株式会社
警報システム
1日前
大阪瓦斯株式会社
管理システム
1日前
大阪瓦斯株式会社
住宅設備機器
1か月前
大阪瓦斯株式会社
蓄電制御装置
今日
大阪瓦斯株式会社
高耐熱組成物
今日
大阪瓦斯株式会社
酸化物複合体
今日
大阪瓦斯株式会社
通信システム
2か月前
大阪瓦斯株式会社
燃料電池装置
20日前
大阪瓦斯株式会社
蓄電池管理装置
14日前
続きを見る
他の特許を見る