TOP
|
特許
|
意匠
|
商標
特許ウォッチ
Twitter
他の特許を見る
公開番号
2025144159
公報種別
公開特許公報(A)
公開日
2025-10-02
出願番号
2024043804
出願日
2024-03-19
発明の名称
空調システム
出願人
鹿島建設株式会社
,
公立大学法人大阪
代理人
個人
,
個人
,
個人
,
個人
主分類
F24F
11/47 20180101AFI20250925BHJP(加熱;レンジ;換気)
要約
【課題】冷房の負荷を十分に低減させることができる空調システムを提供する。
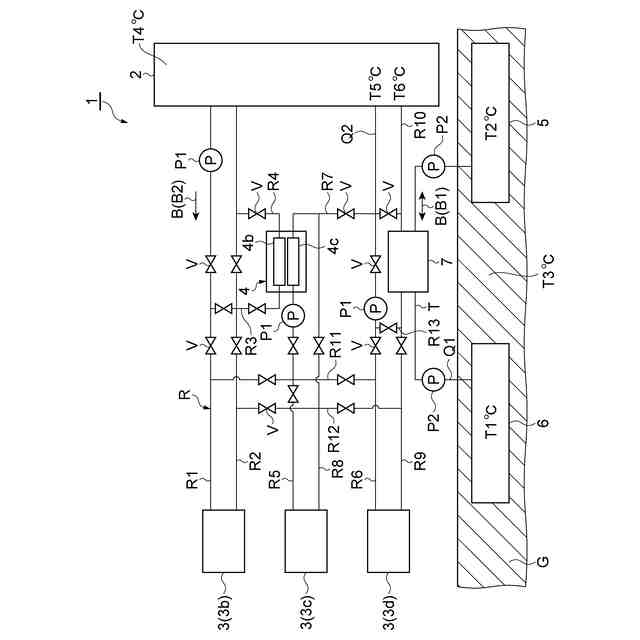
【解決手段】一実施形態に係る空調システム1は、地中Gに設けられた帯水層蓄冷部6と、地中Gに設けられており、帯水層蓄冷部6から第1熱媒体B1が供給される帯水層蓄熱部5と、帯水層蓄冷部6からの第1熱媒体B1と冷房を行う空調機2からの第2熱媒体B2体との間で熱交換を行う第1熱交換器7とを備える。帯水層蓄冷部6における第1熱媒体B1の温度T1と帯水層蓄熱部5における第1熱媒体B1の温度T2との平均値が、地中Gの平均温度である平均地中温度T3よりも低い値に設定されている。
【選択図】図1
特許請求の範囲
【請求項1】
地中に設けられた帯水層蓄冷部と、
前記地中に設けられており、前記帯水層蓄冷部から第1熱媒体が供給される帯水層蓄熱部と、
前記帯水層蓄冷部からの前記第1熱媒体と冷房を行う空調機からの第2熱媒体との間で熱交換を行う第1熱交換器と、
を備え、
前記帯水層蓄冷部における前記第1熱媒体の温度と前記帯水層蓄熱部における前記第1熱媒体の温度との平均値が、前記地中の平均温度である平均地中温度よりも低い値に設定されている、
空調システム。
続きを表示(約 160 文字)
【請求項2】
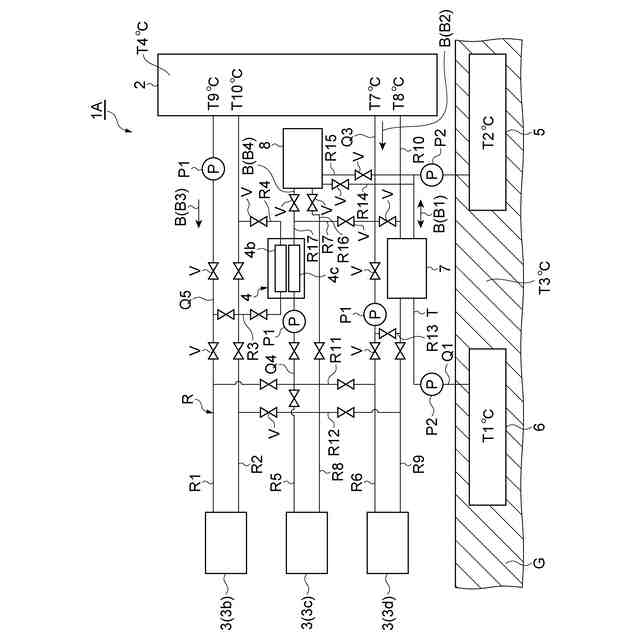
前記空調機からの第3熱媒体を第4熱媒体によって冷却し、冷却した前記第3熱媒体を前記空調機に供給する冷凍機と、
前記第1熱交換器によって熱交換された前記第1熱媒体と前記冷凍機からの前記第4熱媒体との間で熱交換を行う第2熱交換器と、
を備える、
請求項1に記載の空調システム。
発明の詳細な説明
【技術分野】
【0001】
本開示は、冷房を行う空調システムに関する。
続きを表示(約 1,700 文字)
【背景技術】
【0002】
特許文献1には、地中熱システムが記載されている。地中熱システムは、熱源井戸設備と、熱源機と、補助熱交換器と、冷却塔と、複数のポンプと、複数の開閉弁と、モード切替部およびモード決定部を含む中央制御部とを備える。地中熱システムは、主に冬期において蓄冷熱運転モードで運転し、熱源井戸設備に冷熱を備蓄する。地中熱システムは、主に夏期において放冷熱運転モードで運転し、熱源井戸設備の冷熱を放出する。
【0003】
地中熱利用システムは、開閉弁およびポンプを含む1次側冷媒回路、2次側冷媒回路、第1補助冷媒回路、第2補助冷媒回路、第1拡張冷媒回路、ならびに第2拡張冷媒回路を備える。モード切替部は、1次側冷媒回路、2次側冷媒回路、第1補助冷媒回路、第2補助冷媒回路、第1拡張冷媒回路、および第2拡張冷媒回路のうち、少なくとも1つが作動するように各開閉弁の開閉を制御する。中央制御部は、熱源機、冷却塔、各ポンプ、および井戸設備制御部のそれぞれを制御する。
【先行技術文献】
【特許文献】
【0004】
特許第6857883号公報
【発明の概要】
【発明が解決しようとする課題】
【0005】
前述した地中熱システムは、熱源井戸設備に冷熱を備蓄する蓄冷熱運転モードと、熱源井戸設備の冷熱を放出する放冷熱運転モードとを有する。放冷熱運転モードでは、例えば夏期に、熱源井戸設備に備蓄された冷熱を放出する。しかしながら、例えば冷房負荷が大きい地域等では、冬期に気温が低くてもその冷熱を有効に貯めることができない場合がある。この場合、夏期における冷房の負荷を十分に低減させることができないということが起こりうる。
【0006】
本開示は、冷房の負荷を十分に低減させることができる空調システムを提供することを目的とする。
【課題を解決するための手段】
【0007】
(1)本開示に係る空調システムは、地中に設けられた帯水層蓄冷部と、地中に設けられており、帯水層蓄冷部から第1熱媒体が供給される帯水層蓄熱部と、帯水層蓄冷部からの第1熱媒体と冷房を行う空調機からの第2熱媒体との間で熱交換を行う第1熱交換器と、を備える。帯水層蓄冷部における第1熱媒体の温度と帯水層蓄熱部における第1熱媒体の温度との平均値が、地中の平均温度である平均地中温度よりも低い値に設定されている。
【0008】
この空調システムは、地中に設けられた帯水層蓄冷部を有する。よって、空調システムでは、冬期に帯水層蓄冷部に冷熱を貯めて、夏期に貯めた冷熱を用いることができるので、夏期の冷房負荷を低減させてエネルギーコストの削減に寄与する。この空調システムでは、帯水層蓄冷部における第1熱媒体の温度と帯水層蓄熱部における第1熱媒体の温度との平均値が平均地中温度より低い温度に設定されている。この第1熱媒体は、第1熱交換器において、冷房を行う空調機からの第2熱媒体との間で熱交換される。よって、夏期により低温とされた第2熱媒体を空調機に供給できるので、冷房の負荷を十分に低減させることができる。
【0009】
(2)上記(1)において、空調システムは、空調機からの第3熱媒体を第4熱媒体によって冷却し、冷却した第3熱媒体を空調機に供給する冷凍機と、第1熱交換器によって熱交換された第1熱媒体と冷凍機からの第4熱媒体との間で熱交換を行う第2熱交換器と、を備えてもよい。この場合、冷凍機からの第4熱媒体が帯水層蓄冷部からの第1熱媒体と熱交換され、第4熱媒体によって冷却された第3熱媒体が冷凍機から空調機に供給される。したがって、冷凍機によって空調機における冷房の負荷を低減できるとともに、帯水層蓄冷部からの第1熱媒体との熱交換によって冷凍機の負荷を低減させることができる。
【発明の効果】
【0010】
本開示によれば、冷房の負荷を十分に低減させることができる。
【図面の簡単な説明】
(【0011】以降は省略されています)
この特許をJ-PlatPat(特許庁公式サイト)で参照する
関連特許
鹿島建設株式会社
壁体
1か月前
鹿島建設株式会社
積層体
1か月前
鹿島建設株式会社
熱回収方法
24日前
鹿島建設株式会社
空調システム
3日前
鹿島建設株式会社
部材形成方法
1か月前
鹿島建設株式会社
トンネル掘削機
27日前
鹿島建設株式会社
壁体の構築方法
1か月前
鹿島建設株式会社
柱建て込み方法
10日前
鹿島建設株式会社
高度測位システム
1か月前
鹿島建設株式会社
シール部材診断方法
1か月前
鹿島建設株式会社
グラウチングシステム
17日前
鹿島建設株式会社
グラウチングシステム
17日前
鹿島建設株式会社
計測装置及び計測方法
27日前
鹿島建設株式会社
接続方法および接続構造
16日前
鹿島建設株式会社
ワイヤレス給電システム
6日前
鹿島建設株式会社
運搬台車および運搬方法
6日前
鹿島建設株式会社
壁体の構築方法および壁体
1か月前
鹿島建設株式会社
グレーチング用ドアストッパ
1か月前
鹿島建設株式会社
水処理システムおよび水処理方法
16日前
鹿島建設株式会社
環境制御システム及び環境制御方法
1か月前
鹿島建設株式会社
型枠固定機構および壁体の構築方法
1か月前
鹿島建設株式会社
支保工の支持構造およびスラブの構築方法
1か月前
鹿島建設株式会社
鉱物含有量測定方法及び鉱物含有量測定装置
16日前
鹿島建設株式会社
測定装置、測定方法及び測定装置の校正方法
1か月前
鹿島建設株式会社
仮設部材割付方法及び仮設部材割付プログラム
1か月前
鹿島建設株式会社
施工工程設定方法及び施工工程設定プログラム
1か月前
鹿島建設株式会社
洗掘防止部材設置システム、洗掘防止部材設置方法
1か月前
鹿島建設株式会社
作業効率化支援方法及び作業効率化支援プログラム
1か月前
鹿島建設株式会社
風力発電用基礎構造、風力発電用基礎構造の施工方法
1か月前
鹿島建設株式会社
オンライン会議サーバ、及び、オンライン会議を提供する方法
17日前
鹿島建設株式会社
生物生息場構造体、生物生息場構造、生物生息場構造体の引き上げ方法
6日前
鹿島建設株式会社
搬送管および搬送装置
16日前
株式会社ノザワ
中空部を有する炭酸化押出成形セメント板の製造方法
1か月前
鹿島建設株式会社
搬送管および搬送装置
16日前
鹿島建設株式会社
防護柵、及び防護柵の設置方法
1か月前
鹿島建設株式会社
コンクリート床版、コンクリート床版の製造方法、およびコンクリート床版の接合方法
1か月前
続きを見る
他の特許を見る