TOP
|
特許
|
意匠
|
商標
特許ウォッチ
Twitter
他の特許を見る
10個以上の画像は省略されています。
公開番号
2025147422
公報種別
公開特許公報(A)
公開日
2025-10-07
出願番号
2024047670
出願日
2024-03-25
発明の名称
電源制御装置、絶縁型DC/DCコンバータ、およびACアダプタ
出願人
ローム株式会社
代理人
弁理士法人 佐野特許事務所
主分類
H02M
3/28 20060101AFI20250930BHJP(電力の発電,変換,配電)
要約
【課題】絶縁型DC/DCコンバータの効率を改善できる電源制御装置を提供する。
【解決手段】電源制御装置(1)は、少なくとも1つのスイッチング素子のいずれか(3)をターンオンするタイミングを決定するための出力信号(ST)を生成するように構成されるオンタイミング決定部(80)を備え、前記オンタイミング決定部は、前記少なくとも1つのスイッチング素子のいずれか(3)がターンオフされたときに発生する共振電圧(Vzt)のボトムを検出するように構成されるボトム検出部(80B)を有し、前記オンタイミング決定部は、前記ボトムが検出されなくなってから、((設定された狙いボトム数)-(検知された前記ボトムの数))×(共振時間)=タイムアウト時間で表される前記タイムアウト時間だけ経過したタイミングで、前記スイッチング素子のターンオンを示す前記出力信号を出力する。
【選択図】図6
特許請求の範囲
【請求項1】
少なくとも1つのスイッチング素子のスイッチングにより出力電圧を生成するように構成される絶縁型DC/DCコンバータに用いられる電源制御装置であって、
前記少なくとも1つのスイッチング素子のいずれかをターンオンするタイミングを決定するための出力信号を生成するように構成されるオンタイミング決定部を備え、
前記オンタイミング決定部は、前記少なくとも1つのスイッチング素子のいずれかがターンオフされたときに発生する共振電圧のボトムを検出するように構成されるボトム検出部を有し、
前記オンタイミング決定部は、前記ボトムが検出されなくなってから
((設定された狙いボトム数)-(検知された前記ボトムの数))×(共振時間)=タイムアウト時間で表される前記タイムアウト時間だけ経過したタイミングで、前記スイッチング素子のターンオンを示す前記出力信号を出力する、電源制御装置。
続きを表示(約 1,700 文字)
【請求項2】
前記オンタイミング決定部は、前記ボトム検知部による検知結果に基づいて前記共振時間を検知するように構成される共振時間検知部を有する、請求項1に記載の電源制御装置。
【請求項3】
前記共振時間検知部は、前記ボトム検知部により検知された1ボトム目から2ボトム目までの時間を前記共振時間として検知する、請求項2に記載の電源制御装置。
【請求項4】
前記共振時間は、前記電源制御装置の外部に接続される設定用の素子に基づいて設定可能である、請求項1に記載の電源制御装置。
【請求項5】
前記オンタイミング決定部は、
前記ボトム検知部によりボトムが検知されなくなった後に前記共振時間ごとにパルス状のタイムアウト信号を生成するように構成されるタイムアウト信号生成部と、
前記ボトム検知部により検知されたボトムの数と、生成された前記タイムアウト信号の数の合計が前記狙いボトム数に達すると、前記スイッチング素子のターンオンを示す前記出力信号を出力する出力部と、
を有する、請求項1に記載の電源制御装置。
【請求項6】
前記タイムアウト信号生成部は、第1コンデンサと、第2コンデンサと、前記タイムアウト信号を出力するように構成されるコンパレータと、を有し、
前記コンパレータは、前記第1コンデンサの第1電圧と、前記第2コンデンサの第2電圧とが入力されるように構成され、
所定の第1ボトム目のボトムが検知されたときに前記第1コンデンサの充電が開始され、前記第1ボトム目の次の第2ボトム目が検知されたときに当該充電が停止され、そのときの前記第1電圧が基準電圧として確定され、
前記第2ボトム目以降の第3ボトム目が検知されたときに前記第2コンデンサの充電が開始され、前記第2電圧が前記基準電圧を上回ると、前記コンパレータの出力に基づいて前記第2コンデンサが放電され、その後、前記コンパレータの出力に基づいて前記第2コンデンサの充電が再開され、
前記第2コンデンサの充電による前記第2電圧が上昇する傾きは、前記第1コンデンサの充電による前記第1電圧が上昇する傾きと一致する、請求項5に記載の電源制御装置。
【請求項7】
前記タイムアウト信号生成部は、前記第1コンデンサおよび前記第2コンデンサをそれぞれ充電するための電流を生成するように構成されるカレントミラーを有し、
前記第1コンデンサと前記第2コンデンサの容量は等しい、請求項6に記載の電源制御装置。
【請求項8】
請求項1から請求項7のいずれか1項に記載の電源制御装置を備えるフライバックコンバータとしての絶縁型DC/DCコンバータであって、
1次巻線と2次巻線を含むトランスと、前記1次巻線に接続される第1主電極を含む前記スイッチング素子と、を備え、
前記共振電圧は、前記第1主電極の電圧の共振に基づく電圧である、絶縁型DC/DCコンバータ。
【請求項9】
請求項1から請求項7のいずれか1項に記載の電源制御装置を備えるフライバックコンバータとしての絶縁型DC/DCコンバータであって、
前記スイッチング素子としてのハイサイドスイッチとローサイドスイッチを有するハーフブリッジと、
前記ハイサイドスイッチと前記ローサイドスイッチとが接続される接続ノードに対して接続される共振インダクタ、1次側インダクタ、および共振コンデンサと、
を備え、
前記共振電圧は、前記ローサイドスイッチがターンオフされたときに前記接続ノードの電圧に発生する共振に基づく電圧であり、
前記オンタイミング決定部は、前記ハイサイドスイッチをターンオンするタイミングを決定するための前記出力信号を生成する、絶縁型DC/DCコンバータ。
【請求項10】
請求項1から請求項7のいずれか1項に記載の電源制御装置を備える絶縁型DC/DCコンバータ。
(【請求項11】以降は省略されています)
発明の詳細な説明
【技術分野】
【0001】
本開示は、電源制御装置に関する。
続きを表示(約 1,500 文字)
【背景技術】
【0002】
従来、絶縁型DC/DCコンバータが様々に提案されている(例えば特許文献1)。
【先行技術文献】
【特許文献】
【0003】
特開2017-225248号公報
【0004】
[概要]
絶縁型DC/DCコンバータでは、効率の向上が要望されている。
【0005】
上記状況に鑑み、本開示は、絶縁型DC/DCコンバータの効率を改善できる電源制御装置を提供することを目的とする。
【0006】
本開示の一態様に係る電源制御装置は、少なくとも1つのスイッチング素子のスイッチングにより出力電圧を生成するように構成される絶縁型DC/DCコンバータに用いられる電源制御装置であって、
前記少なくとも1つのスイッチング素子のいずれかをターンオンするタイミングを決定するための出力信号を生成するように構成されるオンタイミング決定部を備え、
前記オンタイミング決定部は、前記少なくとも1つのスイッチング素子のいずれかがターンオフされたときに発生する共振電圧のボトムを検出するように構成されるボトム検出部を有し、
前記オンタイミング決定部は、前記ボトムが検出されなくなってから
((設定された狙いボトム数)-(検知された前記ボトムの数))×(共振時間)=タイムアウト時間で表される前記タイムアウト時間だけ経過したタイミングで、前記スイッチング素子のターンオンを示す前記出力信号を出力する構成としている。
【図面の簡単な説明】
【0007】
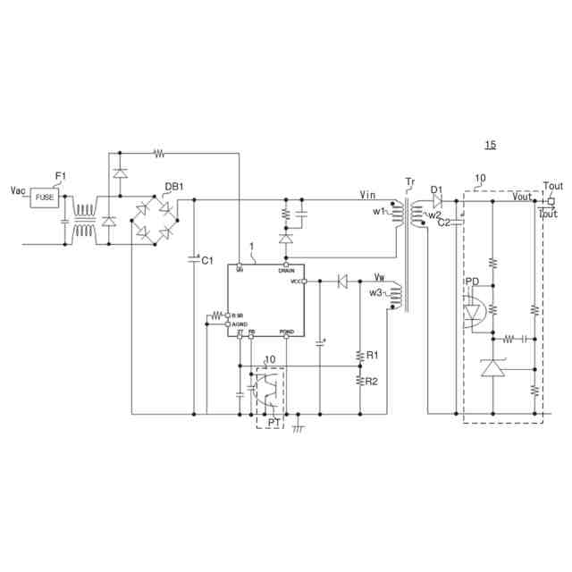
図1は、絶縁型DC/DCコンバータの構成例を示す図である。
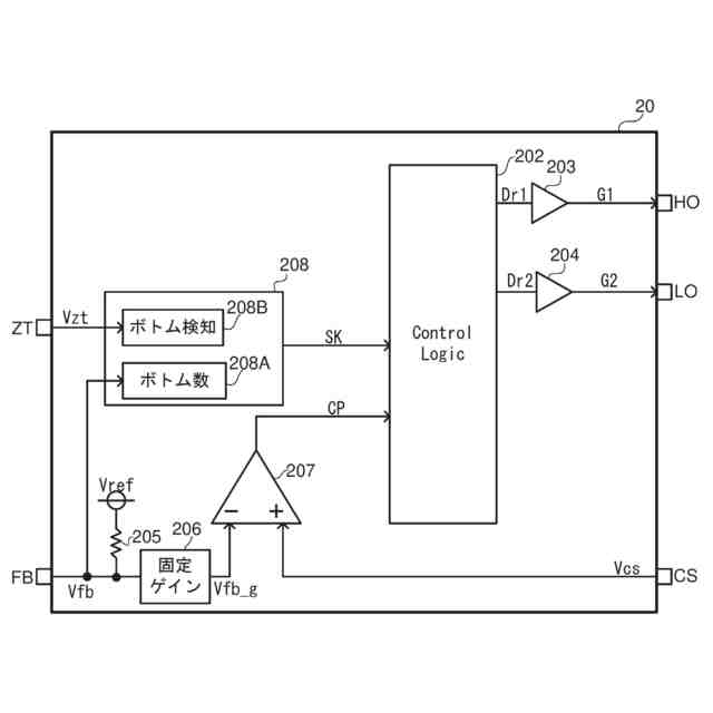
図2は、比較例に係る電源制御装置の内部構成を示す図である。
図3は、ボトム数と帰還電圧の閾値電圧との対応関係の一例を示す表である。
図4は、比較例におけるタイムアウト制御を説明するためのタイミングチャートの一例である。
図5は、出力電力とスイッチング周波数との対応関係の特性の一例を示すグラフである。
図6は、本開示の実施形態に係るセット信号生成部の構成を示す図である。
図7は、セット信号生成部の動作例を示すタイミングチャートである。
図8は、絶縁型DC/DCコンバータの変形例を示す図である。
図9は、変形例に係る電源制御装置の内部構成を示す図である。
図10は、変形例に係る絶縁型DC/DCコンバータにおける軽負荷時動作の例を示すタイミングチャートである。
図11は、ACアダプタの構成例を示す図である。
【0008】
[詳細な説明]
以下、本開示の例示的な実施形態について、図面を参照して説明する。
【0009】
<フライバックコンバータ>
図1は、フライバックコンバータの構成例を示す図である。フライバックコンバータは、絶縁型DC/DCコンバータの一種である。図1に示すフライバックコンバータ15は、QR(疑似共振)フライバックコンバータとして構成される。
【0010】
フライバックコンバータ15の前段には、ヒューズF1と、ダイオードブリッジDB1と、平滑コンデンサC1が配置される。交流電圧VacがヒューズF1を介してダイオードブリッジDB1に入力されて全波整流され、平滑コンデンサC1により平滑され、直流電圧としての入力電圧Vinに変換される。入力電圧Vinは、フライバックコンバータ15により、直流電圧としての出力電圧Voutに変換される。
(【0011】以降は省略されています)
この特許をJ-PlatPat(特許庁公式サイト)で参照する
関連特許
個人
バッテリ内蔵直流電源
21日前
株式会社FUJI
制御盤
11日前
オムロン株式会社
電源回路
15日前
日本精機株式会社
サージ保護回路
3日前
オムロン株式会社
電源回路
15日前
オムロン株式会社
電源回路
15日前
西部電機株式会社
充電装置
3日前
西部電機株式会社
充電装置
3日前
トヨタ自動車株式会社
固定子
1日前
トヨタ自動車株式会社
回転子
7日前
ミサワホーム株式会社
居住設備
11日前
東京応化工業株式会社
発電装置
15日前
トヨタ自動車株式会社
製造装置
1日前
個人
連続ガウス加速器形磁力増幅装置
3日前
株式会社ミツバ
ブラシレスモータ
2日前
株式会社リコー
拡張アンテナ装置
14日前
東京瓦斯株式会社
通信装置
2日前
カヤバ株式会社
筒型リニアモータ
2日前
個人
太陽エネルギー収集システム
1日前
トヨタ自動車株式会社
ロータ
9日前
日産自動車株式会社
ステータ
8日前
トヨタ自動車株式会社
被膜形成装置
1日前
ニチコン株式会社
AC入力検出回路
7日前
ユタカ電業株式会社
ケーブルダクト
11日前
株式会社ダイヘン
電力システム
3日前
ASTI株式会社
電力変換装置
1日前
株式会社デンソー
電力変換装置
7日前
株式会社ミツバ
巻線装置
14日前
株式会社大林組
可搬式充電設備
8日前
NTN株式会社
モータユニット
11日前
株式会社正興電機製作所
地絡確認装置
14日前
株式会社ダイヘン
電力変換装置
3日前
東京瓦斯株式会社
給電システム
2日前
株式会社豊田自動織機
車両用機器
11日前
株式会社アイシン
保護装置
1日前
株式会社アイシン
回転電機
7日前
続きを見る
他の特許を見る