TOP
|
特許
|
意匠
|
商標
特許ウォッチ
Twitter
他の特許を見る
公開番号
2025147939
公報種別
公開特許公報(A)
公開日
2025-10-07
出願番号
2024048460
出願日
2024-03-25
発明の名称
センサ装置、端末装置、及び、センサシステム
出願人
横河電機株式会社
代理人
個人
,
個人
,
個人
,
個人
主分類
G08C
17/00 20060101AFI20250930BHJP(信号)
要約
【課題】簡易な構成により、測定対象内部の腐食を検出して、検出結果を効果的に通知することを可能にする。
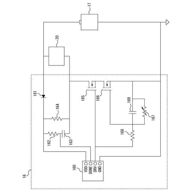
【解決手段】センサ装置(10)は、装置の作動を示す信号である作動信号を送信する作動送信部(13)と、作動送信部(13)から作動信号を送信する送信タイミングを決定するタイマ(16)と、を備え、作動送信部(13)は、タイマ(16)により決定された送信タイミングにおいて、作動信号を送信し、タイマ(16)は、腐食の進行に応じて抵抗値が変化する抵抗器(167)の抵抗値の変化に応じて、送信タイミングの間隔を減少させる。
【選択図】図2
特許請求の範囲
【請求項1】
装置の作動を示す信号である作動信号を送信する作動送信部と、
前記作動送信部から前記作動信号を送信する送信タイミングを決定するタイマと、
を備え、
前記作動送信部は、前記タイマにより決定された前記送信タイミングにおいて、前記作動信号を送信し、
前記タイマは、腐食の進行に応じて抵抗値が変化する抵抗器の前記抵抗値の変化に応じて、前記送信タイミングの間隔を減少させる、
センサ装置。
続きを表示(約 910 文字)
【請求項2】
周辺の物理量の測定値を取得するセンサを更に備え、
前記作動送信部は、前記センサにより取得された前記測定値を含む信号を前記作動信号として送信する、
請求項1に記載のセンサ装置。
【請求項3】
前記作動送信部は、前記センサにより直前に取得された前記測定値を含む信号を前記作動信号として送信する、
請求項2に記載のセンサ装置。
【請求項4】
前記作動送信部は、前記作動信号を無線通信により送信する、請求項1に記載のセンサ装置。
【請求項5】
前記送信タイミングにおいて、腐食が一定程度進んだことを示す信号である腐食信号を無線通信により送信する腐食送信部と、
前記腐食送信部から送信される前記腐食信号を遮断する遮蔽部と、
を更に備え、
前記遮蔽部は、腐食の進行に応じて前記腐食信号を遮断する機能が低下する、
請求項1に記載のセンサ装置。
【請求項6】
前記遮蔽部は、鉄により構成される、請求項5に記載のセンサ装置。
【請求項7】
前記タイマを駆動するための電力を供給する充電可能な電池と、
前記電池を充電するための電力を受け取る受電部と、
を更に備える、請求項1に記載のセンサ装置。
【請求項8】
所定の送信タイミングにおいて、腐食が一定程度進んだことを示す信号である腐食信号を無線通信により送信する腐食送信部と、
前記腐食送信部から送信される前記腐食信号を遮断する遮蔽部と、
を備え、
前記遮蔽部は、腐食の進行に応じて前記腐食信号を遮断する機能が低下する、
センサ装置。
【請求項9】
前記遮蔽部は、鉄により構成される、請求項8に記載のセンサ装置。
【請求項10】
前記腐食送信部を駆動するための電力を供給する充電可能な電池と、
前記電池を充電するための電力を受け取る受電部と、
を更に備える、請求項8に記載のセンサ装置。
(【請求項11】以降は省略されています)
発明の詳細な説明
【技術分野】
【0001】
本開示は、センサ装置、端末装置、及び、センサシステムに関する。
続きを表示(約 1,100 文字)
【背景技術】
【0002】
測定対象の内部の状態を非破壊で測定する技術が知られている。例えば、特許文献1には、補強材を用いて構築された土留構造物において、補強材の腐食を検知する腐食センサ及びRFID(Radio Frequency Identification)を用いた土留構造物の安全性評価方法が記載されている。
【先行技術文献】
【特許文献】
【0003】
特開2020-084542号公報
【発明の概要】
【発明が解決しようとする課題】
【0004】
しかし、従来の構成は、測定対象内部の腐食を検出した場合に、検出結果を効果的に通知するという点で改善の余地があった。
【0005】
そこで、本開示は、簡易な構成により、測定対象内部の腐食を検出して、検出結果を効果的に通知することを可能にすることを目的とする。
【課題を解決するための手段】
【0006】
幾つかの実施形態に係るセンサ装置は、
(1)装置の作動を示す信号である作動信号を送信する作動送信部と、
前記作動送信部から前記作動信号を送信する送信タイミングを決定するタイマと、
を備え、
前記作動送信部は、前記タイマにより決定された前記送信タイミングにおいて、前記作動信号を送信し、
前記タイマは、腐食の進行に応じて抵抗値が変化する抵抗器の前記抵抗値の変化に応じて、前記送信タイミングの間隔を減少させる。
【0007】
このように、センサ装置は、腐食の進行に応じて抵抗値が変化する抵抗器の抵抗値の変化に応じて、作動送信部から作動信号を送信する送信タイミングの間隔を減少させる。したがって、センサ装置から作動信号を受信する装置に対し、作動信号の受信間隔により、センサ装置の周辺の腐食の度合いを知らせることが可能である。
【0008】
一実施形態において、
(2)(1)のセンサ装置において、
周辺の物理量の測定値を取得するセンサを更に備え、
前記作動送信部は、前記センサにより取得された前記測定値を含む信号を前記作動信号として送信してもよい。
【0009】
このように、センサ装置は、センサにより取得された測定値を含む信号を作動信号として送信するため、作動信号を受信する装置に対し、周辺の物理量の測定値を知らせることが可能である。
【0010】
一実施形態において、
(3)(2)のセンサ装置において、
前記作動送信部は、前記センサにより直前に取得された前記測定値を含む信号を前記作動信号として送信してもよい。
(【0011】以降は省略されています)
この特許をJ-PlatPat(特許庁公式サイト)で参照する
関連特許
横河電機株式会社
測定器
10日前
横河電機株式会社
藻類培養装置
20日前
横河電機株式会社
温度測定装置
10日前
横河電機株式会社
測定装置及び測定方法
7日前
横河電機株式会社
ベースマップの注釈付け
1か月前
横河電機株式会社
測定装置および測定方法
1か月前
横河電機株式会社
装置、方法及びプログラム
10日前
横河電機株式会社
研磨用治具および研磨方法
20日前
横河電機株式会社
測定方法及び測定システム
10日前
横河電機株式会社
装置、方法およびプログラム
20日前
横河電機株式会社
装置、方法およびプログラム
1か月前
横河電機株式会社
装置、方法およびプログラム
21日前
横河電機株式会社
装置、方法およびプログラム
今日
横河電機株式会社
測定装置および推定システム
1か月前
横河電機株式会社
光パルス試験器及び測定方法
6日前
横河電機株式会社
フィールド機器及び診断方法
6日前
横河電機株式会社
装置、方法、およびプログラム
今日
横河電機株式会社
情報処理装置及び情報処理方法
29日前
横河電機株式会社
水処理システム及び水処理方法
1か月前
横河電機株式会社
装置、方法、およびプログラム
20日前
横河電機株式会社
装置、方法、およびプログラム
7日前
横河電機株式会社
菌体培養槽および菌体培養方法
8日前
横河電機株式会社
蛍光読取装置および蛍光読取方法
8日前
横河電機株式会社
分散制御ノード(DCN)冗長性
6日前
横河電機株式会社
メタン生成装置及びメタン生成方法
10日前
横河電機株式会社
表面散乱型濁度計及び濁度測定方法
8日前
横河電機株式会社
解析装置、訓練装置およびプログラム
8日前
横河電機株式会社
測定装置、測定方法、及びプログラム
7日前
横河電機株式会社
測定装置、測定方法、及びプログラム
13日前
横河電機株式会社
制御装置、制御システム及び制御方法
1か月前
横河電機株式会社
測定装置、測定方法、及びプログラム
7日前
横河電機株式会社
診断システム、診断装置および診断方法
20日前
横河電機株式会社
メタン製造システム及びメタン製造方法
今日
横河電機株式会社
一液型組成物、フラン樹脂硬化物及びキット
7日前
横河電機株式会社
情報処理装置、情報処理方法及びプログラム
6日前
横河電機株式会社
情報処理装置、更新方法及び更新プログラム
7日前
続きを見る
他の特許を見る