TOP
|
特許
|
意匠
|
商標
特許ウォッチ
Twitter
他の特許を見る
公開番号
2025154285
公報種別
公開特許公報(A)
公開日
2025-10-10
出願番号
2024057200
出願日
2024-03-29
発明の名称
レギュレータ回路を備えた集積回路
出願人
ローム株式会社
代理人
弁理士法人太陽国際特許事務所
主分類
G05F
1/56 20060101AFI20251002BHJP(制御;調整)
要約
【課題】レギュレータ出力電圧の上昇を抑制するレギュレータ回路を備えた集積回路を提供する。
【解決手段】レギュレータ回路を備えた集積回路は、基準電圧回路で生成された基準電圧に基づき、特定の出力電圧を生成するレギュレータ回路を備えた集積回路であって、出力電圧が過電圧状態であるか否かを判定し、出力電圧が過電圧状態であることを示す過電圧信号を出力する過電圧検出回路と、過電圧信号が出力されているとき、レギュレータ回路の出力電圧の上昇を抑制するスイッチとを備える。
【選択図】図1
特許請求の範囲
【請求項1】
基準電圧回路で生成された基準電圧に基づき、特定の出力電圧を生成するレギュレータ回路を備えた集積回路であって、
前記出力電圧が過電圧状態であるか否かを判定し、前記出力電圧が過電圧状態であることを示す過電圧信号を出力する過電圧検出回路と、
前記過電圧信号が出力されているとき、前記レギュレータ回路の前記出力電圧の上昇を抑制するスイッチと
を備える、レギュレータ回路を備えた集積回路。
続きを表示(約 580 文字)
【請求項2】
前記過電圧検出回路には、前記判定を行う閾値が設定され、
前記閾値は、前記レギュレータ回路が駆動するときの前記出力電圧の最大値よりも大きく、かつ、前記出力電圧を駆動源とする回路が破壊し得る電圧の値よりも低い電圧に設定されている、請求項1に記載のレギュレータ回路を備えた集積回路。
【請求項3】
前記スイッチは、前記過電圧検出回路が前記過電圧信号を出力するときに、前記基準電圧回路が備えるカレントミラーの動作を停止させる、請求項1に記載のレギュレータ回路を備えた集積回路。
【請求項4】
前記スイッチは、前記過電圧検出回路が前記過電圧信号を出力するときに、前記レギュレータ回路が出力する電流を停止させる、請求項1に記載のレギュレータ回路を備えた集積回路。
【請求項5】
前記レギュレータ回路が電流を出力しているときオン状態になることで前記出力電圧を上昇させ、前記レギュレータ回路が前記電流の出力が停止しているときオフ状態になることで前記出力電圧の上昇を抑制するトランジスタを備え、
前記スイッチは、前記過電圧検出回路が前記過電圧信号を出力するときに、前記レギュレータ回路から前記トランジスタへの前記電流の出力を停止させる、請求項1に記載のレギュレータ回路を備えた集積回路。
発明の詳細な説明
【技術分野】
【0001】
本開示はレギュレータ回路を備えた集積回路に関する。
続きを表示(約 1,600 文字)
【背景技術】
【0002】
特許文献1に開示されるレギュレータ回路は、定電流源からの定電流を、カレントミラー回路のトランジスタを介して、抵抗に流すことで、定電流を基準電圧(VREF)に変換する。レギュレータ回路は、この基準電圧をオペアンプで増幅し、増幅した電圧が一定の値の電圧になるように制御して、一定の電圧をレギュレータ出力電圧(VREG)としてVREG端子から出力する。
【0003】
このようなレギュレータ回路は、ラッチアップ試験時の負電流を流すとき、カレントミラー回路を構成するトランジスタ(例えばパワートランジスタQp1、Qp2)に繋がる出力バイアストランジスタ(例えば特許文献1のQob1,Qob2)のドレイン電圧が、当該トランジスタの寄生NPNにより引き下げられる。これにより、カレントミラー回路を構成するトランジスタに大きな電流が流れ、VREF及びVREGが上昇する。この場合、VREG端子には、耐圧の低いLV(Low Voltage)回路が接続されているので、LV回路が耐圧オーバーで破壊し得る。このようなラッチアップ試験時の破壊対策として、従来はレギュレータ回路を備えた集積回路に設けられている端子のESD保護素子やこの基準電圧回路周囲を、ガードリングで囲い、寄生NPNによる電流が少なくなるような対策を行ってきた。
【先行技術文献】
【特許文献】
【0004】
特開2024-000546号公報
【発明の概要】
【発明が解決しようとする課題】
【0005】
しかしながら、ESD保護素子や基準電圧回路をガードリングで囲っても、集積回路内部の素子レイアウト配置によっては、寄生NPN電流を完全に阻止できない場合がある。また、集積回路内部の素子レイアウト配置によっては、寄生サイリスタ構造が出来る場合があり、この場合もレギュレータ出力電圧が上昇し、LV回路が破壊し得る。このように従来技術は、レギュレータ出力電圧の上昇を抑制する上で改善の余地がある。
【0006】
本開示は、上記の事情を踏まえ、レギュレータ出力電圧の上昇を抑制するレギュレータ回路を備えた集積回路を提供することを目的とする。
【課題を解決するための手段】
【0007】
上記課題を解決するため、本開示にかかるレギュレータ回路を備えた集積回路は、基準電圧回路で生成された基準電圧に基づき、特定の出力電圧を生成するレギュレータ回路を備えた集積回路であって、前記出力電圧が過電圧状態であるか否かを判定し、前記出力電圧が過電圧状態であることを示す過電圧信号を出力する過電圧検出回路と、前記過電圧信号が出力されているとき、前記レギュレータ回路の前記出力電圧の上昇を抑制するスイッチとを備える。
【図面の簡単な説明】
【0008】
図1は本開示の実施形態にかかるレギュレータ回路100を備えた集積回路200の構成図である。
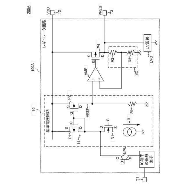
図2は比較例にかかる集積回路200Aの構成図である。
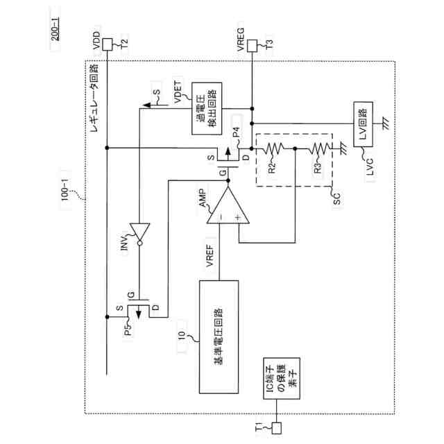
図3は第1変形例にかかるレギュレータ回路100-1を備えた集積回路200-1の構成図である。
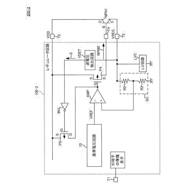
図4は第2変形例にかかるレギュレータ回路100-2を備えた集積回路200-2の構成図である。
【発明を実施するための形態】
【0009】
以下、実施形態を図面に基づいて説明する。なお、同一の機能や構成には、同一又は類似の符号を付して、その説明を適宜省略する。
【0010】
(実施形態)
図1は本開示の実施形態にかかるレギュレータ回路100を備えた集積回路200の構成図である。集積回路200は、レギュレータ回路100と複数の端子T1、T2、T3とを備えてよい。
(【0011】以降は省略されています)
この特許をJ-PlatPat(特許庁公式サイト)で参照する
関連特許
ローム株式会社
RAM
3日前
ローム株式会社
RAM
3日前
ローム株式会社
駆動回路
5日前
ローム株式会社
発振回路
3日前
ローム株式会社
電源装置
3日前
ローム株式会社
発振回路
14日前
ローム株式会社
テスト回路
4日前
ローム株式会社
半導体装置
10日前
ローム株式会社
メモリ装置
10日前
ローム株式会社
暗号化装置
4日前
ローム株式会社
半導体装置
10日前
ローム株式会社
半導体装置
4日前
ローム株式会社
半導体装置
10日前
ローム株式会社
半導体装置
5日前
ローム株式会社
半導体装置
10日前
ローム株式会社
半導体装置
4日前
ローム株式会社
半導体装置
4日前
ローム株式会社
半導体装置
5日前
ローム株式会社
半導体装置
4日前
ローム株式会社
半導体装置
5日前
ローム株式会社
半導体装置
6日前
ローム株式会社
半導体装置
3日前
ローム株式会社
半導体装置
10日前
ローム株式会社
半導体装置
3日前
ローム株式会社
半導体装置
3日前
ローム株式会社
半導体装置
3日前
ローム株式会社
半導体装置
12日前
ローム株式会社
半導体装置
12日前
ローム株式会社
半導体装置
3日前
ローム株式会社
半導体装置
12日前
ローム株式会社
半導体装置
12日前
ローム株式会社
無線通信装置
4日前
ローム株式会社
時間測定回路
5日前
ローム株式会社
無線通信回路
5日前
ローム株式会社
信号出力回路
10日前
ローム株式会社
静電気保護素子
3日前
続きを見る
他の特許を見る