TOP
|
特許
|
意匠
|
商標
特許ウォッチ
Twitter
他の特許を見る
公開番号
2025154577
公報種別
公開特許公報(A)
公開日
2025-10-10
出願番号
2024057659
出願日
2024-03-29
発明の名称
貯留槽
出願人
株式会社神鋼環境ソリューション
代理人
弁理士法人R&C
主分類
C02F
11/10 20060101AFI20251002BHJP(水,廃水,下水または汚泥の処理)
要約
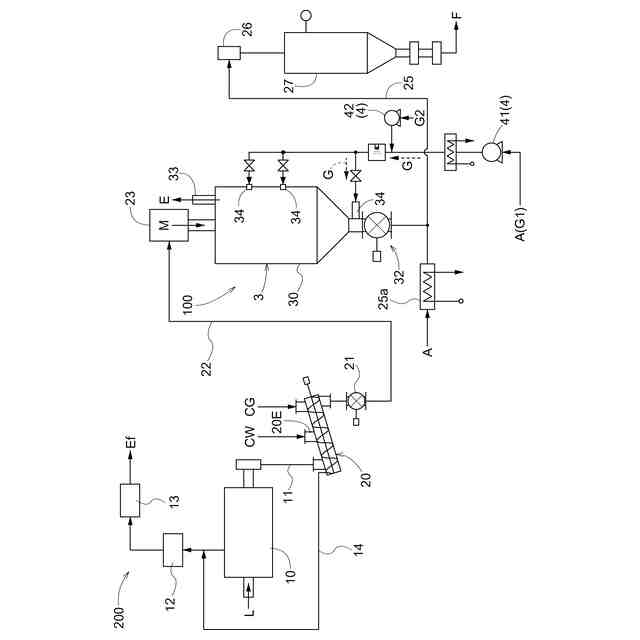
【課題】貯留槽の内部空間へ突出した配管やセンサ上への炭化物の堆積及び滞留を防止することのできる貯留槽を提供する。
【解決手段】炭化物Mを受け入れて炭化物処理を行う貯留槽3は、炭化物Mを上部から投入する投入口31と、炭化物Mを下部から排出する排出口32と、を有する槽本体30と、槽本体30の側壁から内部空間30Aへ向けて突出した突出部34a,Taを有し、気体又は液体が流通する配管34、若しくはセンサTで構成される棒状部材と、を備え、棒状部材は、突出部34a,Taへの炭化物Mの堆積及び滞留を防止する堆積滞留防止構造を有している。
【選択図】図2
特許請求の範囲
【請求項1】
炭化物を受け入れて炭化物処理を行う貯留槽であって、
前記炭化物を上部から投入する投入口と、前記炭化物を下部から排出する排出口と、を有する槽本体と、
前記槽本体の側壁から内部空間へ向けて突出した突出部を有し、気体又は液体が流通する配管、若しくはセンサで構成される棒状部材と、を備え、
前記棒状部材は、前記突出部への前記炭化物の堆積及び滞留を防止する堆積滞留防止構造を有している貯留槽。
続きを表示(約 440 文字)
【請求項2】
前記堆積滞留防止構造は、前記突出部の上部を覆うカバー部材であり、
前記カバー部材は、
平面視において前記突出部と重複し、前記突出部の上方に設けられた頂部と、
前記頂部から前記突出部の接線方向に向かって、互いに異なる方向に傾斜する2つの傾斜部と、が前記突出部の全長に亘って形成されている請求項1に記載の貯留槽。
【請求項3】
前記傾斜部の一部は、前記突出部に当接している請求項2に記載の貯留槽。
【請求項4】
前記カバー部材及び前記突出部により囲まれる空間には、前記炭化物が存在しないよう構成されている請求項3に記載の貯留槽。
【請求項5】
前記カバー部材及び前記突出部により囲まれる空間には、充填材が充填されている請求項3に記載の貯留槽。
【請求項6】
前記カバー部材の上面には、前記炭化物の付着性を低下させるコーティング層が含まれている請求項2~5の何れか一項に記載の貯留槽。
発明の詳細な説明
【技術分野】
【0001】
本発明は、貯留槽に関する。
続きを表示(約 1,600 文字)
【背景技術】
【0002】
下水汚泥等の有機性廃棄物は、例えば加熱により炭化処理されて燃料として再利用されている。このようにして得た有機性廃棄物の炭化物は、炭化処理直後はその粒子表面に活性の高い表面官能基を有しており、そのままでは自己発熱性を有することが知られている。そのため、貯蔵時の安全性を確保すべく、貯留槽にて自己発熱性を低下させる処理(いわゆる、エージング処理、以下では、単に「炭化物処理」と称する場合がある)がされている(例えば、特許文献1参照)。
【0003】
特許文献1には、貯留槽における炭化物の温度制御を適切に行うべく、貯留槽の槽内温度を計測する温度センサを有し、温度センサで検知した温度に基づいて貯留槽に供給される処理用ガスの供給速度を調整する供給速度調整部を有する炭化物処理装置が記載されている。
【先行技術文献】
【特許文献】
【0004】
特開2020-12061号公報
【発明の概要】
【発明が解決しようとする課題】
【0005】
特許文献1に記載の温度センサは、貯留槽の内部空間に向かって貯留槽の側壁から突出しているため、その突出した部分には貯留槽に供給される炭化物が堆積し、炭化物が設定された期間を超えて貯留槽内に滞留する可能性があった。炭化物は自己発熱性を有するため、温度センサ上に炭化物が設定された期間を超えて滞留すると、想定以上に高温となる可能性もある。また、堆積した炭化物によって突出部分が長期間加熱されることにより温度センサが疲労破壊する可能性もあった。
【0006】
そこで、貯留槽の内部空間へ突出した配管やセンサ上への炭化物の堆積及び滞留を防止できる貯留槽が望まれている。
【課題を解決するための手段】
【0007】
本発明に係る貯留槽の特徴構成は、炭化物を受け入れて炭化物処理を行う貯留槽であって、前記炭化物を上部から投入する投入口と、前記炭化物を下部から排出する排出口と、を有する槽本体と、前記槽本体の側壁から内部空間へ向けて突出した突出部を有し、気体又は液体が流通する配管、若しくはセンサで構成される棒状部材と、を備え、前記棒状部材は、前記突出部への前記炭化物の堆積及び滞留を防止する堆積滞留防止構造を有している点にある。
【0008】
本構成によれば、配管若しくはセンサで構成される棒状部材が、貯留槽の側壁から内部空間へ向けて突出した突出部への炭化物の堆積及び滞留を防止する堆積滞留防止構造を有するので、突出部に炭化物が堆積して滞留することが防止される。これにより、炭化物が設定された期間を超えて貯留槽内に滞留することがないので、炭化物が想定以上に高温となることを抑制可能である。また、突出部に炭化物が堆積及び滞留しないので、突出部に過度な耐熱性を要求する必要がなく、突出部に使用する材料の幅を広げることができる。
【0009】
他の特徴構成は、前記堆積滞留防止構造が、前記突出部の上部を覆うカバー部材であり、前記カバー部材は、平面視において前記突出部と重複し、前記突出部の上方に設けられた頂部と、前記頂部から前記突出部の接線方向に向かって、互いに異なる方向に傾斜する2つの傾斜部と、が前記突出部の全長に亘って形成されている点にある。
【0010】
本構成によれば、カバー部材が突出部の上部を覆っているので、投入口から投入された炭化物は、突出部ではなくカバー部材に接触する。そして、カバー部材が頂部と傾斜部とを有しているので、炭化物は自重によって傾斜部の傾斜に沿って上方から下方へと移動し、カバー部材に堆積しない。このため、炭化物が設定された期間を超えて貯留槽内に滞留することがないので、炭化物が想定以上に高温となることを抑制できるとともに、カバー部材が想定以上に加熱されることの防止が可能となる。
(【0011】以降は省略されています)
この特許をJ-PlatPat(特許庁公式サイト)で参照する
関連特許
東レ株式会社
浄水器
24日前
三浦工業株式会社
汚泥減容方法
11日前
栗田工業株式会社
排水回収装置
10日前
個人
浄水装置
24日前
株式会社エム・アイ・エス
汚泥乾燥装置
25日前
個人
浄水処理システムおよび浄水処理方法
26日前
栗田工業株式会社
電気脱イオン装置
26日前
栗田工業株式会社
用水の水質予測方法
10日前
株式会社石垣
汚泥性状予測方法及び汚泥性状一定制御方法
14日前
栗田工業株式会社
有機性排水の生物処理方法
17日前
株式会社神鋼環境ソリューション
貯留槽
3日前
栗田工業株式会社
水質予測方法及び水質制御方法
10日前
水ing株式会社
廃溶液の処理方法
4日前
株式会社クボタ
電解水生成装置
4日前
株式会社クボタ
電解水生成装置
4日前
株式会社クボタ
電解水生成装置
4日前
株式会社クボタ
電解水生成装置
4日前
パナソニックIPマネジメント株式会社
軟水化装置
4日前
パナソニックIPマネジメント株式会社
軟水化装置
4日前
オルガノ株式会社
尿素処理装置および尿素処理方法
11日前
水ing株式会社
排水処理方法及び装置
10日前
オルガノ株式会社
水処理システムおよびその運転方法
12日前
水ing株式会社
汚泥処理方法および装置
24日前
パナソニックIPマネジメント株式会社
電解水生成装置
3日前
株式会社フジタ
水処理装置
14日前
三浦工業株式会社
汚泥減容システム
3日前
株式会社丸島アクアシステム
曝気装置
24日前
有限会社クリーンエコ
環境汚染浄化補助剤を使用する汚水処理システム
24日前
パナソニックIPマネジメント株式会社
水処理装置
4日前
パナソニックIPマネジメント株式会社
水処理装置
4日前
パナソニックIPマネジメント株式会社
水処理装置
4日前
パナソニックIPマネジメント株式会社
水処理装置
4日前
パナソニックIPマネジメント株式会社
水処理装置
4日前
パナソニックIPマネジメント株式会社
水処理装置
4日前
株式会社テックコーポレーション
電解水生成装置
24日前
トヨタ自動車株式会社
二酸化炭素回収装置
24日前
続きを見る
他の特許を見る