TOP
|
特許
|
意匠
|
商標
特許ウォッチ
Twitter
他の特許を見る
公開番号
2025159835
公報種別
公開特許公報(A)
公開日
2025-10-22
出願番号
2024062637
出願日
2024-04-09
発明の名称
水素供給システムおよび水素供給方法
出願人
株式会社神戸製鋼所
,
株式会社コベルコE&M
代理人
弁理士法人三協国際特許事務所
主分類
C25B
15/02 20210101AFI20251015BHJP(電気分解または電気泳動方法;そのための装置)
要約
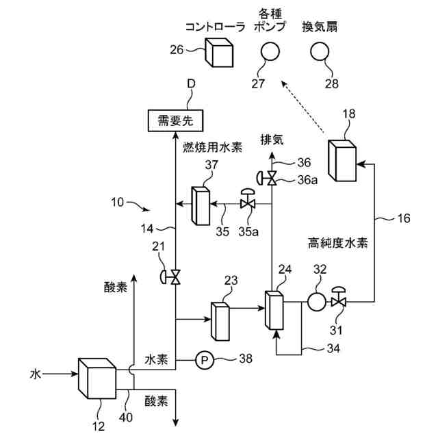
【課題】水素の有効利用に資するようにする。
【解決手段】水素供給システム10は、水素含有ガスを発生させるように構成された水電解装置12と、水電解装置12で得られた水素含有ガスの少なくとも一部を需要先Dに送る主供給路14と、主供給路14から分岐するとともに脱酸素装置23および脱水装置24が設けられ、水電解装置12で得られた水素含有ガスのうちの需要先Dに送られる水素含有ガス以外の水素含有ガスを燃料電池18に送る副供給路16と、を備える。需要先Dは、燃料電池18で用いられる水素含有ガスよりも低純度の水素を含む水素含有ガスを利用する設備を有する。
【選択図】図1
特許請求の範囲
【請求項1】
水素含有ガスを発生させるように構成された水電解装置と、
前記水電解装置で得られた水素含有ガスの少なくとも一部を需要先に送る主供給路と、
前記主供給路から分岐するとともに脱酸素装置および脱水装置が設けられ、前記水電解装置で得られた水素含有ガスのうちの前記需要先に送られる水素含有ガス以外の水素含有ガスを燃料電池に送る副供給路と、
を備え、
前記需要先は、前記燃料電池で用いられる水素含有ガスよりも低純度の水素を含む水素含有ガスを利用する設備を有する、水素供給システム。
続きを表示(約 1,300 文字)
【請求項2】
前記主供給路は、前記副供給路で送られる流量よりも大きな流量の水素含有ガスを送るように設計されている、請求項1に記載の水素供給システム。
【請求項3】
前記主供給路及び前記副供給路にはそれぞれ流量調整弁が設けられており、
前記主供給路の前記流量調整弁は、前記需要先の要求量に応じた流量の水素含有ガスが前記需要先に供給されるように開度調整され、
前記副供給路の前記流量調整弁は、前記水電解装置で得られた水素含有ガスのうち、前記需要先に供給される水素含有ガスの残部が前記燃料電池に供給されるように開度調整される、請求項1に記載の水素供給システム。
【請求項4】
前記脱水装置で得られた水素含有ガスの一部を前記脱水装置に還流させる還流路と、
前記脱水装置に還流されるとともに前記脱水装置の再生に用いられた水素含有ガスを前記主供給路に送る接続路と、を備え、
前記接続路には、当該接続路を流れる前記水素含有ガスを冷却して、当該水素含有ガスから水分を除去する水分除去装置が設けられている、請求項1に記載の水素供給システム。
【請求項5】
前記主供給路には、脱水装置が設けられておらず、前記主供給路は、前記水電解装置で得られた水素含有ガスを、水素含有量を調整せずに前記需要先に供給するように構成されている、請求項1に記載の水素供給システム。
【請求項6】
水電解装置により、水素含有ガスを発生させる水素生成工程と、
前記水電解装置で得られた水素含有ガスの少なくとも一部を、主供給路を通して需要先に送る主供給工程と、
前記水電解装置で得られた水素含有ガスのうちの前記需要先に送られる水素含有ガス以外の水素含有ガスを脱酸素装置および脱水装置で水素純度を高める処理を行い、副供給路を通して燃料電池に送る副供給工程と、
を含み、
前記主供給工程では、前記燃料電池で用いられる水素含有ガスよりも低純度の水素を含む水素含有ガスを前記需要先に送る、水素供給方法。
【請求項7】
前記主供給工程では、前記副供給工程において前記燃料電池に供給する水素含有ガスの流量よりも大きな流量の水素含有ガスを前記需要先に送る、請求項6に記載の水素供給方法。
【請求項8】
前記主供給路及び前記副供給路にはそれぞれ流量調整弁が設けられており、
前記主供給工程では、前記需要先からの要求に応じた流量の水素含有ガスが前記需要先に供給されるように前記主供給路の前記流量調整弁の開度調整を行い、
前記副供給工程では、前記水電解装置で得られた水素含有ガスのうち、前記需要先に供給される水素含有ガスの残部が前記燃料電池に供給されるように、前記副供給路の前記流量調整弁の開度調整を行う、請求項6に記載の水素供給方法。
【請求項9】
前記脱水装置で得られた水素含有ガスの一部を前記脱水装置に還流させて、前記脱水装置の再生を行う再生工程と、
前記脱水装置の再生に用いられた水素含有ガスを前記主供給路に送る再利用工程と、をさらに備えている、請求項6に記載の水素供給方法。
発明の詳細な説明
【技術分野】
【0001】
本発明は、水素供給システムおよび水素供給方法に関する。
続きを表示(約 1,700 文字)
【背景技術】
【0002】
近年、環境を考慮して、水素を発電や自動車等の燃料として用いることが考えられており、水素の需要が増大している。例えば、下記の特許文献1には、水電気分解装置と、水電気分解装置で得られた水素含有ガスの水分量を調湿装置と、を備えた水素供給システムが開示されている。
【先行技術文献】
【特許文献】
【0003】
特開2020-58168号公報
【発明の概要】
【発明が解決しようとする課題】
【0004】
特許文献1に開示された水素供給システムでは、水素含有ガスの水分量を調湿装置によって水素利用設備の要求に応じた水分量に調整し、この水分量が調整された水素を水素利用設備に供給する。このため、高純度の水素を含む水素含有ガスを必要とする水素利用設備にも対応できる。しかし、1つの水素利用設備に水素含有ガスを供給できるに過ぎないため、水素供給システムとしての利便性は十分ではない。
【0005】
そこで、本発明は、前記従来技術を鑑みてなされたものであり、その目的とするところは、水素の有効利用に資するようにすることにある。
【課題を解決するための手段】
【0006】
前記の目的を達成するため、本発明に係る水素供給システムは、水素含有ガスを発生させるように構成された水電解装置と、前記水電解装置で得られた水素含有ガスの少なくとも一部を需要先に送る主供給路と、前記主供給路から分岐するとともに脱酸素装置および脱水装置が設けられ、前記水電解装置で得られた水素含有ガスのうちの前記需要先に送られる水素含有ガス以外の水素含有ガスを燃料電池に送る副供給路と、を備える。前記需要先は、前記燃料電池で用いられる水素含有ガスよりも低純度の水素を含む水素含有ガスを利用する設備を有する。
【0007】
本発明に係る水素供給システムでは、水電解装置で得られる水素含有ガスの少なくとも一部が需要先に供給され、水素含有ガスの他部が燃料電池に供給される。したがって、水素の需要先に対する水素の供給というだけでなく、燃料電池による電力の利用が可能となる。したがって、水素供給システムとしての利便性を向上でき、水素の有効利用に資する。しかも、主供給路が繋がる需要先では、燃料電池で用いる水素含有ガスよりも低純度の水素を含む水素含有ガスを利用するため、主供給路には、脱酸素装置および脱水装置を設ける必要がない。したがって、高コストなシステムになってしまうことを防止できる。さらに、燃料電池によって作られた電力を水電解装置で利用することもできるため、燃料電池を水電解装置の非常電源又はバックアップ電源として利用することが可能となる。このため、低純度の水素を含む水素含有ガスを供給するシステムの運転安定化、あるいは運転停止時の安全化を図ることができる。また、脱酸素装置および脱水装置等の付帯設備は、副供給路を流れる水素含有ガスの流量に応じた仕様とすればいいため、付帯設備が大型化することを防止できる。
【0008】
前記主供給路は、前記副供給路で送られる流量よりも大きな流量の水素含有ガスを送るように設計されていてもよい。
【0009】
この態様では、需要先において多くの水素含有ガスを消費する場合にも対応できる。したがって、水素含有ガスの需要量が多い需要先に主供給路が接続される場合に有効である。
【0010】
前記主供給路及び前記副供給路にはそれぞれ流量調整弁が設けられていてもよい。この場合、前記主供給路の前記流量調整弁は、前記需要先の要求量に応じた流量の水素含有ガスが前記需要先に供給されるように開度調整され、前記副供給路の前記流量調整弁は、前記水電解装置で得られた水素含有ガスのうち、前記需要先に供給される水素含有ガスの残部が前記燃料電池に供給されるように開度調整されてもよい。
(【0011】以降は省略されています)
この特許をJ-PlatPat(特許庁公式サイト)で参照する
関連特許
株式会社神戸製鋼所
混練機
16日前
株式会社神戸製鋼所
混練装置
16日前
株式会社神戸製鋼所
混練装置
17日前
株式会社神戸製鋼所
混合装置
16日前
株式会社神戸製鋼所
混合装置
16日前
株式会社神戸製鋼所
ボルト用鋼
11日前
株式会社神戸製鋼所
浸炭窒化鋼材
11日前
株式会社神戸製鋼所
焼結鉱の製造方法
15日前
株式会社神戸製鋼所
アルミニウム合金押出材
10日前
株式会社神戸製鋼所
スラグ流出予兆検知方法
15日前
株式会社神戸製鋼所
異種金属接合体及びその製造方法
9日前
株式会社神戸製鋼所
チタン板およびチタン板の製造方法
16日前
株式会社神戸製鋼所
水素供給システムおよび水素供給方法
3日前
株式会社神戸製鋼所
冷間加工用機械構造用鋼線とその製造方法
15日前
株式会社神戸製鋼所
移動機械システムおよび移動機械の運用方法
17日前
株式会社神戸製鋼所
アルミニウム合金熱間鍛造材及びその製造方法
8日前
株式会社神戸製鋼所
多孔質炭素の製造方法および二酸化炭素分離方法
16日前
株式会社神戸製鋼所
ガス供給システム改良方法及びガス供給システム改良装置
10日前
株式会社神戸製鋼所
二次精錬条件および連続鋳造条件の決定方法と鋼の製造方法
18日前
株式会社神戸製鋼所
サイドドア
11日前
株式会社神戸製鋼所
連続鋳造鋳片の単位長さ当たり重量の予測方法および連続鋳造鋳片の切断方法
15日前
株式会社神戸製鋼所
ジオポリマー組成物、ジオポリマー硬化体およびジオポリマー硬化体の製造方法
15日前
株式会社神戸製鋼所
ジオポリマー組成物、ジオポリマー硬化体およびジオポリマー硬化体の製造方法
15日前
株式会社神戸製鋼所
ガスシールドアーク溶接方法、ガスシールドアーク溶接システム、および溶接ワイヤ
16日前
株式会社神戸製鋼所
ガスシールドアーク溶接方法、ガスシールドアーク溶接システム、溶接金属の製造方法、および溶接ワイヤ
16日前
株式会社神戸製鋼所
冷間圧延用の鋼板の製造方法および冷間圧延鋼板の製造方法
3日前
株式会社神戸製鋼所
遠隔監視システム、遠隔監視方法、データ処理装置、データ処理方法、端末装置およびその制御方法、並びにプログラム
1日前
有限会社 ナプラ
端子
1か月前
株式会社ノーリツ
電解水生成装置
1か月前
株式会社カネカ
可撓性ガス拡散電極
26日前
本田技研工業株式会社
電解装置
1か月前
株式会社東芝
アルマイト処理方法
1か月前
本田技研工業株式会社
差圧式電解装置
2日前
本田技研工業株式会社
水電解システム
1か月前
本田技研工業株式会社
水電解システム
1か月前
本田技研工業株式会社
水電解スタック
22日前
続きを見る
他の特許を見る