TOP
|
特許
|
意匠
|
商標
特許ウォッチ
Twitter
他の特許を見る
公開番号
2025160260
公報種別
公開特許公報(A)
公開日
2025-10-22
出願番号
2025119548,2023556683
出願日
2025-07-16,2022-10-28
発明の名称
水素航空機の燃料供給システム
出願人
川崎重工業株式会社
代理人
弁理士法人三協国際特許事務所
主分類
B64D
37/34 20060101AFI20251015BHJP(航空機;飛行;宇宙工学)
要約
【課題】燃料タンクから液化水素を吐出するポンプの入口圧力を安定させることが可能な水素航空機の燃料供給システム及びタンク内圧調整方法を提供する。
【解決手段】水素航空機の燃料供給システム(1)は、液化水素を貯留する燃料タンク(2)と、燃料タンク(2)から液化水素を吐出して推進装置(102)に供給するポンプ(5)と、燃料タンク(2)の内部の圧力であるタンク内圧を上昇させる複数のヒータ(31)と、ヒータ(31)の温度をそれぞれ検出する複数の温度センサ(SN2)と、ヒータ(31)を制御してタンク内圧を調整する圧力コントローラ(73)とを備える。圧力コントローラ(73)は、温度センサ(SN2)からの入力情報に基づきいずれかのヒータ(31)に異常が有ると判定した場合に、当該異常が有ると判定したヒータ(31)を停止させる。
【選択図】図2
特許請求の範囲
【請求項1】
水素をエネルギー源として利用する推進装置を含む水素航空機の燃料供給システムであって、
液化水素を貯留する燃料タンクと、
前記燃料タンクから液化水素を吐出して前記推進装置に供給するポンプと、
前記燃料タンク内に配置されるヒータであって、前記燃料タンクの内部の圧力であるタンク内圧を上昇させる複数のヒータと、
前記ヒータの温度をそれぞれ検出する複数の温度センサと、
前記ヒータを制御して前記タンク内圧を調整する圧力コントローラとを備え、
前記圧力コントローラは、前記温度センサからの入力情報に基づきいずれかの前記ヒータに異常が有ると判定した場合に、当該異常が有ると判定した前記ヒータを停止させる、燃料供給システム。
続きを表示(約 380 文字)
【請求項2】
請求項1に記載の燃料供給システムであって、
前記圧力コントローラは、前記温度センサからの入力情報に基づきいずれかの前記ヒータに異常が有ると判定した場合に、当該異常が有ると判定した前記ヒータ以外のヒータの出力を上昇させる、燃料供給システム。
【請求項3】
請求項1又は2に記載の燃料供給システムであって、
前記異常は、前記ヒータの温度が異常に上昇する加熱異常である、燃料供給システム。
【請求項4】
請求項1又は2に記載の燃料供給システムであって、
前記燃料タンクから前記推進装置に供給される液化水素の流量を制御する流量コントローラを更に備え、
前記圧力コントローラは、前記流量コントローラから入力される前記液化水素の流量に関する情報に基づいて前記ヒータを制御する、燃料供給システム。
発明の詳細な説明
【技術分野】
【0001】
本開示は、推進力のエネルギー源(燃料)として水素を利用する水素航空機に適用される燃料供給システム及びタンク内圧調整方法に関する。
続きを表示(約 1,800 文字)
【背景技術】
【0002】
下記特許文献1の水素航空機が公知である。この水素航空機は、水素ガスタービンエンジン又は燃料電池システムを用いた推進装置と、当該推進装置に供給される燃料としての水素を貯留する燃料タンクとを備える。
【0003】
前記燃料タンク内に液化水素が貯留される場合、当該燃料タンクから推進装置に向けて液化水素を吐出するポンプが用意される。このポンプに導入される液化水素の圧力、つまりポンプの入口圧力は、燃料タンクの内部の圧力であるタンク内圧の影響を受ける。このため、タンク内圧が不用意に変動すると、ポンプの入口圧力が変動し、液化水素の吐出流量が不安定になるおそれがある。また、タンク内圧の変動が繰り返し起こることにより、最悪の場合タンクが疲労破壊する可能性がある。このため、タンク内圧変動が考えられる場合には、その影響を見越してタンクの疲労強度を設定するため、タンク重量が増大することが考えられる。
【先行技術文献】
【特許文献】
【0004】
米国特許出願公開第2022/0227497号明細書
【発明の概要】
【0005】
本開示は、前記のような事情に鑑みてなされたものであり、燃料タンクから液化水素を吐出するポンプの入口圧力を安定させることが可能な水素航空機の燃料供給システム及びタンク内圧調整方法を提供することを目的とする。
【0006】
前記課題を解決するためのものとして、本開示の一局面に係るシステムは、水素をエネルギー源として利用する推進装置を含む水素航空機の燃料供給システムであって、液化水素を貯留する燃料タンクと、前記燃料タンクから液化水素を吐出して前記推進装置に供給するポンプと、前記燃料タンク内に配置されるヒータであって、前記燃料タンクの内部の圧力であるタンク内圧を上昇させる複数のヒータと、前記ヒータの温度をそれぞれ検出する複数の温度センサと、前記ヒータを制御して前記タンク内圧を調整する圧力コントローラとを備え、前記圧力コントローラは、前記温度センサからの入力情報に基づきいずれかの前記ヒータに異常が有ると判定した場合に、当該異常が有ると判定した前記ヒータを停止させるものである。
【0007】
本開示によれば、燃料タンクから液化水素を吐出するポンプの入口圧力を安定させることができる。
【図面の簡単な説明】
【0008】
図1は、本開示の第一の実施形態に係る燃料供給システムが適用される水素航空機の概略構成を示す正面図である。
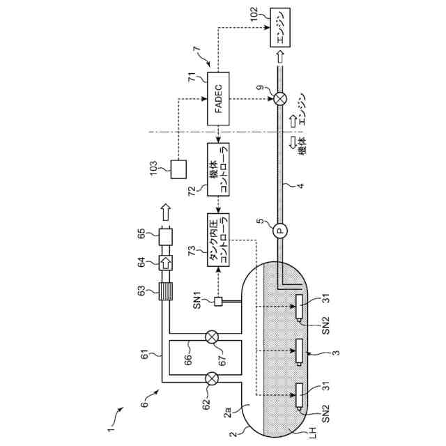
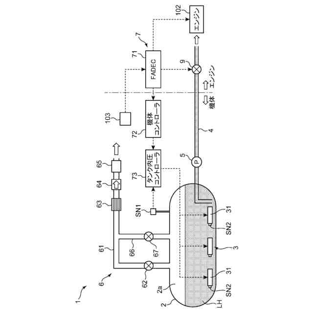
図2は、前記燃料供給システムの概略構成を示すシステム図である。
図3は、燃料タンクの内部圧力を調整する制御中に見られる各パラメータの時間変化を示すタイムチャートである。
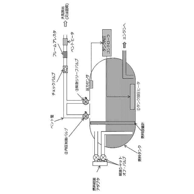
図4は、本開示の第二の実施形態に係る燃料供給システムを示す図である。
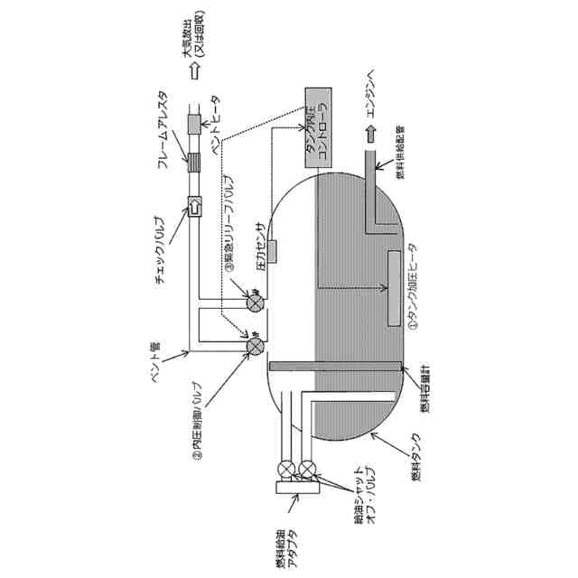
図5は、本開示の第三の実施形態に係る燃料供給システムを示す図である。
【発明を実施するための形態】
【0009】
[第一の実施形態]
1.燃料供給システム
図1は、本開示の第一の実施形態に係る燃料供給システム1(図2)が適用される水素航空機の概略構成を示す正面図である。本図に示される水素航空機は、推進力のエネルギー源(燃料)として水素を利用する航空機であり、機体101と、機体101に取り付けられた複数のエンジン102(推進装置)とを備える。機体101は、胴部101aと、胴部101aの左右に取り付けられた一対の翼101bとを含む。エンジン102は、一対の翼101bにそれぞれ取り付けられている。エンジン102は、水素の燃焼エネルギーにより回転駆動されるガスタービンを含む水素タービンエンジンである。
【0010】
図2は、燃料供給システム1の概略構成を示すシステム図である。本図に示される燃料供給システム1は、燃料としての水素をエンジン102に供給するシステムであって、機体101の内部に設置されている。燃料供給システム1は、燃料タンク2と、昇圧機構3と、燃料供給配管4と、ポンプ5と、圧力制限機構6と、コントローラ7とを備える。
(【0011】以降は省略されています)
この特許をJ-PlatPat(特許庁公式サイト)で参照する
関連特許
川崎重工業株式会社
ハンド
14日前
川崎重工業株式会社
断熱配管
14日前
川崎重工業株式会社
ロボット
23日前
川崎重工業株式会社
ロボット
21日前
川崎重工業株式会社
ダクト継手
21日前
川崎重工業株式会社
監視システム
15日前
川崎重工業株式会社
塗装システム
14日前
川崎重工業株式会社
ゼオライト触媒
23日前
川崎重工業株式会社
遠心ターボ機械
23日前
川崎重工業株式会社
配管の支持構造
15日前
川崎重工業株式会社
ロボットシステム
15日前
川崎重工業株式会社
ロボットシステム
15日前
川崎重工業株式会社
多段遠心ターボ機械
今日
川崎重工業株式会社
廃棄物処理システム
7日前
川崎重工業株式会社
ワーク搬送ロボット
14日前
川崎重工業株式会社
締結方法及び締結装置
21日前
川崎重工業株式会社
極低温流体用配管設備
16日前
川崎重工業株式会社
環状フレームの成形方法
25日前
川崎重工業株式会社
ロボットの診断システム
15日前
株式会社キッツ
逆流防止弁
15日前
川崎重工業株式会社
支援システムおよび支援方法
14日前
川崎重工業株式会社
経路作成方法及び経路作成装置
14日前
川崎重工業株式会社
ガス燃料供給システムおよび船舶
21日前
川崎重工業株式会社
アンモニア回収システム及び方法
14日前
川崎重工業株式会社
配管の接続構造および配管システム
17日前
川崎重工業株式会社
ロボットシステム及びその動作方法
16日前
川崎重工業株式会社
手術支援システムおよび手術支援方法
14日前
川崎重工業株式会社
ロボットハンドおよびロボットシステム
14日前
川崎重工業株式会社
手術ロボットシステムおよびその制御方法
14日前
川崎重工業株式会社
手術ロボットシステムおよびその制御方法
14日前
川崎重工業株式会社
手術ロボットシステムおよびその制御方法
14日前
川崎重工業株式会社
手術ロボットシステムおよびその制御方法
14日前
川崎重工業株式会社
ワーク搬送ロボットおよびロボット制御方法
14日前
川崎重工業株式会社
油圧ショベルの油圧システムおよびブーム制御弁
17日前
川崎重工業株式会社
秘密計算システム、秘密計算方法及び秘密計算装置
22日前
川崎重工業株式会社
ロボットシステムの制御方法及びロボットシステム
15日前
続きを見る
他の特許を見る