TOP
|
特許
|
意匠
|
商標
特許ウォッチ
Twitter
他の特許を見る
10個以上の画像は省略されています。
公開番号
2025163618
公報種別
公開特許公報(A)
公開日
2025-10-29
出願番号
2024067060
出願日
2024-04-17
発明の名称
ヒータ装置
出願人
株式会社デンソー
,
トヨタ自動車株式会社
,
株式会社ミライズテクノロジーズ
代理人
弁理士法人ゆうあい特許事務所
主分類
H05B
3/00 20060101AFI20251022BHJP(他に分類されない電気技術)
要約
【課題】速暖性を確保しつつ、エミッションノイズの発生を抑えるようにした車両用ヒータ装置1を提供する。
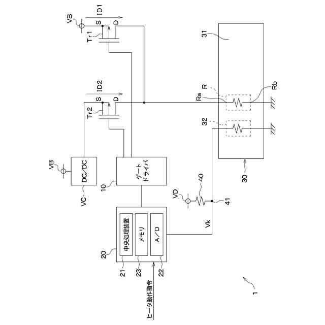
【解決手段】 中央処理装置21は、ヒータ動作指令を受けると、トランジスタTr1を継続してフルオンさせつつ、トランジスタTr2を継続してオフさせる。電源VBからトランジスタTr1を通してヒータ素子Rに電流を継続して流すことができる。中央処理装置21は、トランジスタTr1を継続してフルオンさせ、かつトランジスタTr2を継続してオフさせた後、ヒータ本体部30の温度が目標温度以上であると判定したとき、トランジスタTr1、Tr2を以下の通り制御する。中央処理装置21は、トランジスタTr1を継続してオフさせつつ、トランジスタTr2を継続してフルオンさせる。電源VCからトランジスタTr2を通してヒータ素子Rに電流を継続して流すことができる。
【選択図】図1
特許請求の範囲
【請求項1】
電流が流れることにより発熱するヒータ素子(R)を有するヒータ本体部(30)と、
第1直流電圧を出力する第1直流電源(VB)と前記ヒータ素子との間に配置されている第1トランジスタ(Tr1)と、
前記第1直流電圧よりも低い第2直流電圧を出力する第2直流電源(VC)と前記ヒータ素子との間に配置されている第2トランジスタ(Tr2)と、
前記ヒータ本体部の温度を検出する温度検出部(32)と、
前記温度検出部によって検出される温度に基づいて、前記ヒータ本体部の温度が目標温度以上であるか否かについて判定する温度判定部(S110)と、
前記ヒータ本体部の動作を開始させる指令を受けると、前記第1直流電源から前記第1トランジスタを通して前記ヒータ素子に電流を継続して流すために、前記第1トランジスタを継続してフルオンさせ、かつ前記第2直流電源と前記ヒータ素子との間を継続して開放させるために、前記第2トランジスタを継続してオフさせる第1スイッチ制御部(S100)と、
前記第1スイッチ制御部が前記第1トランジスタを継続してフルオンさせ、かつ前記第2トランジスタを継続してオフさせた後、前記ヒータ本体部の温度が目標温度以上であると前記温度判定部が判定したとき、前記第1直流電源と前記ヒータ素子との間を継続して開放させるために前記第1トランジスタを継続してオフさせ、かつ前記第2直流電源から前記第2トランジスタを通して前記ヒータ素子に電流を継続して流すために、前記第2トランジスタを継続してフルオンさせる第2スイッチ制御部(S120)と、
を備えるヒータ装置。
続きを表示(約 2,100 文字)
【請求項2】
前記第2直流電源は、前記第1直流電圧を降圧した前記第2直流電圧を出力する降圧回路である請求項1に記載のヒータ装置。
【請求項3】
前記ヒータ素子は、前記電流が流れることにより輻射熱を発生する請求項1に記載のヒータ装置。
【請求項4】
電流が流れることにより発熱する第1ヒータ素子(R1)と、前記第1ヒータ素子に比べて大きな電気抵抗を有して電流が流れることにより発熱する第2ヒータ素子(R2)とを有するヒータ本体部(30)と、
直流電源(VB)と前記第1ヒータ素子との間に配置されている第1トランジスタ(Tr1)と、
前記直流電源と前記第2ヒータ素子との間に配置されている第2トランジスタ(Tr2)と、
前記ヒータ本体部の温度を検出する温度検出部(32)と、
前記ヒータ本体部の温度が目標温度以上であるか否かについて判定する温度判定部(S100)と、
前記ヒータ本体部の動作を開始させる指令を受けると、前記直流電源から前記第1トランジスタを通して前記第1ヒータ素子に電流を継続して流すために、前記第1トランジスタを継続してフルオンさせ、かつ前記直流電源および前記第2ヒータ素子の間を継続して開放させるために前記第2トランジスタを継続してオフさせる第1スイッチ制御部(S100A)と、
前記第1スイッチ制御部が前記第1トランジスタ継続してフルオンさせ、かつ前記第2トランジスタを継続してオフさせた後、前記ヒータ本体部の温度が目標温度以上であると前記温度判定部が判定したとき、前記直流電源と前記第1ヒータ素子との間を継続して開放させるために、前記第1トランジスタを継続してオフさせ、かつ前記直流電源から前記第2トランジスタを通して前記第2ヒータ素子に電流を継続して流すために、前記第2トランジスタをフルオンさせる第2スイッチ制御部(S120A)と、
を備えるヒータ装置。
【請求項5】
直流電源(VB)とグランドとの間に配置され、電流が流れることにより発熱する第1ヒータ素子(R1)と、前記第1ヒータ素子とグランドとの間に配置され、電流が流れることにより発熱する第2ヒータ素子(R2)とを有するヒータ本体部(30)と、
前記直流電源と前記第1ヒータ素子との間に配置されている第1トランジスタ(TR1)と、
前記第1ヒータ素子と前記第2ヒータ素子とが共通に接続されている端子を共通接続端子(51)としたとき、前記共通接続端子とグランドとの間に配置されている第2トランジスタ(TR2)と、
前記ヒータ本体部の温度を検出する温度検出部(32)と、
前記ヒータ本体部の温度が目標温度以上であるか否かについて判定する温度判定部(S100)と、
前記ヒータ本体部の動作を開始させる指令を受けると、前記直流電源から、前記第1トランジスタ、前記第1ヒータ素子、前記第2トランジスタを通してグランドに電流を継続して流すために、前記第1トランジスタおよび前記第2トランジスタをそれぞれ継続してフルオンさせる第1スイッチ制御部(S100B)と、
前記第1スイッチ制御部が前記第1トランジスタおよび前記第2トランジスタをそれぞれ継続してフルオンさせた後、前記ヒータ本体部の温度が目標温度以上であると前記温度判定部が判定したとき、前記直流電源から、前記第1トランジスタ、前記第1ヒータ素子、前記第2ヒータ素子を通してグランドに電流を継続して流すために、前記第1トランジスタを継続してフルオンして前記第2トランジスタを継続してオフさせる第2スイッチ制御部(S120B)と、を備え、
前記第1スイッチ制御部が前記第1トランジスタおよび前記第2トランジスタを継続してフルオンさせたときに前記直流電源から前記第1ヒータ素子に供給される電力を第1電力とし、前記第2スイッチ制御部が前記第1トランジスタを継続してフルオンして前記第2トランジスタを継続してオフさせときに前記直流電源から前記第1ヒータ素子、前記第2ヒータ素子に供給される電力を第2電力とした場合に、前記第1電力が前記第2電力に比べて大きくなっているヒータ装置。
【請求項6】
前記第2ヒータ素子は、温度が高くなるほど電気抵抗が大きくなるPTCヒータである請求項4または5に記載のヒータ装置。
【請求項7】
前記第1ヒータ素子および前記第2ヒータ素子は、それぞれ、銅によって形成されている請求項4または5に記載のヒータ装置。
【請求項8】
可撓性を有するフレキシブル基板(31)を備え
前記第1ヒータ素子および前記第2ヒータ素子は、それぞれ、前記フレキシブル基板の一面に沿うように形成されている請求項4または5に記載のヒータ装置。
【請求項9】
前記第1ヒータ素子および前記第2ヒータ素子は、それぞれ、前記電流が流れることにより輻射熱を発生する請求項4または5に記載のヒータ装置。
発明の詳細な説明
【技術分野】
【0001】
本開示は、ヒータ装置に関するものである。
続きを表示(約 3,400 文字)
【背景技術】
【0002】
従来、ヒータ装置では、直流電源およびヒータの間に配置されているトランジスタと、トランジスタをスイッチングすることにより直流電源からヒータに与える電力を制御する制御回路とを備えるものが提案されている(例えば、特許文献1参照)。
【先行技術文献】
【特許文献】
【0003】
特開2005-347213号公報
【発明の概要】
【発明が解決しようとする課題】
【0004】
近年、上記ヒータ装置において、始動時において、ヒータによって暖房対象を即効的に暖める性能である速暖性を高めることが要求されている。この場合、ヒータの抵抗値を下げて、トランジスタのスイッチングによって始動時にヒータに大きな電力を投入する必要がある。このため、トランジスタのスイッチングに伴って、直流電源からトランジスタを通してヒータに流れる電流の変化に起因して生じるエミッションノイズ、すなわち電磁波ノイズが増加する。
【0005】
本開示は上記点に鑑みて、速暖性を確保しつつ、エミッションノイズの発生を抑えるようにしたヒータ装置を提供することを目的とする。
【課題を解決するための手段】
【0006】
本開示の1つの観点によれば、ヒータ装置は、
電流が流れることにより発熱するヒータ素子(R)を有するヒータ本体部(30)と、
第1直流電圧を出力する第1直流電源(VB)とヒータ素子との間に配置されている第1トランジスタ(Tr1)と、
第1直流電圧よりも低い第2直流電圧を出力する第2直流電源(VC)とヒータ素子との間に配置されている第2トランジスタ(Tr2)と、
ヒータ本体部の温度を検出する温度検出部(32)と、
温度検出部によって検出される温度に基づいて、ヒータ本体部の温度が目標温度以上であるか否かについて判定する温度判定部(S110)と、
ヒータ本体部の動作を開始させる指令を受けると、第1直流電源から第1トランジスタを通してヒータ素子に電流を継続して流すために、第1トランジスタを継続してフルオンさせ、かつ第2直流電源とヒータ素子との間を継続して開放させるために、第2トランジスタを継続してオフさせる第1スイッチ制御部(S100)と、
第1スイッチ制御部が第1トランジスタを継続してフルオンさせ、かつ第2トランジスタを継続してオフさせた後、ヒータ本体部の温度が目標温度以上であると温度判定部が判定したとき、第1直流電源とヒータ素子との間を継続して開放させるために第1トランジスタを継続してオフさせ、かつ第2直流電源から第2トランジスタを通してヒータ素子に電流を継続して流すために、第2トランジスタを継続してフルオンさせる第2スイッチ制御部(S120)と、を備える。
【0007】
したがって、ヒータ本体部の温度が目標温度未満であるときには、ヒータ本体部の温度が目標温度以上であるときに比べて、ヒータ本体部へ与える電力が大きくなる。このため、ヒータ本体部の温度が目標温度未満であるときには、ヒータ本体部の温度が目標温度以上であるときに比べて、ヒータ本体部から生じる単位時間あたりの熱を増大させることができる。これに加えて、第1直流電源、第2直流電源からヒータ本体部へ電力を供給するために、第1トランジスタおよび第2トランジスタのスイッチングを実施していない。よって、速暖性を確保しつつ、エミッションノイズの発生を抑えるようにしたヒータ装置を提供することができる。
【0008】
本開示の別の観点によれば、ヒータ装置は、
電流が流れることにより発熱する第1ヒータ素子(R1)と、第1ヒータ素子に比べて大きな電気抵抗を有して電流が流れることにより発熱する第2ヒータ素子(R2)とを有するヒータ本体部(30)と、
直流電源(VB)と第1ヒータ素子との間に配置されている第1トランジスタ(Tr1)と、
直流電源と第2ヒータ素子との間に配置されている第2トランジスタ(Tr2)と、
ヒータ本体部の温度を検出する温度検出部(32)と、
ヒータ本体部の温度が目標温度以上であるか否かについて判定する温度判定部(S100)と、
ヒータ本体部の動作を開始させる指令を受けると、直流電源から第1トランジスタを通して第1ヒータ素子に電流を継続して流すために、第1トランジスタを継続してフルオンさせ、かつ直流電源および第2ヒータ素子の間を継続して開放させるために第2トランジスタを継続してオフさせる第1スイッチ制御部(S100A)と、
第1スイッチ制御部が第1トランジスタ継続してフルオンさせ、かつ第2トランジスタを継続してオフさせた後、ヒータ本体部の温度が目標温度以上であると温度判定部が判定したとき、直流電源と第1ヒータ素子との間を継続して開放させるために、第1トランジスタを継続してオフさせ、かつ直流電源から第2トランジスタを通して第2ヒータ素子に電流を継続して流すために、第2トランジスタをフルオンさせる第2スイッチ制御部(S120A)と、を備える。
【0009】
したがって、ヒータ本体部の温度が目標温度未満であるときには、ヒータ本体部の温度が目標温度以上であるときに比べて、ヒータ本体部へ与える電力が大きくなる。このため、ヒータ本体部の温度が目標温度未満であるときには、ヒータ本体部の温度が目標温度以上であるときに比べて、ヒータ本体部から生じる単位時間あたりの熱を増大させることができる。これに加えて、直流電源からヒータ本体部へ電力を供給するために、第1トランジスタおよび第2トランジスタのスイッチングを実施していない。よって、速暖性を確保しつつ、エミッションノイズの発生を抑えるようにしたヒータ装置を提供することができる。
【0010】
本開示のさらに別の観点によれば、ヒータ装置は、
直流電源(VB)とグランドとの間に配置され、電流が流れることにより発熱する第1ヒータ素子(R1)と、第1ヒータ素子とグランドとの間に配置され、電流が流れることにより発熱する第2ヒータ素子(R2)とを有するヒータ本体部(30)と、
直流電源と第1ヒータ素子との間に配置されている第1トランジスタ(TR1)と、
第1ヒータ素子と第2ヒータ素子とが共通に接続されている端子を共通接続端子(51)としたとき、共通接続端子とグランドとの間に配置されている第2トランジスタ(TR2)と、
ヒータ本体部の温度を検出する温度検出部(32)と、
ヒータ本体部の温度が目標温度以上であるか否かについて判定する温度判定部(S100)と、
ヒータ本体部の動作を開始させる指令を受けると、直流電源から、第1トランジスタ、第1ヒータ素子、第2トランジスタを通してグランドに電流を継続して流すために、第1トランジスタおよび第2トランジスタをそれぞれ継続してフルオンさせる第1スイッチ制御部(S100B)と、
第1スイッチ制御部が第1トランジスタおよび第2トランジスタをそれぞれ継続してフルオンさせた後、ヒータ本体部の温度が目標温度以上であると温度判定部が判定したとき、直流電源から、第1トランジスタ、第1ヒータ素子、第2ヒータ素子を通してグランドに電流を継続して流すために、第1トランジスタを継続してフルオンして第2トランジスタを継続してオフさせる第2スイッチ制御部(S120B)と、を備え、
第1スイッチ制御部が第1トランジスタおよび第2トランジスタを継続してフルオンさせたときに直流電源から第1ヒータ素子に供給される電力を第1電力とし、第2スイッチ制御部が第1トランジスタを継続してフルオンして第2トランジスタを継続してオフさせときに直流電源から第1ヒータ素子、第2ヒータ素子に供給される電力を第2電力とした場合に、第1電力が第2電力に比べて大きくなっている。
(【0011】以降は省略されています)
この特許をJ-PlatPat(特許庁公式サイト)で参照する
関連特許
株式会社デンソーウェーブ
筐体
21日前
株式会社デンソー
電動弁
今日
株式会社デンソー
車載器
1か月前
株式会社デンソー
回転機
21日前
株式会社デンソー
電子装置
28日前
株式会社デンソー
制御装置
2日前
株式会社デンソー
電解装置
1日前
株式会社デンソー
反力装置
28日前
株式会社デンソー
ねじ部材
1か月前
株式会社デンソー
ステータ
1か月前
株式会社デンソー
ステータ
1か月前
株式会社デンソー
検出装置
20日前
株式会社デンソー
電子装置
今日
株式会社デンソー
電子装置
10日前
株式会社デンソー
電子装置
29日前
株式会社デンソー
電流センサ
21日前
株式会社デンソー
ヒータ装置
8日前
株式会社デンソー
半導体装置
16日前
株式会社デンソー
レーダ装置
27日前
株式会社デンソー
熱交換装置
14日前
株式会社デンソーテン
インバータ
28日前
株式会社デンソー
センサ装置
7日前
株式会社デンソー
センサ装置
7日前
株式会社デンソートリム
鞍乗り車両
8日前
株式会社デンソー
半導体装置
1日前
株式会社デンソー
半導体装置
1か月前
株式会社デンソー
熱交換部材
1日前
株式会社デンソー
農業用装置
1か月前
株式会社デンソー
半導体装置
9日前
株式会社デンソー
車両制御装置
28日前
株式会社デンソー
衝突予測装置
29日前
株式会社デンソー
運航管理装置
27日前
株式会社デンソー
運転支援装置
29日前
株式会社デンソー
電力変換装置
22日前
株式会社デンソー
車載システム
28日前
株式会社デンソー
電力変換装置
1か月前
続きを見る
他の特許を見る