TOP
|
特許
|
意匠
|
商標
特許ウォッチ
Twitter
他の特許を見る
公開番号
2025012569
公報種別
公開特許公報(A)
公開日
2025-01-24
出願番号
2023115486
出願日
2023-07-13
発明の名称
垂直離着陸機用ガスタービンエンジン
出願人
個人
代理人
主分類
B64D
27/12 20060101AFI20250117BHJP(航空機;飛行;宇宙工学)
要約
【課題】垂直離着陸可能な航空機において、燃費の良い水平飛行を可能にするには、ターボプロップエンジンを用いて水平飛行するのが良い。課題は、どうやって垂直離着陸モードから、水平飛行時の、燃費の良いターボプロップエンジンのモードに切り替えるかと言う事である。
【解決手段】本発明の、垂直離着陸機用ガスタービンエンジンは、バルブを閉じたり、開いたりする、簡便な機構で、垂直離着陸モードと、燃費の良いターボプロップエンジンによる、水平飛行モードとを使い分ける事ができる。
【選択図】図5
特許請求の範囲
【請求項1】
コンプレッサー駆動用タービンと、フリータービンの間に、分岐管を設置するか、あるいはフリータービンを通過したガスを分岐する、分岐管を設け、その分岐管にバルブを付ける事を特徴とする、ガスタービンエンジン。
続きを表示(約 650 文字)
【請求項2】
上記請求項1の、ガスタービンエンジンにおいて、コンプレッサー駆動用タービンを通過した高圧ガスを分岐する、分岐管を設け、その分岐管の中を高圧ガスが通過し、その高圧ガスのエネルギーを用いて、垂直離着陸用プロペラを駆動する事を特徴とする、ガスタービンエンジン。
【請求項3】
上記請求項2の、ガスタービンエンジンにおいて、高圧ガスが通過する分岐管が、翼の中を通る事を特徴とするガスタービンエンジン。
【請求項4】
上記請求項2の、ガスタービンエンジンにおいて、垂直離着陸用プロペラの速度調整を、電動発電機で行う事を特徴とする ガスタービンエンジン。
【請求項5】
上記請求項2の、ガスタービンエンジンにおいて、垂直離着陸用プロペラの駆動を、チップジェットで行う事を特徴とする ガスタービンエンジン。
【請求項6】
上記請求項2の、ガスタービンエンジンにおいて、推進用プロペラを駆動するタービンを回転させるには、高圧ガスが必要だが、その高圧ガスを供給するか、それとも止めるかを、バルブの開け閉めで行う事を特徴とする ガスタービンエンジン。
【請求項7】
上記請求項2の、ガスタービンエンジンにおいて、垂直離着陸用プロペラを駆動するタービン、あるいはチップジェットを駆動するには、高圧ガスが必要だが、その高圧ガスを供給するか、それとも止めるかを、バルブの開け閉めで行う事を特徴とする ガスタービンエンジン。
発明の詳細な説明
【技術分野】
【0001】
本発明は、垂直離着陸機用ガスタービンエンジンに関するものである。
続きを表示(約 1,300 文字)
【背景技術】
【0002】
現在、垂直離着陸機のほとんどは、ガスタービンエンジンを用いており、実用例としては、アメリカ軍の戦闘機F-35B、アメリカ軍の輸送機V-22オスプレイなどが有る。
【0003】
従来の垂直離着陸機の問題点は、製造コストと保守及び維持費用が高い事である。例えばヘリコプターは垂直離着陸可能な航空機の代表であるが、水平飛行時の燃費は悪い。燃費の良い水平飛行をするにはターボプロップエンジンを用いるのが一番良い。従って、ターボプロップエンジンに、垂直離着陸機能を付加するのが、燃費を良くする為の有効な解決手段である。
【先行技術文献】
【特許文献】
【0004】
特開平11-321794号広報
【発明の概要】
【発明が解決しようとする課題】
【0005】
従来の垂直離着陸機の問題点は、製造コストと保守及び維持費用が高い事である。例えばヘリコプターは垂直離着陸可能な航空機の代表であるが、水平飛行時の燃費は悪い。燃費の良い水平飛行をするにはターボプロップエンジンを用いるのが一番良い。従って、ターボプロップエンジンに、垂直離着陸機能を付加するのが、燃費を良くする為の有効な解決手段である。
【課題を解決するための手段】
【0006】
本発明の垂直離着陸機用ガスタービンエンジンは、製造コストと保守及び維持費用が安く、故障が少ない事を特徴とする。
【発明の効果】
【0007】
本発明の、垂直離着陸機用ガスタービンエンジンは、コストが安く、故障が少なく、軽量かつ簡単な機構で、垂直に離着陸でき、なおかつ、水平飛行時は、燃費の良いターボプロップエンジンに切りかえる事が可能である。
【図面の簡単な説明】
【0008】
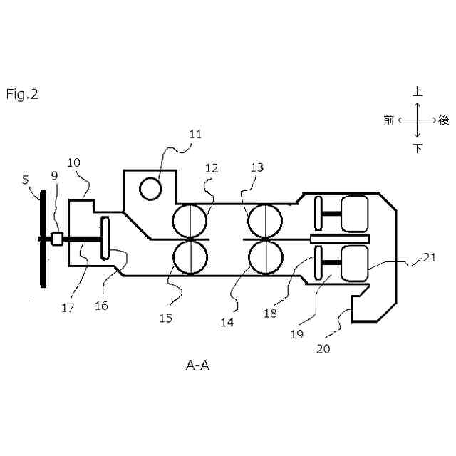
図1は、本発明の(実施例1)の垂直離着陸機用ガスタービンエンジンを搭載した垂直離着陸機の平面図である。
図2は、本発明の(実施例1)の垂直離着陸機用ガスタービンエンジンの、図1のA-A断面図である。
図3は、本発明の(実施例1)の垂直離着陸機用ガスタービンエンジンの、図1のB-B断面図である。
図4は、本発明の(実施例2)の垂直離着陸機用ガスタービンエンジンを搭載した機体の平面図である。
図5は、図4のC-C断面図である。
【0009】
水平飛行時には、バタフライバルブ72が閉じられ、逆にバタフライバルブ71が開けられているので、高圧ガスは前進用プロペラ駆動用タービン70を駆動して、排気口67から排気される。
【発明を実施するための形態】
【0010】
本発明は、垂直/短距離離着陸機に用いられる、ガスタービンエンジンに関するものである。本発明を簡単に説明すれば、ターボプロップエンジンを有する、垂直離着陸機である。つまり、本発明は、ターボプロップエンジンに、垂直離着陸機能を付加したものである。ターボプロップエンジンだけでなく、ダクテッドファンエンジンや、ターボファンエンジンにも、本発明は応用可能である。
(【0011】以降は省略されています)
特許ウォッチbot のツイートを見る
この特許をJ-PlatPat(特許庁公式サイト)で参照する
関連特許
個人
人工台風
2か月前
個人
ドローン
7か月前
個人
着火ドローン
4か月前
個人
救難消防飛行艇
4か月前
個人
ドローンシステム
8か月前
東レ株式会社
中空回転翼
3か月前
個人
動力原付きグライダー
21日前
個人
無人空中移動体
5日前
個人
陸海空用の乗り物
5か月前
個人
導風板付き垂直離着陸機
2か月前
個人
連続回転可能な飛行機翼
5か月前
東レ株式会社
プロペラブレード
3か月前
東レ株式会社
プロペラブレード
3か月前
東レ株式会社
プロペラブレード
3か月前
東レ株式会社
飛翔体用ブレード
1日前
個人
垂直離着陸機用エンジン改
8か月前
個人
空飛ぶクルマ
3か月前
個人
空中移動システム
10か月前
個人
ドローン消音装置
11か月前
個人
ドローンを自動離着陸する方法
8か月前
トヨタ自動車株式会社
ドローン
6か月前
個人
エアライナー全自動パラシュート
7か月前
個人
搬送方法および搬送システム
4か月前
株式会社ACSL
システム
7か月前
合同会社アドエア
飛行体の落下補助装置
9か月前
株式会社小糸製作所
飛行体ポート
5か月前
個人
ヘリコプター駆動装置
4か月前
合同会社アドエア
パラシュート射出装置
7か月前
株式会社ACSL
システム
7か月前
個人
飛行体
3か月前
個人
パラボラ型スペースデブリカタパルト
4か月前
全日本空輸株式会社
ドーリシステム
12か月前
株式会社SUBARU
移動体
10か月前
個人
垂直離着陸機用ガスタービンエンジン
8か月前
個人
飛行体
3か月前
個人
飛行体
7日前
続きを見る
他の特許を見る