TOP
|
特許
|
意匠
|
商標
特許ウォッチ
Twitter
他の特許を見る
公開番号
2025077456
公報種別
公開特許公報(A)
公開日
2025-05-19
出願番号
2023189646
出願日
2023-11-06
発明の名称
電力平準化装置
出願人
国立大学法人 筑波大学
,
メークス株式会社
代理人
個人
主分類
H02J
7/34 20060101AFI20250512BHJP(電力の発電,変換,配電)
要約
【課題】 電圧フリッカを防止し、ピーク電流の問題を解決できる汎用性のある電力平準化装置を提供すること。
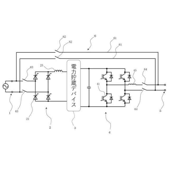
【解決手段】 電力平準化装置を、電源の電力を入力するための電力入力部1と、電力を充電及び放電可能な電力貯蔵デバイス3と、電力入力部1に接続され、電源からの電流を電力貯蔵デバイス3へ充電可能な電流に変換する充電制御回路2と、電力貯蔵デバイス3からの電流を電源と同種の電流に変換する放電制御回路4と、放電制御回路4で変換した電流による電力を外部に出力するための電力出力部5と、で構成する。
【選択図】 図1
特許請求の範囲
【請求項1】
電源の電力を入力するための電力入力部と、
電力を充電及び放電可能な電力貯蔵デバイスと、
前記電力入力部に接続され、前記電源からの電流を前記電力貯蔵デバイスへ充電可能な電流に変換する充電制御回路と、
前記電力貯蔵デバイスからの電流を前記電源と同種の電流に変換する放電制御回路と、
前記放電制御回路で変換した電流による電力を外部に出力するための電力出力部と、
を具備することを特徴とする電力平準化装置。
続きを表示(約 580 文字)
【請求項2】
前記電力入力部と前記電力出力部を接続するバイパス回路を具備することを特徴とする請求項1記載の電力平準化装置。
【請求項3】
前記充電制御回路は、前記電力貯蔵デバイスの電圧に応じて当該電力貯蔵デバイスに充電される電流又は電圧を制御するものであることを特徴とする請求項1又は2記載の電力平準化装置。
【請求項4】
前記電力貯蔵デバイスは、リチウムイオンキャパシタであることを特徴とする請求項1又は2記載の電力平準化装置。
【請求項5】
前記充電制御回路は、前記電源の交流を所定の定電流の直流に変換するコンバータであることを特徴とする請求項1又は2記載の電力平準化装置。
【請求項6】
前記放電制御回路は、前記電力貯蔵デバイスからの直流を前記電源と同電圧同周期の交流に変換するインバータであることを特徴とする請求項5記載の電力平準化装置。
【請求項7】
前記充電制御回路は、前記電源の直流を所定の定電流に変換するコンバータであることを特徴とする請求項1又は2記載の電力平準化装置。
【請求項8】
前記放電制御回路は、前記電力貯蔵デバイスからの直流を前記電源と同電圧の直流に変換するコンバータであることを特徴とする請求項7記載の電力平準化装置。
発明の詳細な説明
【技術分野】
【0001】
本発明は、電力平準化装置に関するものである。
続きを表示(約 1,100 文字)
【背景技術】
【0002】
従来から、金属の被溶接材同士を接合するのに抵抗溶接が用いられている。抵抗溶接では、被溶接材を重ね合わせ、溶接する箇所を電極で挟み、所定の圧力を加えながら電流を流す。すると、接合部位の接触抵抗によって発生するジュール熱で被溶接材同士を溶融接着させることができる。
【0003】
抵抗溶接機では、溶接を行う際に、瞬間的に大きな電流(ピーク電流)を必要とする。すると、電線路の電圧が繰り返し変化することで、例えば、照明が明るくなったり暗くなったりを繰り返す等、工場内又は工場外の機器に悪影響を及ぼす電圧フリッカが発生し、問題となる。従来、当該電圧フリッカを防止するために、補償電流を流すフリッカ防止装置が開示されている(例えば、特許文献1)。
【先行技術文献】
【特許文献】
【0004】
特開昭52-87641号公報
【発明の開示】
【発明が解決しようとする課題】
【0005】
一方、抵抗溶接機を複数台使用し、そのピーク電流が重なると工場の電流容量をオーバーしてしまうという問題がある。工場の電流容量を増やすためには、特別な配電工事が必要であるが、これには時に数億円という大きなコストがかかる。
【0006】
従来の電圧フリッカ防止装置では、電圧フリッカの防止をすることはできるが、ピーク電流を解決することはできなかった。また、従来の電圧フリッカ防止装置には、汎用性がないという問題もあった。
【0007】
そこで本発明は、電圧フリッカを防止し、ピーク電流の問題を解決できる汎用性のある電力平準化装置を提供することを目的とする。
【課題を解決するための手段】
【0008】
上記目的を達成するために、本発明の電力平準化装置は、電源の電力を入力するための電力入力部と、電力を充電及び放電可能な電力貯蔵デバイスと、前記電力入力部に接続され、前記電源からの電流を前記電力貯蔵デバイスへ充電可能な電流に変換する充電制御回路と、前記電力貯蔵デバイスからの電流を前記電源と同種の電流に変換する放電制御回路と、前記放電制御回路で変換した電流による電力を外部に出力するための電力出力部と、を具備することを特徴とする。
【0009】
この場合、前記電力入力部と前記電力出力部を接続するバイパス回路を具備する方が好ましい。
【0010】
また、前記充電制御回路は、前記電力貯蔵デバイスの電圧に応じて当該電力貯蔵デバイスに充電される電流又は電圧を制御するものである方が好ましい。
(【0011】以降は省略されています)
この特許をJ-PlatPat(特許庁公式サイト)で参照する
関連特許
国立大学法人 筑波大学
制振機構
25日前
国立大学法人 筑波大学
制振機構
25日前
国立大学法人 筑波大学
制振機構
25日前
国立大学法人 東京大学
せん妄判定方法
2か月前
国立大学法人 筑波大学
超音波検査装置
1か月前
国立大学法人 筑波大学
火災検出システム
21日前
国立大学法人 筑波大学
火災検出システム
21日前
国立大学法人 筑波大学
火災検出システム
21日前
国立大学法人 筑波大学
火災検出システム
21日前
国立大学法人 筑波大学
レオロジー測定装置
14日前
国立大学法人 筑波大学
麹菌組織物の製造方法
1か月前
国立大学法人 筑波大学
がん抑制剤およびがん抑制用医薬
16日前
国立大学法人 筑波大学
測定装置、観察システム、及び測定方法
2か月前
国立大学法人 筑波大学
測定方法、測定装置、及び観察システム
2か月前
NTT株式会社
復号装置及び復号方法
21日前
国立大学法人 筑波大学
フィラグリン遺伝子型決定法およびキット
3か月前
国立大学法人 筑波大学
微生物、植物成長補助剤、及び植物の生育方法
3か月前
国立大学法人 筑波大学
オンサイト参加システム及びオンサイト参加方法
3か月前
国立大学法人 筑波大学
補正装置、撮影装置、補正方法および撮影システム
2か月前
NTT株式会社
映像処理装置、方法及びプログラム
25日前
NTT株式会社
推論装置、推論方法、及びプログラム
2か月前
NTT株式会社
情報処理装置、方法およびプログラム
1か月前
国立大学法人 筑波大学
慣性力設定装置、慣性力設定システム及び慣性力設定方法
2か月前
NTT株式会社
データ解析装置、方法およびプログラム
1か月前
国立大学法人 筑波大学
放射線遮蔽材用焼結体粒子、その製造方法及びその使用方法
1日前
国立大学法人 筑波大学
反応性スパッタリング方法及び反応性スパッタリングシステム
1か月前
国立大学法人 筑波大学
光学素子、光線制御装置とその製造方法、およびディスプレイ
3日前
NTT株式会社
情報処理装置、情報処理方法及びプログラム
2か月前
東京エレクトロン株式会社
成膜方法、成膜装置及び半導体装置
10日前
三菱重工業株式会社
移動体、自己位置推定方法及びプログラム
16日前
東洋紡株式会社
結核菌群検出用オリゴヌクレオチド及びその用途
10日前
三菱重工業株式会社
情報処理装置、情報処理方法及びプログラム
16日前
国立大学法人 筑波大学
会計情報解析方法、会計情報解析装置及び会計情報解析プログラム
1か月前
東洋紡株式会社
ノロウイルス検出用オリゴヌクレオチド及びその用途
21日前
国立大学法人 筑波大学
ヒト化抗DNAM-1抗体
1か月前
東洋紡株式会社
マイコバクテリウム属鑑別用オリゴヌクレオチド及びその用途
2か月前
続きを見る
他の特許を見る