TOP
|
特許
|
意匠
|
商標
特許ウォッチ
Twitter
他の特許を見る
公開番号
2025118169
公報種別
公開特許公報(A)
公開日
2025-08-13
出願番号
2024013316
出願日
2024-01-31
発明の名称
電力変換装置
出願人
株式会社アイシン
代理人
弁理士法人R&C
主分類
H02M
7/12 20060101AFI20250805BHJP(電力の発電,変換,配電)
要約
【課題】ノイズや熱の影響がある環境であっても低電圧回路が適正に作動し得る電力変換装置を提供する。
【解決手段】ハウジングAHに収容され、電力を変換する電力変換回路1と、ハウジングAHに収容され、冷却流体により電力変換回路1を冷却する冷却プレート2と、を備え、電力変換回路1は、高電圧の電力が流れる高電圧用電子部品14が配置された高電圧領域Xと、高電圧用電子部品14より低電圧の電力が流れる低電圧用電子部品15が配置された低電圧領域Yとを有しており、冷却プレート2から分岐して突出する遮蔽体11が、電力変換回路1のうち高電圧領域Xと低電圧領域Yとの間Cに配置されている。
【選択図】図1
特許請求の範囲
【請求項1】
ハウジングと、
前記ハウジングに収容され、電力を変換する電力変換回路と、
前記ハウジングに収容され、冷却流体により前記電力変換回路を冷却する冷却プレートと、を備え、
前記電力変換回路は、高電圧の電力が流れる高電圧用電子部品が配置された高電圧領域と、前記高電圧用電子部品より低電圧の電力が流れる低電圧用電子部品が配置された低電圧領域とを有しており、
前記冷却プレートから分岐して突出する遮蔽体が、前記電力変換回路のうち前記高電圧領域と前記低電圧領域との間に配置されている電力変換装置。
続きを表示(約 620 文字)
【請求項2】
前記ハウジングに収容された走行用モータを更に備え、
前記遮蔽体が前記走行用モータと前記電力変換回路との間に配置されている請求項1に記載の電力変換装置。
【請求項3】
前記電力変換回路を実装した電力変換基板と前記冷却プレートとは、前記走行用モータのモータ軸芯に沿って互いに平行する位置関係にあり、
前記電力変換基板のうち前記走行用モータの外周側にある基板端部が、前記冷却プレートのうち前記走行用モータの外周側にあるプレート端部よりも突出することにより、前記電力変換基板と前記走行用モータの外周との間に、前記モータ軸芯に沿う方向視における三角形状のデッドスペースが形成されており、
前記遮蔽体は、前記デッドスペースに隣接する位置で、前記プレート端部から前記電力変換基板に向けて立ち上がる立設部を有している請求項2に記載の電力変換装置。
【請求項4】
前記遮蔽体は、前記立設部の前記電力変換基板の側にある延出端に、前記デッドスペースに向かって前記電力変換基板に沿う姿勢の平行遮蔽部が形成されている請求項3に記載の電力変換装置。
【請求項5】
前記高電圧領域は、前記低電圧領域よりも前記走行用モータから離間する位置に配置されており、
前記立設部は、前記高電圧領域と前記低電圧領域とを分断する位置に配置されている請求項4に記載の電力変換装置。
発明の詳細な説明
【技術分野】
【0001】
本発明は、電力変換装置に関する。
続きを表示(約 1,400 文字)
【背景技術】
【0002】
特許文献1には、電動モータによって駆動力を得る自動車に搭載されるDC-DCコンバータにおいて、低電圧回路部と高電圧回路部とを隔てる第1壁部を有する構成が記載されている。具体的には、文献の図12のように高電圧回路部が収容される第1空間(150)と、低電圧回路部が収容される第2空間(151)との間に第1壁(120)を配置した構成が開示されている。
【先行技術文献】
【特許文献】
【0003】
特開2014-131371号公報
【発明の概要】
【発明が解決しようとする課題】
【0004】
電動モータの駆動力で走行する車両では、電動モータ、減速ギヤ等を収容するハウジングに対して、電動モータに供給する電力を制御する電力変換装置を備えることが考えられていた。
【0005】
電動モータの駆動力によって走行する車両では、電動モータに電力を供給するバッテリーに対し、外部から供給される商用電力からの充電を可能にするため、変圧と整流とを行う充電回路を必要とすることがある。また、車載の空調装置に電力を供給し、メータ類の表示、カーナビゲーションシステム等を稼働させるため、バッテリーの電力を低電圧の電力に変換するDC-DCコンバータ回路を必要とすることもある。そこで、充電回路、DC-DCコンバータ回路等を1つのパッケージとして電力変換装置を構成し、この電力変換装置をハウジングに収容することも考えられている。
【0006】
しかしながら、1つのパッケージとして構成される電力変換装置を、電動モータが収容されるハウジングに収容する構成では、例えば、低電圧のDC-DCコンバータ回路に対し、他の電力変換回路からノイズの作用や、他の回路からの熱が作用し、誤作動に繋がることも懸念された。
【0007】
このような理由から、ノイズや熱の影響がある環境であっても低電圧回路が適正に作動し得る電力変換装置が求められる。
【課題を解決するための手段】
【0008】
本発明に係る電力変換装置の特徴構成は、ハウジングと、前記ハウジングに収容され、電力を変換する電力変換回路と、前記ハウジングに収容され、冷却流体により前記電力変換回路を冷却する冷却プレートと、を備え、前記電力変換回路は、高電圧の電力が流れる高電圧用電子部品が配置された高電圧領域と、前記高電圧用電子部品より低電圧の電力が流れる低電圧用電子部品が配置された低電圧領域とを有しており、前記冷却プレートから分岐して突出する遮蔽体が、前記電力変換回路のうち前記高電圧領域と前記低電圧領域との間に配置されている点にある。
【0009】
本構成によると、高電圧領域と低電圧領域との間に遮蔽体が配置されるため、高電圧領域に配置された高電圧用電子部品からの熱とノイズが、低電圧領域を構成する低電圧用電子部品に作用する現象を抑制する。従って、ノイズ、熱の影響がある環境であっても低電圧回路が適正に作動し得る電力変換装置が構成された。
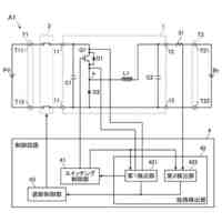
【図面の簡単な説明】
【0010】
遮蔽体と平行遮蔽部とOBC基板との位置関係を示す断面図である。
OBC基板の平面図である。
遮蔽体と平行遮蔽部とOBC基板との位置関係を示す斜視図である。
【発明を実施するための形態】
(【0011】以降は省略されています)
この特許をJ-PlatPat(特許庁公式サイト)で参照する
関連特許
株式会社アイシン
回転電機
今日
個人
電源装置
19日前
個人
バッテリ内蔵直流電源
18日前
株式会社FUJI
制御盤
8日前
日本精機株式会社
サージ保護回路
今日
西部電機株式会社
充電装置
今日
西部電機株式会社
充電装置
今日
オムロン株式会社
電源回路
12日前
オムロン株式会社
電源回路
12日前
オムロン株式会社
電源回路
12日前
トヨタ自動車株式会社
回転子
19日前
ニデック株式会社
モータの制御方法
26日前
トヨタ自動車株式会社
回転子
4日前
日産自動車株式会社
電子機器
29日前
個人
連続ガウス加速器形磁力増幅装置
今日
井関農機株式会社
充電システム
29日前
東京応化工業株式会社
発電装置
12日前
大豊工業株式会社
モータ
18日前
ミサワホーム株式会社
居住設備
8日前
株式会社リコー
拡張アンテナ装置
11日前
ニチコン株式会社
AC入力検出回路
4日前
富士電子工業株式会社
電力変換装置
20日前
ユタカ電業株式会社
ケーブルダクト
8日前
日産自動車株式会社
ステータ
5日前
トヨタ自動車株式会社
ロータ
6日前
株式会社ダイヘン
電力システム
今日
株式会社大林組
可搬式充電設備
5日前
株式会社正興電機製作所
地絡確認装置
11日前
株式会社ミツバ
巻線装置
11日前
株式会社ダイヘン
電力管理装置
27日前
株式会社デンソー
電力変換装置
4日前
NTN株式会社
モータユニット
8日前
株式会社ダイヘン
電力変換装置
今日
株式会社アイシン
回転電機
4日前
志幸技研工業株式会社
ケーブル布設工法
18日前
株式会社アイシン
回転電機
今日
続きを見る
他の特許を見る