TOP
|
特許
|
意匠
|
商標
特許ウォッチ
Twitter
他の特許を見る
公開番号
2025140679
公報種別
公開特許公報(A)
公開日
2025-09-29
出願番号
2024040213
出願日
2024-03-14
発明の名称
暖房システム
出願人
株式会社コロナ
代理人
主分類
F24D
3/00 20220101AFI20250919BHJP(加熱;レンジ;換気)
要約
【課題】二酸化炭素の排出を低減しつつ、使い勝手の良い暖房システムを提供する。
【解決手段】実績判定手段55が二酸化炭素排出量の削減率の目標を満たしていると判定した場合、モード選択手段56は、第一モードを選択して暖房運転を行い、実績判定手段55が二酸化炭素排出量の削減率の目標を満たしていないと判定した場合、モード設定手段56は、第二モードを選択して暖房運転を実施するようにしたことで、実績削減率と予め設定した二酸化炭素排出量の削減率の目標を比較し、比較結果に応じた暖房運転モードを実施することで、現在の二酸化炭素の排出量の低減目標を満たしつつ、暖房運転のランニングコストの低減の両立を行うことができる。
【選択図】図1
特許請求の範囲
【請求項1】
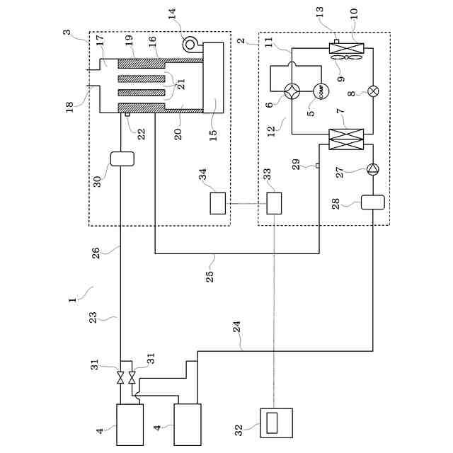
暖房端末と、
前記暖房端末に熱媒を循環させる循環回路と、
前記循環回路を循環する前記熱媒を加熱するヒートポンプ式熱源機と、
前記循環回路を循環する前記熱媒を加熱する燃焼熱源機と、
熱源機の制御を行う制御装置とを備え、
前記熱媒を用いて前記暖房端末による暖房運転を行うものおいて、
前記制御装置には、
前記暖房運転を行ったことにより発生した二酸化炭素の排出量を算出する排出量算出手段と、
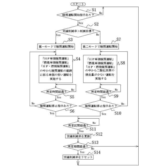
所定期間内に前記暖房運転で排出した二酸化炭素の排出量の積算値に対して、前記燃焼熱源機だけで前記暖房運転を行ったときに排出するであろう二酸化炭素の推定排出量の割合から二酸化炭素排出量の削減率を算出する実績削減率算出手段と、
前記所定期間あたりの前記二酸化炭素排出量の削減率の目標を任意で設定可能な削減率目標設定手段と、
前記実績削減率算出手段で算出した前記二酸化炭素排出量の削減率に基づいて、前記削減率目標設定手段で設定した前記所定期間あたりの前記二酸化炭素排出量の削減率の目標を満たしているか否かを判定する実績判定手段と、
前記暖房運転の継続に係る単価の安さを重視する第一モードと、二酸化炭素の排出量の削減を重視する第二モードのどちらか一つの運転モードを選択するモード選択手段とを備え、
前記実績判定手段が前記二酸化炭素排出量の削減率の目標を満たしていると判定した場合、前記モード選択手段は、前記第一モードを選択して前記暖房運転を行い、
前記実績判定手段が前記二酸化炭素排出量の削減率の目標を満たしていないと判定した場合、前記モード選択手段は、前記第二モードを選択して前記暖房運転を実施するようにしたことを特徴とする暖房システム。
続きを表示(約 180 文字)
【請求項2】
前記モード選択手段は、前記暖房運転の開始時、前記判定手段の判定結果に基づいて前記運転モードの選択を行うことを特徴とする請求項1記載の暖房システム。
【請求項3】
前記所定期間よりも短い所定区間が経過すると、前記実績判定手段で判定した判定結果を更新するようにしたことを特徴とする請求項1または2記載の暖房システム。
発明の詳細な説明
【技術分野】
【0001】
本発明は、複数の熱源を用いた暖房システムに関するものである。
続きを表示(約 1,600 文字)
【背景技術】
【0002】
本出願人は先に下記の特許文献1にて、暖房端末と、暖房端末に熱媒を循環させる循環回路と、循環回路を循環する熱媒を加熱するヒートポンプ式熱源機と、循環回路を循環する熱媒を加熱する燃焼熱源機と、を備え、熱媒を用いて暖房端末による暖房運転を行うものであって、燃焼熱源機は、内部に熱媒を貯留する貯留缶体と、貯留缶体内の熱媒を加熱する気化式バーナとを備え、燃焼熱源機を、循環回路を循環する熱媒の流れに対し、ヒートポンプ式熱源機の下流側に配設したことを特徴とする暖房システムを提供した。
【0003】
このような暖房システムでは、暖房運転の継続に係る単価の安さを重視するため(ランニングコスト)、燃焼暖房運転の方が効率が良ければ、ヒーポン暖房運転よりも燃焼暖房運転を優先して運転を行うようにしていた。
【先行技術文献】
【特許文献】
【0004】
特開2020-134089号
【発明の概要】
【発明が解決しようとする課題】
【0005】
ところで、昨今では、ユーザー個人が二酸化炭素の排出量を減らすことで環境保全に貢献する動きが高まっており、二酸化炭素の排出量が比較的多い燃焼暖房を抑えることが求められている。
【0006】
また、電気代の高騰もあり、二酸化炭素の排出量を減らすために燃焼暖房を抑えてしまうと、ユーザーの生活コストが増大してしまうという課題があった。
【課題を解決するための手段】
【0007】
本発明は上記課題を解決するために、暖房端末と、前記暖房端末に熱媒を循環させる循環回路と、前記循環回路を循環する前記熱媒を加熱するヒートポンプ式熱源機と、前記循環回路を循環する前記熱媒を加熱する燃焼熱源機と、熱源機の制御を行う制御装置とを備え、前記熱媒を用いて前記暖房端末による暖房運転を行うものおいて、前記制御装置には、前記暖房運転を行ったことにより発生した二酸化炭素の排出量を算出する排出量算出手段と、所定期間内に暖房運転で排出した二酸化炭素の排出量の積算値に対して、前記燃焼熱源機だけで暖房運転を行ったときに排出するであろう二酸化炭素の推定排出量の割合から二酸化炭素排出量の削減率を算出する実績削減率算出手段と、前記所定期間あたりの前記二酸化炭素排出量の削減率の目標を任意で設定可能な削減率目標設定手段と、前記実績削減率算出手段で算出した二酸化炭素排出量の削減率に基づいて、前記削減率目標設定手段で設定した前記所定期間あたりの前記二酸化炭素排出量の削減率の目標を満たしているか否かを判定する実績判定手段と、暖房運転の継続に係る単価の安さを重視する第一モードと、二酸化炭素の排出量の削減を重視する第二モードのどちらか一つの運転モードを選択するモード選択手段とを備え、前記実績判定手段が前記二酸化炭素排出量の削減率の目標を満たしていると判定した場合、前記モード選択手段は、前記第一モードを選択して暖房運転を行い、前記実績判定手段が前記二酸化炭素排出量の削減率の目標を満たしていないと判定した場合、前記モード選択手段は、前記第二モードを選択して暖房運転を実施するようにした。
【0008】
また、前記モード選択手段は、前記暖房運転の開始時、前記実績判定手段の判定結果に基づいて前記運転モードの選択を行う。
【0009】
また、前記所定期間よりも短い所定区間が経過すると、前記実績判定手段で判定した判定結果を更新するようにした。
【発明の効果】
【0010】
この発明によれば、実績削減率と予め設定した二酸化炭素排出量の削減率の目標を比較し、比較結果に応じた暖房運転モードを実施することで、現在の二酸化炭素の排出量の低減目標を満たしつつ、暖房運転のランニングコストの低減の両立を行うことができる。
【図面の簡単な説明】
(【0011】以降は省略されています)
この特許をJ-PlatPat(特許庁公式サイト)で参照する
関連特許
株式会社コロナ
空調装置
2日前
株式会社コロナ
加湿装置
12日前
株式会社コロナ
空調装置
21日前
株式会社コロナ
空調装置
1か月前
株式会社コロナ
取付装置
1か月前
株式会社コロナ
風呂給湯機
20日前
株式会社コロナ
空気調和機
1か月前
株式会社コロナ
暖房システム
2日前
株式会社コロナ
貯湯式給湯機
6日前
株式会社コロナ
直圧式給湯機
1か月前
株式会社コロナ
輻射式冷房装置
1か月前
株式会社コロナ
ヒートポンプ装置
1か月前
株式会社コロナ
開放式燃焼暖房機
1か月前
株式会社コロナ
壁掛式石油給湯装置
29日前
株式会社コロナ
固定具およびそれを備える取付装置
1か月前
株式会社コロナ
固定具およびそれを備える取付装置
1か月前
個人
空気調和機
3か月前
個人
エアコン室内機
3か月前
株式会社コロナ
加湿装置
12日前
株式会社コロナ
加湿装置
4か月前
株式会社コロナ
給湯装置
2か月前
株式会社コロナ
加湿装置
5か月前
株式会社コロナ
空調装置
2日前
株式会社コロナ
空調装置
3か月前
株式会社コロナ
加湿装置
6か月前
株式会社コロナ
空調装置
6か月前
株式会社コロナ
空調装置
21日前
株式会社コロナ
空調装置
5か月前
株式会社コロナ
空調装置
6か月前
株式会社コロナ
空調装置
1か月前
株式会社コロナ
風呂給湯機
20日前
個人
住宅換気空調システム
1か月前
株式会社コロナ
空気調和機
2か月前
株式会社コロナ
空気調和機
5か月前
個人
住宅換気空調システム
6か月前
株式会社コロナ
空気調和機
1か月前
続きを見る
他の特許を見る