TOP
|
特許
|
意匠
|
商標
特許ウォッチ
Twitter
他の特許を見る
公開番号
2025147393
公報種別
公開特許公報(A)
公開日
2025-10-07
出願番号
2024047625
出願日
2024-03-25
発明の名称
ベルトコンベアの監視方法、粉体の搬送方法及びプログラム
出願人
栗田工業株式会社
代理人
弁理士法人IPX
主分類
B65G
43/02 20060101AFI20250930BHJP(運搬;包装;貯蔵;薄板状または線条材料の取扱い)
要約
【課題】粉体搬送時のエラーを効果的に検知することが可能なベルトコンベアの監視方法等を提供する。
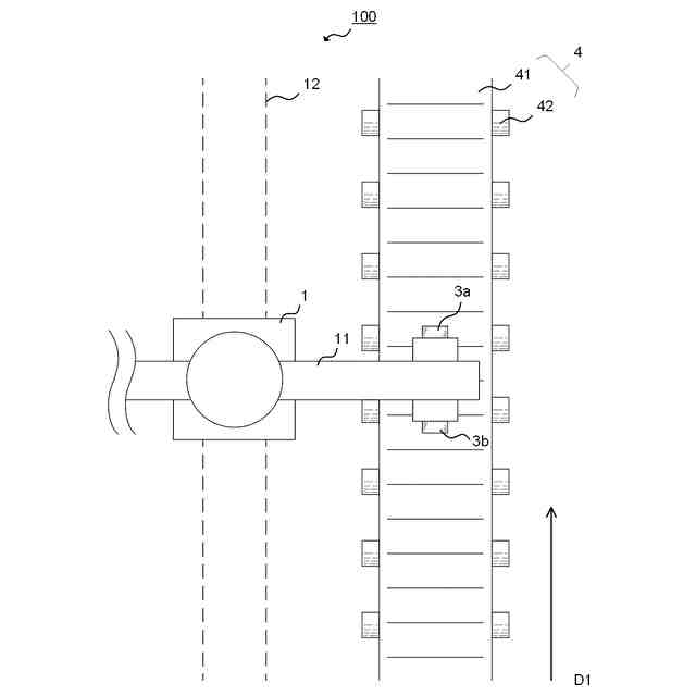
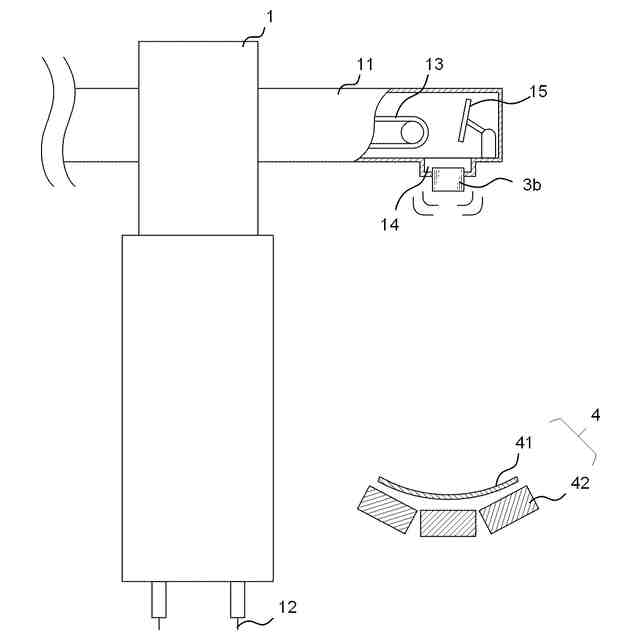
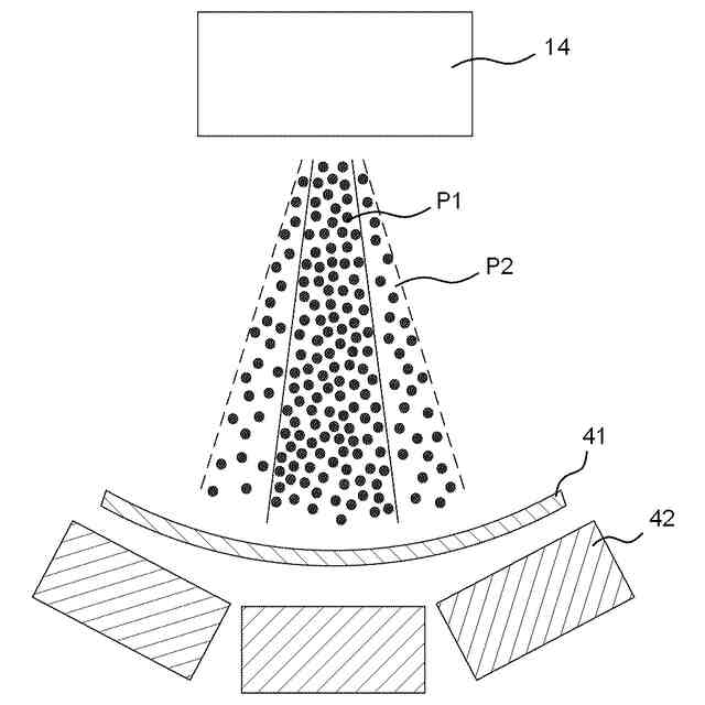
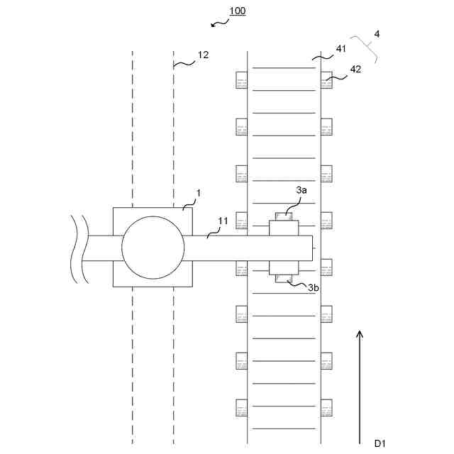
【解決手段】本発明の一態様によれば、ベルトコンベアの監視方法が提供される。この監視方法は、第1取得工程と、特定工程と、を備える。第1取得工程では、ベルトコンベアの上方からベルトコンベアのベルト表面に落下する過程にある粉体の計測データを取得する。ここで、計測データは、粉体の落下方向に交差する方向から、光学センサにより粉体を計測することで取得されるものである。特定工程では、計測データに基づき、粉体の落下位置を特定する。
【選択図】図1
特許請求の範囲
【請求項1】
ベルトコンベアの監視方法であって、
第1取得工程と、特定工程と、を備え、
前記第1取得工程では、前記ベルトコンベアの上方から前記ベルトコンベアのベルト表面に落下する過程にある粉体の計測データを取得し、
ここで、前記計測データは、前記粉体の落下方向に交差する方向から、光学センサにより前記粉体を計測することで取得されるものであり、
前記特定工程では、前記計測データに基づき、前記粉体の落下位置を特定する、監視方法。
続きを表示(約 1,100 文字)
【請求項2】
請求項1に記載のベルトコンベアの監視方法において、
推定工程をさらに備え、
前記推定工程では、特定された前記落下位置に基づき、前記ベルトの蛇行の度合い又は前記ベルトの片寄りの度合いを推定する、監視方法。
【請求項3】
請求項1に記載のベルトコンベアの監視方法において、
前記光学センサは、LiDARセンサである、監視方法。
【請求項4】
請求項3に記載のベルトコンベアの監視方法において、
前記第1取得工程において、前記LiDARセンサは、前記粉体が落下する領域を含む所定領域を連続的に計測し、
前記特定工程では、前記所定領域を連続的に計測することで得られた前記計測データに基づき、前記粉体の落下位置を特定する、監視方法。
【請求項5】
請求項4に記載のベルトコンベアの監視方法において、
前記特定工程では、所定の時間帯に計測される前記所定領域内の累積距離又は平均距離に基づき、前記落下位置を特定し、
前記累積距離又は平均距離は、前記LiDARセンサから計測対象までの距離に関連する、監視方法。
【請求項6】
請求項5に記載のベルトコンベアの監視方法において、
前記特定工程では、前記LiDARセンサによって計測された前記累積距離又は平均距離が、所定の閾値を超過した場合に、前記粉体が落下していないことを判定する、監視方法。
【請求項7】
請求項4に記載のベルトコンベアの監視方法において、
前記特定工程では、計測時における前記粉体の頻度に基づき、前記落下位置を特定し、
ここで、前記粉体の頻度は、前記LiDARセンサからの距離が所定の範囲にある粉体の個数に関連する、監視方法。
【請求項8】
請求項7に記載のベルトコンベアの監視方法において、
前記特定工程では、前記頻度が所定の閾値未満であった場合に、前記粉体が落下していないことを判定する、監視方法。
【請求項9】
請求項1に記載の監視方法において、
警告工程をさらに備え、
前記警告工程では、前記粉体の落下位置が所定範囲内にない場合に、警告を発する、監視方法。
【請求項10】
請求項1に記載の監視方法において、
第2取得工程と、評価工程と、をさらに備え、
前記第2取得工程では、前記ベルトコンベアのベルト表面に関する位置情報を取得し、
前記評価工程では、特定した前記粉体の落下位置と、前記ベルト表面に関する位置情報から、前記粉体の搬送過程におけるエラーの有無を評価する、監視方法。
(【請求項11】以降は省略されています)
発明の詳細な説明
【技術分野】
【0001】
本発明は、ベルトコンベアの監視方法、粉体の搬送方法及びプログラムに関する。
続きを表示(約 1,000 文字)
【背景技術】
【0002】
特許文献1には、ベルトコンベアの蛇行を検出する装置が開示されている。
【先行技術文献】
【特許文献】
【0003】
特開2000-118663号公報
【発明の概要】
【発明が解決しようとする課題】
【0004】
特許文献1に開示された技術は、ベルトコンベアそのものにセンサを取り付けるものである。そのため、センサの取り付け自体に人的又は金銭的負担があり、センサの取り付け個数に制限が課される。このような背景もあり、従来、効率的に粉体搬送時のエラーを検知することが求められていた。
【0005】
本発明では上記事情に鑑み、粉体搬送時のエラーを効果的に検知することが可能なベルトコンベアの監視方法等を提供することとした。
【課題を解決するための手段】
【0006】
本発明の一態様によれば、ベルトコンベアの監視方法が提供される。この監視方法は、第1取得工程と、特定工程と、を備える。第1取得工程では、ベルトコンベアの上方からベルトコンベアのベルト表面に落下する過程にある粉体の計測データを取得する。ここで、計測データは、粉体の落下方向に交差する方向から、光学センサにより粉体を計測することで取得されるものである。特定工程では、計測データに基づき、粉体の落下位置を特定する。
【0007】
上記態様によれば、粉体搬送時のエラーを効果的に検知することが可能なベルトコンベアの監視方法等が提供される。
【0008】
さらに、次に記載の各態様で提供されてもよい。
【0009】
(1)ベルトコンベアの監視方法であって、第1取得工程と、特定工程と、を備え、前記第1取得工程では、前記ベルトコンベアの上方から前記ベルトコンベアのベルト表面に落下する過程にある粉体の計測データを取得し、ここで、前記計測データは、前記粉体の落下方向に交差する方向から、光学センサにより前記粉体を計測することで取得されるものであり、前記特定工程では、前記計測データに基づき、前記粉体の落下位置を特定する、監視方法。
【0010】
(2)上記(1)に記載のベルトコンベアの監視方法において、推定工程をさらに備え、前記推定工程では、特定された前記落下位置に基づき、前記ベルトの蛇行の度合い又は前記ベルトの片寄りの度合いを推定する、監視方法。
(【0011】以降は省略されています)
この特許をJ-PlatPat(特許庁公式サイト)で参照する
関連特許
個人
箱
12か月前
個人
収容箱
2か月前
個人
ゴミ箱
11か月前
個人
コンベア
4か月前
個人
段ボール箱
6か月前
個人
段ボール箱
6か月前
個人
ゴミ収集器
6か月前
個人
容器
8か月前
個人
土嚢運搬器具
7か月前
個人
パウチ補助具
11か月前
個人
楽ちんハンド
4か月前
個人
バンド
1か月前
個人
宅配システム
6か月前
個人
角筒状構造体
5か月前
個人
閉塞装置
9か月前
個人
廃棄物収容容器
2か月前
個人
コード類収納具
7か月前
個人
包装容器
21日前
個人
お薬の締結装置
5か月前
個人
貯蔵サイロ
6か月前
個人
蓋閉止構造
3か月前
個人
ゴミ処理機
8か月前
株式会社和気
包装用箱
8か月前
株式会社バンダイ
物品
2日前
個人
把手付米袋
4か月前
株式会社コロナ
梱包材
5か月前
個人
蓋閉止構造
3か月前
個人
積み重ね用補助具
2か月前
個人
袋入り即席麺
6か月前
個人
介護用コップ
1か月前
個人
輸送積荷用動吸振器
5か月前
株式会社イシダ
搬送装置
5か月前
三甲株式会社
蓋体
8か月前
個人
搬送システム
6か月前
株式会社KY7
封止装置
2か月前
三甲株式会社
容器
5か月前
続きを見る
他の特許を見る