TOP
|
特許
|
意匠
|
商標
特許ウォッチ
Twitter
他の特許を見る
公開番号
2025148058
公報種別
公開特許公報(A)
公開日
2025-10-07
出願番号
2024048636
出願日
2024-03-25
発明の名称
汚泥かき寄せ装置
出願人
三機アクアテック株式会社
,
三機工業株式会社
代理人
個人
,
個人
主分類
B01D
21/18 20060101AFI20250930BHJP(物理的または化学的方法または装置一般)
要約
【課題】動作の信頼性が高くかつ故障しにくいガイド機構を備えた汚泥かき寄せ装置を提供する。
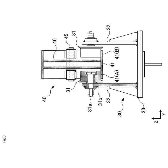
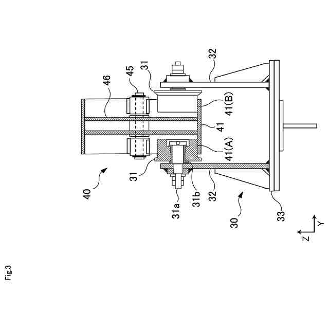
【解決手段】汚泥かき寄せ装置は、汚泥を汚泥ピットへ案内する複数のスクレーパを有するかき寄せフレームと、かき寄せフレームを沈澱池内で往復動させる駆動装置と、かき寄せフレームの往き時にはスクレーパを沈澱池の床面上に沿って案内し、かき寄せフレームの復り時にはスクレーパを往き時より高い位置で案内するように構成されたガイド装置40と、ガイド装置40に対してかき寄せフレームを移動自在に垂下してガイド装置に沿って走行する垂下部材30を備える。垂下部材30は、ガイド装置40内を移動する複数のローラ31と、ガイド装置40の幅方向の左右外側にそれぞれ設けられローラ31を回転自在に支持する複数のローラ支持部材32と、ローラ支持部材32をかき寄せフレームに取り付ける組付け部材33を有する。
【選択図】図3
特許請求の範囲
【請求項1】
汚泥ピットを有する沈澱池に設置される汚泥かき寄せ装置であって、
汚泥を前記汚泥ピットへ案内する複数のスクレーパを有するかき寄せフレームと、
前記かき寄せフレームを前記沈澱池内で往復動させる駆動装置と、
前記かき寄せフレームの往き時には前記スクレーパを前記沈澱池の床面上に沿って案内し、前記かき寄せフレームの復り時には前記スクレーパを前記往き時より高い位置で案内するように構成され、前記かき寄せフレームの長手方向の少なくとも2箇所に設けられたガイド装置と、
前記ガイド装置に対して前記かき寄せフレームを移動自在に垂下し、前記ガイド装置に沿って走行する垂下部材を備え、
前記垂下部材のそれぞれは、
前記ガイド装置内を移動する複数のローラと、
前記ガイド装置の幅方向の左右外側にそれぞれ設けられ、それぞれが前記ローラを回転自在に支持する複数のローラ支持部材と、
前記ローラ支持部材を前記かき寄せフレームに取り付ける組付け部材を有する
汚泥かき寄せ装置。
続きを表示(約 1,200 文字)
【請求項2】
前記ガイド装置のそれぞれは、
長手方向の両端部に設けられ、前記スクレーパを前記沈澱池の床面上に沿って移動する高さに前記ローラを保持するローラ位置決め部と、
前記ローラ位置決め部の床面間を結ぶ直線状の床部材と、
前記ローラ位置決め部の上面間を結ぶ略台形状の上面部材と、
前記床部材と前記上面部材との間の前記上面部材の上底と対向する領域に回動自在に軸支された可動ガイド部材を有し、
前記ローラは、前記かき寄せフレームの往き時には前記床部材上を移動し、前記かき寄せフレームの復り時には前記可動ガイド部材上を移動する
請求項1に記載の汚泥かき寄せ装置。
【請求項3】
前記可動ガイド部材は、
前記床部材と前記上面部材との間の前記上面部材の上底と対向する領域に回動自在に軸支された棚部と、
前記棚部の一端側から前記かき寄せフレームの後端部側に向かって延び、前記かき寄せフレームの往き時に前記床部材上を前記ローラが移動できるように前記上面部材側へ跳ね上げられており、前記かき寄せフレームの復り時に前記ローラを介して前記床部材上に押し下げられることで前記ローラの踏面を形成する第1フラップ部と、
前記棚部の他端側から前記かき寄せフレームの先端部側に向かって延び、前記かき寄せフレームの往き時に前記床部材上に前記ローラの移動に伴って前記上面部材側へ跳ね上げられ、前記ローラの通過後に前記床部材上に押し下げられることで前記かき寄せフレームの復り時に前記ローラの踏面を形成する第2フラップ部を有する
請求項2に記載の汚泥かき寄せ装置。
【請求項4】
前記ガイド装置は、さらに、
前記可動ガイド部材の前記第1フラップ部を前記上面部材側へ引っ張り上げて初期位置に留まるように付勢する引張手段と、
前記第1フラップが前記床部材上に押し下げられた後に前記引張手段によって前記初期位置まで引っ張り上げられたときに、前記第1フラップ部に加わる衝撃を吸収する衝撃吸収手段を有する
請求項3に記載の汚泥かき寄せ装置。
【請求項5】
前記駆動装置は、水圧シリンダ又は空圧シリンダである
請求項1又は請求項2に記載の汚泥かき寄せ装置。
【請求項6】
前記駆動装置は、
前記かき寄せフレームに連結されたロッドを有するピストンと、
前記ピストンを往動作させるために水又は空気の作動流体が供給される第1作動室と、前記ピストンを復動作させるために前記作動流体が供給される第2作動室を有するシリンダチューブと、
前記作動流体の供給先を前記第1作動室と前記第2作動室とで切り換えるバルブと、
前記ロッドの往復動作と前記バルブの供給先の切換動作を機械的に連動させる作動アームを有する
請求項5に記載の汚泥かき寄せ装置。
発明の詳細な説明
【技術分野】
【0001】
本発明は、上下水処理における沈澱池用の汚泥かき寄せ装置に関する。
続きを表示(約 2,900 文字)
【背景技術】
【0002】
従来から、最初沈澱池や最終沈澱池などの沈澱池において、床面に堆積した汚泥を汚泥ピットに集積するための装置として、汚泥かき寄せ装置が知られている。
【0003】
本願出願人は、汚泥かき寄せ時の汚泥の舞い上がりを防止することを防止しつ、小さな動力で汚泥のかき寄せを可能とする汚泥かき寄せ装置を提案している(特許文献1)。特許文献1に記載の汚泥かき寄せ装置は、汚泥ピットを有する矩形沈澱池に設置される。この汚泥かき寄せ装置は、汚泥を汚泥ピットへ案内する多数のスクレーパが取り付けられたかき寄せフレームと、かき寄せフレームを往復動させる駆動装置と、かき寄せフレームのスクレーパの移動高さを調整するためのガイド装置を備える。このガイド装置は、シーソー式のフラップ構造を有しており、かき寄せフレームを移動自在に垂下し、かき寄せフレームの往き時にはスクレーパを汚泥沈澱池の床面上に沿って案内するとともに、かき寄せフレームの復り時にスクレーパを往き時の高さより高い位置で案内する。また、汚泥かき寄せ装置は、ガイド装置によって案内されるローラを備えた垂下部材をさらに備えており、かき寄せフレームがこの垂下部材を介してガイド装置に移動自在に垂下されている。
【先行技術文献】
【特許文献】
【0004】
特開2010-253468号公報
【発明の概要】
【発明が解決しようとする課題】
【0005】
ところで、特許文献1で提案された汚泥かき寄せ装置(10)は、例えば図12と図14に示されるように、垂下部材(40)が、ローラ支持部材(43)の両端にローラ(45)を回転自在に装着されており、ガイド装置(50)には、これらの2つのローラ(45)をそれぞれ案内するための一対のシーソー板(第一のフラップ部材59、第二のフラップ部材65)とガイドレール(50A,50B)が形成されている。つまり、ガイドレール(50A,50B)にある一対のシーソー板の間に挟み込まれるようにして垂下部材(40)のローラ支持部材(43)が配置され、このローラ支持部材(43)に装着された2つのローラ(45)がそれぞれシーソー板上を移動することとなる。
【0006】
このガイド装置(50)を構成する2つのシーソー板は、ローラ(45)の移動に伴って、軸を支点として片側が跳ね上がると同時に他方側が押し下げられるという揺動運動を繰り返す。このガイド装置(50)の動作がかき寄せフレーム(20)の往復動作と直結していることから、ガイド装置(50)には高い信頼性が求められる。しかしながら、特許文献1に記載されたガイド装置(50)は、2つのシーソー板がそれぞれ別々に揺動運動を行うように構成されているため、例えば2つのローラ(45)から各シーソー板に対して沈殿池底部の汚泥のかき寄せに必要な力のかかり方によって偏った荷重が加わると、2つのシーソー板が跳ね上がったり押し下がったりするタイミングにずれが生じる場合がある。このような2つのシーソー板の揺動運動のタイミングのずれは、ガイド装置(50)の故障の原因となり得る。また、特許文献1では、各ガイド装置(50)に2つのシーソー板が備え付けられており、ガイド装置(50)1つあたりの作動点数が2点となっているが。動作の信頼性向上やコスト低減のためにも改善の余地があるといえる。
【0007】
そこで、本発明は、動作の信頼性が高くかつ故障しにくいガイド機構を備えた汚泥かき寄せ装置を提供することを主な目的とする。
【課題を解決するための手段】
【0008】
本発明の発明者は、上記の従来発明の課題を解決する手段について鋭意検討した結果、ガイド装置内で複数のローラを移動させるガイド機構において、ガイド装置の幅方向(Y軸方向)の左右外側に各ローラを支持するためのローラ支持部材を配置し、一対のローラ支持部材の間にガイド装置を挟み込むようにすることで、ガイド機構の作動点数と部品点数が減少し、動作の信頼性と耐久性を向上させることができるという知見を得た。そして、本発明者は、上記知見に基づけば従来発明の課題を解決できることに想到し本発明を完成させた。具体的に説明すると、本発明は以下の構成を有する。
【0009】
本発明は、汚泥かき寄せ装置に関する。本発明に係る汚泥かき寄せ装置は、汚泥ピットを有する沈澱池に設置される。汚泥かき寄せ装置は、かき寄せフレーム、駆動装置、ガイド装置、及び垂下部材を備える。かき寄せフレームは、汚泥を汚泥ピットへ案内する複数のスクレーパを有する。駆動装置は、かき寄せフレームを沈澱池内で往復動させる。ガイド装置は、かき寄せフレームの往き時にはスクレーパを沈澱池の床面上に沿って案内し、かき寄せフレームの復り時にはスクレーパを往き時より高い位置で案内するように構成されており、かき寄せフレームの長手方向の少なくとも2箇所に設けられている。垂下部材は、ガイド装置に対してかき寄せフレームを移動自在に垂下すると共に、ガイド装置に沿って走行するように構成されている。垂下部材のそれぞれは、複数のローラ、複数のローラ支持部材、及び組付け部材を有する。各ローラは、ガイド装置内を移動する。複数のローラ支持部材は、ガイド装置の幅方向の左右外側にそれぞれ設けられ、それぞれがローラを回転自在に支持する。つまり、2個一対のローラ支持部材により、ガイド装置を左右外側から挟み込むこととなる。組付け部材は、複数のローラ支持部材をかき寄せフレームに取り付ける。特許文献1に記載の汚泥かき寄せ装置は、垂下部材のローラ2つに対して、ガイド装置のシーソー板も2つ設けられていた。これに対して、本発明に係る汚泥かき寄せ装置は、垂下部材のローラ2つに対して、ガイド装置は1つのみ設けられている。このように、本発明では、垂下部材とガイド装置からなるガイド機構全体の作動点数や部品点数を減少する。従って、本発明によれば、ガイド機構の信頼性や耐久性を向上させることができる。
【0010】
本発明に係る汚泥かき寄せ装置において、ガイド機構のそれぞれは、ローラ位置決め部、床部材、上面部材、及び可動ガイド部材を有することが好ましい。ローラ位置決め部は、ガイド装置の長手方向(X軸方向)の両端部に設けられ、スクレーパを沈澱池の床面上に沿って移動する高さにローラを保持する。床部材は、2つのローラ位置決め部の床面間を結ぶ直線状の部材である。上面部材は、2つのローラ位置決め部の上面間を結ぶ略台形状の部材である。可動ガイド部材は、床部材と上面部材との間であって、上面部材の上底と対向する領域に回動自在に軸支されている。この場合に、ローラは、かき寄せフレームの往き時には床部材上を移動し、かき寄せフレームの復り時には可動ガイド部材上を移動する。これにより、効率的に、スクレーパの移動高さを変えることができる。
(【0011】以降は省略されています)
この特許をJ-PlatPat(特許庁公式サイト)で参照する
関連特許
東レ株式会社
複合半透膜
1か月前
ユニチカ株式会社
複合中空糸膜
8日前
東レ株式会社
中空糸膜モジュール
7日前
株式会社ニクニ
液体処理装置
21日前
株式会社大善
濃縮脱水機
1か月前
日本化薬株式会社
メタノール改質触媒
22日前
三機工業株式会社
ろ過装置
1か月前
株式会社フクハラ
圧縮空気圧回路
1か月前
テルモ株式会社
ろ過デバイス
1か月前
株式会社カネカ
製造システム
1か月前
株式会社MRT
微細バブル発生装置
11日前
株式会社カネカ
濃縮システム
1か月前
株式会社笹山工業所
濁水処理システム
11日前
個人
攪拌装置
11日前
株式会社切川物産
撹拌混合装置
1か月前
日本ソリッド株式会社
水中懸濁物質付着素材
1か月前
株式会社Tornada
気泡発生装置
1か月前
東京理化器械株式会社
クリップ
15日前
ノリタケ株式会社
ガス吸収シート
22日前
ヤマシンフィルタ株式会社
フィルタ装置
29日前
大和ハウス工業株式会社
反応装置
1日前
ヤマシンフィルタ株式会社
フィルタ装置
9日前
本田技研工業株式会社
ガス回収装置
3日前
大陽日酸株式会社
CO2の回収方法
3日前
ダイハツ工業株式会社
二酸化炭素分解装置
1か月前
株式会社キャタラー
カーボン担体材料
1か月前
株式会社福島県南環境衛生センター
処理装置
1か月前
杉山重工株式会社
回転円筒型反応装置
11日前
浙江漢信科技有限公司
攪拌装置
1か月前
中外炉工業株式会社
ガス発生装置及び窒化装置
1か月前
東レ株式会社
多孔中実繊維、繊維束および浄化カラム
1か月前
本田技研工業株式会社
二酸化炭素回収装置
1日前
ノリタケ株式会社
触媒材料およびその利用
1日前
本田技研工業株式会社
分離システム
11日前
本田技研工業株式会社
二酸化炭素回収装置
3日前
本田技研工業株式会社
二酸化炭素回収装置
1日前
続きを見る
他の特許を見る