TOP
|
特許
|
意匠
|
商標
特許ウォッチ
Twitter
他の特許を見る
公開番号
2025153606
公報種別
公開特許公報(A)
公開日
2025-10-10
出願番号
2024056162
出願日
2024-03-29
発明の名称
廃液処理装置および運転方法
出願人
Daigasエナジー株式会社
代理人
弁理士法人R&C
主分類
C02F
1/12 20230101AFI20251002BHJP(水,廃水,下水または汚泥の処理)
要約
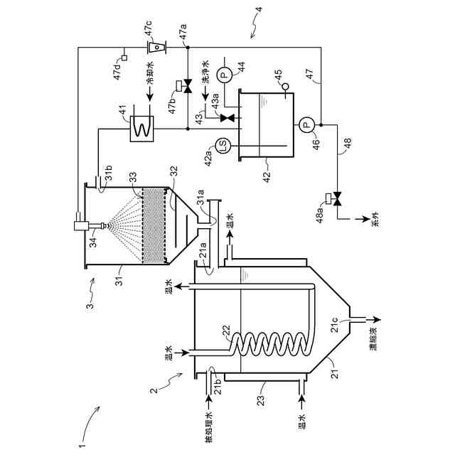
【課題】分離された蒸留液の純度を高める。
【解決手段】処理液を加熱可能な加熱容器2と、加熱容器2から蒸気を受容して当該蒸気に含まれるミストを除去するミスト除去装置3と、を備え、ミスト除去装置3が、蒸気の経路に設けられたワイヤーメッシュ33と、ワイヤーメッシュ33に水を噴霧する噴霧器34と、を有する。
【選択図】図1
特許請求の範囲
【請求項1】
被処理液を加熱可能な加熱容器と、
前記加熱容器から蒸気を受容して当該蒸気に含まれるミストを除去するミスト除去装置と、を備え、
前記ミスト除去装置が、蒸気の経路に設けられたワイヤーメッシュと、前記ワイヤーメッシュに水を噴霧する噴霧器と、を有する廃液処理装置。
続きを表示(約 1,000 文字)
【請求項2】
前記ミスト除去装置が、前記噴霧器より高い位置に、蒸気を排出する排出口を有する請求項1に記載の廃液処理装置。
【請求項3】
前記ミスト除去装置から排出された蒸気が凝縮した水を貯留する貯留槽と、
前記貯留槽から前記噴霧器に水を供給する供給装置と、を有する請求項2に記載の廃液処理装置。
【請求項4】
制御装置をさらに備える請求項3に記載の廃液処理装置。
【請求項5】
前記貯留槽に清浄水を供給する給水路をさらに有し、
前記制御装置が、前記加熱容器に被処理液の加熱を開始させる制御を行う前に、
前記給水路から前記貯留槽に前記清浄水を供給させる制御と、
前記貯留槽から前記噴霧器に前記清浄水を供給させる制御と、を行う請求項4に記載の廃液処理装置。
【請求項6】
前記貯留槽に貯留されている水および前記貯留槽から排出された水の少なくとも一つの水質を特定可能な検査装置をさらに備え、
前記制御装置が、前記検査装置が特定した水質に基づいて前記供給装置を制御する請求項4に記載の廃液処理装置。
【請求項7】
前記検査装置が、検査対象の水の質量に基づいて当該水の水質を特定する請求項6に記載の廃液処理装置。
【請求項8】
前記ミスト除去装置が、蒸気の経路に設けられた邪魔板をさらに有する請求項1~7のいずれか一項に記載の廃液処理装置。
【請求項9】
被処理液を加熱可能な加熱容器と、
前記加熱容器から蒸気を受容して当該蒸気に含まれるミストを除去するミスト除去装置と、
前記ミスト除去装置から排出された蒸気が凝縮した水を貯留する貯留槽と、を備え、
前記ミスト除去装置が、蒸気の経路に設けられたワイヤーメッシュと、前記ワイヤーメッシュに水を噴霧する噴霧器と、を有する廃液処理装置の運転方法であって、
前記貯留槽に貯留されている水および前記貯留槽から排出された水の少なくとも一つの水質を特定する検査工程と、
前記検査工程において特定された前記水質に基づいて、前記噴霧器が前記ワイヤーメッシュに噴霧する水の量を制御する制御工程と、を有する運転方法。
【請求項10】
前記検査工程において、検査対象の水の質量に基づいて当該水の水質を特定する請求項請求項9に記載の運転方法。
発明の詳細な説明
【技術分野】
【0001】
本発明は、廃液処理装置およびその運転方法に関する。
続きを表示(約 1,100 文字)
【背景技術】
【0002】
廃液濃縮装置は、たとえば、水分を含む廃液から水分を蒸留液として蒸留分離処理して廃液を濃縮し、廃棄量を減量化したり、廃液中の溶剤を再利用したりする用途で用いられるものである。
【0003】
この種の廃液濃縮装置は、蒸留釜に貯留されている被蒸留処理液(廃液)を加熱手段により加熱するとともに、蒸留釜内に吸引手段を吸引作用させることにより、被蒸留処理液中に含まれる蒸留分離対象成分(たとえば水である。)を蒸発させて、その蒸留分離対象成分の蒸気を濃縮器において液化させ、蒸留分離対象成分を蒸留液(たとえば蒸留水である。)として分離し、蒸留釜内の被蒸留処理液を濃縮するようになっている(たとえば、特開2004-330111号公報(特許文献1)参照)。また、特許文献1記載の装置には、ユーザにより廃棄された被蒸留処理液を一時的に貯留する処理液貯留槽が設けられており、この装置では、処理液貯留槽から蒸留釜へと被蒸留処理液が供給されるようになっている。
【先行技術文献】
【特許文献】
【0004】
特開2004-330111号公報
【発明の概要】
【発明が解決しようとする課題】
【0005】
特許文献1の技術では、分離された蒸留液に被蒸留処理液の成分の一部が混入する場合があった。かかる成分の混入は、蒸留液を他の工程で利用する際や蒸留液を排出する際の妨げとなる場合があった。
【0006】
そこで、分離された蒸留液の純度を高めうる廃液処理装置およびその運転方法の実現が求められる。
【課題を解決するための手段】
【0007】
本発明に係る廃液処理装置は、被処理液を加熱可能な加熱容器と、前記加熱容器から蒸気を受容して当該蒸気に含まれるミストを除去するミスト除去装置と、を備え、前記ミスト除去装置が、蒸気の経路に設けられたワイヤーメッシュと、前記ワイヤーメッシュに水を噴霧する噴霧器と、を有することを特徴とする。
【0008】
この構成によれば、蒸気の経路に設けられたワイヤーメッシュが、蒸気に含まれるミストが後工程に流入することを妨げる役割を果たすため、分離された蒸留液の純度を高めやすい。また、ワイヤーメッシュに付着した水滴が蒸気の熱に加熱されるため、当該水滴が蒸留されて水と不純物とが分離される。
【0009】
本発明に係る廃液処理装置は、一態様として、前記ミスト除去装置が、前記噴霧器より高い位置に、蒸気を排出する排出口を有することが好ましい。
【0010】
この構成によれば、噴霧された水が排出口に直接流入することを避けやすい。
(【0011】以降は省略されています)
この特許をJ-PlatPat(特許庁公式サイト)で参照する
関連特許
株式会社ウィズアクア
水質浄化装置
1日前
三浦工業株式会社
汚泥減容方法
13日前
栗田工業株式会社
排水回収装置
12日前
栗田工業株式会社
用水の水質予測方法
12日前
株式会社石垣
汚泥性状予測方法及び汚泥性状一定制御方法
16日前
栗田工業株式会社
超純水製造装置の制御方法
1日前
株式会社神鋼環境ソリューション
貯留槽
5日前
水ing株式会社
廃溶液の処理方法
6日前
栗田工業株式会社
水質予測方法及び水質制御方法
12日前
オルガノ株式会社
尿素処理装置および尿素処理方法
13日前
パナソニックIPマネジメント株式会社
軟水化装置
6日前
パナソニックIPマネジメント株式会社
軟水化装置
6日前
株式会社クボタ
電解水生成装置
6日前
株式会社クボタ
電解水生成装置
6日前
株式会社クボタ
電解水生成装置
6日前
株式会社クボタ
電解水生成装置
6日前
オルガノ株式会社
水処理システムおよびその運転方法
14日前
水ing株式会社
排水処理方法及び装置
12日前
三浦工業株式会社
汚泥減容システム
5日前
パナソニックIPマネジメント株式会社
電解水生成装置
5日前
パナソニックIPマネジメント株式会社
水処理装置
6日前
パナソニックIPマネジメント株式会社
水処理装置
6日前
パナソニックIPマネジメント株式会社
水処理装置
6日前
パナソニックIPマネジメント株式会社
水処理装置
6日前
パナソニックIPマネジメント株式会社
水処理装置
6日前
パナソニックIPマネジメント株式会社
水処理装置
6日前
有限会社エコルネサンス・エンテック
環境負荷の低減化を図る方法
今日
水ing株式会社
排水処理装置及び排水処理方法
7日前
株式会社海洋開発技術研究所
水質改善装置および水質改善方法
7日前
水ing株式会社
排水処理方法および排水処理装置
12日前
株式会社クボタ
電解水生成装置および運転方法
6日前
Daigasエナジー株式会社
廃液処理装置および運転方法
5日前
オルガノ株式会社
水処理装置および水処理方法
6日前
オルガノ株式会社
水処理装置および水処理方法
6日前
オルガノ株式会社
水処理設備、制御装置、運転方法およびプログラム
7日前
水ing株式会社
メタンガスの抑制方法及び装置、ならびにメタンガス抑制剤
6日前
続きを見る
他の特許を見る