TOP
|
特許
|
意匠
|
商標
特許ウォッチ
Twitter
他の特許を見る
公開番号
2025151694
公報種別
公開特許公報(A)
公開日
2025-10-09
出願番号
2024053246
出願日
2024-03-28
発明の名称
水素製造装置及び水素製造装置の運転方法
出願人
大阪瓦斯株式会社
代理人
弁理士法人R&C
主分類
C01B
3/38 20060101AFI20251002BHJP(無機化学)
要約
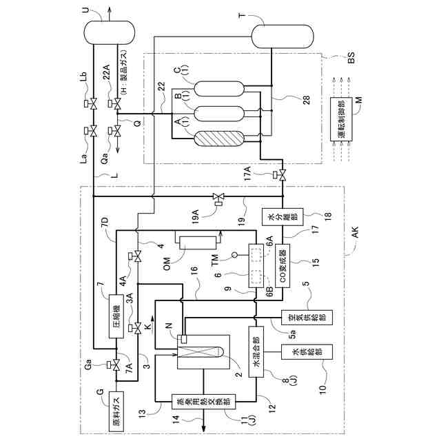
【課題】新たな機器を導入することなく、原料ガスに含まれる酸素を除去することのできる水素製造装置を提供すること。
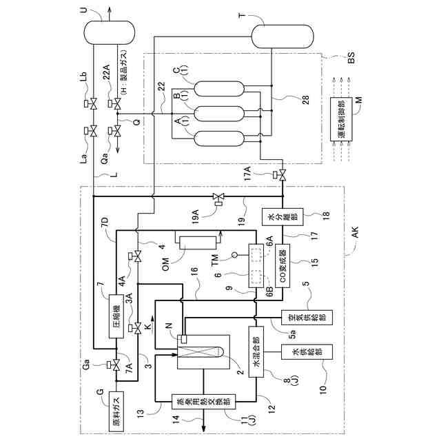
【解決手段】運転制御部Mが、原料ガスG及び水蒸気を改質器2に供給して改質ガスKを生成し、改質処理部AKからの改質ガスを吸着塔1に供給して製品ガスHを製造する製品ガス製造運転を実行するように構成された水素製造装置であって、脱硫器6が、原料ガスG中の硫黄成分を除去する脱硫触媒6Bと、原料ガス中の酸素分子を除去する脱酸素触媒6Aとを備え、脱酸素触媒6Aが脱硫触媒6Bの上流側に設けられている。
【選択図】図1
特許請求の範囲
【請求項1】
水素成分を含む原料ガスを脱硫処理する脱硫器、及び加熱バーナにて改質用温度に加熱された状態で前記脱硫器からの前記原料ガスを水蒸気改質処理して水素成分が多い改質ガスを生成する改質器を備える改質処理部と、
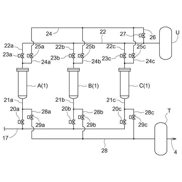
前記改質ガスから前記水素成分以外の吸着対象成分を吸着剤に吸着して製品ガスを生成しかつ前記吸着対象成分をオフガスとして排出する圧力変動吸着運転を行う複数の吸着塔を備えた圧力変動吸着部と、
前記オフガスを燃焼用燃料として前記加熱バーナに供給するオフガス供給路と、
運転制御部と、が設けられ、
前記運転制御部が、前記原料ガス及び水蒸気を前記改質器に供給して前記改質ガスを生成し、前記改質処理部からの前記改質ガスを前記吸着塔に供給して前記製品ガスを製造する製品ガス製造運転を実行するように構成された水素製造装置であって、
前記脱硫器が、前記原料ガス中の硫黄成分を除去する脱硫触媒と、前記原料ガス中の酸素分子を除去する脱酸素触媒とを備え、前記脱酸素触媒が前記脱硫触媒の上流側に設けられている水素製造装置。
続きを表示(約 1,100 文字)
【請求項2】
前記脱酸素触媒が、前記原料ガス中の酸素分子と水素成分との反応を促す酸化触媒である請求項1に記載の水素製造装置。
【請求項3】
前記脱硫器が温度計を備えており、前記脱硫器の温度が所定の温度範囲内に維持されるように、前記運転制御部が前記原料ガスの供給量を調節する、請求項2に記載の水素製造装置。
【請求項4】
前記原料ガス中の酸素濃度を測定する酸素濃度測定装置が前記脱硫器の上流側に設けられており、前記脱硫器の温度が所定の温度範囲内に維持されるように、前記運転制御部が前記原料ガス中の酸素濃度に応じて前記原料ガスの供給量を調節する、請求項3に記載の水素製造装置。
【請求項5】
水素成分を含む原料ガスを脱硫処理する脱硫器、及び加熱バーナにて改質用温度に加熱された状態で前記脱硫器からの前記原料ガスを水蒸気改質処理して水素成分が多い改質ガスを生成する改質器を備える改質処理部と、
前記改質ガスから前記水素成分以外の吸着対象成分を吸着剤に吸着して製品ガスを生成しかつ前記吸着対象成分をオフガスとして排出する圧力変動吸着運転を行う複数の吸着塔を備えた圧力変動吸着部と、
前記オフガスを燃焼用燃料として前記加熱バーナに供給するオフガス供給路と、が設けられ、
前記脱硫器が、前記原料ガス中の硫黄成分を除去する脱硫触媒と、前記原料ガス中の酸素分子を除去する脱酸素触媒とを備え、前記脱酸素触媒が前記脱硫触媒の上流側に設けられており、
前記原料ガス及び水蒸気を前記改質器に供給して前記改質ガスを生成し、前記改質処理部からの前記改質ガスを前記吸着塔に供給して前記製品ガスを製造する製品ガス製造運転を実行するように構成された水素製造装置の運転方法であって、
前記脱硫器において、前記原料ガス中の酸素分子を除去する脱酸素処理が行われた後に、前記原料ガス中の硫黄成分が除去される脱硫処理が行われる水素製造装置の運転方法。
【請求項6】
前記脱酸素触媒が、前記原料ガス中の酸素分子と水素成分との反応を促す酸化触媒である請求項5に記載の水素製造装置の運転方法。
【請求項7】
前記脱硫器の温度が所定の温度範囲内に維持されるように、前記原料ガスの供給量及び温度の少なくともいずれか一方が調節される請求項5又は6に記載の水素製造装置の運転方法。
【請求項8】
前記脱硫器の温度が所定の温度範囲内に維持されるように、前記原料ガス中の酸素濃度に応じて前記原料ガスの供給量が調節される請求項7に記載の水素製造装置の運転方法。
発明の詳細な説明
【技術分野】
【0001】
本発明は、水素製造装置及びその運転方法に関する。
続きを表示(約 1,600 文字)
【背景技術】
【0002】
水素製造装置は、改質部によって、天然ガス、ナフサ、バイオガス等の炭化水素系ガスである原料ガスを水蒸気改質処理により水素成分が多い改質ガスに改質し、圧力変動吸着部によって、水素成分及び水素成分以外の吸着対象成分を含む改質ガスから吸着対象成分を吸着剤に吸着することにより、水素濃度の高い製品ガスを製造するものである。
【0003】
従来の水素製造装置としては、例えば以下の特許文献1に記載されているものが知られている。当該水素製造装置は、水素成分を含む原料ガスを供給する原料ガス供給用の圧縮機、圧縮機にて供給される原料ガスを脱硫処理する脱硫器、及び、加熱バーナにて改質用温度に加熱された状態で脱硫器からの原料ガスを水蒸気改質処理して水素成分が多い改質ガスを生成する改質器を備える改質処理部と、改質ガスから前記水素成分以外の吸着対象成分を吸着剤に吸着して製品ガスを生成しかつ前記吸着対象成分をオフガスとして排出する圧力変動吸着運転を行う複数の吸着塔を備えた圧力変動吸着部と、製品ガスを回収する製品ガスタンクと、オフガスを燃焼用燃料として加熱バーナに供給するオフガス供給路と、運転制御部と、を備える。
【0004】
原料ガスには酸素が含まれており、水蒸気改質処理をより効率的に行うためには、原料ガスに含まれる酸素を可能な限り除去しておくことが望ましい。
【先行技術文献】
【特許文献】
【0005】
特開2020-158357号公報
【発明の概要】
【発明が解決しようとする課題】
【0006】
従来の水素製造装置において原料ガスに含まれる酸素を除去するためには、吸着塔などの新たな機器を導入する必要があり、コスト増を招く虞がある。
【0007】
本発明は、上記実状に鑑みて為されたものであって、その目的は、新たな機器を導入することなく、原料ガスに含まれる酸素を除去することのできる水素製造装置を提供することにある。
【課題を解決するための手段】
【0008】
本発明に係る水素製造装置の構成は、水素成分を含む原料ガスを脱硫処理する脱硫器、及び加熱バーナにて改質用温度に加熱された状態で前記脱硫器からの前記原料ガスを水蒸気改質処理して水素成分が多い改質ガスを生成する改質器を備える改質処理部と、
前記改質ガスから前記水素成分以外の吸着対象成分を吸着剤に吸着して製品ガスを生成しかつ前記吸着対象成分をオフガスとして排出する圧力変動吸着運転を行う複数の吸着塔を備えた圧力変動吸着部と、
前記オフガスを燃焼用燃料として前記加熱バーナに供給するオフガス供給路と、
運転制御部と、が設けられ、
前記運転制御部が、前記原料ガス及び水蒸気を前記改質器に供給して前記改質ガスを生成し、前記改質処理部からの前記改質ガスを前記吸着塔に供給して前記製品ガスを製造する製品ガス製造運転を実行するように構成された水素製造装置であって、
前記脱硫器が、前記原料ガス中の硫黄成分を除去する脱硫触媒と、前記原料ガス中の酸素分子を除去する脱酸素触媒とを備え、前記脱酸素触媒が前記脱硫触媒の上流側に設けられている。
【0009】
本構成によれば、原料ガス中の酸素分子を除去する脱酸素触媒を脱硫器が備えるため、新たな機器を水素製造装置に導入することなく、原料ガスに含まれる酸素を除去することが可能となる。
【0010】
本発明に係る水素製造装置においては、前記脱酸素触媒が、前記原料ガス中の酸素分子と水素成分との反応を促す酸化触媒であると好適である。
(【0011】以降は省略されています)
この特許をJ-PlatPat(特許庁公式サイト)で参照する
関連特許
大阪瓦斯株式会社
探査装置
1日前
大阪瓦斯株式会社
蓄電装置
1か月前
大阪瓦斯株式会社
給湯装置
11日前
大阪瓦斯株式会社
燃焼装置
2日前
大阪瓦斯株式会社
加熱調理器
1か月前
大阪瓦斯株式会社
衣類乾燥機
1か月前
大阪瓦斯株式会社
フライヤー
8日前
大阪瓦斯株式会社
撥水性塗料
今日
大阪瓦斯株式会社
ガスコンロ
11日前
大阪瓦斯株式会社
ガラス複合体
3日前
大阪瓦斯株式会社
ガラス複合体
3日前
大阪瓦斯株式会社
音声出力装置
2日前
大阪瓦斯株式会社
警報システム
2日前
大阪瓦斯株式会社
警報システム
2日前
大阪瓦斯株式会社
管理システム
2日前
大阪瓦斯株式会社
蓄電制御装置
15日前
大阪瓦斯株式会社
地中給電設備
21日前
大阪瓦斯株式会社
蓄電制御装置
1日前
大阪瓦斯株式会社
高耐熱組成物
1日前
大阪瓦斯株式会社
鮮度維持装置
21日前
大阪瓦斯株式会社
燃料電池装置
21日前
大阪瓦斯株式会社
酸化物複合体
1日前
大阪瓦斯株式会社
異常診断装置
22日前
大阪瓦斯株式会社
異常診断装置
22日前
大阪瓦斯株式会社
異常診断装置
22日前
大阪瓦斯株式会社
異常診断装置
22日前
大阪瓦斯株式会社
異常診断装置
22日前
大阪瓦斯株式会社
異常診断装置
22日前
大阪瓦斯株式会社
異常診断装置
22日前
大阪瓦斯株式会社
異常診断装置
22日前
大阪瓦斯株式会社
動作制御装置
1日前
大阪瓦斯株式会社
異常診断装置
22日前
大阪瓦斯株式会社
蓄電池管理装置
15日前
大阪瓦斯株式会社
熱供給システム
11日前
大阪瓦斯株式会社
燃料電池システム
9日前
大阪瓦斯株式会社
燃料電池システム
9日前
続きを見る
他の特許を見る