TOP
|
特許
|
意匠
|
商標
特許ウォッチ
Twitter
他の特許を見る
公開番号
2025156887
公報種別
公開特許公報(A)
公開日
2025-10-15
出願番号
2024059629
出願日
2024-04-02
発明の名称
基板処理装置の調整方法、基板処理装置、および物品製造方法
出願人
キヤノン株式会社
代理人
弁理士法人大塚国際特許事務所
主分類
G03F
9/00 20060101AFI20251007BHJP(写真;映画;光波以外の波を使用する類似技術;電子写真;ホログラフイ)
要約
【課題】良好に基板処理動作を実行するための基板処理装置の調整方法を提供する。
【解決手段】基板処理装置の調整方法は、(a)前記基板を温調する温調部の設定温度を仮温度に設定して前記基板を温調する工程と、(b)前記基板を搬送機構により前記温調部から基板ステージに搬送し、前記基板ステージ上の基板チャックにより前記基板がチャックされた状態で前記基板のマークを計測して第1計測値を得る工程と、(c)前記基板チャックによる前記基板のデチャックおよび再チャックを含む再チャック動作を行い、その後、前記基板の前記マークを計測して第2計測値を得る工程と、を有し、複数の仮温度のそれぞれについて前記工程(a)~(c)を繰り返し、前記工程(a)~(c)が繰り返し行われたことにより得られた前記第1計測値と前記第2計測値とに基づいて、前記温調部の設定温度を決定する。
【選択図】 図3
特許請求の範囲
【請求項1】
基板を処理する基板処理装置の調整方法であって、
(a)前記基板を温調する温調部の設定温度を仮温度に設定して前記基板を温調する工程と、
(b)前記基板を搬送機構により前記温調部から基板ステージに搬送し、前記基板ステージ上の基板チャックにより前記基板がチャックされた状態で前記基板のマークを計測して第1計測値を得る工程と、
(c)前記基板チャックによる前記基板のデチャックおよび再チャックを含む再チャック動作を行い、その後、前記基板の前記マークを計測して第2計測値を得る工程と、
を有し、
複数の仮温度のそれぞれについて前記工程(a)~(c)を繰り返し、前記工程(a)~(c)が繰り返し行われたことにより得られた前記第1計測値と前記第2計測値とに基づいて、前記温調部の設定温度を決定する、ことを特徴とする調整方法。
続きを表示(約 1,400 文字)
【請求項2】
前記再チャック動作は、前記基板をデチャックすることと、前記デチャックの後、前記基板チャックから前記基板を隔離させることと、前記隔離の後、前記基板チャックにより前記基板を再チャックすることとを含む、ことを特徴とする請求項1に記載の調整方法。
【請求項3】
前記第1計測値および前記第2計測値のそれぞれは、前記基板の複数のサンプルショット領域それぞれのアライメントマークを計測して得られた複数の計測値を含み、
前記温調部の設定温度を決定する工程は、
前記第2計測値に対して統計演算を行い線形成分を除去するとともに、各仮温度毎に、前記第1計測値に対して統計演算を行い線形成分を除去する工程と、
各仮温度毎に、前記線形成分が除去された後の、前記第1計測値と前記第2計測値との差分の標準偏差を計算する工程と、
各仮温度毎の前記標準偏差に基づいて前記温調部の設定温度を決定する決定工程と、
を含む、ことを特徴とする請求項1に記載の調整方法。
【請求項4】
前記決定工程では、前記標準偏差をσとするとき、3σが最小となる前記温調部の設定温度を最小二乗法を用いて求める、ことを特徴とする請求項3に記載の調整方法。
【請求項5】
前記複数の仮温度は少なくとも3つの異なる仮温度である、ことを特徴とする請求項1から4のいずれか1項に記載の調整方法。
【請求項6】
基板を処理する基板処理装置であって、
前記基板を温調する温調部と、
基板ステージ上で前記基板をチャックする基板チャックと、
前記温調部から前記基板チャックに前記基板を搬送する搬送機構と、
前記基板チャック上の前記基板のマークを検出する検出部と、
制御部と、を有し、
前記制御部は、
(a)前記温調部の設定温度を仮温度に設定して前記基板を温調する工程と、
(b)前記基板を前記搬送機構により前記温調部から前記基板チャックに搬送させ、前記基板チャックにより前記基板がチャックされた状態で前記検出部を用いて前記基板のマークを計測して第1計測値を得る工程と、
(c)前記基板チャックによる前記基板のデチャックおよび再チャックを行い、その後、前記検出部を用いて前記基板の前記マークを計測して第2計測値を得る工程と、
を行うように構成され、更に、
複数の仮温度のそれぞれについて前記工程(a)~(c)を繰り返し、前記工程(a)~(c)が繰り返し行われたことにより得られた前記第1計測値と前記第2計測値とに基づいて、前記温調部の設定温度を決定するように構成されている、
ことを特徴とする基板処理装置。
【請求項7】
前記基板処理装置は、前記基板にパターンを形成するリソグラフィ装置である、ことを特徴とする請求項6に記載の基板処理装置。
【請求項8】
前記基板処理装置は、前記検出部を用いて前記基板の前記マークを計測する計測装置である、ことを特徴とする請求項6に記載の基板処理装置。
【請求項9】
請求項7に記載の基板処理装置を用いて基板にパターンを形成する工程と、
前記パターンが形成された基板を加工する工程と、
を有し、前記加工された基板から物品を製造する、ことを特徴とする物品製造方法。
発明の詳細な説明
【技術分野】
【0001】
本発明は、基板処理装置の調整方法、基板処理装置、および物品製造方法に関する。
続きを表示(約 1,500 文字)
【背景技術】
【0002】
半導体製造に用いる露光装置や計測装置では、一般的に、処理を行うステージへの基板の受け渡しに先立って、基板の位置決めおよび基板の温度調整がそれぞれ実施される。近年、デバイスの微細化や高集積化に伴い、デバイスのアライメント精度およびオーバーレイ精度の向上への要求が高まっている。そのため、基板温度についてより一層の厳格な管理が要求されるようになった。
【0003】
特許文献1では、処理空間への基板搬送において、基板との接触による基板の温度分布の発生を低減するべく、基板の温度を測定し、搬送ロボットのハンド部やアライメントユニットの保持部の温度を基板の温度と揃えるように制御することが記載されている。
【先行技術文献】
【特許文献】
【0004】
特開2014-036070号公報
【発明の概要】
【発明が解決しようとする課題】
【0005】
アライメント精度およびオーバーレイ精度の向上のためには、処理を行うステージに受け渡した後の基板温度も考慮して、受け渡し前の基板温度を調整する必要がある。
【0006】
本発明は、上記課題認識を契機になされたものであって、例えば、良好に基板処理動作を実行するための基板処理装置の調整方法を提供する。
【課題を解決するための手段】
【0007】
本発明の一側面によれば、基板を処理する基板処理装置の調整方法であって、(a)前記基板を温調する温調部の設定温度を仮温度に設定して前記基板を温調する工程と、(b)前記基板を搬送機構により前記温調部から基板ステージに搬送し、前記基板ステージ上の基板チャックにより前記基板がチャックされた状態で前記基板のマークを計測して第1計測値を得る工程と、(c)前記基板チャックによる前記基板のデチャックおよび再チャックを含む再チャック動作を行い、その後、前記基板の前記マークを計測して第2計測値を得る工程と、を有し、複数の仮温度のそれぞれについて前記工程(a)~(c)を繰り返し、前記工程(a)~(c)が繰り返し行われたことにより得られた前記第1計測値と前記第2計測値とに基づいて、前記温調部の設定温度を決定する、ことを特徴とする調整方法が提供される。
【発明の効果】
【0008】
本発明によれば、例えば、良好に基板処理動作を実行するための基板処理装置の調整方法を提供することができる。
【図面の簡単な説明】
【0009】
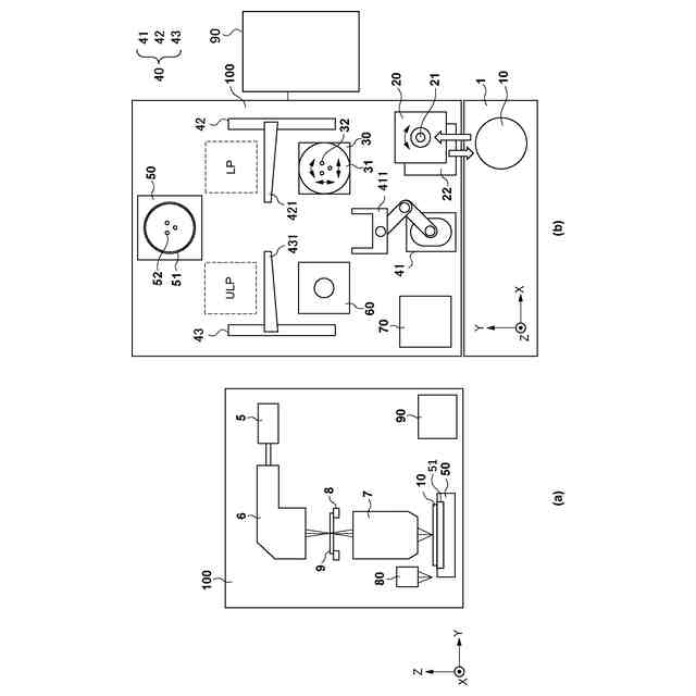
第1実施形態に係る露光装置の構成を示す図。
基板ステージでの基板の持ち替え動作を説明する図。
温調部の最適設定温度を決定する方法を示すフローチャート。
基板上のサンプルショット領域を例示する図。
温調部の最適設定温度の算出手順を示すフローチャート。
第2実施形態に係る計測装置の構成を示す図。
【発明を実施するための形態】
【0010】
以下、添付図面を参照して実施形態を詳しく説明する。なお、以下の実施形態は特許請求の範囲に係る発明を限定するものではない。実施形態には複数の特徴が記載されているが、これらの複数の特徴の全てが発明に必須のものとは限らず、また、複数の特徴は任意に組み合わせられてもよい。さらに、添付図面においては、同一若しくは同様の構成に同一の参照番号を付し、重複した説明は省略する。
(【0011】以降は省略されています)
この特許をJ-PlatPat(特許庁公式サイト)で参照する
関連特許
キヤノン株式会社
トナー
10日前
キヤノン株式会社
トナー
15日前
キヤノン株式会社
トナー
10日前
キヤノン株式会社
トナー
10日前
キヤノン株式会社
電子機器
23日前
キヤノン株式会社
撮像装置
15日前
キヤノン株式会社
収容装置
23日前
キヤノン株式会社
記録装置
15日前
キヤノン株式会社
定着装置
23日前
キヤノン株式会社
電子機器
23日前
キヤノン株式会社
現像装置
8日前
キヤノン株式会社
現像容器
8日前
キヤノン株式会社
現像装置
8日前
キヤノン株式会社
定着装置
9日前
キヤノン株式会社
電子機器
17日前
キヤノン株式会社
現像容器
8日前
キヤノン株式会社
撮像装置
11日前
キヤノン株式会社
測距装置
3日前
キヤノン株式会社
表示装置
22日前
キヤノン株式会社
記録装置
8日前
キヤノン株式会社
撮像装置
23日前
キヤノン株式会社
現像装置
1日前
キヤノン株式会社
撮影装置
8日前
キヤノン株式会社
発光装置
22日前
キヤノン株式会社
定着装置
29日前
キヤノン株式会社
電子機器
19日前
キヤノン株式会社
光学センサ
10日前
キヤノン株式会社
現像剤容器
16日前
キヤノン株式会社
半導体装置
17日前
キヤノン株式会社
モジュール
10日前
キヤノン株式会社
画像形成装置
8日前
キヤノン株式会社
画像形成装置
11日前
キヤノン株式会社
画像形成装置
19日前
キヤノン株式会社
画像形成装置
19日前
キヤノン株式会社
画像形成装置
23日前
キヤノン株式会社
画像形成装置
11日前
続きを見る
他の特許を見る