TOP
|
特許
|
意匠
|
商標
特許ウォッチ
Twitter
他の特許を見る
公開番号
2025157914
公報種別
公開特許公報(A)
公開日
2025-10-16
出願番号
2024060270
出願日
2024-04-03
発明の名称
燃料噴射装置および往復動内燃機関
出願人
三菱重工業株式会社
,
株式会社ジャパンエンジンコーポレーション
代理人
弁理士法人酒井国際特許事務所
主分類
F02M
37/00 20060101AFI20251008BHJP(燃焼機関;熱ガスまたは燃焼生成物を利用する機関設備)
要約
【課題】燃料噴射装置および往復動内燃機関において、燃料供給経路に残留する燃料の気化を抑制して高精度な燃料噴射を可能とする。
【解決手段】所定の着火性を有する第1燃料を供給する第1燃料供給経路と、第1燃料より着火性の低い第2燃料を供給する第2燃料供給経路と、第2燃料供給経路が接続される針弁を有する燃料噴射弁と、第1燃料供給経路と第2燃料供給経路との間に設けられて第1燃料の第1供給圧力と第2燃料の第2供給圧力との差圧により移動するピストンを有するピストン機構と、針弁と前記ピストン機構との間の第2燃料供給経路に設けられて針弁からピストン機構側への第2燃料の逆流を阻止する吐出弁と、を備える。
【選択図】図2
特許請求の範囲
【請求項1】
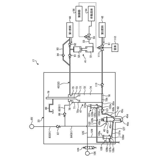
所定の着火性を有する第1燃料を供給する第1燃料供給経路と、
前記第1燃料より着火性の低い第2燃料を供給する第2燃料供給経路と、
前記第2燃料供給経路が接続される針弁を有する燃料噴射弁と、
前記第1燃料供給経路と前記第2燃料供給経路との間に設けられて前記第1燃料の第1供給圧力と前記第2燃料の第2供給圧力との差圧により移動するピストンを有するピストン機構と、
前記針弁と前記ピストン機構との間の前記第2燃料供給経路に設けられて前記針弁から前記ピストン機構側への第2燃料の逆流を阻止する吐出弁と、
を備える燃料噴射装置。
続きを表示(約 1,100 文字)
【請求項2】
前記ピストン機構は、前記第1燃料供給経路が接続される第1貯留部と、前記第2燃料供給経路が接続される第2貯留部とを有し、前記第2燃料供給経路は、第2燃料供給源と前記第2貯留部とを接続する上流側経路と、前記第2貯留部と前記針弁とを接続する下流側経路とを有し、前記吐出弁は、前記下流側経路に設けられる、
請求項1に記載の燃料噴射装置。
【請求項3】
前記吐出弁は、逆止弁である、
請求項1または請求項2に記載の燃料噴射装置。
【請求項4】
前記逆止弁の開弁圧は、第2燃料供給源から前記第2燃料供給経路に供給される前記第2燃料の第2供給圧力より高い圧力である、
請求項3に記載の燃料噴射装置。
【請求項5】
前記吐出弁は、制御弁であり、前記制御弁に作用する制御油圧を制御することで前記第2燃料供給経路を開閉する吐出制御部を有する、
請求項1に記載の燃料噴射装置。
【請求項6】
前記針弁は、前記第2燃料供給経路における前記ピストン機構より下流側に接続され、前記針弁の摺動シール部に前記第1燃料を供給するシール経路が設けられる、
請求項1に記載の燃料噴射装置。
【請求項7】
前記シール経路は、前記第1燃料供給経路の第1燃料を前記摺動シール部に供給する第1シール経路と、第2燃料を噴射した後における前記針弁と前記ピストン機構との間の前記第2燃料供給経路の前記第2燃料より高い圧力の前記第1燃料を供給する第2シール経路とを有する、
請求項6に記載の燃料噴射装置。
【請求項8】
前記針弁から前記第1燃料の逆流を阻止するシールピストンが前記第1シール経路に沿って移動自在に設けられると共に、前記針弁から前記第1燃料の逆流を阻止する逆止弁が前記第2シール経路に設けられる、
請求項7に記載の燃料噴射装置。
【請求項9】
前記ピストン機構は、前記第1燃料供給経路が接続される第1貯留部と、前記第2燃料供給経路が接続される第2貯留部とを有し、前記第2貯留部に接続されて前記第2燃料を排出する第1パージ経路と、前記第1パージ経路を開閉する第1パージ弁と、前記第1パージ弁を開閉制御するパージ制御部とを有する、
請求項1に記載の燃料噴射装置。
【請求項10】
前記針弁は、前記第2燃料供給経路における前記ピストン機構より下流側に接続され、前記針弁のチャンバに接続されて前記第2燃料を排出する第2パージ経路と、前記第2パージ経路を開閉する第2パージ弁と、前記第2パージ弁を開閉制御するパージ制御部とを有する、
請求項9に記載の燃料噴射装置。
(【請求項11】以降は省略されています)
発明の詳細な説明
【技術分野】
【0001】
本開示は、燃料噴射装置および往復動内燃機関に関するものである。
続きを表示(約 1,800 文字)
【背景技術】
【0002】
往復動内燃機関は、燃料噴射装置が搭載される。往復動内燃機関は、燃料噴射装置が燃焼室の高圧空気に燃料を噴射することで燃焼し、発生した燃焼エネルギにより駆動する。近年、燃料噴射装置に適用される燃料として、有害物質(例えば、二酸化炭素など)の発生量が少ないカーボンフリーの燃料を使用することが考えられている。ところが、カーボンフリーの燃料には、着火性や燃焼性が悪いものがあり、着火性や燃焼性の良い燃料と併用することが提案されている。複数種類の燃料を噴射する燃料噴射装置としては、例えば、下記特許文献1に記載されたものがある。特許文献1に記載された燃料噴射装置は、第1燃料としての化石燃料と第2燃料としての代替燃料を層状に噴射するものである。
【先行技術文献】
【特許文献】
【0003】
特開2020-180567号公報
【発明の概要】
【発明が解決しようとする課題】
【0004】
従来の燃料噴射装置は、第1燃料を圧送する燃料ポンプが燃料噴射管を介して燃料噴射弁に接続され、第2燃料を圧送する注入ポンプが注入管を介して燃料噴射弁に接続される。従来の燃料噴射装置は、第2燃料の圧力が燃料噴射弁の開弁圧より高くなると、燃料噴射弁を開放して第2燃料を噴射する。その後、第2燃料の圧力が燃料噴射弁の開弁圧より低くなると、燃料噴射弁を閉止して第2燃料の噴射を終了する。このとき、燃料噴射弁は、燃焼ガスにより高温となり、燃料噴射弁の熱が注入管に伝わり、注入管に残留する第2燃料が気化するおそれがある。燃料が気化した気体は、圧縮性流体であることから、次の燃料噴射時に、一部が気体となった第2燃料を適切に圧縮して噴射することが困難となるおそれがある。
【0005】
本開示は、上述した課題を解決するものであり、燃料供給経路に残留する燃料の気化を抑制して高精度な燃料噴射を可能とする燃料噴射装置および往復動内燃機関を提供することを目的とする。
【課題を解決するための手段】
【0006】
上記の目的を達成するための本開示の燃料噴射装置は、所定の着火性を有する第1燃料を供給する第1燃料供給経路と、前記第1燃料より着火性の低い第2燃料を供給する第2燃料供給経路と、前記第2燃料供給経路が接続される針弁を有する燃料噴射弁と、前記第1燃料供給経路と前記第2燃料供給経路との間に設けられて前記第1燃料の第1供給圧力と前記第2燃料の第2供給圧力との差圧により移動するピストンを有するピストン機構と、前記針弁と前記ピストン機構との間の前記第2燃料供給経路に設けられて前記針弁から前記ピストン機構側への第2燃料の逆流を阻止する吐出弁と、を備える。
【0007】
また、本開示の往復動内燃機関は、燃焼室を有する内燃機関本体と、前記燃焼室に燃料を噴射する前記燃料噴射装置と、を備える。
【発明の効果】
【0008】
本開示の燃料噴射装置および往復動内燃機関によれば、燃料供給経路に残留する燃料の気化を抑制して高精度な燃料噴射を可能とすることができる。
【図面の簡単な説明】
【0009】
図1は、第1実施形態の舶用ディーゼルエンジンを表す概略図である。
図2は、第1実施形態の燃料噴射装置を表す概略構成図である。
図3は、燃料噴射装置の作動を表すタイムチャートである。
図4は、第2燃料における温度と飽和蒸気圧力との関係を表すグラフである。
図5は、第1実施形態の燃料噴射装置を別の燃料噴射装置と組み合わせたときの配置例を表す概略図である。
図6は、第2実施形態の燃料噴射装置を表す概略構成図である。
図7は、第3実施形態の燃料噴射装置を表す概略構成図である。
【発明を実施するための形態】
【0010】
以下に図面を参照して、本開示の好適な実施形態を詳細に説明する。なお、この実施形態により本開示が限定されるものではなく、また、実施形態が複数ある場合には、各実施形態を組み合わせて構成するものも含むものである。また、実施形態における構成要素には、当業者が容易に想定できるもの、実質的に同一のもの、いわゆる均等の範囲のものが含まれる。
(【0011】以降は省略されています)
この特許をJ-PlatPat(特許庁公式サイト)で参照する
関連特許
三菱重工業株式会社
清掃装置
20日前
三菱重工業株式会社
動力装置
1日前
三菱重工業株式会社
回転機械
1か月前
三菱重工業株式会社
加圧容器
1か月前
三菱重工業株式会社
加熱装置
5日前
三菱重工業株式会社
風力発電装置
19日前
三菱重工業株式会社
容器解体装置
23日前
三菱重工業株式会社
フィルタ装置
19日前
三菱重工業株式会社
排熱システム
1か月前
三菱重工業株式会社
皮膜形成装置
12日前
三菱重工業株式会社
ポンプシステム
12日前
三菱重工業株式会社
超音波探傷方法
12日前
三菱重工業株式会社
バッテリ交換装置
13日前
三菱重工業株式会社
洗浄水噴射ノズル
14日前
三菱重工業株式会社
排熱回収システム
1か月前
三菱重工業株式会社
主蒸気管洗浄方法
19日前
三菱重工業株式会社
コールドプレート
1か月前
三菱重工業株式会社
メタン酸化触媒装置
12日前
三菱重工業株式会社
軌道系交通システム
19日前
三菱重工業株式会社
放射性物質移送容器
1か月前
三菱重工業株式会社
炉内構造物の解体方法
23日前
三菱重工業株式会社
ガスタービン制御方法
5日前
三菱重工業株式会社
デジタル入力モジュール
14日前
三菱重工業株式会社
炭化炉及びその制御方法
12日前
三菱重工業株式会社
燃焼設備および制御方法
今日
三菱重工業株式会社
電解セル、及び電解装置
13日前
三菱重工業株式会社
造形プロセスの監視方法
27日前
三菱重工業株式会社
シール装置および回転機械
14日前
三菱重工業株式会社
水素供給システムおよび方法
23日前
三菱重工業株式会社
ウエハステージ冷却システム
27日前
三菱重工業株式会社
計測装置、及び積層造形装置
1か月前
三菱重工業株式会社
計測装置、及び積層造形装置
1か月前
三菱重工業株式会社
内燃機関の制御装置および方法
19日前
三菱重工業株式会社
バーナ及びこれを備えたボイラ
12日前
三菱重工業株式会社
バーナ及びこれを備えたボイラ
12日前
三菱重工業株式会社
蒸気タービン翼及び蒸気タービン
19日前
続きを見る
他の特許を見る