TOP
|
特許
|
意匠
|
商標
特許ウォッチ
Twitter
他の特許を見る
10個以上の画像は省略されています。
公開番号
2025144092
公報種別
公開特許公報(A)
公開日
2025-10-02
出願番号
2024043701
出願日
2024-03-19
発明の名称
清掃装置
出願人
三菱重工業株式会社
代理人
個人
,
個人
,
個人
主分類
F23J
3/00 20060101AFI20250925BHJP(燃焼装置;燃焼方法)
要約
【課題】熱による清掃装置の損傷を抑制することを目的とする。
【解決手段】突き棒100は、ボイラに設けられ、火炉内へ燃料及び酸化性ガスを噴射するバーナノズルを有するバーナを清掃する所定方向に沿って延在する長尺状の部材である。突き棒100は、所定方向の一端に位置し、バーナノズルの内部に付着した付着物と当接する先端部50と、所定方向の他端であって、バーナの外部に位置する基端部80と、を備えている。先端部50の内部には、冷却用空気が流通する冷却用空気流路が形成されている。
【選択図】図4
特許請求の範囲
【請求項1】
ボイラに設けられ、火炉内へ燃料又は酸化性ガスを噴射するバーナノズルを有するバーナを清掃する所定方向に沿って延在する長尺状の清掃装置であって、
前記所定方向の一端に位置し、前記バーナノズルの内部に付着した付着物と当接する先端部と、
前記所定方向の他端であって、前記バーナの外部に位置する基端部と、を備え、
前記先端部の内部には、冷却用ガスが流通する冷却用ガス流路が形成されている清掃装置。
続きを表示(約 320 文字)
【請求項2】
前記先端部の外周面に設けられ、紐状の部材で吊下げ可能な吊下部を備える請求項1に記載の清掃装置。
【請求項3】
前記所定方向に沿って複数のパーツに分割可能とされている請求項1または請求項2に記載の清掃装置。
【請求項4】
複数の前記パーツは、前記先端部を備えた第1パーツと、前記第1パーツと接続する第2パーツと、前記第2パーツと接続する第3パーツと、前記基端部を備え、前記第3パーツと接続する第4パーツと、を有し、
前記第1パーツと前記第2パーツとを接続する第1接続部と、前記第3パーツと前記第4パーツとを接続する第2接続部とは、同じ構造とされている請求項3に記載の清掃装置。
発明の詳細な説明
【技術分野】
【0001】
本開示は、清掃装置に関するものである。
続きを表示(約 1,500 文字)
【背景技術】
【0002】
発電用ボイラなどの大型のボイラは、中空形状をなして鉛直方向に設置される火炉を有し、この火炉壁に複数のバーナが火炉の周方向に沿って配設されている。また、大型のボイラは、火炉の鉛直方向上方に煙道が連結されており、この煙道に蒸気を生成するための熱交換器が配置されている。そして、バーナが火炉内に燃料と空気(酸化性ガス)との混合気を噴射することで火炎が形成され、燃焼ガスが生成されて煙道に流れる。燃焼ガスが流れる領域に熱交換器が設置され、熱交換器を構成する伝熱管内を流れる水や蒸気を加熱して過熱蒸気が生成される。
【0003】
このようなボイラでは、灰分を含む燃料(例えば、石炭等)をバーナで燃焼する場合、燃焼により灰が発生する。発生した灰は、ボイラ内の部品表面に付着・堆積し、その後に固化する。固化した灰は、種々の問題を発生させるために、固化した灰を除去すること知られている(例えば、特許文献1)。
【0004】
特許文献1には、水冷ノズルの先端周囲、即ち、燃料ノズルの先端外周に、燃料中に含まれる灰分が溶融してスラグとなって付着・固化することから、スラグが付着・固化した場合、燃焼を止めることなく燃料を供給した状態で、エアシリンダにより燃料ノズルを炉内側に突出させてスラグに衝突させ、燃料ノズルによってスラグを直接除去する方法が記載されている。
【先行技術文献】
【特許文献】
【0005】
特開2002-161284号公報
【発明の概要】
【発明が解決しようとする課題】
【0006】
ボイラ等において、燃焼で発生した灰が、燃料や空気を火炉内に噴出するバーナノズルの開口部を介して、バーナノズルの内部に流入し、堆積・固着する場合がある。バーナノズル内部に灰が堆積・固着すると、燃料や空気を噴出するバーナノズルの開口部を閉塞させてしまう可能性があった。
【0007】
バーナノズル開口部の閉塞を抑制するために、バーナノズルの内部に棒状の清掃装置(以下、「突き棒」と称する。)を挿入し、堆積・固着した灰(以下、「クリンカ」と称する)を突き棒で押圧することで、バーナノズルの内部から除去することが考えられる。しかしながら、バーナノズルは火炉に面するように設けられていることから、内部に挿入する突き棒は、火炉内の高温雰囲気や輻射熱に曝され、高温になり易かった。このため、突き棒が火炉から受ける熱によって損傷する可能性があった。
【0008】
本開示は、このような事情に鑑みてなされたものであって、火炉から受ける熱による清掃装置の損傷を抑制することができる清掃装置を提供することを目的とする。
【課題を解決するための手段】
【0009】
上記課題を解決するために、本開示の清掃装置は以下の手段を採用する。
本開示の一態様に係る清掃装置は、ボイラに設けられ、火炉内へ燃料又は酸化性ガスを噴射するバーナノズルを有するバーナを清掃する所定方向に沿って延在する長尺状の清掃装置であって、前記所定方向の一端に位置し、前記バーナノズルの内部に付着した付着物と当接する先端部と、前記所定方向の他端であって、前記バーナの外部に位置する基端部と、を備え、前記先端部の内部には、冷却用ガスが流通する冷却用ガス流路が形成されている。
【発明の効果】
【0010】
本開示によれば、火炉から受ける熱による清掃装置の損傷を抑制することができる。
【図面の簡単な説明】
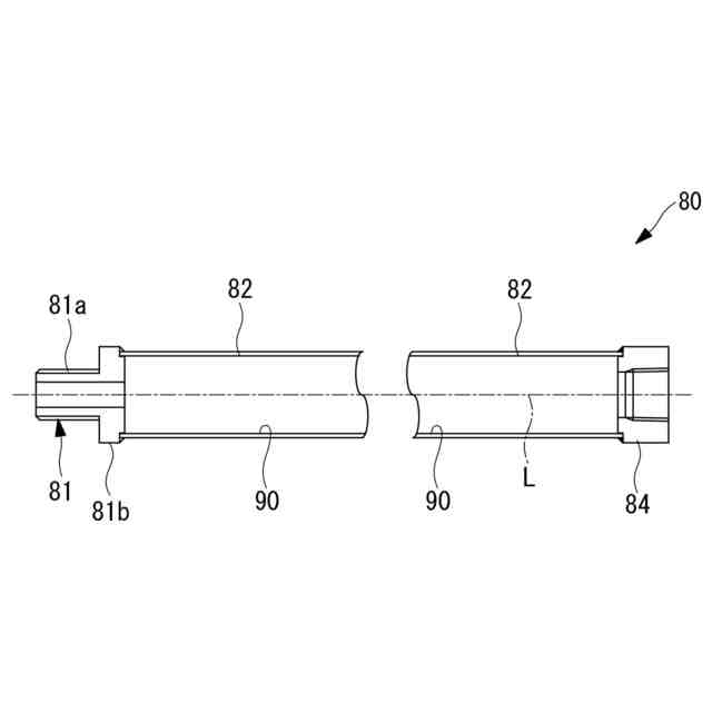
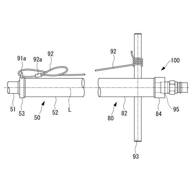
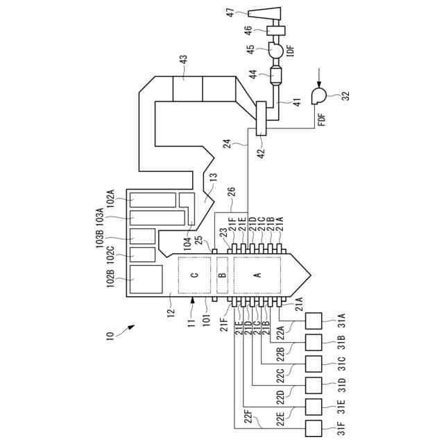
(【0011】以降は省略されています)
この特許をJ-PlatPat(特許庁公式サイト)で参照する
関連特許
三菱重工業株式会社
清掃装置
2日前
三菱重工業株式会社
フィルタ装置
1日前
三菱重工業株式会社
風力発電装置
1日前
三菱重工業株式会社
容器解体装置
5日前
三菱重工業株式会社
主蒸気管洗浄方法
1日前
三菱重工業株式会社
排熱回収システム
24日前
三菱重工業株式会社
軌道系交通システム
1日前
三菱重工業株式会社
炉内構造物の解体方法
5日前
三菱重工業株式会社
造形プロセスの監視方法
9日前
三菱重工業株式会社
計測装置、及び積層造形装置
23日前
三菱重工業株式会社
ウエハステージ冷却システム
9日前
三菱重工業株式会社
計測装置、及び積層造形装置
23日前
三菱重工業株式会社
水素供給システムおよび方法
5日前
三菱重工業株式会社
内燃機関の制御装置および方法
1日前
三菱重工業株式会社
蒸気タービン翼及び蒸気タービン
1日前
三菱重工業株式会社
蒸気生成システム及び蒸気生成方法
2日前
三菱重工業株式会社
電力変換器、および電力変換器の製造方法
1日前
三菱重工業株式会社
アンモニア分解触媒および排ガス処理方法
24日前
三菱重工業株式会社
排気設備、及びこれを備えるガスタービン
3日前
三菱重工業株式会社
ガスタービン起動方法、及び、ガスタービン
15日前
三菱重工業株式会社
除去装置、除去装置の制御装置および除去方法
5日前
三菱重工業株式会社
静翼セグメント、及びこれを備える蒸気タービン
17日前
三菱重工業株式会社
液滴噴霧ユニット、および、蒸気タービンシステム
9日前
三菱重工業株式会社
治具モデル作成装置、治具モデル作成方法及びプログラム
23日前
三菱重工業株式会社
フォークリフトの制御装置および方法並びにフォークリフト
1日前
三菱重工業株式会社
スピレージホッパ及び粉砕機並びにスピレージホッパの運転方法
8日前
三菱重工業株式会社
予備品保有数量算出装置、予備品保有数量算出方法及びプログラム
5日前
三菱重工業株式会社
水電解システム、水電解システムにおける水電解セルの差圧調整方法
5日前
三菱重工業株式会社
メタン酸化触媒装置の換気システム及びメタン酸化触媒装置の換気方法
24日前
三菱重工業株式会社
故障診断システム、故障診断方法、及び故障診断プログラム並びに移動体
9日前
三菱重工業株式会社
ガスケット接続部信頼性評価システム、ガスケット接続部信頼性評価方法及びプログラム
15日前
個人
煙突煤払い掃除機
2か月前
個人
燃焼炉の操業方法
1か月前
個人
ウッドガスストーブ
3日前
コーキ株式会社
煙突
24日前
個人
形見の製造方法
9日前
続きを見る
他の特許を見る