TOP
|
特許
|
意匠
|
商標
特許ウォッチ
Twitter
他の特許を見る
公開番号
2025145570
公報種別
公開特許公報(A)
公開日
2025-10-03
出願番号
2024045804
出願日
2024-03-22
発明の名称
主蒸気管洗浄方法
出願人
三菱重工業株式会社
代理人
SSIP弁理士法人
主分類
F01D
25/00 20060101AFI20250926BHJP(機械または機関一般;機関設備一般;蒸気機関)
要約
【課題】比較的短時間で管内のフラッシングを開始できる主蒸気管洗浄方法を提供する。
【解決手段】本開示の少なくとも一実施形態に係る主蒸気管洗浄方法は、ガスタービンの圧縮機からの圧縮空気を冷却した後の冷却水を真空破壊弁が開放された復水器へ戻すために復水器に設けられた流入部、及び、復水器において蒸気を冷却して凝縮するための冷却管群、よりも上方に設けられた復水器のマンホール、又は、復水器と接続された蒸気タービンのマンホール、の少なくともいずれか一方を開放するステップと、開放するステップを実施した後、冷却水を前記復水器に戻すステップと、を備える。
【選択図】図1
特許請求の範囲
【請求項1】
蒸気タービンに主蒸気を供給する主蒸気管を洗浄するための主蒸気管洗浄方法であって、
ガスタービンの圧縮機からの圧縮空気を冷却した後の冷却水を真空破壊弁が開放された復水器へ戻すために前記復水器に設けられた流入部、及び、前記復水器において蒸気を冷却して凝縮するための冷却管群、よりも上方に設けられた前記復水器のマンホール、又は、前記復水器と接続された蒸気タービンのマンホール、の少なくともいずれか一方を開放するステップと、
前記開放するステップを実施した後、前記冷却水を前記復水器に戻すステップと、
を備える、
主蒸気管洗浄方法。
続きを表示(約 430 文字)
【請求項2】
前記開放するステップでは、前記復水器のマンホールを開放せずに、前記復水器と接続された前記蒸気タービンの前記マンホールを開放する、
請求項1に記載の主蒸気管洗浄方法。
【請求項3】
少なくとも前記ガスタービンのロータの回転数が定格回転数に到達後、前記冷却水に前記復水器の復水を供給することで前記冷却水の温度を低下させるステップ、
を備える、
請求項1又は2に記載の主蒸気管洗浄方法。
【請求項4】
前記冷却管群に水を供給するステップと、
前記開放するステップを実施した後、前記復水器を減圧するための真空ポンプを作動させるステップと、
を備える、
請求項1又は2に記載の主蒸気管洗浄方法。
【請求項5】
前記ガスタービンへ供給する燃料を加熱するための給水の供給を停止するステップ、
を備える、
請求項1又は2に記載の主蒸気管洗浄方法。
発明の詳細な説明
【技術分野】
【0001】
本開示は、主蒸気管洗浄方法に関する。
続きを表示(約 1,300 文字)
【背景技術】
【0002】
例えばガスタービンコンバインドサイクルを備えるプラントにおける排熱回収ボイラ等の比較的大型のボイラでは、ボイラの建設時やボイラのメンテナンス時等にプラントの稼働前にボイラで発生させた蒸気によって主蒸気管の管内のフラッシングを実施している(例えば特許文献1参照)。
【先行技術文献】
【特許文献】
【0003】
特開平7-332014号公報
【発明の概要】
【発明が解決しようとする課題】
【0004】
しかし、上述したフラッシングを行うためには、ボイラで主蒸気を発生させるためにガスタービンを運転するが、ガスタービンの運転に際しては圧縮機からの圧縮空気を冷却した冷却空気が必要である。圧縮空気を冷却した後の比較的高温高圧である冷却水は、復水器に回収される。
【0005】
そのため、従来は、上述したフラッシングを行うためには、復水器の内部圧力を低下させるための真空ポンプを作動させて復水器の内部圧力を大気圧よりも低下させた状態に保つようにしている。
しかし、復水器の内部圧力を規定の真空度に到達させるには、ある程度の時間を要する。
【0006】
また、復水器の内部圧力を規定の真空度に到達させるには、外部からの異物の混入を防ぐために、蒸気タービンのケーシングとロータとの隙間をシールするためのグランド部にグランド蒸気を供給する必要がある。
しかし、補助ボイラ等でグランド蒸気が供給可能となるまでには、ある程度の時間を要する。
【0007】
本開示の少なくとも一実施形態は、上述の事情に鑑みて、比較的短時間で管内のフラッシングを開始できる主蒸気管洗浄方法を提供することを目的とする。
【課題を解決するための手段】
【0008】
本開示の少なくとも一実施形態に係る主蒸気管洗浄方法は、
蒸気タービンに主蒸気を供給する主蒸気管を洗浄するための主蒸気管洗浄方法であって、
ガスタービンの圧縮機からの圧縮空気を冷却した後の冷却水を真空破壊弁が開放された復水器へ戻すために前記復水器に設けられた流入部、及び、前記復水器において蒸気を冷却して凝縮するための冷却管群、よりも上方に設けられた前記復水器のマンホール、又は、前記復水器と接続された蒸気タービンのマンホール、の少なくともいずれか一方を開放するステップと、
前記開放するステップを実施した後、前記冷却水を前記復水器に戻すステップと、
を備える。
【発明の効果】
【0009】
本開示の少なくとも一実施形態によれば、比較的短時間で主蒸気管の管内のフラッシングを開始できる。
【図面の簡単な説明】
【0010】
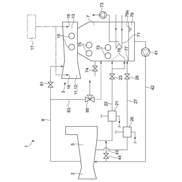
一実施形態に係る発電プラントの全体構成図である。
一実施形態に係る主蒸気管洗浄方法によって主蒸気管の洗浄を行うための手順を示したフローチャートである。
【発明を実施するための形態】
(【0011】以降は省略されています)
この特許をJ-PlatPat(特許庁公式サイト)で参照する
関連特許
三菱重工業株式会社
フィルタ装置
2日前
三菱重工業株式会社
風力発電装置
2日前
三菱重工業株式会社
主蒸気管洗浄方法
2日前
三菱重工業株式会社
軌道系交通システム
2日前
三菱重工業株式会社
内燃機関の制御装置および方法
2日前
三菱重工業株式会社
蒸気タービン翼及び蒸気タービン
2日前
三菱重工業株式会社
蒸気生成システム及び蒸気生成方法
3日前
三菱重工業株式会社
電力変換器、および電力変換器の製造方法
2日前
三菱重工業株式会社
フォークリフトの制御装置および方法並びにフォークリフト
2日前
株式会社三五
消音器
27日前
株式会社三五
排気装置
1か月前
個人
ジェットエンジンタービン羽根
25日前
ダイハツ工業株式会社
冷却装置
1か月前
トヨタ自動車株式会社
車両
25日前
スズキ株式会社
排気装置
26日前
ダイハツ工業株式会社
内燃機関
1か月前
ダイハツ工業株式会社
内燃機関
1か月前
株式会社クボタ
トラクタ
1か月前
スズキ株式会社
排気装置
26日前
株式会社クボタ
トラクタ
1か月前
ダイハツ工業株式会社
内燃機関
27日前
トヨタ自動車株式会社
エンジンシステム
2日前
株式会社SUBARU
ピストン冷却構造
16日前
トヨタ自動車株式会社
エンジンシステム
24日前
トヨタ自動車株式会社
内燃機関の制御装置
16日前
トヨタ自動車株式会社
異音診断プログラム
18日前
トヨタ自動車株式会社
車両の制御装置
1か月前
三浦工業株式会社
船舶用発電システム
2日前
トヨタ自動車株式会社
制御装置
16日前
フタバ産業株式会社
消音器
4日前
フタバ産業株式会社
消音器
16日前
トヨタ自動車株式会社
制御装置
16日前
トヨタ自動車株式会社
内燃機関制御装置
1か月前
トヨタ自動車株式会社
内燃機関の制御装置
17日前
トヨタ自動車株式会社
内燃機関の制御装置
25日前
株式会社SUBARU
車両
6日前
続きを見る
他の特許を見る