TOP
|
特許
|
意匠
|
商標
特許ウォッチ
Twitter
他の特許を見る
10個以上の画像は省略されています。
公開番号
2025158646
公報種別
公開特許公報(A)
公開日
2025-10-17
出願番号
2024061398
出願日
2024-04-05
発明の名称
冷凍装置
出願人
パナソニックIPマネジメント株式会社
代理人
弁理士法人クシブチ国際特許事務所
主分類
F25B
1/00 20060101AFI20251009BHJP(冷凍または冷却;加熱と冷凍との組み合わせシステム;ヒートポンプシステム;氷の製造または貯蔵;気体の液化または固体化)
要約
【課題】本開示は、高効率化を図ることができる冷凍装置を提供する。
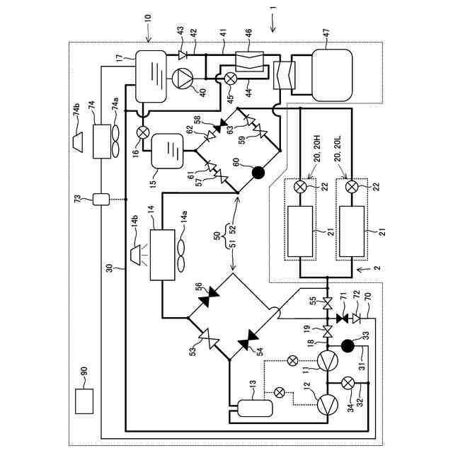
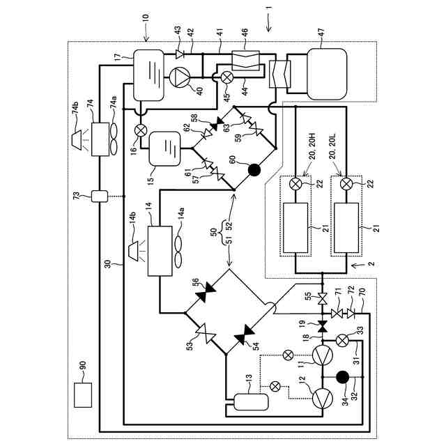
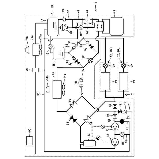
【解決手段】本開示における冷凍装置は、圧縮機と、熱源側熱交換器と、気液分離器と、利用側熱交換器と、を接続した冷凍回路を備え、気液分離器の液冷媒を、熱源側熱交換器と利用側熱交換器とのうち冷却側熱交換器に送液する液ポンプと、液ポンプと並列に設けられ、気液分離器に向けた冷媒の逆流を防ぐ逆止弁と、熱源側熱交換器と利用側熱交換器とのうちガスクーラを流れた冷媒が流入し、流入した冷媒を気液分離器に流すエジェクタと、を有し、エジェクタの吸引口は、冷却側熱交換器の出口側に設けられた吸引管に接続される。
【選択図】図6
特許請求の範囲
【請求項1】
圧縮機と、熱源側熱交換器と、気液分離器と、利用側熱交換器と、を接続した冷凍回路を備え、
前記気液分離器の液冷媒を、前記熱源側熱交換器と前記利用側熱交換器とのうち冷却側熱交換器に送液する液ポンプと、
前記液ポンプと並列に設けられ、前記気液分離器に向けた冷媒の逆流を防ぐ逆止弁と、
前記熱源側熱交換器と前記利用側熱交換器とのうちガスクーラを流れた冷媒が流入し、流入した冷媒を前記気液分離器に流すエジェクタと、を有し、
前記エジェクタの吸引口は、前記冷却側熱交換器の出口側に設けられた吸引管に接続される、
冷凍装置。
続きを表示(約 1,300 文字)
【請求項2】
前記冷却側熱交換器の出口側には、前記気液分離器に冷媒を戻す戻し配管が設けられ、
前記吸引管は、前記戻し配管から分岐し、
前記戻し配管には、前記冷却側熱交換器を通った冷媒を、前記吸引管または前記気液分離器の一方に流す流路切替弁が設けられる、
請求項1に記載の冷凍装置。
【請求項3】
前記戻し配管は、前記流路切替弁より上流側の位置に、前記戻し配管の冷媒を外気と熱交換させる熱交換器を備える、
請求項2に記載の冷凍装置。
【請求項4】
前記気液分離器からガス冷媒を抜き、前記圧縮機に戻すガス抜き配管と、
前記ガス抜き配管の流量調整用のガス抜き絞り弁と、
前記液ポンプの下流側に設けられ、前記冷却側熱交換器に向かう冷媒が流れる主配管と、
前記主配管から分岐し、前記ガス抜き配管のうち前記ガス抜き絞り弁より下流側に接続される冷却配管と、
前記冷却配管の冷媒の流量を調整する冷却絞り弁と、を有する、
請求項1に記載の冷凍装置。
【請求項5】
前記主配管の冷媒を、前記冷却絞り弁に減圧された冷媒によって冷却する過冷却熱交換器が設けられる、
請求項4に記載の冷凍装置。
【請求項6】
圧縮機と、熱源側熱交換器と、気液分離器と、利用側熱交換器と、を接続した冷凍回路を備え、
前記気液分離器の液冷媒を前記熱源側熱交換器と前記利用側熱交換器とのうち、冷却側熱交換器に送液する液ポンプと、
前記液ポンプと並列に設けられ、前記気液分離器に向けた冷媒の逆流を防ぐ逆止弁と、
前記熱源側熱交換器と前記利用側熱交換器とのうち、ガスクーラを流れた冷媒が流入し、流入した冷媒を前記気液分離器に流すエジェクタと、
前記液ポンプの下流側に設けられ、前記冷却側熱交換器に向かう冷媒が流れる主配管と、
前記主配管から分岐し、前記エジェクタの吸引口に接続される冷却吸引管と、
前記冷却吸引管の冷媒を減圧させる冷却絞り弁と、
前記エジェクタから前記気液分離器に流れる冷媒を、前記冷却絞り弁に減圧された冷媒によって冷却する熱交換器と、
を有する、冷凍装置。
【請求項7】
前記気液分離器からガス冷媒を抜き、前記圧縮機に戻すガス抜き配管と、
前記ガス抜き配管と、前記冷却吸引管のうち前記熱交換器の下流側と、を繋ぐバイパス配管と、
前記バイパス配管に設けられたバイパス管絞り弁と、を有する、
請求項6に記載の冷凍装置。
【請求項8】
前記主配管の冷媒を冷却する外部冷却機器が設けられる、
請求項6に記載の冷凍装置。
【請求項9】
前記冷凍回路は、冷媒として二酸化炭素を用い、
前記外部冷却機器は、二酸化炭素よりもエネルギー効率が高い冷媒を利用した冷凍サイクルを用いて、前記主配管の冷媒を冷却する、
請求項8に記載の冷凍装置。
【請求項10】
前記熱源側熱交換器の吸い込み空気の温度を、蒸発潜熱により低下させるための水を供給する水供給手段を有する、
請求項6に記載の冷凍装置。
発明の詳細な説明
【技術分野】
【0001】
本開示は、冷凍装置に関する。
続きを表示(約 1,600 文字)
【背景技術】
【0002】
特許文献1は、冷媒として二酸化炭素を使用し、高効率での運転を可能とする冷凍装置を開示する。この冷凍装置は、ガスクーラの下流側に設けられた減圧タンクと、減圧タンクの冷媒を絞り圧縮手段の中間圧部に吸入させる補助回路と、減圧タンクから流出した冷媒を補助回路において絞られた冷媒と熱交換させて主絞り手段に流す主回路と、を備える。
【0003】
特許文献2は、エジェクタを用いることにより高効率化を図る冷凍サイクル装置を開示する。この冷凍サイクル装置は、圧縮機から吐出され室外熱交換器を通過した冷媒が流入し、冷媒を気液分離器に吐出するエジェクタと、エジェクタに吸引された気液分離器の一部の液冷媒により、気液分離器から室内熱交換器に流れる冷媒を冷却する内部熱交換器と、を有する。
【0004】
特許文献3は、膨張機構と、メイン冷媒回路から独立したサブ冷媒回路と、により高効率化する冷凍サイクル装置を開示する。この冷凍サイクル装置は、メイン利用側熱交換器に向けて流れる冷媒を膨張させるとともに動力を回収するメイン膨張機構と、動力回収後の冷媒をさらに冷却してから利用側熱交換器に流すサブ利用側熱交換器と、を有する。
【先行技術文献】
【特許文献】
【0005】
特許6292480号公報
【0006】
特許5213986号公報
【0007】
特許7193706号公報
【発明の概要】
【発明が解決しようとする課題】
【0008】
本開示は、高効率化を図ることができる冷凍装置を提供する。
【課題を解決するための手段】
【0009】
本開示の第1の態様における冷凍装置は、圧縮機と、熱源側熱交換器と、気液分離器と、利用側熱交換器と、を接続した冷凍回路を備え、前記気液分離器の液冷媒を、前記熱源側熱交換器と前記利用側熱交換器とのうち冷却側熱交換器に送液する液ポンプと、前記液ポンプと並列に設けられ、前記気液分離器に向けた冷媒の逆流を防ぐ逆止弁と、前記熱源側熱交換器と前記利用側熱交換器とのうちガスクーラを流れた冷媒が流入し、流入した冷媒を前記気液分離器に流すエジェクタと、を有し、前記エジェクタの吸引口は、前記冷却側熱交換器の出口側に設けられた吸引管に接続される。
本開示の第2の態様における冷凍装置は、圧縮機と、熱源側熱交換器と、気液分離器と、利用側熱交換器と、を接続した冷凍回路を備え、前記気液分離器の液冷媒を前記熱源側熱交換器と前記利用側熱交換器とのうち、冷却側熱交換器に送液する液ポンプと、前記液ポンプと並列に設けられ、前記気液分離器に向けた冷媒の逆流を防ぐ逆止弁と、前記熱源側熱交換器と前記利用側熱交換器とのうち、ガスクーラを流れた冷媒が流入し、流入した冷媒を前記気液分離器に流すエジェクタと、前記液ポンプの下流側に設けられ、前記冷却側熱交換器に向かう冷媒が流れる主配管と、前記主配管から分岐し、前記エジェクタの吸引口に接続される冷却吸引管と、前記冷却吸引管の冷媒を減圧させる冷却絞り弁と、前記エジェクタから前記気液分離器に流れる冷媒を、前記冷却絞り弁に減圧された冷媒によって冷却する熱交換器と、を有する。
【発明の効果】
【0010】
本開示の第1の態様における冷凍装置は、エジェクタの吸引力を利用して、冷却側熱交換器の冷媒を気液分離器に戻し易い。また、本開示の第2の態様における冷凍装置は、エジェクタの吸引力を用いて、冷却吸引管の流量を増加させることができ、熱交換器による冷却が可能となるため、気液分離器に流入する冷媒を液化させることができる。そのため、冷凍装置の高効率化を図ることができる。
【図面の簡単な説明】
(【0011】以降は省略されています)
この特許をJ-PlatPat(特許庁公式サイト)で参照する
関連特許
タニコー株式会社
貯水槽
1か月前
株式会社不二工機
膨張弁
3日前
株式会社不二工機
膨張弁
3日前
アクア株式会社
冷蔵庫
1か月前
ホシザキ株式会社
製氷機
1か月前
個人
ヒートポンプ型空気調和機
1か月前
ホシザキ株式会社
冷凍装置
8日前
富士電機株式会社
冷却装置
29日前
フクシマガリレイ株式会社
断熱扉
4日前
富士電機株式会社
自動販売機
2日前
ダイキン工業株式会社
冷凍装置
15日前
フクシマガリレイ株式会社
冷却貯蔵庫
8日前
富士電機株式会社
冷却システム
1か月前
富士ベンダーサービス株式会社
保管庫
1か月前
シャープ株式会社
冷蔵庫
1か月前
フクシマガリレイ株式会社
ショーケース
17日前
三菱重工冷熱株式会社
低温冷水供給装置
1か月前
アクア株式会社
冷蔵庫
23日前
ダイキン工業株式会社
冷媒充填方法
15日前
フクシマガリレイ株式会社
商品販売システム
10日前
シャープ株式会社
冷蔵庫
1か月前
ホシザキ株式会社
液体凍結装置
1か月前
シャープ株式会社
冷蔵庫
1か月前
株式会社アイシン
冷暖房システム
22日前
島田工業株式会社
製氷装置及び製氷方法
23日前
株式会社富士通ゼネラル
冷凍サイクル装置
16日前
株式会社前川製作所
冷却装置
15日前
株式会社オカムラ
故障予知システム
1か月前
株式会社富士通ゼネラル
冷凍サイクル装置
16日前
タキゲン製造株式会社
冷蔵庫の庫内気圧調整装置
1か月前
株式会社富士通ゼネラル
冷凍サイクル装置
9日前
東芝ライフスタイル株式会社
冷却装置
10日前
日本碍子株式会社
空調システム
10日前
三菱重工冷熱株式会社
冷却装置
1か月前
東芝ライフスタイル株式会社
冷却装置
10日前
三菱重工冷熱株式会社
冷却装置
1か月前
続きを見る
他の特許を見る