TOP
|
特許
|
意匠
|
商標
特許ウォッチ
Twitter
他の特許を見る
公開番号
2025006535
公報種別
公開特許公報(A)
公開日
2025-01-17
出願番号
2023107387
出願日
2023-06-29
発明の名称
ショベル
出願人
住友建機株式会社
代理人
個人
,
個人
主分類
F15B
11/08 20060101AFI20250109BHJP(流体圧アクチュエータ;水力学または空気力学一般)
要約
【課題】コストを低減しつつ、意図しない駆動源の停止を防止するショベルを提供する。
【解決手段】下部走行体と、前記下部走行体に対し旋回可能な上部旋回体と、駆動源11と、前記駆動源によって駆動される油圧ポンプ14と、前記油圧ポンプが吐出する作動油の流量を制御するレギュレータ13と、油圧アクチュエータ9と、前記油圧ポンプから前記油圧アクチュエータに供給する作動油を制御する方向制御弁174と、操作装置26と、制御装置30と、を備え、前記制御装置は、前記レギュレータの故障を判定する故障判定部と、前記操作装置の操作量が入力され、前記方向制御弁を制御する制御弁制御部と、を有し、前記制御弁制御部は、前記故障判定部が前記レギュレータが故障したと判定した場合、駆動源ストール防止制御によって前記方向制御弁を制御する。
【選択図】図2
特許請求の範囲
【請求項1】
下部走行体と、
前記下部走行体に対し旋回可能な上部旋回体と、
駆動源と、
前記駆動源によって駆動される油圧ポンプと、
前記油圧ポンプが吐出する作動油の流量を制御するレギュレータと、
油圧アクチュエータと、
前記油圧ポンプから前記油圧アクチュエータに供給する作動油を制御する方向制御弁と、
操作装置と、
制御装置と、を備え、
前記制御装置は、
前記レギュレータの故障を判定する故障判定部と、
前記操作装置の操作量が入力され、前記方向制御弁を制御する制御弁制御部と、を有し、
前記制御弁制御部は、
前記故障判定部が前記レギュレータが故障したと判定した場合、駆動源ストール防止制御によって前記方向制御弁を制御する、
ショベル。
続きを表示(約 1,700 文字)
【請求項2】
前記レギュレータのパイロット圧を制御する傾転制御比例弁と、
前記傾転制御比例弁と前記レギュレータとを接続するパイロットラインにおいて、前記レギュレータに供給される実パイロット圧を検出するレギュレータパイロット圧センサと、を更に備え、
前記故障判定部は、
前記傾転制御比例弁への制御指令値に基づく推定パイロット圧と、前記レギュレータパイロット圧センサで検出した前記実パイロット圧と、の差が閾値以上の場合、前記レギュレータの故障と判定する、
請求項1に記載のショベル。
【請求項3】
前記駆動源の実回転数を検出する駆動源回転数センサを更に備え、
前記故障判定部は、
前記駆動源の回転数指令値と、前記駆動源回転数センサで検出した前記実回転数と、の差が閾値以上の場合、前記レギュレータの故障と判定する、
請求項1に記載のショベル。
【請求項4】
前記駆動源の実回転数を検出する駆動源回転数センサを更に備え、
前記故障判定部は、
前記駆動源の回転数指令値と、前記駆動源回転数センサで検出した前記実回転数と、の差が閾値以上、かつ、前記駆動源への燃料供給量が閾値以上の場合、前記レギュレータの故障と判定する、
請求項1に記載のショベル。
【請求項5】
前記駆動源ストール防止制御は、前記油圧ポンプのポンプ圧が所定の閾値ポンプ圧を超えないように、前記方向制御弁を制御する、
請求項1乃至請求項4のいずれか1項に記載のショベル。
【請求項6】
前記レギュレータのパイロット圧を制御する傾転制御比例弁をさらに備え、
前記制御装置は、前記傾転制御比例弁を制御することで前記レギュレータの斜板の傾転角を制御するレギュレータ制御部をさらに有し、
前記レギュレータ制御部は、
前記油圧ポンプの流量を一定として制御する第1の制御領域と、前記油圧ポンプのトルクを一定として制御する第2の制御領域と、を有し、
前記閾値ポンプ圧は、前記第1の制御領域と前記第2の制御領域とを分ける圧力である、
請求項5に記載のショベル。
【請求項7】
前記制御弁制御部は、
前記故障判定部が前記レギュレータが故障したと判定し、かつ、前記油圧ポンプのポンプ圧が所定の閾値を超えた場合、前記油圧ポンプから作動油タンクへと連通する前記方向制御弁の開口の開口面積の最小値を制限する、
請求項1乃至請求項4のいずれか1項に記載のショベル。
【請求項8】
前記制御弁制御部は、
前記故障判定部が前記レギュレータが故障したと判定した場合、前記油圧ポンプから作動油タンクへと連通する前記方向制御弁の開口の開口面積の最小値を制限する、
請求項1乃至請求項4のいずれか1項に記載のショベル。
【請求項9】
前記油圧ポンプは、第1油圧ポンプ及び第2油圧ポンプを有し、
前記方向制御弁は、前記第1油圧ポンプから作動油が供給される第1系統の方向制御弁と、前記第2油圧ポンプから作動油が供給される第2系統の方向制御弁と、を有し、
前記制御弁制御部は、
前記第1系統の方向制御弁及び前記第2系統の方向制御弁の両方が操作されている場合、第1上限で前記方向制御弁を制御し、
前記第1系統の方向制御弁または前記第2系統の方向制御弁のいずれか一方のみが操作されている場合、前記第1上限よりも大きい第2上限で前記方向制御弁を制御する、
請求項1乃至請求項4のいずれか1項に記載のショベル。
【請求項10】
前記方向制御弁のパイロット圧を制御する電磁比例弁をさらに備え、
前記制御弁制御部は、前記電磁比例弁を制御することで、前記方向制御弁を制御する、
請求項1乃至請求項4のいずれか1項に記載のショベル。
(【請求項11】以降は省略されています)
発明の詳細な説明
【技術分野】
【0001】
本発明は、ショベルに関する。
続きを表示(約 1,500 文字)
【背景技術】
【0002】
特許文献1には、レギュレータと、コントローラと、電磁比例弁と、冗長用電磁式切換弁と、パイロット式油圧比例弁と、パイロット油圧ポンプと、を備え、可変容量型の油圧ポンプのポンプ吐出量を制御する吐出量制御回路を備えるショベルが開示されている。特許文献1によれば、電気系に不具合が生じたとき、冗長用電磁式切換弁を介してレギュレータの制御側ピストンにパイロット式油圧比例弁からの2次圧が加えられ、これにより油圧ポンプの吐出量が制御される。
【先行技術文献】
【特許文献】
【0003】
特開2011-256814号公報
【発明の概要】
【発明が解決しようとする課題】
【0004】
ところで、特許文献1に開示されたショベルは、電磁比例弁を用いたレギュレータの制御システムにおいて、冗長用装置として、冗長用電磁式切換弁やパイロット式油圧比例弁を備えている。このため、ショベルのコストが上昇するという課題がある。
【0005】
そこで、上記課題に鑑み、コストを低減しつつ、意図しない駆動源の停止を防止するショベルを提供することを目的とする。
【課題を解決するための手段】
【0006】
上述の目的を達成するために、本発明の実施例に係るショベルは、下部走行体と、前記下部走行体に対し旋回可能な上部旋回体と、駆動源と、前記駆動源によって駆動される油圧ポンプと、前記油圧ポンプが吐出する作動油の流量を制御するレギュレータと、油圧アクチュエータと、前記油圧ポンプから前記油圧アクチュエータに供給する作動油を制御する方向制御弁と、操作装置と、制御装置と、を備え、前記制御装置は、前記レギュレータの故障を判定する故障判定部と、前記操作装置の操作量が入力され、前記方向制御弁を制御する制御弁制御部と、を有し、前記制御弁制御部は、前記故障判定部が前記レギュレータが故障したと判定した場合、駆動源ストール防止制御によって前記方向制御弁を制御する。
【発明の効果】
【0007】
上述の実施形態によれば、コストを低減しつつ、意図しない駆動源の停止を防止するショベルを提供することができる。
【図面の簡単な説明】
【0008】
ショベルの側面図である。
ショベルに搭載される油圧システムの構成例を示す図である。
ポンプ吐出量制御回路の構成を示す図である。
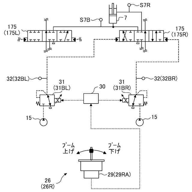
ブームシリンダの操作に関する油圧システム部分を抜き出した図である。
ポンプ圧とポンプ流量及びトルクの関係を示すグラフである。
ショベルの第1のエンジンストール防止制御を示すフローチャートである。
ショベルの第2のエンジンストール防止制御を示すフローチャートである。
ショベルの第3のエンジンストール防止制御を示すフローチャートである。
【発明を実施するための形態】
【0009】
最初に、図1を参照して、本発明の実施形態に係る掘削機としてのショベル100について説明する。図1は、ショベル100の側面図である。
【0010】
本実施形態では、ショベル100の下部走行体1はクローラを含む。クローラは、下部走行体1に搭載されている走行アクチュエータとしての走行油圧モータ2Mによって駆動される。具体的には、クローラは左クローラ及び右クローラを含む。左クローラは左走行油圧モータ2MLによって駆動され、右クローラは右走行油圧モータ2MR(後述する図2参照)によって駆動される。
(【0011】以降は省略されています)
この特許をJ-PlatPat(特許庁公式サイト)で参照する
関連特許
住友建機株式会社
作業機械、操作支援システム
12日前
住友建機株式会社
作業機械及び遠隔支援システム
2か月前
住友建機株式会社
作業機械、作業機械の操作システム
12日前
住友建機株式会社
作業機械及び作業機械の操作システム
12日前
住友建機株式会社
作業機械及び作業機械の操作システム
12日前
住友建機株式会社
作業機械、及び作業機械の制御システム
12日前
住友建機株式会社
作業機械、及び作業機械の制御システム
12日前
住友建機株式会社
作業機械、及び作業機械の制御システム
12日前
住友建機株式会社
作業機械、及び作業機械の制御システム
12日前
住友建機株式会社
作業機械、作業機械の制御システム、及び、作業機械の管理システム
12日前
JIG-SAW株式会社
施工システム、施工方法、および建設機械
28日前
豊和工業株式会社
クランプ装置
5か月前
株式会社豊田自動織機
流体圧シリンダ
1か月前
株式会社コスメック
シリンダ装置
2か月前
株式会社不二越
電磁切替弁
1か月前
個人
省エネ改良型油圧リバースブースター
1か月前
株式会社不二越
油圧システム
4か月前
学校法人東海大学
流れ制御装置
5か月前
日立建機株式会社
作業機械
4日前
日立建機株式会社
作業機械
5日前
日立建機株式会社
作業機械
6か月前
コベルコ建機株式会社
建設機械
6か月前
株式会社不二越
油圧駆動システム
1か月前
ナブテスコ株式会社
方向切換弁装置
4か月前
日立建機株式会社
油圧駆動装置
6か月前
住友建機株式会社
ショベルの制御方法
2か月前
学校法人 中央大学
人工筋アクチュエータ装置
2か月前
株式会社LIXIL
脈動流生成装置及び建築設備
4か月前
アズビル株式会社
パイロットリレー及びポジショナ
1か月前
コベルコ建機株式会社
建設機械の油圧駆動装置
6か月前
ナブテスコ株式会社
ロータリーアクチュエータ
4か月前
CKD株式会社
アクチュエータの動作検出装置
4か月前
カヤバ株式会社
流体圧制御装置
6か月前
カヤバ株式会社
流体圧制御装置
20日前
カヤバ株式会社
流体圧シリンダ
6か月前
日立建機株式会社
油圧システム
8日前
続きを見る
他の特許を見る