TOP
|
特許
|
意匠
|
商標
特許ウォッチ
Twitter
他の特許を見る
公開番号
2025139873
公報種別
公開特許公報(A)
公開日
2025-09-29
出願番号
2024038946
出願日
2024-03-13
発明の名称
油圧システム
出願人
日立建機株式会社
代理人
弁理士法人広和特許事務所
主分類
F15B
11/08 20060101AFI20250919BHJP(流体圧アクチュエータ;水力学または空気力学一般)
要約
【課題】 設置スペースを拡大することなく、電磁弁のシルティングを防止できるようにする。
【解決手段】 暖機回路駆動用電磁弁14は、電磁アクチュエータ22が中立位置(IV)、第1位置(VI)、第2位置(V)に切り換え可能となり、パイロットスプール27の中立位置(IV)と第1位置(VI)では、タンクポート25Cと出力ポート25Bとが連通し、出力ポート25Bと一次圧ポート25Aとが遮断され、第2位置(V)では、出力ポート25Bと一次圧ポート25Aとが連通し、タンクポート25Cと出力ポート25Bとが遮断される構成とし、制御装置30は、パイロットスプール27を第2位置(V)に切り換える制御信号を電磁アクチュエータ22に出力しないときは、パイロットスプール27を中立位置(IV)と第1位置(VI)とに交互に移動させる制御信号を電磁アクチュエータ22に出力する。
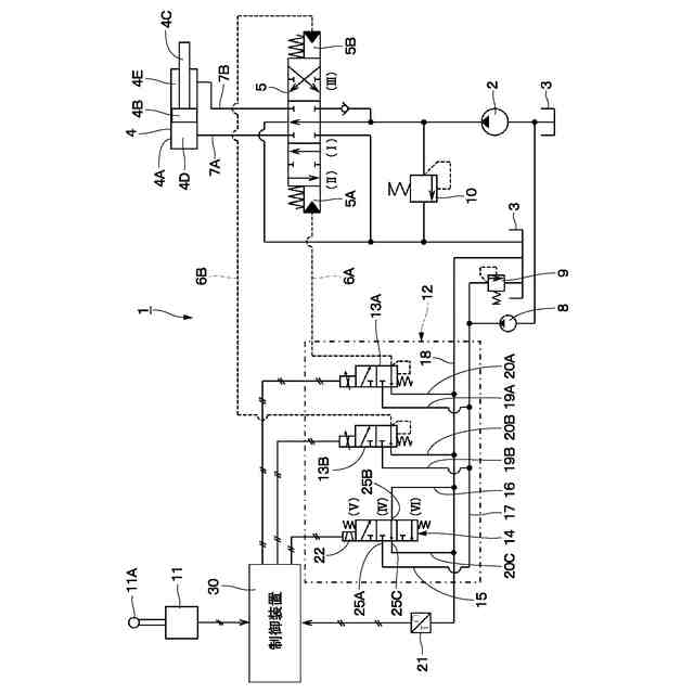
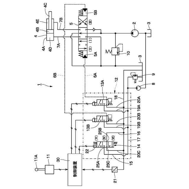
【選択図】 図1
特許請求の範囲
【請求項1】
電磁弁と、前記電磁弁を制御する制御信号を出力する制御装置と、を備え、
前記電磁弁は、
第1ポート、第2ポートおよび当該第1ポート、第2ポートに連通するスプール摺動穴が設けられたハウジングと、
前記スプール摺動穴に軸方向に移動可能に挿嵌されたスプールと、
前記制御装置から出力された制御信号によって前記スプールを軸方向に移動させるソレノイドと、
を備えた油圧システムにおいて、
前記電磁弁は、
前記ソレノイドが前記スプールを中立位置、前記中立位置から軸方向に移動した第1位置、前記中立位置から前記第1位置と軸方向の反対側に移動した第2位置の3位置に切り換え可能となり、
前記スプールが前記中立位置と前記第1位置に切り換えられたときには、前記第1ポートと第2ポートとが遮断され、
前記スプールが前記第2位置に切り換えられたときには、前記第1ポートと前記第2ポートとが連通する構成とし、
前記制御装置は、前記スプールを前記第2位置に切り換える制御信号を前記ソレノイドに出力しないときは、前記スプールを前記中立位置と前記第1位置とに交互に移動させる制御信号を前記ソレノイドに出力することを特徴とする油圧システム。
続きを表示(約 830 文字)
【請求項2】
電磁弁と、前記電磁弁を制御する制御信号を出力する制御装置と、を備え、
前記電磁弁は、
第1ポート、第2ポート、第3ポートおよび当該第1ポート、第2ポート、第3ポートに連通するスプール摺動穴が設けられたハウジングと、
前記スプール摺動穴に軸方向に移動可能に挿嵌されたスプールと、
前記制御装置から出力された制御信号によって前記スプールを軸方向に移動させるソレノイドと、
を備えた油圧システムにおいて、
前記電磁弁は、
前記ソレノイドが前記スプールを中立位置、前記中立位置から軸方向に移動した第1位置、前記中立位置から前記第1位置と軸方向の反対側に移動した第2位置の3位置に切り換え可能となり、
前記スプールが前記中立位置と前記第1位置に切り換えられたときには、前記第1ポートと第2ポートとが連通し、前記第2ポートと第3ポートとが遮断され、
前記スプールが前記第2位置に切り換えられたときには、前記第2ポートと前記第3ポートとが連通し、前記第1ポートと前記第2ポートとが遮断される構成とし、
前記制御装置は、前記スプールを前記第2位置に切り換える制御信号を前記ソレノイドに出力しないときは、前記スプールを前記中立位置と前記第1位置とに交互に移動させる制御信号を前記ソレノイドに出力することを特徴とする油圧システム。
【請求項3】
請求項2に記載の油圧システムにおいて、
前記第1ポートは、タンクポートであり、前記第2ポートは、出力ポートであり、前記第3ポートは、一次圧ポートであることを特徴とする油圧システム。
【請求項4】
請求項2に記載の油圧システムにおいて、
前記第1ポートは、一次圧ポートであり、前記第2ポートは、出力ポートであり、前記第3ポートは、タンクポートであることを特徴とする油圧システム。
発明の詳細な説明
【技術分野】
【0001】
本開示は、建設機械の油圧回路に設けられ、電磁弁、制御装置を備えた油圧システムに関する。
続きを表示(約 1,500 文字)
【背景技術】
【0002】
油圧ショベル等の建設機械は、自走が可能な車体と、この車体に設けられた作業装置と、を含んで構成されている。また、建設機械の車体には、動力源となる圧油を生成するための原動機、油圧ポンプと、圧油の流れを制御する電磁弁と、原動機、油圧ポンプ、電磁弁等を制御する制御装置と、を含む機器類が搭載されている。
【0003】
ここで、建設機械には、様々な制御を行うために多くの電磁弁が搭載されている。この多くの電磁弁の中には、任意の条件下でのみ使用されるために、長期に亘って停止状態となるものがある。例えば、寒冷地で作業を行う建設機械には、作動油の粘度が増大して油圧機器の動作が遅れるのを回避するために、油圧回路内に作動油を暖める暖機用の回路を設ける場合がある。この暖機回路を駆動するための暖機回路駆動用電磁弁は、冬季以外の長期間で停止状態となる。
【0004】
このように、電磁弁が長期間停止状態にあると、圧油に混入した異物が電磁弁を構成するスプールとハウジングとの間に溜まってスプールが固着するシルティングを生じることがある。
【0005】
そこで、建設機械には、エンジンが停止状態にあるときにイグニッションキーがOFF位置からON位置に操作され、電源がONされたと判定されたときに、シルティングの虞がある電磁弁に駆動電流を定期的に出力して電磁弁を駆動する制御を行う制御装置を備えたものがある(特許文献1)。これにより、他の制御対象機器や他セクションの電磁弁に影響を与えることなく、対象となる電磁弁だけを定期的に駆動してシルティングを防止している。
【0006】
また、他の建設機械には、2個の電磁弁を直列に接続し、駆動電流を交互に供給することで開状態が重複することなく交互に開状態にすることで、制御対象機器や他セクションの電磁弁に影響を与えることなく、シルティングを防止したものがある(特許文献2)。
【先行技術文献】
【特許文献】
【0007】
特開2022-145178号公報
実公昭62-1430号公報
【発明の概要】
【発明が解決しようとする課題】
【0008】
ところで、建設機械には、露天掘りの鉱山等で使用される超大型の油圧ショベルがある。この超大型の油圧ショベルは、鉱山等において自動制御で運転される場合、一度運転を開始すると、長期間連続して作業を行うことになる。この作業環境では、エンジンが停止状態で、かつイグニッションキーがOFF位置からON位置に操作されて電源がONとなる状況が発生する頻度が低くなる。従って、特許文献1の発明による制御方法では、駆動電流を定期的に出力する機会が得られず、その結果電磁弁にシルティングが発生してしまうという問題がある。
【0009】
また、特許文献2の発明では、イグニッションキーがOFF位置からON位置に操作され、電源がONとなる条件に関係なくシルティングの防止処理を実施することができる。しかし、特許文献2の発明は、電磁弁を2個使用するために設置スペースの拡大が必要となり、建設機械の小型化の障害になるという問題がある。
【0010】
本発明の一実施形態の目的は、設置スペースを拡大することなく、電磁弁のシルティングを防止できるようにした油圧システムを提供することにある。
【課題を解決するための手段】
(【0011】以降は省略されています)
この特許をJ-PlatPat(特許庁公式サイト)で参照する
関連特許
日立建機株式会社
建設機械
4日前
日立建機株式会社
作業機械
4日前
日立建機株式会社
作業機械
12日前
日立建機株式会社
作業機械
26日前
日立建機株式会社
建設機械
8日前
日立建機株式会社
作業機械
8日前
日立建機株式会社
油圧機器
4日前
日立建機株式会社
作業機械
5日前
日立建機株式会社
作業機械
5日前
日立建機株式会社
建設機械
4日前
日立建機株式会社
作業機械
4日前
日立建機株式会社
作業機械
18日前
日立建機株式会社
作業機械
1か月前
日立建機株式会社
建設機械
4日前
日立建機株式会社
作業機械
4日前
日立建機株式会社
作業機械
4日前
日立建機株式会社
作業車両
4日前
日立建機株式会社
油圧システム
8日前
日立建機株式会社
動力伝達装置
4日前
日立建機株式会社
液冷式抵抗器
4日前
日立建機株式会社
ダンプトラック
4日前
日立建機株式会社
電動式作業機械
4日前
日立建機株式会社
水素供給システム
4日前
日立建機株式会社
部品需要予測装置
1か月前
日立建機株式会社
分別回収システム
8日前
日立建機株式会社
充電支援システム
1か月前
日立建機株式会社
建設機械の作業装置
18日前
日立建機株式会社
スプライン連結装置
8日前
日立建機株式会社
減速機及び建設機械
4日前
日立建機株式会社
地形情報管理システム
8日前
日立建機株式会社
建設機械の下部走行体
11日前
日立建機株式会社
制御弁装置および作業機械
1か月前
日立建機株式会社
作業機械及び監視システム
4日前
日立建機株式会社
作業機械の位置推定システム
18日前
日立建機株式会社
カウンタウエイト及び作業機械
1か月前
日立建機株式会社
アキシャルピストン式液圧回転機
4日前
続きを見る
他の特許を見る