TOP
|
特許
|
意匠
|
商標
特許ウォッチ
Twitter
他の特許を見る
公開番号
2025144462
公報種別
公開特許公報(A)
公開日
2025-10-02
出願番号
2024044259
出願日
2024-03-19
発明の名称
作業機械
出願人
日立建機株式会社
代理人
弁理士法人開知
主分類
F15B
11/00 20060101AFI20250925BHJP(流体圧アクチュエータ;水力学または空気力学一般)
要約
【課題】負荷条件によらずポンプ圧力を一定以上に制御することができ、パイロット油圧に要求される圧力を安定して供給することができる作業機械を提供すること。
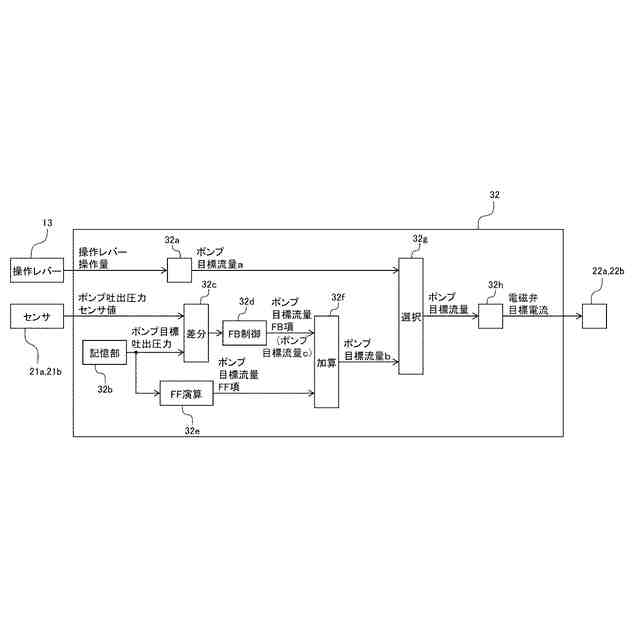
【解決手段】作業装置を操作するための操作信号を出力する操作レバーと、作業装置を駆動する油圧アクチュエータと、油圧アクチュエータに圧油を供給する可変容量型の油圧ポンプと、油圧ポンプから油圧アクチュエータに供給される圧油の流量及び方向を制御する方向制御弁と、操作レバーからの操作信号に応じて油圧ポンプ及び方向制御弁を制御するコントローラとを備え、コントローラは、操作レバーの操作量に基づいて第一の目標流量を演算するとともに、予め定められたポンプ目標吐出圧力とポンプ吐出圧力とに基づいて第二の目標流量を演算し、第一の目標流量と第二の目標流量とに基づいて演算した目標流量に基づいて油圧ポンプを制御する。
【選択図】 図3
特許請求の範囲
【請求項1】
車体と、
前記車体に取り付けられた作業装置と、
前記作業装置を操作するための操作信号を出力する操作レバーと、
前記作業装置を駆動する油圧アクチュエータと、
前記油圧アクチュエータに圧油を供給する可変容量型の油圧ポンプと、
前記油圧ポンプの吐出圧を検出するポンプ吐出圧力センサと、
前記油圧ポンプから前記油圧アクチュエータに供給される圧油の流量及び方向を制御する方向制御弁と、
前記操作レバーからの操作信号に応じて前記油圧ポンプ及び前記方向制御弁を制御するコントローラと、を備えた作業機械において、
前記コントローラは、
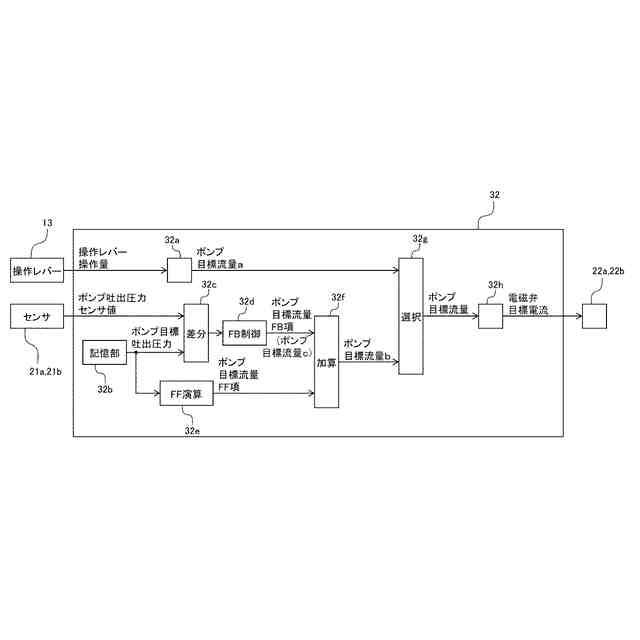
前記操作レバーの操作量に基づいて第一の目標流量を演算するとともに、
予め定められたポンプ目標吐出圧力と
前記
ポンプ吐出圧力センサの検出結果
により検出された吐出圧
とに基づいて第二の目標流量を演算し、
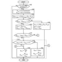
前記第一の目標流量と前記第二の目標流量のうち大きい方の値に基づいて前記油圧ポンプの目標流量を演算し、前記
演算された前記油圧ポンプの
目標流量に基づいて前記油圧ポンプを制御することを特徴とする作業機械。
続きを表示(約 600 文字)
【請求項2】
請求項1記載の作業機械において、
前記コントローラは、前記作業装置の操作状態に応じて前記ポンプ目標吐出圧力を変更することを特徴とする作業機械。
【請求項3】
請求項1記載の作業機械において、
前記車体上の
運転室内に設けられ、前記操作レバーによる操作の有効、無効を切り換える動作ロックレバーをさらに備え、
前記コントローラは、前記動作ロックレバーの位置に応じて前記ポンプ目標吐出圧力を変更することを特徴とする作業機械。
【請求項4】
請求項1記載の作業機械において、
前記コントローラは、
予め定められた
前記
ポンプ目標吐出圧力とポンプ吐出圧力センサの検出結果
により検出された吐出圧と
の差分にフィードバック制御を適用した値と、前記ポンプ目標吐出圧力にフィードフォワード演算を適用した値とに基づいて第二の目標流量を演算するとともに、
前記
ポンプ目標吐出圧力と
前記
ポンプ吐出圧力センサの検出結果の差分にフィードバック制御を適用した値に基づいて第三の目標流量を演算し、
前記第一の目標流量と前記第二の目標流量と前記第三の目標流量のうち最も大きい値に基づいて前記油圧ポンプの目標流量を演算することを特徴とする作業機械。
発明の詳細な説明
【技術分野】
【0001】
本発明は、作業機械に関する。
続きを表示(約 2,200 文字)
【背景技術】
【0002】
油圧ショベルなどの流体圧式作業機械は、ブームやアームなどを有する作業装置、上部旋回体や下部走行体などを備えて構成されており、油圧ポンプから吐出される圧油でシリンダなどの油圧アクチュエータを駆動することにより、各油圧アクチュエータが備えられた作業装置、上部部旋回体、下部走行体などを動作させている。これらの油圧アクチュエータは、供給される圧油の流量や圧力によって推力や速度が制御され、油圧ポンプの吐出量や油圧ポンプと油圧アクチュエータとの間の油路に設けられるコントロールバルブのバルブ開度の制御により行われる。
【0003】
コントロールバルブの各バルブの駆動を、例えば、油圧パイロット方式で行う場合には、パイロット回路用の油圧源が必要となる。パイロット油圧源としては、固定容量パイロットポンプをメイン油圧ポンプとは別に備え、リリーフ弁により一定
の
圧力
に
して供給する方法や、メイン油圧ポンプの吐出油
圧
の一部を減圧弁で適正な圧力まで減圧して、パイロット1次圧として利用する方法などが知られている。減圧弁を用いる場合には、パイロットポンプを常にリリーフし続ける必要が無いため、運用方法に依存するものの、パイロットポンプ方式と比較し、エネルギー効率が改善する。
【0004】
油圧ポンプの吐出油
圧
の一部を減圧してパイロット1次圧とする技術として、例えば、特許文献1には、ポンプから吐出された作動流体
圧油
を手動操作信号に応じたパイロット圧で操作されるパイロット操作式の制御弁により方向制御して流体
油
圧アクチュエータに供給する主流体圧
メイン油圧
回路と、この主流体圧
メイン油圧
回路の
油圧
ポンプから吐出された作動流体
圧油
の一部をパイロット操作式の制御弁の切換作動時にその切換作動に必要な分のみ取り出してパイロット操作式の制御弁のパイロット圧作用部に供給するパイロット系流体圧
油圧
回路とを具備した流体圧
油圧
回路装置が開示されている。
【先行技術文献】
【特許文献】
【0005】
特開2001-263304号公報
【発明の概要】
【発明が解決しようとする課題】
【0006】
上記従来技術においては、非操作時は油圧アクチュエータ用の制御弁
の
上流に設けられたバイパスシーケンス弁で
により油圧
ポンプ
の
吐出圧の制御を行い、油圧アクチュエータ操作時はバイパスシーケンス弁を開くことで、油圧アクチュエータへの圧油供給を可能としている。
【0007】
しかしながら、フロント作業機
作業装置の
動作方向に対して自重が作用する場合のように
油圧
アクチュエータの負荷が負となる条件下では、
油圧
ポンプ
の吐出
圧や
油圧
アクチュエータ
の
メータイン圧が上昇せず、パイロット油圧システム
回路
に必要な
要求される
圧力を供給出来ないおそれがある。
【0008】
本発明は上記に鑑みてなされたものであり、負荷条件によらず
油圧
ポンプ
の
圧力
吐出圧
を一定以上に制御することができ、パイロット油圧システム用
回路に要求される
圧力を安定して供給することができる作業機械を提供することを目的とする。
【課題を解決するための手段】
【0009】
本願は上記課題を解決する手段を複数含んでいるが、その一例を挙げるならば、車体と、前記車体に取り付けられた作業装置と、前記作業装置を操作するための操作信号を出力する操作レバーと、前記作業装置を駆動する油圧アクチュエータと、前記油圧アクチュエータに圧油を供給する可変容量型の油圧ポンプと、前記油圧ポンプの吐出圧を検出するポンプ吐出圧力センサと、前記油圧ポンプから前記油圧アクチュエータに供給される圧油の流量及び方向を制御する方向制御弁と、前記操作レバーからの操作信号に応じて前記油圧ポンプ及び前記方向制御弁を制御するコントローラと、を備えた作業機械において、前記コントローラは、前記操作レバーの操作量に基づいて第一の目標流量を演算するとともに、予め定められたポンプ目標吐出圧力と前記ポンプ吐出圧力センサにより検出された吐出圧とに基づいて第二の目標流量を演算し、前記第一の目標流量と前記第二の目標流量とに基づいて前記油圧ポンプの目標流量を演算し、演算された前記油圧ポンプの目標流量に基づいて前記油圧ポンプを制御するものとする。
【発明の効果】
【0010】
本発明によれば、負荷条件によらずポンプ圧力を一定以上に制御することができ、パイロット油圧システム用
回路に要求される
圧力を安定して供給することができる。
【図面の簡単な説明】
(【0011】以降は省略されています)
この特許をJ-PlatPat(特許庁公式サイト)で参照する
関連特許
日立建機株式会社
建設機械
今日
日立建機株式会社
作業機械
14日前
日立建機株式会社
作業機械
3か月前
日立建機株式会社
作業機械
4日前
日立建機株式会社
作業機械
5か月前
日立建機株式会社
建設機械
3か月前
日立建機株式会社
作業機械
3か月前
日立建機株式会社
作業機械
8日前
日立建機株式会社
作業機械
2か月前
日立建機株式会社
建設機械
2か月前
日立建機株式会社
作業機械
1日前
日立建機株式会社
作業機械
22日前
日立建機株式会社
油圧機器
今日
日立建機株式会社
建設機械
2か月前
日立建機株式会社
作業機械
1か月前
日立建機株式会社
作業機械
2か月前
日立建機株式会社
作業機械
1か月前
日立建機株式会社
建設機械
1か月前
日立建機株式会社
作業機械
1日前
日立建機株式会社
建設機械
4日前
日立建機株式会社
建設機械
今日
日立建機株式会社
作業車両
3か月前
日立建機株式会社
作業機械
今日
日立建機株式会社
作業機械
4か月前
日立建機株式会社
減速装置
3か月前
日立建機株式会社
作業車両
今日
日立建機株式会社
建設機械
今日
日立建機株式会社
作業機械
今日
日立建機株式会社
作業機械
3か月前
日立建機株式会社
建設機械
5か月前
日立建機株式会社
作業車両
3か月前
日立建機株式会社
作業機械
今日
日立建機株式会社
作業機械
今日
日立建機株式会社
電子機器装置
2か月前
日立建機株式会社
動力伝達装置
今日
日立建機株式会社
液冷式抵抗器
今日
続きを見る
他の特許を見る