TOP
|
特許
|
意匠
|
商標
特許ウォッチ
Twitter
他の特許を見る
公開番号
2025132644
公報種別
公開特許公報(A)
公開日
2025-09-10
出願番号
2024030342
出願日
2024-02-29
発明の名称
車両用制御装置
出願人
スズキ株式会社
代理人
弁理士法人日誠国際特許事務所
主分類
B60W
20/17 20160101AFI20250903BHJP(車両一般)
要約
【課題】コースト走行中の変速機のダウンシフト時に、変速機から発生する騒音と車速の変動を抑制することができる車両用制御装置を提供すること。
【解決手段】ECUは、アクセルペダルが戻された状態で惰性で減速走行するコースト走行中に変速機をダウンシフトすることを条件として(ステップS1、S2でYES)、ダウンシフトの期間に変速機およびモータの回転変動を抑制するようにモータにモータトルクを発生させる(ステップS6)。ECUは、車速が所定車速未満であり(ステップS4でYES)、かつ、変速機を所定の高速側変速段から所定の低速側変速段へダウンシフトすることを更に条件として(ステップS3でYES)、ステップS6を実行する。ECUは、モータが回生トルクを発生していないことを更に条件として(ステップS5でYES)、ステップS6を実行する。
【選択図】図3
特許請求の範囲
【請求項1】
エンジンと、
平行軸歯車式の手動変速機の変速操作を自動化したAMTからなり、前記エンジンから動力が伝達される変速機と、
前記変速機から動力が伝達される駆動輪と、
前記変速機と前記駆動輪との間に動力を付与するモータと、を備える車両に搭載され、
前記変速機および前記モータを制御する制御部を備える車両用制御装置であって、
前記制御部は、アクセルペダルが戻された状態で惰性で減速走行するコースト走行中に前記変速機をダウンシフトすることを条件として、前記ダウンシフトの期間に前記変速機および前記モータの回転変動を抑制するように前記モータにモータトルクを発生させることを特徴とする車両用制御装置。
続きを表示(約 310 文字)
【請求項2】
前記制御部は、車速が所定車速未満であり、かつ、前記ダウンシフトが所定の高速側変速段から所定の低速側変速段への変更であることを更に条件として、前記ダウンシフトの期間に前記変速機および前記モータの回転変動を抑制するように前記モータにモータトルクを発生させることを特徴とする請求項1に記載の車両用制御装置。
【請求項3】
前記制御部は、
前記モータが回生トルクを発生していないことを更に条件として、前記ダウンシフトの期間に前記変速機および前記モータの回転変動を抑制するように前記モータにモータトルクを発生させることを特徴とする請求項1または請求項2に記載の車両用制御装置。
発明の詳細な説明
【技術分野】
【0001】
本発明は、車両用制御装置に関する。
続きを表示(約 1,700 文字)
【背景技術】
【0002】
特許文献1には、前輪駆動用のギヤボックスと後輪駆動用のギヤボックスにおけるギヤのバックラッシュのガタが詰まる際に発生する振動および騒音を抑制することを目的として、車両の運転状態が緩減速から再加速のように変化する場合に、トルクの正負が切り換わる側の駆動軸の駆動トルクを0になる直前まで変化させた後、駆動トルクを緩やかに変化させてトルクの正負を反転させるようにした技術が記載されている。
【先行技術文献】
【特許文献】
【0003】
特開2018-57169号公報
【発明の概要】
【発明が解決しようとする課題】
【0004】
しかしながら、特許文献1に記載の発明にあっては、平行軸歯車式の変速機においてコースト走行中にダウンシフトを行う過程で発生する歯打ち音について検討されていない。このため、コースト走行中の変速機のダウンシフト時に、変速機から発生する騒音と車速の変動を抑制することができないという問題があった。
【0005】
そこで、本発明は、コースト走行中の変速機のダウンシフト時に、変速機から発生する騒音と車速の変動を抑制することができる車両用制御装置を提供することを目的としている。
【課題を解決するための手段】
【0006】
上記課題を解決するため本発明は、エンジンと、平行軸歯車式の手動変速機の変速操作を自動化したAMTからなり、前記エンジンから動力が伝達される変速機と、前記変速機から動力が伝達される駆動輪と、前記変速機と前記駆動輪との間に動力を付与するモータと、を備える車両に搭載され、前記変速機および前記モータを制御する制御部を備える車両用制御装置であって、前記制御部は、アクセルペダルが戻された状態で惰性で減速走行するコースト走行中に前記変速機をダウンシフトすることを条件として、前記ダウンシフトの期間に前記変速機および前記モータの回転変動を抑制するように前記モータにモータトルクを発生させることを特徴とする。
【発明の効果】
【0007】
このように、本発明によれば、コースト走行中の変速機のダウンシフト時に、変速機から発生する騒音と車速の変動を抑制することができる車両用制御装置を提供することができる。
【図面の簡単な説明】
【0008】
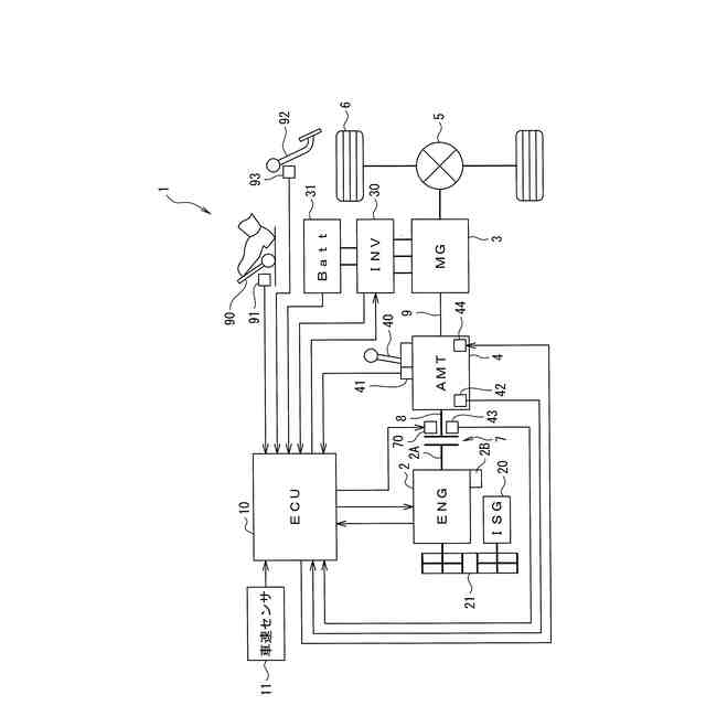
図1は、本発明の一実施例に係る車両用制御装置を備える車両の概略構成図である。
図2は、本発明の一実施例に係る車両用制御装置を備える車両の変速機の構造を示す図である。
図3は、本発明の一実施例に係る車両用制御装置の動作を示すフローチャートである。
図4は、本発明の一実施例に係る車両用制御装置の動作による車両状態の推移を示すタイミングチャートである。
【発明を実施するための形態】
【0009】
本発明の一実施の形態に係る車両用制御装置は、エンジンと、平行軸歯車式の手動変速機の変速操作を自動化したAMTからなり、エンジンから動力が伝達される変速機と、変速機から動力が伝達される駆動輪と、変速機と駆動輪との間に動力を付与するモータと、を備える車両に搭載され、変速機およびモータを制御する制御部を備える車両用制御装置であって、制御部は、アクセルペダルが戻された状態で惰性で減速走行するコースト走行中に変速機をダウンシフトすることを条件として、ダウンシフトの期間に変速機およびモータの回転変動を抑制するようにモータにモータトルクを発生させることを特徴とする。これにより、本発明の一実施の形態に係る車両用制御装置は、コースト走行中の変速機のダウンシフト時に、変速機から発生する騒音と車速の変動を抑制することができる。
【実施例】
【0010】
以下、図面を参照して、本発明の実施例に係る制御装置を搭載した車両について詳細に説明する。
(【0011】以降は省略されています)
この特許をJ-PlatPat(特許庁公式サイト)で参照する
関連特許
スズキ株式会社
車両構造
17日前
スズキ株式会社
排気装置
1か月前
スズキ株式会社
車両構造
17日前
スズキ株式会社
車両構造
17日前
スズキ株式会社
車両構造
17日前
スズキ株式会社
車室構造
17日前
スズキ株式会社
車室構造
17日前
スズキ株式会社
車室構造
17日前
スズキ株式会社
車両構造
17日前
スズキ株式会社
車両構造
17日前
スズキ株式会社
車両構造
17日前
スズキ株式会社
車両構造
17日前
スズキ株式会社
排気装置
1か月前
スズキ株式会社
運転支援装置
1か月前
スズキ株式会社
車両側部構造
2か月前
スズキ株式会社
車両用変速機
1か月前
スズキ株式会社
モータケース
1か月前
スズキ株式会社
運転支援装置
2か月前
スズキ株式会社
燃料電池車両
25日前
スズキ株式会社
燃料電池車両
25日前
スズキ株式会社
車両前部構造
1か月前
スズキ株式会社
動力伝達装置
2か月前
スズキ株式会社
車両用バンパ
1か月前
スズキ株式会社
車両側部構造
1か月前
スズキ株式会社
車両前部構造
1か月前
スズキ株式会社
車両検査装置
12日前
スズキ株式会社
車両後部構造
11日前
スズキ株式会社
車両側部構造
1か月前
スズキ株式会社
積立金管理装置
1か月前
スズキ株式会社
車両の制御装置
1か月前
スズキ株式会社
車両用制御装置
1か月前
スズキ株式会社
車両用送風構造
1か月前
スズキ株式会社
車両用送風構造
1か月前
スズキ株式会社
車両用制御装置
今日
スズキ株式会社
車体ルーフ構造
17日前
スズキ株式会社
車両用荷室構造
17日前
続きを見る
他の特許を見る