TOP
|
特許
|
意匠
|
商標
特許ウォッチ
Twitter
他の特許を見る
公開番号
2025134206
公報種別
公開特許公報(A)
公開日
2025-09-17
出願番号
2024031960
出願日
2024-03-04
発明の名称
車両の制御装置
出願人
スズキ株式会社
代理人
個人
主分類
F02D
41/06 20060101AFI20250909BHJP(燃焼機関;熱ガスまたは燃焼生成物を利用する機関設備)
要約
【課題】十分に空気を抜くためのエアパージの機会を確保できるようにする。
【解決手段】内燃機関(3)の燃料噴射弁(24)に接続する燃料配管(25)の空気を排出するエアパージを実行するための車両の制御装置(100)であって、出力を可変とする電動機(1)を用いて前記内燃機関(3)のクランキングを行うとともに、前記燃料噴射弁(24)によるエアパージ用燃料噴射を行い、エアパージを実行する制御手段(101~103)を備え、前記制御手段(101~103)は、エアパージを実行するときの前記電動機(1)によるクランキングでは、エアパージが完了しているときのクランキングよりも、前記内燃機関(3)の回転数の上昇の度合いを低くする。
【選択図】図1
特許請求の範囲
【請求項1】
内燃機関の燃料噴射弁に接続する燃料配管の空気を排出するエアパージを実行するための車両の制御装置であって、
出力を可変とする電動機を用いて前記内燃機関のクランキングを行うとともに、前記燃料噴射弁によるエアパージ用燃料噴射を行い、エアパージを実行する制御手段を備え、
前記制御手段は、エアパージを実行するときの前記電動機によるクランキングでは、エアパージが完了しているときのクランキングよりも、前記内燃機関の回転数の上昇の度合いを低くすることを特徴とする車両の制御装置。
続きを表示(約 370 文字)
【請求項2】
前記制御手段は、前記内燃機関の回転数が所定の回転数に達すると、前記燃料噴射弁による燃料噴射量を、前記エアパージ用燃料噴射の燃料噴射量よりも少ない燃料噴射量に変更することを特徴とする請求項1に記載の車両の制御装置。
【請求項3】
前記制御手段は、前記燃料噴射弁による前記エアパージ用燃料噴射を開始した後、所定の時間経過するまでに前記内燃機関の回転数が所定の回転数に達しない場合、前記電動機の出力を大きくすることを特徴とする請求項1又は2に記載の車両の制御装置。
【請求項4】
車両走行に利用される高電圧バッテリと、補機系電力供給に利用される低電圧バッテリとを備え、
前記電動機は、インバータを介して前記高電圧バッテリに接続することを特徴とする請求項1又は2に記載の車両の制御装置。
発明の詳細な説明
【技術分野】
【0001】
本発明は、内燃機関の燃料噴射弁に接続する燃料配管の空気を排出するエアパージを実行するための車両の制御装置に関する。
続きを表示(約 2,000 文字)
【背景技術】
【0002】
車両に搭載される内燃機関であるエンジンには、燃料噴射弁や燃料配管(デリバリパイプ)を含む燃料供給系が設けられる。工場での車両への燃料供給系の組付け後や燃料供給系の部品の組替え後に、燃料配管に空気が残留することがある。そこで、燃料供給系の組付け後や燃料供給系の部品の組替え後の初回始動時に、エンジンのクランキングを行うとともに、燃料噴射弁による燃料噴射を行い、燃料配管の空気を排出するエアパージを実行する。このとき、燃料の圧送不足により、通常始動時と比べて始動遅延が起こりやすく、改善が望まれている。
特許文献1には、燃料供給系の空気抜き方法として、クランキング状態で、燃料噴射弁を全開状態に保持して、デリバリパイプ内の空気を燃料噴射弁から排出し、初曝を検出した場合は、通常の燃料噴射弁制御を実施することが開示されている。
【先行技術文献】
【特許文献】
【0003】
特開平8-326583号公報
【発明の概要】
【発明が解決しようとする課題】
【0004】
特許文献1のように、エアパージ用燃料噴射を行う場合に、エンジン回転数が閾値に達すると、エアパージ用燃料噴射を止める仕組みにすることがある。特許文献1では、エンジン回転数の上昇を検出して初爆を検出したならば、通常の燃料噴射弁制御に移行することが開示されている。
しかしながら、クランキングの回転数が大きいと、エンジン回転数の上昇の度合いが高くなる。その結果、エンジン回転数がすぐに閾値に達して、十分に空気が抜ける前にエアパージ用燃料噴射が終わり、エアパージの機会が限定されてしまう可能性がある。
【0005】
本発明はかかる実情に鑑みてなされたものであり、十分に空気を抜くためのエアパージの機会を確保できるようにすることを目的とする。
【課題を解決するための手段】
【0006】
本発明の車両の制御装置は、内燃機関の燃料噴射弁に接続する燃料配管の空気を排出するエアパージを実行するための車両の制御装置であって、出力を可変とする電動機を用いて前記内燃機関のクランキングを行うとともに、前記燃料噴射弁によるエアパージ用燃料噴射を行い、エアパージを実行する制御手段を備え、前記制御手段は、エアパージを実行するときの前記電動機によるクランキングでは、エアパージが完了しているときのクランキングよりも、前記内燃機関の回転数の上昇の度合いを低くすることを特徴とする。
【発明の効果】
【0007】
本発明によれば、十分に空気を抜くためのエアパージの機会を確保できるようになる。
【図面の簡単な説明】
【0008】
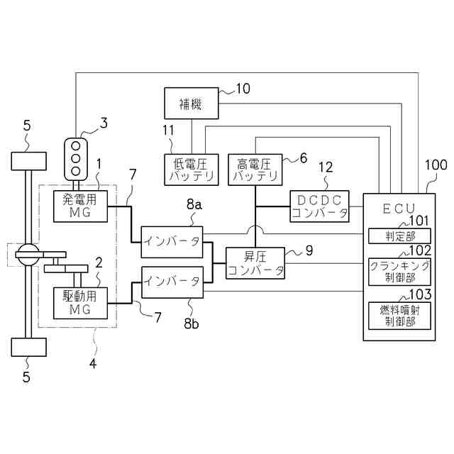
実施例に係る車両の概略構成を示す図である。
エンジンの構成例を示す図である。
実施例における初回始動時の流れを示すタイムチャートである。
実施例における初回始動時の流れを示すタイムチャートである。
ECUが実行するエアパージの処理の例を示すフローチャートである。
比較例における初回始動時の流れを示すタイムチャートである。
比較例における初回始動時の流れを示すタイムチャートである。
【発明を実施するための形態】
【0009】
本発明の一実施形態に係る車両の制御装置は、内燃機関(3)の燃料噴射弁(24)に接続する燃料配管(25)の空気を排出するエアパージを実行するための車両の制御装置(100)であって、出力を可変とする電動機(1)を用いて前記内燃機関(3)のクランキングを行うとともに、前記燃料噴射弁(24)によるエアパージ用燃料噴射を行い、エアパージを実行する制御手段(101~103)を備え、前記制御手段(101~103)は、エアパージを実行するときの前記電動機(1)によるクランキングでは、エアパージが完了しているときのクランキングよりも、前記内燃機関(3)の回転数の上昇の度合いを低くする。
これにより、十分に空気を抜くためのエアパージの機会を確保できるようになる。
【実施例】
【0010】
以下、添付図面を参照して、本発明の好適な実施例について説明する。
図1は、実施例に係る車両の概略構成を示す図である。
本実施例に係る車両は、エンジンを発電機として利用してモータを動力源とするシリーズ方式のハイブリッド車両であり、発電用モータジェネレータ1(以下、発電用MGと記す)と、駆動用モータジェネレータ2(以下、駆動用MGと記す)と、内燃機関であるエンジン3とを搭載する。
(【0011】以降は省略されています)
この特許をJ-PlatPat(特許庁公式サイト)で参照する
関連特許
スズキ株式会社
排気装置
28日前
スズキ株式会社
排気装置
28日前
スズキ株式会社
内燃機関
2か月前
スズキ株式会社
車両用変速機
18日前
スズキ株式会社
運転支援装置
1か月前
スズキ株式会社
車両側部構造
1か月前
スズキ株式会社
動力伝達装置
1か月前
スズキ株式会社
車両側部構造
27日前
スズキ株式会社
車両側部構造
27日前
スズキ株式会社
運転支援装置
1か月前
スズキ株式会社
運転支援装置
1か月前
スズキ株式会社
車両前部構造
18日前
スズキ株式会社
車両用バンパ
18日前
スズキ株式会社
車両前部構造
29日前
スズキ株式会社
モータケース
18日前
スズキ株式会社
小型電動車両
2か月前
スズキ株式会社
燃料電池車両
5日前
スズキ株式会社
燃料電池車両
5日前
スズキ株式会社
車両前部構造
1か月前
スズキ株式会社
車体下部構造
1か月前
スズキ株式会社
移動システム
2か月前
スズキ株式会社
車体下部構造
1か月前
スズキ株式会社
エアクリーナ
1か月前
スズキ株式会社
車両の制御装置
11日前
スズキ株式会社
車両用送風構造
12日前
スズキ株式会社
車両の制御装置
1か月前
スズキ株式会社
車両用制御装置
2か月前
スズキ株式会社
車両用制御装置
27日前
スズキ株式会社
積立金管理装置
26日前
スズキ株式会社
車両用空調装置
1か月前
スズキ株式会社
車両の制御装置
20日前
スズキ株式会社
車両用制御装置
1か月前
スズキ株式会社
車両用制御装置
1か月前
スズキ株式会社
車両用送風構造
12日前
スズキ株式会社
車両用送風構造
12日前
スズキ株式会社
車両用制御装置
1か月前
続きを見る
他の特許を見る