TOP
|
特許
|
意匠
|
商標
特許ウォッチ
Twitter
他の特許を見る
10個以上の画像は省略されています。
公開番号
2025138397
公報種別
公開特許公報(A)
公開日
2025-09-25
出願番号
2024037464
出願日
2024-03-11
発明の名称
作業機械及び作業機械の操作システム
出願人
住友重機械工業株式会社
代理人
個人
,
個人
主分類
E02F
9/24 20060101AFI20250917BHJP(水工;基礎;土砂の移送)
要約
【課題】操作者の作業効率を向上できる作業機械を提供する。
【解決手段】作業機械が、下部走行体と、下部走行体に旋回可能に搭載された上部旋回体と、上部旋回体に設けられた運転室と、運転室の外部に配置される外部集音装置と、運転室の内部に配置され、外部集音装置が収集した音を出力する内部音出力装置と、外部集音装置が収集した音のうち所定の方向からの音を強調する制御装置と、を備える。
【選択図】図4
特許請求の範囲
【請求項1】
下部走行体と、
前記下部走行体に旋回可能に搭載された上部旋回体と、
前記上部旋回体に設けられた運転室と、
前記運転室の外部に配置される外部集音装置と、
前記運転室の内部に配置され、前記外部集音装置が収集した音を出力する内部音出力装置と、
前記外部集音装置が収集した音のうち所定の方向からの音を強調する制御装置と、
を備える作業機械。
続きを表示(約 930 文字)
【請求項2】
前記方向は、人検知に関する情報、前記作業機械の操作者による選択、又は前記作業機械の動作に基づいて設定される、
請求項1に記載の作業機械。
【請求項3】
前記操作者による選択は、前記操作者が視線を向ける動作により行われる、
請求項2に記載の作業機械。
【請求項4】
前記制御装置は、前記音の強調を開始した場合、前記音の強調が開始した旨を示す通知を出力する、
請求項1に記載の作業機械。
【請求項5】
前記制御装置は、前記音の強調を終了した場合、前記音の強調が終了した旨を示す通知を出力する、
請求項4に記載の作業機械。
【請求項6】
前記制御装置は、前記方向からの音のうち所定の目的音を強調する、
請求項1に記載の作業機械。
【請求項7】
前記外部集音装置は、1つ以上の指向性マイク、又は複数の無指向性マイクを含む、
請求項1に記載の作業機械。
【請求項8】
前記運転室の内部に配置される内部集音装置と、
前記運転室の外部に配置される外部音出力装置と、
をさらに備え、
前記制御装置は、前記内部集音装置が収集した音を前記外部音出力装置から出力する制御を行う、
請求項1から7のいずれかに記載の作業機械。
【請求項9】
前記制御装置は、所定の操作を受け付けた場合、前記内部集音装置が収集した音を前記外部音出力装置から出力する制御を行う、
請求項8に記載の作業機械。
【請求項10】
下部走行体と、
前記下部走行体に旋回可能に搭載された上部旋回体と、
前記上部旋回体に設けられた運転室と、
前記運転室の外部に配置される外部集音装置と、
を備える作業機械と、
前記作業機械を操作する操作席の周辺に設けられ、前記外部集音装置が収集した音を出力する音出力装置と、
前記外部集音装置が収集した音のうち所定の方向からの音を強調する制御装置と、
を備える作業機械の操作システム。
発明の詳細な説明
【技術分野】
【0001】
本開示は、作業機械及び作業機械の操作システムに関する。
続きを表示(約 1,500 文字)
【背景技術】
【0002】
従来、周囲の音を収集するマイクロフォンを備える作業機械が知られている。例えば、特許文献1には、運転室の外部に配置され、運転室の周囲の音を集音する集音装置と、集音装置が集音した音から雑音を除去して生成される音声データに基づいて、ショベルの動作を制御する制御装置と、を有するショベルが開示されている。
【先行技術文献】
【特許文献】
【0003】
特開2019-167680号公報
【発明の概要】
【発明が解決しようとする課題】
【0004】
作業機械の周囲で発生する音には、作業を行う際に重要な情報が含まれる。運転席に存在する操作者に運転室の周囲の音を聞かせたいという要求があるが、一律で雑音除去すると、操作者にとって必要な音まで低減されるおそれがある。
【0005】
本開示の一態様は、操作者の作業効率を向上できる作業機械を提供することを目的とする。
【課題を解決するための手段】
【0006】
本開示の一態様による作業機械は、下部走行体と、下部走行体に旋回可能に搭載された上部旋回体と、上部旋回体に設けられた運転室と、運転室の外部に配置される外部集音装置と、運転室の内部に配置され、外部集音装置が収集した音を出力する内部音出力装置と、外部集音装置が収集した音のうち所定の方向からの音を強調する制御装置と、を備える。
【発明の効果】
【0007】
本開示の一態様によれば、運転室の外部で収集した音のうち所定の方向からの音を強調して運転室の内部に出力するため、運転室の内部にいる操作者の作業効率を向上できる。
【図面の簡単な説明】
【0008】
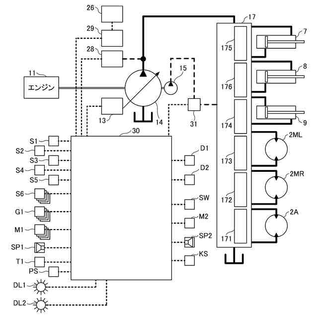
実施形態に係る作業機械の側面図である。
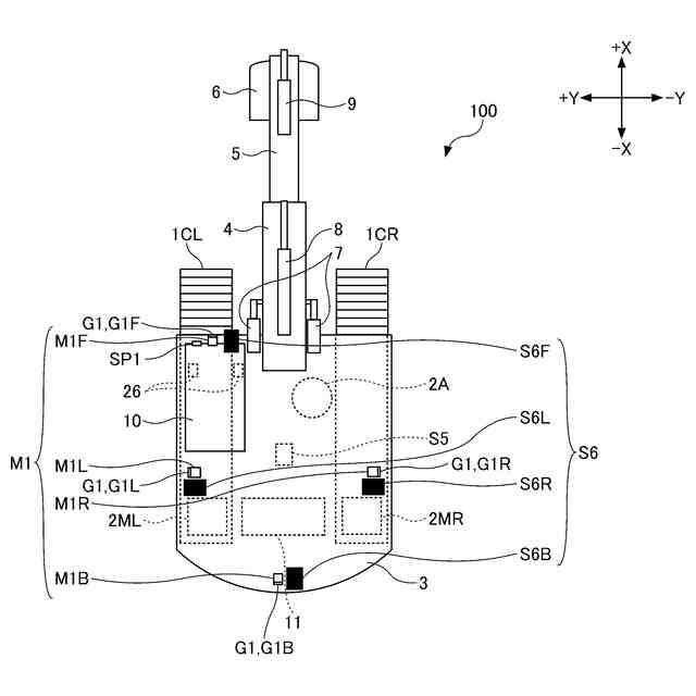
実施形態に係る作業機械の上面図である。
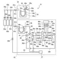
図1の作業機械に取り付けられる外部集音装置及び情報伝達装置の構成例を示す図である。
実施形態に係る作業機械の構成の一例を概略的に示す図である。
実施形態に係る作業機械の運転室の内部の上面図である。
実施形態に係る作業機械に搭乗している操作者と、作業機械の周辺に存在する作業者と、の間における双方向会話を示した概念図である。
実施形態に係るコントローラの一例を示すブロック図である。
実施形態に係る表示装置の表示例を示す図である。
実施形態に係る音強調処理の一例を示すフローチャートである。
実施形態に係る作業機械の別の構成例を示す作業機械の上面図である。
実施形態に係る作業機械の操作システムの構成例を示す概要図である。
【発明を実施するための形態】
【0009】
以下、本開示の実施形態について図面を参照して説明する。以下で説明する実施形態は、例示であり、発明を限定するものではない。本開示の実施形態における全ての特徴及びその組み合わせは、必ずしも発明の本質的なものであるとは限らない。なお、各図面において同一の又は対応する構成には同一の又は対応する符号を付し、重複する説明を省略する場合がある。
【0010】
本開示の実施形態に係る作業機械100は、ショベルである。作業機械100は、クレーン、アスファルトフィニッシャ、又はフォークリフト等のショベル以外の機械であってもよい。また、図示例では、作業機械100としてのショベルは、エンドアタッチメントとしてバケット6を備えた掘削機であるが、バケット6以外のエンドアタッチメントを備えた林業機械等の応用機であってもよい。
(【0011】以降は省略されています)
この特許をJ-PlatPat(特許庁公式サイト)で参照する
関連特許
住友重機械工業株式会社
熱分析装置
4日前
住友重機械工業株式会社
作業機械、及び作業機械の操作システム
8日前
個人
鋼管
15日前
FKS株式会社
擁壁
4日前
株式会社クボタ
作業車
2日前
株式会社奥村組
ケーソン工法
7日前
株式会社クボタ
作業車
2日前
個人
擁壁用ブロックおよび擁壁
1日前
株式会社奥村組
ケーソン刃口金物
7日前
株式会社大林組
建物の構造
1日前
株式会社武井工業所
積みブロック
24日前
株式会社大林組
袋体付き排水パイプ
14日前
株式会社大林組
袋体付き排水パイプ
14日前
株式会社熊谷組
密度計測方法
2日前
日立建機株式会社
作業機械
4日前
日立建機株式会社
作業機械
22日前
ヤマト発動機株式会社
浮遊型消波装置
4日前
大和ハウス工業株式会社
杭抜き先端具
8日前
ゼニヤ海洋サービス株式会社
通船ゲート
14日前
鹿島建設株式会社
接続方法および接続構造
14日前
株式会社フジタ
掘削機
23日前
JFEスチール株式会社
鋼管矢板の継手構造
16日前
JFEスチール株式会社
鋼管矢板の継手構造
16日前
株式会社フジタ
建築物とその施工方法
14日前
JFEスチール株式会社
鋼管矢板の継手構造
4日前
株式会社大林組
建物の構築方法及び建物
14日前
株式会社武井工業所
積みブロック用基礎ブロック
24日前
株式会社小松製作所
作業機械
24日前
株式会社熊谷組
杭頭処理構造、杭頭処理方法
4日前
株式会社フジタ
情報取得システム
4日前
株式会社トラバース
地盤改良ユニット及び地盤改良機
23日前
住友重機械工業株式会社
作業機械用のシステム
8日前
日立建機株式会社
建設機械
4日前
日立建機株式会社
作業機械
14日前
住友建機株式会社
作業機械、操作支援システム
8日前
日立建機株式会社
作業機械
8日前
続きを見る
他の特許を見る