TOP
|
特許
|
意匠
|
商標
特許ウォッチ
Twitter
他の特許を見る
10個以上の画像は省略されています。
公開番号
2025138442
公報種別
公開特許公報(A)
公開日
2025-09-25
出願番号
2024037540
出願日
2024-03-11
発明の名称
ヘッドカバー、内燃機関、及び、車両
出願人
いすゞ自動車株式会社
代理人
弁理士法人鈴榮特許綜合事務所
主分類
F01M
13/04 20060101AFI20250917BHJP(機械または機関一般;機関設備一般;蒸気機関)
要約
【課題】 ブローバイガスに含まれるオイルをできるだけ多く回収し得る、ヘッドカバーを提供すること。
【解決手段】 内燃機関のヘッドカバーは、天井部とプレートとの間に区画されるバッフル室を備える。バッフル室は、ブローバイガス入口を通して流入するブローバイガスからオイルミストの一部を滞留させるとともに分離させる第1の部屋と、第1の部屋の出口を通過したブローバイガスを折り返すように誘導する壁を備え、ブローバイガスからオイルミストを分離させる第2の部屋と、第2の部屋を通過したブローバイガスを旋回するように誘導する曲面壁を備え、ブローバイガスからオイルミストを分離させる第3の部屋と、第2の部屋において、第3の部屋に出口に向かうにつれて開口面積を小さくする絞り部とを有する。
【選択図】 図10
特許請求の範囲
【請求項1】
内燃機関のヘッドカバーであって、
天井部を有するヘッドカバー本体、及び、前記天井部に対向して設けられるプレートを備え、前記天井部と前記プレートとの間に区画されるバッフル室と、
前記プレートに設けられ、オイルミストを含むブローバイガスを、前記バッフル室に流入させるブローバイガス入口と
を備え、
前記バッフル室は、
前記ブローバイガス入口を通して流入する前記ブローバイガスから前記オイルミストの一部を滞留させるとともに分離させる第1の部屋と、
前記ブローバイガスが流れる方向に沿って、前記第1の部屋の下流側に連通し、前記第1の部屋の出口を通過した前記ブローバイガスを折り返すように誘導する壁を備え、前記ブローバイガスから前記オイルミストを分離させる第2の部屋と、
前記ブローバイガスが流れる方向に沿って、前記第2の部屋の下流側に連通し、前記第2の部屋を通過した前記ブローバイガスを旋回するように誘導する曲面壁を備え、前記ブローバイガスから前記オイルミストを分離させる第3の部屋と、
前記第2の部屋において、前記第3の部屋に出口に向かうにつれて開口面積を小さくする絞り部と、
前記ブローバイガスが流れる方向に沿って、前記第3の部屋の下流側に連通し、前記ブローバイガスを排出するブローバイガス出口と
を有する、ヘッドカバー。
続きを表示(約 960 文字)
【請求項2】
前記第1の部屋は、前記第1の部屋と前記第2の部屋とを区画し、前記第1の部屋の出口と前記第2の部屋の入口とを兼ねる開口部分を有する、第1の壁部を備え、
前記第1の部屋は、前記ブローバイガス入口から前記ブローバイガスを直接流入させる位置に設けられる、
請求項1に記載のヘッドカバー。
【請求項3】
前記第2の部屋は、前記ブローバイガスが流れる方向に沿って、前記第1の部屋の下流側に隣接し、
前記第2の部屋の入口を通した前記ブローバイガスを、前記第1の部屋に向けて曲げる曲面部と、前記曲面部に連続し前記第1の部屋側に設けられるオイルミスト捕捉部と、を有する第2の壁部を備える、
請求項2に記載のヘッドカバー。
【請求項4】
前記第2の部屋の前記第2の壁部は、前記ブローバイガスを前記壁に沿って前記第1の部屋の出口に対して水平方向に180°誘導するように形成される、
請求項3に記載のヘッドカバー。
【請求項5】
前記第2の部屋は、前記ブローバイガスが流れる方向に沿って、前記第2の部屋の出口を形成する第3の壁部を備え、
前記第3の壁部は、前記第2の部屋の出口に向かうにつれて前記ブローバイガスが流れる通路の開口量を減少させるように形成される、
請求項3に記載のヘッドカバー。
【請求項6】
前記第3の部屋の前記曲面壁は、前記第3の部屋の入口を通した前記ブローバイガスを水平方向に旋回させるように形成される、
請求項1に記載のヘッドカバー。
【請求項7】
前記第3の部屋の前記曲面壁は、前記ブローバイガスが、前記絞り部の出口に対して水平方向に180°から270°の間で旋回するように誘導する、
請求項6に記載のヘッドカバー。
【請求項8】
請求項1乃至請求項7のいずれか1項に記載のヘッドカバーと、
前記ヘッドカバーが設けられる内燃機関本体と
を有する、内燃機関。
【請求項9】
請求項8に記載の内燃機関と、
前記内燃機関の上方に設けられるフロアパネルを有するキャブと
を有する、車両。
発明の詳細な説明
【技術分野】
【0001】
本発明は、ヘッドカバー、内燃機関、及び、車両に関する。
続きを表示(約 1,700 文字)
【背景技術】
【0002】
例えば特許文献1には、内燃機関に取り付けられるヘッドカバーが開示されている。このヘッドカバーは、オイルミストを含むブローバイガスからオイルを分離するオイルセパレータを備える。
【先行技術文献】
【特許文献】
【0003】
特開2020-143628号公報
【発明の概要】
【発明が解決しようとする課題】
【0004】
本発明は、ブローバイガスに含まれるオイルをできるだけ多く回収し得る、ヘッドカバー、内燃機関、及び、車両を提供することを目的とする。
【課題を解決するための手段】
【0005】
本発明の一態様によれば、内燃機関のヘッドカバーは、天井部を有するヘッドカバー本体、及び、前記天井部に対向して設けられるプレートを備え、前記天井部と前記プレートとの間に区画されるバッフル室と、前記プレートに設けられ、オイルミストを含むブローバイガスを、前記バッフル室に流入させるブローバイガス入口とを備える。前記バッフル室は、前記ブローバイガス入口を通して流入する前記ブローバイガスから前記オイルミストの一部を滞留させるとともに分離させる第1の部屋と、前記ブローバイガスが流れる方向に沿って、前記第1の部屋の下流側に連通し、前記第1の部屋の出口を通過した前記ブローバイガスを折り返すように誘導する壁を備え、前記ブローバイガスから前記オイルミストを分離させる第2の部屋と、前記ブローバイガスが流れる方向に沿って、前記第2の部屋の下流側に連通し、前記第2の部屋を通過した前記ブローバイガスを旋回するように誘導する曲面壁を備え、前記ブローバイガスから前記オイルミストを分離させる第3の部屋と、前記第2の部屋において、前記第3の部屋に出口に向かうにつれて開口面積を小さくする絞り部と、前記ブローバイガスが流れる方向に沿って、前記第3の部屋の下流側に連通し、前記ブローバイガスを排出するブローバイガス出口とを有する。
【発明の効果】
【0006】
本発明によれば、ブローバイガスに含まれるオイルをできるだけ多く回収し得る、ヘッドカバー、内燃機関、及び、車両を提供することができる。
【図面の簡単な説明】
【0007】
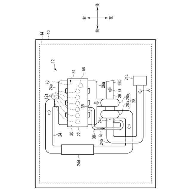
車両の前後方向、左右方向に対する内燃機関の取り付け状態を上側から見た図。
ヘッドカバーを含む内燃機関の一部と、その上方に設けられるキャブの一部とを示す断面図。
図1及び図2に示す内燃機関のヘッドカバーの概略的な斜視図。
図3中の矢印IVで示す方向から見たヘッドカバーの下面図。
図3に示すヘッドカバーの右側から見た透視図。
図4中のVI-VI線に沿うヘッドカバーの概略的な斜視断面図。
図4中のVII-VII線に沿うヘッドカバーの概略的な斜視断面図。
図5中の符号VIIIで示す方向から見たヘッドカバーの概略的な斜視断面図。
図5中の符号IXで示す方向から見たヘッドカバーの概略的な斜視断面図。
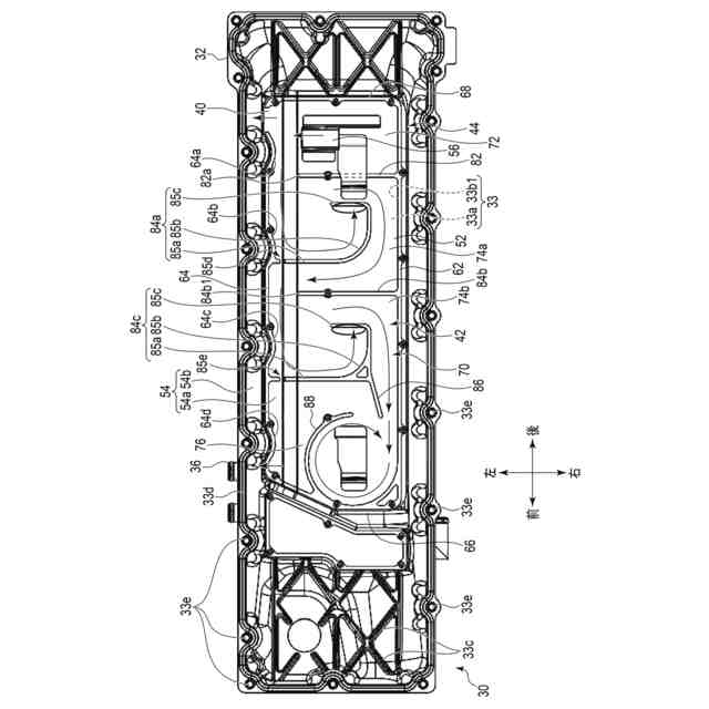
図4に示すヘッドカバーの底壁部を透視した状態を示す図。
図8中の符号XIで示す位置の拡大図。
図8中の符号XIIで示す位置の拡大図。
【発明を実施するための形態】
【0008】
以下、添付図面を参照して本実施形態について説明する。各図に示す上下前後左右の各方向は、説明の便宜上定めたものに過ぎないものとする。
【0009】
図1には、車両10の前後方向、左右方向に対する内燃機関12の取り付け状態を上側から見た図を示す。図2には、ヘッドカバー30を含む内燃機関12の一部と、内燃機関12の上方に設けられるキャブ(キャビン)14の一部とを示す断面図を示す。なお、図2は、図4中のII-II線に沿う断面図である。ヘッドカバー30は、内燃機関12のうち、上部に配置される。
【0010】
図3には、内燃機関12のヘッドカバー30の概略的な斜視図を示す。
(【0011】以降は省略されています)
この特許をJ-PlatPat(特許庁公式サイト)で参照する
関連特許
株式会社三五
消音器
23日前
個人
ジェットエンジンタービン羽根
21日前
株式会社三五
排気装置
28日前
ダイハツ工業株式会社
冷却装置
1か月前
トヨタ自動車株式会社
車両
21日前
ダイハツ工業株式会社
内燃機関
23日前
スズキ株式会社
排気装置
22日前
スズキ株式会社
排気装置
22日前
株式会社SUBARU
ピストン冷却構造
12日前
トヨタ自動車株式会社
エンジンシステム
20日前
トヨタ自動車株式会社
内燃機関の制御装置
12日前
トヨタ自動車株式会社
異音診断プログラム
14日前
フタバ産業株式会社
消音器
今日
トヨタ自動車株式会社
車両の制御装置
1か月前
フタバ産業株式会社
消音器
12日前
トヨタ自動車株式会社
制御装置
12日前
トヨタ自動車株式会社
制御装置
12日前
トヨタ自動車株式会社
内燃機関制御装置
1か月前
トヨタ自動車株式会社
内燃機関の制御装置
13日前
トヨタ自動車株式会社
内燃機関の制御装置
21日前
株式会社SUBARU
可変バルブタイミング機構
1か月前
フタバ産業株式会社
排気系部品
今日
株式会社SUBARU
車両
2日前
トヨタ自動車株式会社
内燃機関の制御装置
2日前
マツダ株式会社
排気浄化装置
28日前
マツダ株式会社
排気浄化装置
28日前
トヨタ自動車株式会社
過給エンジンの制御装置
2日前
本田技研工業株式会社
ウォータポンプ診断装置
12日前
三菱重工業株式会社
排熱回収システム
21日前
トヨタ自動車株式会社
車両
1か月前
ヤンマーホールディングス株式会社
エンジン装置
今日
マレリ株式会社
排気ガス処理装置
22日前
トヨタ自動車株式会社
水素エンジンの排気浄化装置
2日前
バンドー化学株式会社
リザーブタンク
28日前
UBE三菱セメント株式会社
蒸気タービンを用いたシステム
1か月前
トヨタ自動車株式会社
エンジン冷却装置
1か月前
続きを見る
他の特許を見る