TOP
|
特許
|
意匠
|
商標
特許ウォッチ
Twitter
他の特許を見る
10個以上の画像は省略されています。
公開番号
2025142332
公報種別
公開特許公報(A)
公開日
2025-09-30
出願番号
2025127423,2024174366
出願日
2025-07-30,2022-01-13
発明の名称
機器管理システムおよび冷媒量推定方法
出願人
三菱電機株式会社
代理人
個人
,
個人
,
個人
主分類
F24F
11/36 20180101AFI20250919BHJP(加熱;レンジ;換気)
要約
【課題】実使用環境において精度よく機器内の冷媒量を推定する機器管理システムおよび冷媒量推定方法を提供する。
【解決手段】機器管理システムは、冷媒を有する機器と、機器内の冷媒温度、機器の電気的な特性、および機器の周囲の環境情報の測定結果を示す測定情報を取得する取得部と、取得部が取得した測定情報と、予め設定された機器に関する機器情報および機器の設置環境に関する機器設置情報とに基づいて、機器内の冷媒量を推定する推定部と、を備える機器管理システム。
【選択図】図1
特許請求の範囲
【請求項1】
冷媒を有する機器と、
温度センサで測定された前記機器内の冷媒温度、前記機器の電気的な特性、および前記機器の周囲の環境情報の測定結果を示す測定情報を取得する取得部と、
前記取得部が取得した測定情報と、前記機器内の冷媒温度、前記機器内の電気的な特性、および前記機器の周囲の温度および湿度の測定値を含む時系列データを含む機器情報と、前記機器の設置環境に関する機器設置情報と、に基づいて、前記機器内の冷媒量を推定する推定部と、
を備える機器管理システム。
続きを表示(約 1,000 文字)
【請求項2】
前記機器情報には、前記機器内で冷媒が流れ得る空間の容積および前記機器が有する冷媒種に関する情報が少なくとも含まれる、
請求項1に記載の機器管理システム。
【請求項3】
前記推定部は、
前記機器内で冷媒が流れ得る空間の容積と、前記機器内の冷媒温度および前記冷媒種に基づいて求まる冷媒密度とに基づいて前記機器内の冷媒量を算出する、
請求項2に記載の機器管理システム。
【請求項4】
前記機器は、室外機と、室内機と、を備え、
前記室内機と前記室外機とは第1の接続配管及び第2の接続配管で接続されており、
前記推定部は、前記第1の接続配管および前記第2の接続配管における冷媒流路の断面積と、前記機器内を循環する冷媒流量に基づいて、前記第1の接続配管および前記第2の接続配管に液体で滞留している冷媒量を推定する、
請求項1に記載の機器管理システム。
【請求項5】
前記推定部は、
前記機器情報に基づいて、冷媒種ごとの基準となる冷媒量を示す冷媒管理値を算出する、
請求項1に記載の機器管理システム。
【請求項6】
前記推定部は、出荷時に機器に封入された冷媒量と、前記機器に追加で充填された冷媒量との和により前記冷媒管理値を算出する、
請求項5に記載の機器管理システム。
【請求項7】
前記推定部は、
推定した前記機器内の冷媒量と前記冷媒管理値との比較により前記機器内の冷媒量の過不足を判定する、
請求項5に記載の機器管理システム。
【請求項8】
前記推定部は、
前記機器情報および前記機器設置情報と、推定した前記機器の冷媒量とに基づいて、前記機器の性能を推定する、
請求項1に記載の機器管理システム。
【請求項9】
冷媒を有する機器内の冷媒量を推定する冷媒量推定方法であって、
取得部が、前記機器内の冷媒温度、前記機器の電気的な特性、および前記機器の周囲の環境情報の測定結果を示す測定情報を取得するステップと、
推定部が、前記取得部が取得した測定情報と、前記機器内の冷媒温度、前記機器内の電気的な特性、および前記機器の周囲の温度および湿度の測定値を含む時系列データを含む機器情報と、前記機器の設置環境に関する機器設置情報と、に基づいて、前記機器内の冷媒量を推定するステップと、を含む、
冷媒量推定方法。
発明の詳細な説明
【技術分野】
【0001】
本開示は、機器管理システムおよび冷媒量推定方法に関する。
続きを表示(約 2,300 文字)
【背景技術】
【0002】
対象空間の温度が所定の判定温度条件を満たすように温度調節を行って安定条件下にて冷媒温度を測定することにより、機器内の冷媒量を推定する空気調和機が開示されている(例えば、特許文献1参照)。
【先行技術文献】
【特許文献】
【0003】
特開2007-198710号公報
【発明の概要】
【発明が解決しようとする課題】
【0004】
特許文献1に開示されている従来技術では、室外機及び室内機の空調負荷が一定でかつ、圧縮機周波数が一定となり冷凍サイクルが安定した場合には冷媒量を推定することが可能である。しかしながら、1日を通して外気温が一定でないこと、室内にいる人の人数、または室内にいる人の活動状態などによって室内機にかかる空調負荷が変化するため、空調負荷が一定となる環境は現実的にはない。よって、従来技術では、実使用環境における冷媒量の推定が困難であり、冷媒量を推定するためには特殊な運転が必要であった。
【0005】
本開示は、上記した事情に鑑みてなされたものであり、特殊な運転を必要とせず実使用環境において精度よく機器内の冷媒量を推定する機器管理システムおよび冷媒量推定方法を提供することを目的の一つとする。
【課題を解決するための手段】
【0006】
本開示に係る機器管理システムは、冷媒を有する機器と、温度センサで測定された機器内の冷媒温度、機器の電気的な特性、および機器の周囲の環境情報の測定結果を示す測定情報を取得する取得部と、取得部が取得した測定情報と、機器内の冷媒温度、機器内の電気的な特性、機器の周囲の温度および湿度の測定値を含む時系列データを含む機器情報と、機器の設置環境に関する機器設置情報と、に基づいて、機器内の冷媒量を推定する推定部と、を備える。
【0007】
また、本開示に係る、冷媒を有する機器内の冷媒量を推定する冷媒量推定方法は、取得部が、前記機器内の冷媒温度、前記機器の電気的な特性、および前記機器の周囲の環境情報の測定結果を示す測定情報を取得するステップと、推定部が、前記取得部が取得した測定情報と、前記機器内の冷媒温度、前記機器内の電気的な特性、前記機器の周囲の温度および湿度の測定値を含む時系列データを含む機器情報と、前記機器の設置環境に関する機器設置情報とに基づいて、前記機器内の冷媒量を推定するステップと、を含む。
【発明の効果】
【0008】
本開示によれば、特殊な運転を必要とせず実使用環境において精度よく機器内の冷媒量を推定することができる。
【図面の簡単な説明】
【0009】
第1の実施形態に係る機器管理システムの一例を示す概略構成図。
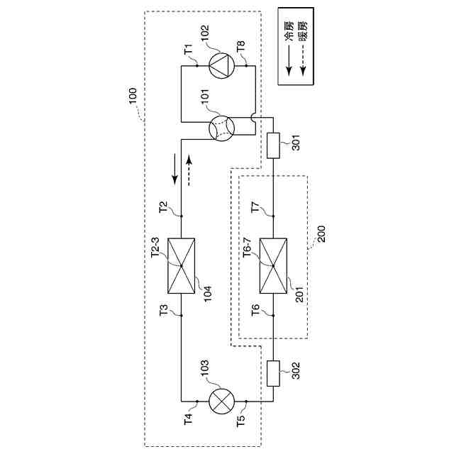
第1の実施形態に係る機器の冷媒回路の一例を示す図である。
第1の実施形態に係る図2に示す温度の測定点の測定箇所の説明図。
第1の実施形態に係るマルチ型空気調和機の冷媒回路の一例を示す図。
第1の実施形態に係る起動直後のモリエル線図の一例を示す図。
第1の実施形態に係る安定時のモリエル線図の一例を示す図。
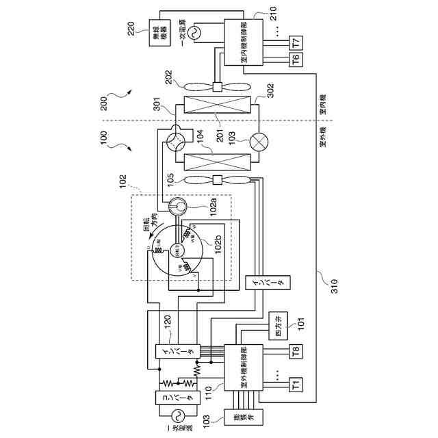
第1の実施形態に係る機器の電気回路の一例を示す図。
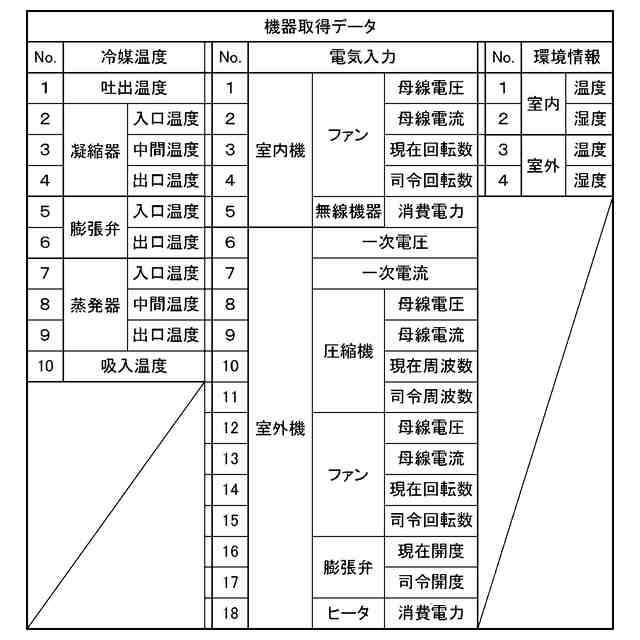
第1の実施形態に係る機器取得データのデータ項目の一例を示す図。
第1の実施形態に係る機器が送信する機器取得データの一例を示す図。
第1の実施形態に係る機器情報のデータ項目の一例を示す図。
第1の実施形態に係る機器設置情報のデータ項目の一例を示す図。
第1の実施形態に係る機器管理装置の構成の一例を示す概略ブロック図。
第1の実施形態に係る冷媒量推定処理の一例を示すフローチャート。
第1の実施形態に係る推定冷媒量の算出方法の一例を示す説明図。
第2の実施形態に係る機器管理システムの一例を示す概略構成図。
第3の実施形態に係る機器管理システムの一例を示す概略構成図。
第3の実施形態に係る機器管理装置が保持する時系列データの一例を示す図。
第3の実施形態に係る機器管理装置が保持する複数の機器それぞれの時系列データの一例を示す図。
第4の実施形態に係る冷媒量と機器の性能の関係の一例を示す図。
第4の実施形態に係る機器の性能と気温との関係についてカタログ値との比較例を示す図。
第5の実施形態に係る機器管理システムの一例を示す概略構成図。
第5の実施形態に係る汎用デバイスに表示される表示例を示す図。
第6の実施形態に係る汎用デバイスに表示される表示例を示す図。
変形例としての給湯器の冷媒回路の一例を示す図。
【発明を実施するための形態】
【0010】
以下、図面を参照しながら実施形態について説明する。
<第1の実施形態>
まず、第1の実施形態について説明する。
[機器管理システムの概要]
図1は、本実施形態に係る機器管理システムの一例を示す概略構成図である。この図に示す機器管理システムSYSは、冷媒を有する機器1と、機器1と通信可能な機器管理装置2とを備えている。機器1は、例えば、室外機100と室内機200とを備える空気調和機である。機器管理装置2は、機器1からの通信データを保存するデータの管理先であるとともに、機器1内の冷媒量を推定する。ここでは、機器管理装置2として、外部端末3およびクラウド4を例示している。
(【0011】以降は省略されています)
この特許をJ-PlatPat(特許庁公式サイト)で参照する
関連特許
三菱電機株式会社
回転電機
9日前
三菱電機株式会社
照明器具
1か月前
三菱電機株式会社
回転電機
1か月前
三菱電機株式会社
照明装置
1か月前
三菱電機株式会社
回転電機
19日前
三菱電機株式会社
回転電機
1か月前
三菱電機株式会社
照明装置
19日前
三菱電機株式会社
換気装置
1か月前
三菱電機株式会社
半導体装置
19日前
三菱電機株式会社
加熱調理器
12日前
三菱電機株式会社
半導体装置
13日前
三菱電機株式会社
半導体装置
1か月前
三菱電機株式会社
回路遮断器
1か月前
三菱電機株式会社
半導体装置
1か月前
三菱電機株式会社
半導体装置
29日前
三菱電機株式会社
電力変換装置
29日前
三菱電機株式会社
給湯システム
12日前
三菱電機株式会社
車両制御装置
21日前
三菱電機株式会社
空気調和装置
20日前
三菱電機株式会社
ネジ取出機構
20日前
三菱電機株式会社
電力変換装置
19日前
三菱電機株式会社
貯湯式給湯機
9日前
三菱電機株式会社
回転電機装置
1か月前
三菱電機株式会社
非常用照明装置
12日前
三菱電機株式会社
送電線保護装置
19日前
三菱電機株式会社
給湯機システム
1か月前
三菱電機株式会社
はんだ処理装置
1か月前
三菱電機株式会社
電動機制御装置
5日前
三菱電機株式会社
屋外設置用筐体
29日前
三菱電機株式会社
ウエハテスト装置
19日前
三菱電機株式会社
情報処理システム
1か月前
三菱電機株式会社
空気清浄システム
12日前
三菱電機株式会社
照明制御システム
6日前
三菱電機株式会社
照明制御システム
19日前
三菱電機株式会社
換気空調システム
9日前
三菱電機株式会社
変圧器の診断方法
27日前
続きを見る
他の特許を見る