TOP
|
特許
|
意匠
|
商標
特許ウォッチ
Twitter
他の特許を見る
公開番号
2025142847
公報種別
公開特許公報(A)
公開日
2025-10-01
出願番号
2024042432
出願日
2024-03-18
発明の名称
発電設備、及び発電方法
出願人
大阪瓦斯株式会社
代理人
弁理士法人R&C
主分類
F02C
1/02 20060101AFI20250924BHJP(燃焼機関;熱ガスまたは燃焼生成物を利用する機関設備)
要約
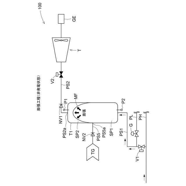
【課題】昇圧対象である対象ガスをコンプレッサ等の大きなエネルギー消費を伴う昇圧機を用いることなく適切に昇圧すると共に、当該昇圧後の対象ガスを用いて他からエネルギーを供給することなく発電する。
【解決手段】袋膜内部SP1を一時貯留槽T1へ受け入れられる対象ガスTGの圧力以上の高圧力の流体が通流する高圧導管PHに連通接続可能に構成し、タービンTの回転動力により発電可能な発電機GEを備え、貯留空間SP2に対象ガスTGが存在する状態で、袋膜内部SP1と高圧導管PHとを連通させる膨張工程を実行すると共に、膨張工程にて昇圧された貯留空間SP1の対象ガスTGを、一時貯留槽T1の吹出部PS2aから吹出してタービンTを回動させる形態で発電機GEにて発電する制御装置を備える。
【選択図】図1
特許請求の範囲
【請求項1】
昇圧対象である対象ガスを受け入れる受入部と、受け入れた前記対象ガスを一時的に貯留する貯留空間と、前記貯留空間の前記対象ガスを外部へ吹出する吹出部とを有する一時貯留槽を備え、
外部から袋膜内部へ流体が流入することより膨張すると共に前記袋膜内部から前記流体を排出することにより収縮する膨張収縮袋膜を、前記袋膜内部が前記貯留空間と気密に区画される状態で前記一時貯留槽の前記貯留空間の内部に備え、
前記袋膜内部を、前記一時貯留槽へ受け入れられる前記対象ガスの圧力以上の高圧力の前記流体が通流する高圧導管に連通接続可能に構成し、
タービンの回転動力により発電可能な発電機を備え、
前記貯留空間に前記対象ガスが存在する状態で、前記袋膜内部と前記高圧導管とを連通させる膨張工程を実行すると共に、前記膨張工程にて昇圧された前記貯留空間の前記対象ガスを、前記一時貯留槽の前記吹出部から吹出して前記タービンを回動させる形態で前記発電機にて発電する制御装置を備える発電設備。
続きを表示(約 1,000 文字)
【請求項2】
前記袋膜内部を、前記一時貯留槽へ受け入れられる前記対象ガスの圧力よりも低い低圧力の前記流体が通流する低圧導管に連通接続可能に構成され、
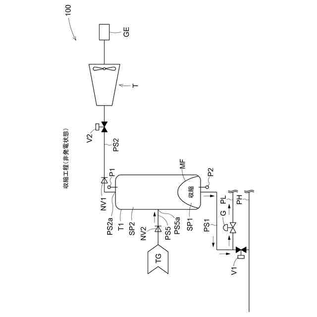
前記制御装置は、前記対象ガスが前記受入部から前記貯留空間へ流入可能な状態で、前記袋膜内部と前記低圧導管とを連通させる収縮工程を、前記膨張工程と交互に実行する請求項1に記載の発電設備。
【請求項3】
前記一時貯留槽は、前記流体が通流する導管の一部から構成されている請求項1又は2に記載の発電設備。
【請求項4】
前記吹出部と前記タービンとを連通接続する昇圧ガス通流路には、前記吹出部から前記タービンへの流体の通流を許容可能であると共に前記タービンから前記吹出部への流体の通流を禁止可能な通流状態調整弁が設けられている請求項1又は2に記載の発電設備。
【請求項5】
前記一時貯留槽を複数備え、
前記制御装置は、複数の前記一時貯留槽の前記吹出部から昇圧された前記対象ガスが吹出される時期を順次切り替える形態で、前記対象ガスを吹出して前記タービンを回動させる請求項1又は2に記載の発電設備。
【請求項6】
昇圧対象である対象ガスを昇圧させて昇圧後の前記対象ガスを用いて発電する発電設備の発電方法であって、
昇圧対象である前記対象ガスを受け入れる受入部と、受け入れた前記対象ガスを一時的に貯留する貯留空間と、前記貯留空間の前記対象ガスを外部へ吹出する吹出部とを有する一時貯留槽を備えると共に、
外部から袋膜内部へ流体が流入することより膨張すると共に前記袋膜内部から前記流体を排出することにより収縮する膨張収縮袋膜を、前記袋膜内部が前記貯留空間と気密に区画される状態で前記一時貯留槽の前記貯留空間の内部に備え、
前記袋膜内部を前記貯留空間の圧力以上の高圧力の前記流体が通流する高圧導管に連通接続可能に構成し、タービンの回転動力により発電可能な発電機を備えた前記発電設備において、
前記貯留空間に前記対象ガスが存在する状態で、前記袋膜内部と前記高圧導管とを連通させる膨張工程を実行すると共に、前記膨張工程にて昇圧された前記貯留空間の前記対象ガスを前記一時貯留槽の前記吹出部から吹出して前記タービンを回動させる形態で、前記発電機にて発電する発電方法。
発明の詳細な説明
【技術分野】
【0001】
本発明は、外部から供給される流体の流体圧により発電する発電設備、及び発電方法に関する。
続きを表示(約 3,100 文字)
【背景技術】
【0002】
従来、外部から供給される流体の流体圧により発電する発電設備として、燃料ガスを供給するガス供給系統としてのガス管に、一次側から流通する燃料ガスを膨張させることにより二次側の圧力に減圧する膨張タービンを備えると共に、当該膨張タービンの軸出力にて発電機を備える差圧発電装置が知られている(特許文献1を参照)。
当該特許文献1に開示の差圧発電装置にあっては、膨張タービンにて減圧された後の燃料ガスは、膨張タービンを回動させる際に大幅に温度が低下するため、二次側の需要先に供給される前に、種々の加熱装置により加熱して二次側へ供給されるよう構成されている。
【先行技術文献】
【特許文献】
【0003】
特開2020-165382号公報
【発明の概要】
【発明が解決しようとする課題】
【0004】
上記特許文献1に開示の技術にあっては、二次側へ供給する燃料ガスにて膨張タービンを直接回動させるため、膨張タービンを通過して降温した後の燃料ガスを加熱するための加熱装置を設ける必要があると共に、当該加熱装置にて燃料ガスを加熱するために外部から熱エネルギーを供給する必要があるため、構造の簡素化、及びエネルギー効率の向上の観点から、改善の余地があった。
【0005】
本発明は、上述の課題に鑑みてなされたものであり、その目的は、昇圧対象である対象ガスをコンプレッサ等の大きなエネルギー消費を伴う昇圧機を用いることなく適切に昇圧すると共に、当該昇圧後の対象ガスを用いて他からエネルギーを供給することなく発電可能な発電設備、発電方法を提供することにある。
【課題を解決するための手段】
【0006】
上記目的を達成するための発電設備の特徴構成は、
昇圧対象である対象ガスを受け入れる受入部と、受け入れた前記対象ガスを一時的に貯留する貯留空間と、前記貯留空間の前記対象ガスを外部へ吹出する吹出部とを有する一時貯留槽を備え、
外部から袋膜内部へ流体が流入することより膨張すると共に前記袋膜内部から前記流体を排出することにより収縮する膨張収縮袋膜を、前記袋膜内部が前記貯留空間と気密に区画される状態で前記一時貯留槽の前記貯留空間の内部に備え、
前記袋膜内部を前記一時貯留槽へ受け入れられる前記対象ガスの圧力以上の高圧力の前記流体が通流する高圧導管に連通接続可能に構成し、
タービンの回転動力により発電可能な発電機を備え、
前記貯留空間に前記対象ガスが存在する状態で、前記袋膜内部と前記高圧導管とを連通させる膨張工程を実行すると共に、前記膨張工程にて昇圧された前記貯留空間の前記対象ガスを、前記一時貯留槽の前記吹出部から吹出して前記タービンを回動させる形態で前記発電機にて発電する制御装置を備える点にある。
【0007】
上記目的を達成するための発電方法の特徴構成は、
昇圧対象である対象ガスを昇圧させて昇圧後の前記対象ガスを用いて発電する発電設備の発電方法であって、
昇圧対象である前記対象ガスを受け入れる受入部と、受け入れた前記対象ガスを一時的に貯留する貯留空間と、前記貯留空間の前記対象ガスを外部へ吹出する吹出部とを有する一時貯留槽を備えると共に、
外部から袋膜内部へ流体が流入することより膨張すると共に前記袋膜内部から前記流体を排出することにより収縮する膨張収縮袋膜を、前記袋膜内部が前記貯留空間と気密に区画される状態で前記一時貯留槽の前記貯留空間の内部に備え、
前記袋膜内部を前記貯留空間の圧力以上の高圧力の前記流体が通流する高圧導管に連通接続可能に構成し、タービンの回転動力により発電可能な発電機を備えた前記発電設備において、
前記貯留空間に前記対象ガスが存在する状態で、前記袋膜内部と前記高圧導管とを連通させる膨張工程を実行すると共に、前記膨張工程にて昇圧された前記貯留空間の前記対象ガスを前記一時貯留槽の前記吹出部から吹出して前記タービンを回動させる形態で、前記発電機にて発電する点にある。
【0008】
上記特徴構成によれば、対象ガスを一時的に貯留する貯留空間を有する一時貯留槽を備えると共に、外部から袋膜内部へ流体が流入することより膨張すると共に袋膜内部から流体を排出することにより収縮する膨張収縮袋膜を、袋膜内部が貯留空間と気密に区画される状態で一時貯留槽の貯留空間の内部に備えた構成において、袋膜内部を、一時貯留槽へ受け入れられる対象ガスの圧力以上の高圧力の流体が通流する高圧導管に連通接続可能に構成することで、袋膜内部へ、貯留空間の圧力以上の高圧力の流体を導いて、膨張収縮袋膜を高圧力で膨張させることができる。
更に、制御装置が、貯留空間に対象ガスが存在する状態で、袋膜内部と高圧導管とを連通させる膨張工程を実行することで、貯留空間の対象ガスを、外部からの電力供給等を要するコンプレッサ等を用いることなく、高圧力で圧縮して昇圧できる。これに加えて、昇圧された貯留空間の対象ガスを、一時貯留槽の吹出部から吹出してタービンを回動させる形態で発電機にて発電することで、タービンを対象ガスにて良好に回動させて発電電力を得ることができると共に、例えば、当該対象ガスを空気等の大気放散可能なガスとすることで、タービンを回動させることにより対象ガスが大幅に降温した場合であっても、当該対象ガスを加熱する必要がないため、加熱装置を設ける必要のない簡素な構成で発電設備が実現できると共に、加熱のための熱エネルギーを供給する必要がないため、トータルでの発電効率の向上を見込むことができる。
以上より、昇圧対象である対象ガスをコンプレッサ等の大きなエネルギー消費を伴う昇圧機を用いることなく適切に昇圧すると共に、当該昇圧後の対象ガスを用いて他からエネルギーを供給することなく発電可能な発電設備、発電方法を実現できる。
【0009】
発電設備の更なる特徴構成は、
前記袋膜内部を、前記一時貯留槽へ受け入れられる前記対象ガスの圧力よりも低い低圧力の前記流体が通流する低圧導管に連通接続可能に構成され、
前記制御装置は、前記対象ガスが前記受入部から前記貯留空間へ流入可能な状態で、前記袋膜内部と前記低圧導管とを連通させる収縮工程を、前記膨張工程と交互に実行する点にある。
【0010】
上記特徴構成によれば、袋膜内部を、一時貯留槽へ受け入れられる対象ガスの圧力よりも低い低圧力の流体が通流する低圧導管に連通接続可能に構成することで、例えば、制御装置は、対象ガスが逆止弁等を介して受入部から貯留空間へ流入可能な状態で、袋膜内部と低圧導管とを連通させる収縮工程を、外部からの電力供給を要するブロア等を用いることのない省エネルギー性の高い構成にて実現できる。
更に、当該構成により、膨張収縮袋膜の膨張の用に供された流体を、収縮工程において低圧導管へ導くことができるから、例えば、当該発電設備を、都市ガス等を流体として、高圧導管から低圧導管へ降圧する箇所へ設けることで、これまで、都市ガスを降圧する際に利用されていなかった圧力エネルギーを、有効に利用して、対象ガスの昇圧を実現できる。昇圧に利用した流体としての都市ガスは、これまで同様、低圧導管を介してガス利用箇所へ良好に導くことができる。
(【0011】以降は省略されています)
この特許をJ-PlatPat(特許庁公式サイト)で参照する
関連特許
大阪瓦斯株式会社
給湯装置
3日前
大阪瓦斯株式会社
フライヤー
今日
大阪瓦斯株式会社
ガスコンロ
3日前
大阪瓦斯株式会社
異常診断装置
14日前
大阪瓦斯株式会社
異常診断装置
14日前
大阪瓦斯株式会社
異常診断装置
14日前
大阪瓦斯株式会社
異常診断装置
14日前
大阪瓦斯株式会社
異常診断装置
14日前
大阪瓦斯株式会社
異常診断装置
14日前
大阪瓦斯株式会社
異常診断装置
14日前
大阪瓦斯株式会社
異常診断装置
14日前
大阪瓦斯株式会社
異常診断装置
14日前
大阪瓦斯株式会社
燃料電池装置
13日前
大阪瓦斯株式会社
地中給電設備
13日前
大阪瓦斯株式会社
鮮度維持装置
13日前
大阪瓦斯株式会社
蓄電制御装置
7日前
大阪瓦斯株式会社
蓄電池管理装置
7日前
大阪瓦斯株式会社
熱供給システム
3日前
大阪瓦斯株式会社
燃料電池システム
3日前
大阪瓦斯株式会社
燃料電池システム
1日前
大阪瓦斯株式会社
故障予兆システム
15日前
大阪瓦斯株式会社
燃料電池システム
1日前
大阪瓦斯株式会社
燃料電池システム
1日前
大阪瓦斯株式会社
燃料電池システム
1日前
大阪瓦斯株式会社
燃料電池システム
1日前
大阪瓦斯株式会社
燃料電池システム
1日前
大阪瓦斯株式会社
燃料電池システム
1日前
大阪瓦斯株式会社
燃料電池システム
1日前
大阪瓦斯株式会社
燃料電池システム
14日前
大阪瓦斯株式会社
燃料電池システム
1日前
大阪瓦斯株式会社
樹脂積層フィルム
24日前
大阪瓦斯株式会社
燃料電池システム
1日前
大阪瓦斯株式会社
燃料電池システム
1日前
大阪瓦斯株式会社
燃料電池システム
3日前
大阪瓦斯株式会社
燃料電池システム
3日前
大阪瓦斯株式会社
加熱調理システム
今日
続きを見る
他の特許を見る