TOP
|
特許
|
意匠
|
商標
特許ウォッチ
Twitter
他の特許を見る
10個以上の画像は省略されています。
公開番号
2025142949
公報種別
公開特許公報(A)
公開日
2025-10-01
出願番号
2024042597
出願日
2024-03-18
発明の名称
インバータ装置およびモータ駆動装置
出願人
三菱電機株式会社
代理人
弁理士法人加藤国際特許事務所
主分類
H02M
7/48 20070101AFI20250924BHJP(電力の発電,変換,配電)
要約
【課題】2つの相におけるスイッチングによって発生するノイズ電圧を抑制できるインバータ装置を提供する。
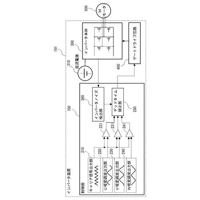
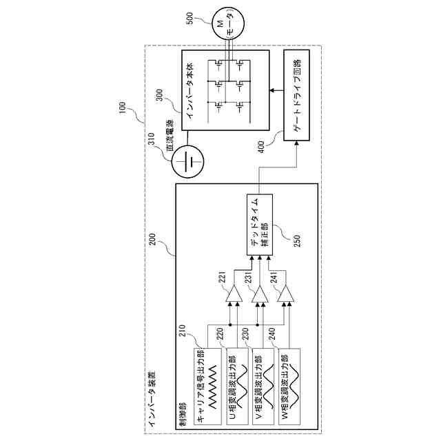
【解決手段】 三相電圧の各相に対応するスイッチング素子を有するインバータ本体300、各スイッチング素子の開閉状態を制御する信号を出力するゲートドライブ回路400を備える。さらに、キャリア信号出力部210と、キャリア信号と各相の変調波とを比較して各相ごとの比較電圧を出力する比較器221、231、241と、キャリア信号の電圧と各相の変調波の内のいずれか2つの相の変調波の電圧とが一致する時点前後において、比較器のうちの2つの相に対応する比較器から出力される比較電圧に基づいて2つの相にそれぞれ設定されるON時間のうちのいずれか一方に補正デッドタイムを付加してゲートドライブ回路400に出力するデッドタイム補正部250とを有する制御部200を備える。
【選択図】図1
特許請求の範囲
【請求項1】
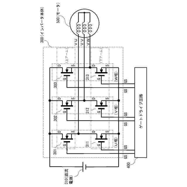
三相電圧の各相における上アームおよび下アームのそれぞれに対応して設けられるスイッチング素子を有するインバータ本体、
前記インバータ本体に設けられた前記各スイッチング素子の開閉状態を制御するゲート信号を出力するゲートドライブ回路、
キャリア信号を出力するキャリア信号出力部と、前記三相電圧の各相の変調波を出力する変調波出力部と、前記キャリア信号の電圧と前記各相の変調波の電圧とを比較して前記各相の比較電圧をそれぞれ出力する複数の比較器と、前記キャリア信号の電圧と前記各相の変調波の内のいずれか2つの相の変調波の電圧とが一致する時点前後において、前記比較器のうちの前記2つの相に対応する比較器から出力される比較電圧に基づいて前記2つの相にそれぞれ設定されるON時間のうちのいずれか一方に補正デッドタイムを付加して前記ゲートドライブ回路に出力するデッドタイム補正部とを有する制御部、を備えるインバータ装置。
続きを表示(約 820 文字)
【請求項2】
前記補正デッドタイムの時間長さは、単相のデッドタイムの時間長さと相間のデッドタイムの時間長さとを加算した時間長さを少なくとも有する請求項1に記載のインバータ装置。
【請求項3】
前記三相電圧はU相、V相およびW相の3つの相の各電圧で構成され、前記2つの相は、前記U相と前記V相、前記V相と前記W相および前記W相と前記U相の各組合せのうちのいずれか1つの組合せに含まれる2つの相である請求項1に記載のインバータ装置。
【請求項4】
前記いずれか1つの組合せに含まれる相以外の相に設定したON時間に電圧補正デッドタイムを付加する請求項3に記載のインバータ装置。
【請求項5】
前記補正デッドタイムを付加するタイミングが三相の内のいずれか2つの相に対応する2つの変調波の電圧とキャリア電圧とが一致するタイミングにおけるスイッチングの前後において、三相の内のいずれか2つの相に対応する電流の向きのうちで電流の向きの変化する回数の多い方の相のON時間に補正デッドタイムを付加する請求項1に記載のインバータ制御装置。
【請求項6】
インバータノイズ検出器をさらに備え、前記制御部は、前記インバータノイズ検出器が検出したノイズ信号に基づいてノイズ持続時間を計測し、前記デッドタイム補正部に出力する請求項1に記載のインバータ装置。
【請求項7】
前記ノイズ持続時間を複数回にわたって計測し、計測したノイズ持続時間の平均を前記デッドタイム補正部に出力する請求項6に記載のインバータ装置。
【請求項8】
前記キャリア信号が三角波であり、前記三角波の頂点のタイミングにおいて、各相のON時間を設定する請求項1に記載のインバータ装置。
【請求項9】
請求項1から請求項8のいずれか一項に記載のインバータ装置を備えるモータ駆動装置。
発明の詳細な説明
【技術分野】
【0001】
本開示は、インバータ装置およびこのインバータ装置を備えたモータ駆動装置に関する。
続きを表示(約 2,200 文字)
【背景技術】
【0002】
特許文献1には、インバータ装置およびインバータ装置を備えたモータ駆動装置が開示されている。このインバータ装置においては、交流電源にノイズが含まれている場合においても誤動作が生じないようにスイッチングする方法が開示されている。具体的には、交流電源の電圧の極性を検出し、インバータ装置における上アームおよび下アームの間のデッドタイムを、検出された電圧の極性に応じて可変にしている。
【先行技術文献】
【特許文献】
【0003】
国際公開第2020/66033号
【発明の概要】
【発明が解決しようとする課題】
【0004】
しかしながら、特許文献1に記載されたインバータ装置では、インバータ装置において行われる複数相の電圧のスイッチングにおいて、複数相の互いの相におけるスイッチングの状況には関係なくデッドタイムを可変にしている。
【0005】
そのため、ある相のスイッチングにより発生する電圧ノイズが持続している間に他の相のスイッチングも時間的に重なって行われると、両相におけるスイッチングによって発生するノイズが相乗的になり、結果的に大きなノイズ電圧を生じてしまうという課題があった。
【0006】
本開示は、上記のような課題を解決するためになされたものであり、インバータ装置において行われる複数相の電圧のスイッチングに際し、複数相のうちの少なくともいずれか2つの相において時間的に重なってスイッチングを生じることが予測される場合には、時間的に重なってスイッチングが生じる2つの相の間で少なくともいずれか一方の相のデッドタイムを可変にする。これにより、2つの相でスイッチングが時間的に重なって行われることによる相乗的なノイズ電圧を抑制できるインバータ装置およびモータ駆動装置を提供することを目的とする。
【課題を解決するための手段】
【0007】
本開示に係るインバータ装置は、三相電圧の各相における上アームおよび下アームのそれぞれに対応して設けられるスイッチング素子を有するインバータ本体、インバータ本体に設けられた各スイッチング素子の開閉状態を制御するゲート信号を出力するゲートドライブ回路を備える。さらに、キャリア信号を出力するキャリア信号出力部、三相電圧の各相の変調波を出力する変調波出力部およびキャリア信号と各相の変調波とを比較して各相ごとの比較電圧を出力する比較器と、キャリア信号の電圧と各相の変調波の内のいずれか2つの相の変調波の電圧とが一致する時点前後において、比較器のうちの2つの相に対応する比較器から出力される比較電圧に基づいて2つの相にそれぞれ設定されるON時間のうちのいずれか一方のON時間に補正デッドタイムを付加してゲートドライブ回路に出力するデッドタイム補正部とを有する制御部を備える。
【発明の効果】
【0008】
本開示に係るインバータ装置およびこのインバータ装置を備えたモータ駆動装置は、インバータ装置において行われる三相電圧のスイッチングに際し、三相電圧の3つの相のうちの少なくともいずれか2つの相において時間的に重なってスイッチングされることがないので、各相のスイッチングによって生じたノイズが重なることによって生じる相乗的なノイズを抑制できるという効果を奏する。
【図面の簡単な説明】
【0009】
実施の形態1に係るインバータ装置の機能構成を示すブロック図である。
実施の形態1に係るインバータ装置の動作について説明するための説明図である。
インバータ本体の機能構成を示すブロック図である。
インバータ本体の各相における上アームと下アームの開閉状態と空間ベクトルとの関係について説明するための説明図である。
インバータ本体の各相における上アームと下アームの開閉状態と空間ベクトルとの関係について説明するための説明図である。
インバータ装置の動作と空間ベクトルとの関係について説明するための説明図である。
各相のON時間の設定とON時間の修正について説明するための説明図である。
実施の形態2に係るインバータ装置の機能構成を示すブロック図である。
インバータにおけるスイッチングにより発生するノイズの持続時間を説明するための説明図である。
プリント基板の等価回路と発生ノイズについて説明するための説明図である。
インバータノイズ検出部の一例を模式的に示した模式図である。
モータ駆動装置の機能構成を示すブロック図である。
インバータ装置が備える制御部のハードウェア構成の一例を説明するための説明図である。
【発明を実施するための形態】
【0010】
以下、本開示を実施するための形態について添付の図面を参照しながら詳細に説明する。なお、各図中、同一または相当する部分には同一の符号が付される。当該部分の重複説明は適宜に簡略化ないし省略される。また、各図面では、各構成部材の大きさの関係が実際のものとは異なる場合がある。また、本開示を実施するための形態により、この発明が限定されるものではない。
(【0011】以降は省略されています)
この特許をJ-PlatPat(特許庁公式サイト)で参照する
関連特許
三菱電機株式会社
照明装置
16日前
三菱電機株式会社
回転電機
16日前
三菱電機株式会社
回転電機
6日前
三菱電機株式会社
半導体装置
16日前
三菱電機株式会社
加熱調理器
9日前
三菱電機株式会社
半導体装置
10日前
三菱電機株式会社
空気調和装置
17日前
三菱電機株式会社
貯湯式給湯機
6日前
三菱電機株式会社
車両制御装置
18日前
三菱電機株式会社
給湯システム
9日前
三菱電機株式会社
ネジ取出機構
17日前
三菱電機株式会社
電力変換装置
16日前
三菱電機株式会社
送電線保護装置
16日前
三菱電機株式会社
電動機制御装置
2日前
三菱電機株式会社
非常用照明装置
9日前
三菱電機株式会社
風力発電システム
6日前
三菱電機株式会社
空気清浄システム
9日前
三菱電機株式会社
換気空調システム
6日前
三菱電機株式会社
照明制御システム
16日前
三菱電機株式会社
ウエハテスト装置
16日前
三菱電機株式会社
変圧器の診断方法
24日前
三菱電機株式会社
照明制御システム
3日前
三菱電機株式会社
コントロールセンタ
16日前
三菱電機株式会社
半導体装置の製造方法
24日前
三菱電機株式会社
照明器具及び照明装置
16日前
三菱電機株式会社
冷蔵庫及び冷蔵庫システム
18日前
三菱電機株式会社
室外機および空気調和装置
16日前
三菱電機株式会社
制御システムおよび学習装置
16日前
三菱電機株式会社
半導体装置及びその製造方法
9日前
三菱電機株式会社
半導体装置及びヒートシンク
10日前
三菱電機株式会社
半導体装置および電力変換装置
16日前
三菱電機株式会社
コントローラ及び送風システム
6日前
三菱電機株式会社
衝撃波発生装置および衝撃波発生方法
9日前
三菱電機株式会社
推論装置、空調システム及び学習装置
10日前
三菱電機株式会社
探索装置、探索方法およびプログラム
16日前
三菱電機株式会社
照明制御装置および照明制御システム
2日前
続きを見る
他の特許を見る