TOP
|
特許
|
意匠
|
商標
特許ウォッチ
Twitter
他の特許を見る
公開番号
2025143188
公報種別
公開特許公報(A)
公開日
2025-10-01
出願番号
2024216239
出願日
2024-12-11
発明の名称
エンジン装置
出願人
ヤンマーホールディングス株式会社
代理人
個人
,
個人
主分類
F02D
19/08 20060101AFI20250924BHJP(燃焼機関;熱ガスまたは燃焼生成物を利用する機関設備)
要約
【課題】アンモニアと水素とを含む混合気の着火性や燃焼速度の遅さを改善すると共に、当該混合気を良好な排気ガス性状で安定して燃焼させることができるエンジン装置を提供する。
【解決手段】
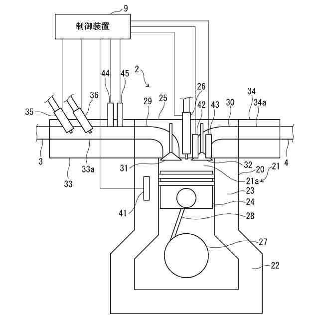
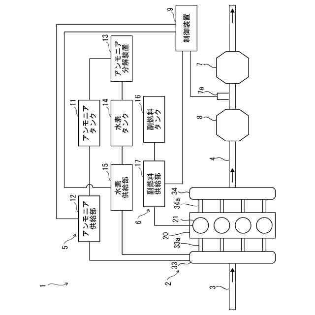
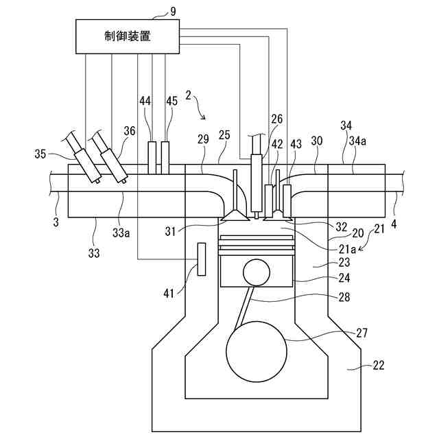
少なくともアンモニアと水素との混合気を、燃焼室21aで燃焼させて稼働するアンモニア混焼エンジン装置であるエンジン装置1は、アンモニア及び水素を燃焼室21aに供給して混合気を生成し、燃焼室21aにおける混合気を圧縮して昇温・昇圧し、燃焼室21aにおける混合気の状態に応じて、副燃料供給装置6及び副燃料噴射部26からなる着火装置によって燃焼室21aにおける混合気に着火する。
【選択図】図2
特許請求の範囲
【請求項1】
少なくともアンモニアと水素との混合気を、燃焼室で燃焼させて稼働するアンモニア混焼エンジンのエンジン装置において、
前記アンモニア及び前記水素を前記燃焼室に供給して前記混合気を生成し、
前記燃焼室における前記混合気を圧縮して昇温・昇圧し、
前記燃焼室における前記混合気の状態に応じて、着火装置によって前記燃焼室における前記混合気に着火することを特徴とするエンジン装置。
続きを表示(約 1,500 文字)
【請求項2】
前記着火装置は、炭化水素系燃料の噴射又は点火プラグの放電によって前記混合気に着火することを特徴とする請求項1に記載のエンジン装置。
【請求項3】
前記アンモニア及び前記水素の混合割合と前記混合気の空気過剰率との関係に対して予め定められた着火時期を示す着火時期情報を有する制御装置を備え、
前記制御装置は、前記着火時期情報に基づいて前記着火装置による前記混合気の着火を制御することを特徴とする請求項1に記載のエンジン装置。
【請求項4】
前記着火装置は、炭化水素系燃料の噴射によって前記混合気に着火するように構成され、
前記アンモニア及び前記水素の混合割合と前記混合気の空気過剰率との関係に対して予め定められた前記炭化水素系燃料の噴射時期、噴射量、噴射圧力及び噴射回数のうち、少なくとも一つを示す副燃料噴射情報を有する制御装置を備え、
前記制御装置は、前記副燃料噴射情報に基づいて前記着火装置による着火を制御することを特徴とする請求項1に記載のエンジン装置。
【請求項5】
前記アンモニア混焼エンジンのノッキングを検出するノックセンサと、前記アンモニア混焼エンジンの燃焼室内の圧力を検出する筒内圧力センサと、前記アンモニア混焼エンジンの燃焼室内の温度を検出する筒内温度センサと、前記アンモニア混焼エンジンへの吸気の圧力を検出する吸気圧力センサと、前記アンモニア混焼エンジンへの吸気の温度を検出する吸気温度センサとのうち、少なくとも1つのセンサを備え、
当該少なくとも1つのセンサの検出結果に基づいて、前記アンモニア混焼エンジンの過早着火を判断し、あるいは排気ガス性状の悪化を判断することを特徴とする請求項1に記載のエンジン装置。
【請求項6】
前記アンモニア混焼エンジンの過早着火を判断した場合、前記水素の混合割合の減少及び/又は前記アンモニアの混合割合の増加を行うことを特徴とする請求項5に記載のエンジン装置。
【請求項7】
前記アンモニア混焼エンジンの排気ガス性状の悪化を判断した場合、前記水素の混合割合の減少及び/又は前記アンモニアの混合割合の増加を行うことを特徴とする請求項5に記載のエンジン装置。
【請求項8】
前記アンモニアを改質して前記水素を生成することを特徴とする請求項1に記載のエンジン装置。
【請求項9】
EGR率と、吸排気弁の開閉弁時期と、吸気バイパス量と、過給機のウエストゲート開度と、過給機の可変ノズル開度とのうち、少なくとも一つを示す吸気系情報を有する制御装置を備え、
前記制御装置は、前記吸気系情報に基づいて、前記EGR率と、前記吸排気弁の開閉弁時期と、前記吸気バイパス量と、前記過給機のウエストゲート開度と、前記過給機の可変ノズル開度とのうち、少なくとも一つを制御して、前記混合気の空気過剰率を制御することを特徴とする請求項1に記載のエンジン装置。
【請求項10】
前記アンモニア混焼エンジンの回転数を検出する回転センサと、前記アンモニア混焼エンジンの燃焼室内の圧力を検出する筒内圧力センサとのうち、少なくとも1つのセンサを備え、
当該少なくとも1つのセンサの検出結果に基づいて、前記アンモニア混焼エンジンの燃焼不安定化の発生を判断し、あるいは前記アンモニア混焼エンジンの燃焼不安定化の発生を予測することを特徴とする請求項9に記載のエンジン装置。
(【請求項11】以降は省略されています)
発明の詳細な説明
【技術分野】
【0001】
本発明は、少なくともアンモニアと水素とを含む混合気を、燃焼室で燃焼させて稼働するエンジン装置に関する。
続きを表示(約 2,000 文字)
【背景技術】
【0002】
従来、エンジン装置には、アンモニアと水素とを含む混合気を、燃焼室で燃焼させて稼働するアンモニア混焼エンジンのエンジン装置がある。エンジン装置では、アンモニア混焼エンジンから排出される排気ガスの性状を向上することが求められる。
【0003】
例えば、特許文献1に開示されたアンモニア混焼エンジンは、燃焼室と、燃焼室にアンモニアを供給するアンモニア供給手段と、燃焼室に空気を供給する給気手段と、燃焼室に液体燃料を供給する液体燃料供給手段と、液体燃料とアンモニアの総供給量に対するアンモニアの供給量の比率を設定する燃料比率設定手段と、燃料比率設定手段の比率の設定に応じて液体燃料供給手段による液体燃料の供給タイミングを制御する供給タイミング制御手段とを備える。アンモニア混焼エンジンは、燃焼室への液体燃料の供給タイミングをアンモニアと空気の供給開始タイミングより遅くすると共に、燃料比率設定手段によって設定されたアンモニアの供給量の比率が大きくなるにつれて供給タイミング制御手段によって液体燃料の供給タイミングを早める制御を行う。
【0004】
特許文献1によれば、供給タイミング制御手段は、液体燃料供給手段による液体燃料の供給を多段噴射する制御を行う。アンモニア混焼エンジンは、液体燃料の供給タイミングとしての進角をエンジンの上死点(TDC)に対して-25°から-70°の範囲で設定する。液体燃料とアンモニアの総供給量に対するアンモニアの供給量の比率が1%以上95%以下の範囲である。
【0005】
また、特許文献2に開示された内燃機関の制御装置は、燃料としてアンモニアとアンモニアよりも燃焼しやすい非アンモニア燃料とを供給可能であり、非アンモニア燃料が非アンモニア燃料噴射装置により燃焼室内に直接噴射され、噴射された非アンモニア燃料が着火することによって燃焼室内の混合気の燃焼が開始せしめられるものである。制御装置は、内燃機関に供給される全燃料中に占めるアンモニアの割合が高いときには低いときに比べて非アンモニア燃料の噴射時期を進角するようにしている。あるいは、制御装置は、内燃機関に供給される全燃料中に占めるアンモニアの割合が高いときには低いときに比べて噴射回数を多くさせるようにしている。
【先行技術文献】
【特許文献】
【0006】
特開2022-155927号公報
特許第5397541号
【発明の概要】
【発明が解決しようとする課題】
【0007】
アンモニア混焼エンジンでは、アンモニアの供給量を増加して混焼率を0~95%へと増加していくに従って、燃焼安定性が低下し、排気ガス性状が悪化するおそれがあり、排気ガスに含まれるNH
3
やN
2
Oが増加するおそれがある。特許文献1に開示されるような従来のアンモニア混焼エンジンでは、燃焼室への液体燃料の供給タイミングを制御することで排気ガス性状の向上を図っているが、液体燃料の供給タイミングを制御するだけでは、アンモニア混焼率の増加と、燃焼安定性及び排気ガス性状の向上とを両立することが困難である。
【0008】
また、特許文献2に開示されるような従来のアンモニア混焼エンジンでは、燃焼室内での混合気を適切に燃焼させるために、非アンモニア燃料の噴射時期を進角したり、噴射回数を多くしたりすることで、非アンモニア燃料への着火性を高くしている。しかしながら、アンモニア混焼エンジンでは、水素等の非アンモニア燃料を混合することでアンモニアを含む混合気の着火性が向上するが、過剰に水素を混合した場合、アンモニアを含む混合気の着火性が必要以上に高くなり、過早着火等の異常燃焼が発生し、安定して運転させることが困難である。そのため、従来のアンモニア混焼エンジンでは、アンモニアと水素との混合気を、良好な排気ガス性状で安定して燃焼させることが困難である。
【0009】
本発明は、アンモニアと水素とを含む混合気の着火性や燃焼速度の遅さを改善すると共に、当該混合気を良好な排気ガス性状で安定して燃焼させることができるエンジン装置を提供することを目的とする。
【課題を解決するための手段】
【0010】
上記課題を解決するために、本発明のエンジン装置は、少なくともアンモニアと水素との混合気を、燃焼室で燃焼させて稼働するアンモニア混焼エンジンのエンジン装置であって、前記アンモニア及び前記水素を前記燃焼室に供給して前記混合気を生成し、前記燃焼室における前記混合気を圧縮して昇温・昇圧し、前記燃焼室における前記混合気の状態に応じて、着火装置によって前記燃焼室における前記混合気に着火することを特徴とする。
【発明の効果】
(【0011】以降は省略されています)
この特許をJ-PlatPat(特許庁公式サイト)で参照する
関連特許
ダイハツ工業株式会社
車両
21日前
トヨタ自動車株式会社
車両
28日前
トヨタ自動車株式会社
車両
23日前
トヨタ自動車株式会社
車両
26日前
ダイハツ工業株式会社
制御装置
20日前
ダイハツ工業株式会社
制御装置
20日前
ダイハツ工業株式会社
制御装置
20日前
スズキ株式会社
車両の制御装置
14日前
スズキ株式会社
内燃機関の制御装置
23日前
トヨタ自動車株式会社
車両の制御装置
12日前
トヨタ自動車株式会社
内燃機関
12日前
個人
疑似可変サイクルジェットエンジン機構
1か月前
株式会社SUBARU
エンジン制御装置
20日前
株式会社SUBARU
エンジン制御装置
14日前
個人
流体式推力方向制御装置
2日前
朝日電装株式会社
スロットルグリップ装置
2日前
株式会社IHI原動機
脈動減衰装置
12日前
トヨタ自動車株式会社
エンジンの制御装置
1か月前
トヨタ自動車株式会社
内燃機関の制御装置
23日前
トヨタ自動車株式会社
閾値の設定装置
2日前
トヨタ自動車株式会社
車両の制御装置
28日前
本田技研工業株式会社
内燃機関の制御装置
12日前
株式会社豊田自動織機
車両
22日前
トヨタ自動車株式会社
内燃機関の制御装置
29日前
トヨタ自動車株式会社
内燃機関の制御装置
23日前
トヨタ自動車株式会社
エンジンシステムの診断装置
14日前
本田技研工業株式会社
EGRバルブ制御装置
2日前
トヨタ自動車株式会社
内燃機関の燃料供給装置
2日前
Astemo株式会社
内燃機関制御装置
29日前
トヨタ自動車株式会社
インジェクタの制御装置
今日
トヨタ自動車株式会社
エンジン制御装置
2日前
日産自動車株式会社
車両の遮熱構造
1か月前
ヤンマーホールディングス株式会社
エンジン装置
今日
ヤンマーホールディングス株式会社
エンジン装置
今日
ヤンマーホールディングス株式会社
エンジン装置
今日
ヤンマーホールディングス株式会社
エンジン装置
今日
続きを見る
他の特許を見る