TOP
|
特許
|
意匠
|
商標
特許ウォッチ
Twitter
他の特許を見る
公開番号
2025135999
公報種別
公開特許公報(A)
公開日
2025-09-19
出願番号
2024034140
出願日
2024-03-06
発明の名称
脈動減衰装置
出願人
株式会社IHI原動機
代理人
個人
,
個人
主分類
F02M
55/02 20060101AFI20250911BHJP(燃焼機関;熱ガスまたは燃焼生成物を利用する機関設備)
要約
【課題】内燃機関の燃料供給システム等の管路内に発生する流体圧力の脈動を確実に減衰させる脈動減衰装置を提供する。
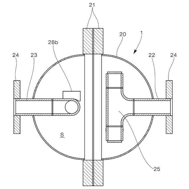
【解決手段】脈動減衰装置1は、容器部20の球形の内部空間S内に、入口22に直交して取り付けられ、両端に反対向きの入口開口部26a、26bを有する入口管路25と、これと同構造で出口23に取り付けられ、両端に反対向きの出口開口部28a、28bを有する出口管路27とを有する。入口管路と出口管路は直交している。容器部を通過する流体に発生している脈動は、入口開口部または出口開口部から内部空間Sに伝達し、容器部の球形の内面で多重反射を繰り返して減衰するので、脈動の原因が存在した側と反対側の配管に脈動が伝達することはない。
【選択図】図2
特許請求の範囲
【請求項1】
配管内を移動する流体に発生する脈動を減衰させるために配管の中途に接続される脈動減衰装置であって、
球形の内部空間を有する容器部と、
前記容器部の内面と対向するように前記内部空間に配置されて前記配管から前記内部空間に流体を導く入口開口部と、
前記容器部の内面と対向するように前記内部空間に配置されて前記内部空間内の流体を前記配管へ流出させる出口開口部と、
を具備し、
前記入口開口部に連通する入口側の前記配管の軸線と、前記出口開口部に連通する出口側の前記配管の軸線が、球形の前記内部空間の一中心軸線と一致するように配置されていることを特徴とする脈動減衰装置。
続きを表示(約 360 文字)
【請求項2】
前記内部空間において、入口側の前記配管の端部には、前記配管の軸線と直交するように入口管路が接続されており、
前記入口管路の両端部には、互いに180度異なる2つの方向を流入方向とする第1の前記入口開口部と第2の前記入口開口部が形成されており、
前記内部空間において、出口側の前記配管の端部には、前記配管の軸線及び前記入口管路と直交するように出口管路が接続されており、
前記出口管路の両端部には、前記入口管路を前記配管の軸線を中心として90度回転させた場合の第1の前記入口開口部と第2の前記入口開口部の位置に相当する位置に、互いに180度異なる2つの方向を流出方向とする第1の前記出口開口部と第2の前記出口開口部が形成されていることを特徴とする請求項1に記載の脈動減衰装置。
発明の詳細な説明
【技術分野】
【0001】
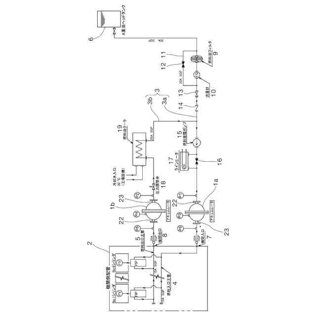
本発明は、例えば内燃機関の燃料噴射システムのように、流体を高圧で間欠的に供給するシステムに適用され、流体の供給管内に発生する脈動を防止するための脈動減衰装置に係るものである。
続きを表示(約 2,100 文字)
【背景技術】
【0002】
下記特許文献1には、コモンレール式ディーゼルエンジンにおいて、コモンレールとノズルとの間の燃料分配管に副蓄圧器(6-1)を設けた発明が開示されている。副蓄圧器の内面が球状の副蓄圧室(6-2)となっており、コモンレールを長くしたり内径を大きくすることなく、応答性のよい噴射特性を得ることができるものとされている。
【0003】
下記特許文献2には、ディーゼルエンジンにおいて、燃料タンク(1)とフィードポンプ(2)をつなぐパイプ(3)、燃料噴射ポンプ(5)と燃料タンク(1)をつなぐ戻し用のパイプ(6)に、それぞれ略球形状の膨張チャンバ(7)を設けた発明が開示されている。この発明によれば、パイプ(3、6)に生じた変動圧力を膨張吸収することができるものとされている。
【0004】
下記特許文献3には、高圧燃料供給装置(コモンレール式)において、高圧燃料ポンプ(6)の上流に低圧ダンパ(5)、下流に高圧ダンパ(8)を設け、さらに高圧ダンパの下流にオリフィス(60)と、分岐部を介して高圧レギュレータ(10)を設けた発明が開示されている。この発明によれば、デリバリーパイプ内の脈動が低減し、高圧燃料供給装置としての耐久性が向上するものとされている。
【先行技術文献】
【特許文献】
【0005】
特開2006-307723号公報
実開昭58-97395号公報
特開2001-55961号公報
【発明の概要】
【発明が解決しようとする課題】
【0006】
一般的な内燃機関では、複数のシリンダのそれぞれに燃料噴射ポンプが設けられており、運転時には所定の周期で各燃料噴射ポンプを作動させて高圧の燃料を間欠的に各シリンダに供給するが、このような燃料噴射ポンプの作動に伴って燃料供給管内の燃料圧力には脈動(周期的な変動)が発生する場合がある。燃料供給管内の燃料圧力の脈動は、燃料供給管(配管系)を振動させて伸縮継手等の構成部品の不具合を含む種々のトラブルを発生させることがあるため、防止する手段を講じておくことが好ましいと考えられる。
【0007】
前記特許文献1に開示された球状の副蓄圧室を有するディーゼル内燃機関の発明によれば、応答性のよい噴射特性が得られるものとされており、また前記特許文献2に開示された略球形状の膨張チャンバを有する燃料供給系の発明によれば、燃料供給用のパイプに生じた変動圧力を膨張吸収できるものとされており、さらにまた前記特許文献3に開示された低圧ダンパや高圧圧ダンパを有する高圧燃料供給装置によれば、デリバリーパイプ内の脈動を低減できるとものとされている。しかしながら、実際には、内燃機関において燃料噴射ポンプの作動に伴い燃料供給管内に発生する燃料圧力の脈動を、これらの発明によって確実に抑制することはできなかった。
【0008】
本発明は、以上説明した従来の技術と、その課題に鑑みてなされたものであり、内燃機関の燃料供給システムのように、流体を高圧で間欠的に供給するシステムに適用され、管路内に発生する流体圧力の脈動を確実に減衰させることができる脈動減衰装置を提供することを目的としている。
【課題を解決するための手段】
【0009】
請求項1に記載された脈動減衰装置は、
配管内を移動する流体に発生する脈動を減衰させるために配管の中途に接続される脈動減衰装置であって、
球形の内部空間を有する容器部と、
前記容器部の内面と対向するように前記内部空間に配置されて前記配管から前記内部空間に流体を導く入口開口部と、
前記容器部の内面と対向するように前記内部空間に配置されて前記内部空間内の流体を前記配管へ流出させる出口開口部と、
を具備し、
前記入口開口部に連通する入口側の前記配管の軸線と、前記出口開口部に連通する出口側の前記配管の軸線が、球形の前記内部空間の一中心軸線と一致するように配置されていることを特徴としている。
【0010】
請求項2に記載された脈動減衰装置は、請求項1に記載の脈動減衰装置において、
前記内部空間において、入口側の前記配管の端部には、前記配管の軸線と直交するように入口管路が接続されており、
前記入口管路の両端部には、互いに180度異なる2つの方向を流入方向とする第1の前記入口開口部と第2の前記入口開口部が形成されており、
前記内部空間において、出口側の前記配管の端部には、前記配管の軸線及び前記入口管路と直交するように出口管路が接続されており、
前記出口管路の両端部には、前記入口管路を前記配管の軸線を中心として90度回転させた場合の第1の前記入口開口部と第2の前記入口開口部の位置に相当する位置に、互いに180度異なる2つの方向を流出方向とする第1の前記出口開口部と第2の前記出口開口部が形成されていることを特徴としている。
【発明の効果】
(【0011】以降は省略されています)
この特許をJ-PlatPat(特許庁公式サイト)で参照する
関連特許
株式会社IHI原動機
脈動減衰装置
13日前
ダイハツ工業株式会社
車両
22日前
トヨタ自動車株式会社
車両
29日前
トヨタ自動車株式会社
車両
24日前
トヨタ自動車株式会社
車両
27日前
ダイハツ工業株式会社
制御装置
21日前
ダイハツ工業株式会社
制御装置
21日前
スズキ株式会社
車両の制御装置
15日前
ダイハツ工業株式会社
制御装置
21日前
スズキ株式会社
内燃機関の制御装置
24日前
個人
疑似可変サイクルジェットエンジン機構
1か月前
トヨタ自動車株式会社
スロットル装置
1か月前
トヨタ自動車株式会社
内燃機関
1か月前
トヨタ自動車株式会社
内燃機関
13日前
トヨタ自動車株式会社
車両の制御装置
13日前
トヨタ自動車株式会社
車両の制御装置
1か月前
株式会社SUBARU
エンジン制御装置
21日前
株式会社SUBARU
エンジン制御装置
15日前
ヤマハ発動機株式会社
船外機および船舶
1か月前
個人
流体式推力方向制御装置
3日前
トヨタ自動車株式会社
エンジンの制御装置
1か月前
株式会社IHI原動機
脈動減衰装置
13日前
朝日電装株式会社
スロットルグリップ装置
3日前
トヨタ自動車株式会社
内燃機関の制御装置
24日前
トヨタ自動車株式会社
車両の制御装置
29日前
トヨタ自動車株式会社
閾値の設定装置
3日前
本田技研工業株式会社
内燃機関の制御装置
13日前
トヨタ自動車株式会社
内燃機関の制御装置
24日前
トヨタ自動車株式会社
内燃機関の制御装置
1か月前
株式会社豊田自動織機
車両
23日前
トヨタ自動車株式会社
エンジンシステムの診断装置
15日前
本田技研工業株式会社
EGRバルブ制御装置
3日前
トヨタ自動車株式会社
インジェクタの制御装置
1日前
トヨタ自動車株式会社
エンジン制御装置
3日前
トヨタ自動車株式会社
内燃機関の燃料供給装置
3日前
Astemo株式会社
内燃機関制御装置
1か月前
続きを見る
他の特許を見る