TOP
|
特許
|
意匠
|
商標
特許ウォッチ
Twitter
他の特許を見る
公開番号
2025134507
公報種別
公開特許公報(A)
公開日
2025-09-17
出願番号
2024032464
出願日
2024-03-04
発明の名称
エンジン制御装置
出願人
株式会社SUBARU
代理人
個人
主分類
F02B
77/00 20060101AFI20250909BHJP(燃焼機関;熱ガスまたは燃焼生成物を利用する機関設備)
要約
【課題】エンジン性能を犠牲にすることなく、ピストン打音を低減することが可能なエンジン制御装置を提供する。
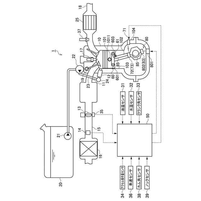
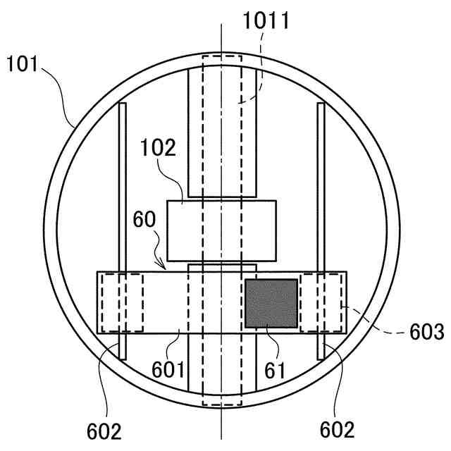
【解決手段】エンジン制御装置1は、所定の質量を持つ重り61と、ピストン101の背面に取り付けられ、ピストン101の軸方向から見て、ピストンピン1011の軸を境として、ピストン重心を含む領域とピストン重心を含まない領域との間で、ピストンピン1011の軸と直交する方向に重り61を移動させるベルトコンベア60と、ピストン打音に対応するエンジン振動の程度が所定のしきい値以上となる場合に、ピストン重心を含まない領域に重り61を移動させるようにベルトコンベア60(電動モータ603)を制御するECU50とを備えている。
【選択図】 図1
特許請求の範囲
【請求項1】
ピストン打音に対応するエンジン振動を検出する振動検出手段と、
所定の質量を持ち、ピストンの背面に移動自在に取り付けられる重りと、
前記ピストンの軸方向から見て、ピストンピンの軸を境として、ピストン重心を含む領域とピストン重心を含まない領域との間で前記重りを移動させる移動手段と、
前記振動検出手段により検出されるピストン打音に対応するエンジン振動の程度に基づいて、前記移動手段を制御するコントロールユニットと、を備え、
前記コントロールユニットは、ピストン打音に対応するエンジン振動の程度が所定のしきい値以上となる場合に、前記重りをピストン重心を含まない領域に移動させるように前記移動手段を制御することを特徴とするエンジン制御装置。
続きを表示(約 930 文字)
【請求項2】
前記移動手段は、
前記重りが取り付けられ、ピストンピンの軸と直交する方向に沿って配設される無端のコンベアベルトと、
前記コンベアベルトを回転駆動する電動モータと、
を有するベルトコンベアであることを特徴とする請求項1に記載のエンジン制御装置。
【請求項3】
前記コントロールユニットは、
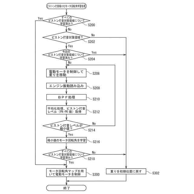
ピストン打音に対応するエンジン振動の程度が所定のしきい値以上となるエンジン運転状態を学習するとともに、
学習した前記エンジン運転状態において、ピストン打音に対応するエンジン振動の程度が極小値を取る、前記電動モータの回転角を学習し、
前記電動モータの回転角の学習後、学習した前記エンジン運転状態にある場合には、学習した前記電動モータの回転角に基づいて、前記ベルトコンベアを制御する
ことを特徴とする請求項2に記載のエンジン制御装置。
【請求項4】
前記コントロールユニットは、
学習した複数の前記エンジン運転状態と、当該複数のエンジン運転状態毎に学習した複数の前記電動モータの回転角との関係を定めた回転角マップを生成し、
学習した前記エンジン運転状態にある場合には、前記回転角マップを用いて、前記ベルトコンベアを制御する
ことを特徴とする請求項3に記載のエンジン制御装置。
【請求項5】
前記コントロールユニットと電気的に接続され、前記電動モータの目標回転角情報を含む制御情報を送信する第1の無線通信ユニットと、
クランクケースの内部に配設され、前記第1の無線通信ユニットから送信された前記電動モータの目標回転角情報を含む制御情報を受信する第2の無線通信ユニットと、
クランクケースの内部に配設され、前記第2の無線通信ユニットにより受信された前記電動モータの目標回転角情報を含む制御情報に基づいて、前記電動モータを駆動するモータドライバと、
クランクケースの内部に配設され、前記電動モータに電力を供給するバッテリを充電する非接触充電器と、をさらに備えることを特徴とする請求項4に記載のエンジン制御装置。
発明の詳細な説明
【技術分野】
【0001】
本発明は、エンジン制御装置に関する。
続きを表示(約 1,900 文字)
【背景技術】
【0002】
エンジンでは、ピストンの往復直線運動がコネクティングロッド(以下「コンロッド」という)とクランクシャフトとにより回転運動に変換される。このようなエンジンでは、ピストンに対して、コンロッドの傾きに起因して(揺動に応じて)、ピストン側面をシリンダ内壁に押し付ける力(サイドスラスト(側圧))が作用する。ここで、膨張行程(圧縮上死点直後)においてサイドスラストが作用する側を「スラスト側」といい、その反対側を「反スラスト側」という。
【0003】
ところで、コンロッドの傾きが圧縮上死点を境にして反転し、サイドスラスト(側圧)の作用する向きが反転することにより、ピストンの傾きが変わる、所謂ピストンの首振り現象が生じる。そして、ピストン側面がシリンダ内壁に衝突する(ピストンスラップが生じる)ことにより、ピストン打音(スラップ音)が発生する。
【0004】
ここで、特許文献1には、ピストン打音の発生を抑制できるようにした内燃機関の制御装置が開示されている。より具体的には、この内燃機関の制御装置は、ピストン・シリンダ衝突挙動が発生していると判定した場合に、エンジン要求出力Perに応じたエンジン出力Peを維持しつつ、当該エンジン要求出力Perに応じたエンジン回転速度Estよりもエンジン回転速度Esを低くする。すなわち、等出力線上において、エンジン回転速度Estよりもエンジン回転速度Esを低くしつつ、エンジン負荷Elを上昇させることにより、エンジン出力Peを維持する。
【0005】
そのため、この内燃機関の制御装置によれば、ピストンの慣性力が減少して、側圧力が減少する。そして、ピストンの首振り現象をピストンの回転を抑える方向で安定させることができる。その結果、ピストン・シリンダ衝突挙動に起因するピストン打音の発生を抑制することができる。
【先行技術文献】
【特許文献】
【0006】
特開2020-008010号公報
【発明の概要】
【発明が解決しようとする課題】
【0007】
上述したように、特許文献1に記載された内燃機関の制御装置によれば、ピストン打音の発生を抑制することができる。しかしながら、この内燃機関の制御装置では、ピストン打音を抑制するために、エンジンの運転状態(エンジン回転速度、エンジン負荷)を、エンジンの最適な運転点からずらす(すなわち、エンジン回転速度を低下させるとともにエンジン負荷を増大させる)必要がある。すなわち、ピストン打音を低減(抑制)するために、エンジン性能を犠牲にする必要がある。
【0008】
本発明は、上記問題点を解消する為になされたものであり、エンジン性能を犠牲にすることなく、ピストン打音を低減することが可能なエンジン制御装置を提供することを目的とする。
【課題を解決するための手段】
【0009】
本発明の一態様に係るエンジン制御装置は、ピストン打音に対応するエンジン振動を検出する振動検出手段と、所定の質量を持ち、ピストンの背面に移動自在に取り付けられる重りと、ピストンの軸方向から見て、ピストンピンの軸を境として、ピストン重心を含む領域とピストン重心を含まない領域との間で重りを移動させる移動手段と、振動検出手段により検出されるピストン打音に対応するエンジン振動の程度に基づいて、移動手段を制御するコントロールユニットと、を備え、コントロールユニットが、ピストン打音に対応するエンジン振動の程度が所定のしきい値以上となる場合に、重りをピストン重心を含まない領域に移動させるように移動手段を制御することを特徴とする。
【0010】
本発明の一態様に係るエンジン制御装置によれば、ピストン打音に対応するエンジン振動の程度が所定のしきい値以上となる場合に、所定の質量を持つ重りが、ピストンの軸方向から見て、ピストンピンの軸を境として、ピストン重心を含まない領域に移動される。そのため、ピストン重心のオフセットを打ち消す(相殺する)ように重りを移動することにより、ピストン重心をピストンピンの軸線上に持ってくること(変更すること)ができる。そして、ピストンピン周りのモーメントをゼロ(又は略ゼロ)にすることができる。すなわち、ピストンの傾きをゼロ(又は略ゼロ)にすることができる。その結果、エンジンの運転状態を変えることなく(最適な運転点からずらすことなく)、すなわちエンジン性能を犠牲にすることなく、ピストン打音を低減することが可能となる。
【発明の効果】
(【0011】以降は省略されています)
この特許をJ-PlatPat(特許庁公式サイト)で参照する
関連特許
株式会社SUBARU
車載制御装置
2日前
株式会社SUBARU
運転支援装置
2日前
株式会社SUBARU
硫黄除去方法
4日前
株式会社SUBARU
車両用制御装置
今日
株式会社SUBARU
車両用空調制御装置
今日
株式会社SUBARU
ゴム組成物および防振ゴム
4日前
株式会社SUBARU
水素供給システム及び当該水素供給システムの制御装置
今日
株式会社SUBARU
水素供給システム及び当該水素供給システムの制御装置
今日
ダイハツ工業株式会社
車両
23日前
ダイハツ工業株式会社
制御装置
22日前
ダイハツ工業株式会社
制御装置
22日前
ダイハツ工業株式会社
制御装置
22日前
スズキ株式会社
車両の制御装置
16日前
トヨタ自動車株式会社
車両の制御装置
14日前
トヨタ自動車株式会社
内燃機関
14日前
株式会社SUBARU
エンジン制御装置
22日前
株式会社SUBARU
エンジン制御装置
16日前
朝日電装株式会社
スロットルグリップ装置
4日前
個人
流体式推力方向制御装置
4日前
株式会社IHI原動機
脈動減衰装置
14日前
トヨタ自動車株式会社
閾値の設定装置
4日前
トヨタ自動車株式会社
エンジン制御装置
今日
日産自動車株式会社
内燃機関
今日
株式会社豊田自動織機
車両
24日前
日産自動車株式会社
内燃機関
今日
本田技研工業株式会社
内燃機関の制御装置
14日前
株式会社デンソートリム
エンジン制御装置
今日
トヨタ自動車株式会社
エンジンシステムの診断装置
16日前
本田技研工業株式会社
EGRバルブ制御装置
4日前
トヨタ自動車株式会社
内燃機関の燃料供給装置
4日前
トヨタ自動車株式会社
インジェクタの制御装置
2日前
トヨタ自動車株式会社
内燃機関の燃料供給装置
今日
トヨタ自動車株式会社
エンジン制御装置
4日前
愛三工業株式会社
吸気制御弁
23日前
大阪瓦斯株式会社
発電設備、及び発電方法
2日前
愛三工業株式会社
吸気弁装置
16日前
続きを見る
他の特許を見る