TOP
|
特許
|
意匠
|
商標
特許ウォッチ
Twitter
他の特許を見る
公開番号
2025145287
公報種別
公開特許公報(A)
公開日
2025-10-03
出願番号
2024045387
出願日
2024-03-21
発明の名称
電圧検出装置
出願人
Astemo株式会社
代理人
弁理士法人志賀国際特許事務所
主分類
G01R
19/165 20060101AFI20250926BHJP(測定;試験)
要約
【課題】経路抵抗値が大きい場合であってもセル電圧を従来よりも精度良く検出することが可能な電圧検出装置を提供する。
【解決手段】所定の電圧検出線を介して複数の電池セルに各々並列接続され、電池セルを均等化放電させる複数の放電回路と、電圧検出線を介して複数の入力端子に各々入力されるマイナス端子電圧及びプラス端子電圧に基づいて電池セルのセル電圧を検出する電圧検出回路とを備える電圧検出装置であって、電圧検出回路は、均等化放電時におけるマイナス端子電圧及びプラス端子電圧を取得し、マイナス端子電圧及びプラス端子電圧に基づいて電圧検出線に起因する電圧降下量を推定し、該電圧降下量に基づいてマイナス端子電圧及びプラス端子電圧を補正することによりセル電圧を検出する。
【選択図】図1
特許請求の範囲
【請求項1】
所定の電圧検出線を介して複数の電池セルに各々並列接続され、前記電池セルを均等化放電させる複数の放電回路と、前記電圧検出線を介して複数の入力端子に各々入力されるマイナス端子電圧及びプラス端子電圧に基づいて前記電池セルのセル電圧を検出する電圧検出回路とを備える電圧検出装置であって、
前記電圧検出回路は、均等化放電時における前記マイナス端子電圧及び前記プラス端子電圧を取得し、前記マイナス端子電圧及び前記プラス端子電圧に基づいて前記電圧検出線に起因する電圧降下量を推定し、該電圧降下量に基づいて前記マイナス端子電圧及び前記プラス端子電圧を補正することにより前記セル電圧を検出する
ことを特徴とする電圧検出装置。
続きを表示(約 160 文字)
【請求項2】
前記電圧検出回路は、前記電圧検出線の温度に応じた前記電圧降下量を推定することを特徴とする請求項1に記載の電圧検出装置。
【請求項3】
前記電圧検出回路は、放電ON時及び放電OFF時の前記マイナス端子電圧及び前記プラス端子電圧を取得することを特徴とする請求項1又は2に記載の電圧検出装置。
発明の詳細な説明
【技術分野】
【0001】
本発明は、電圧検出装置に関する。
続きを表示(約 1,600 文字)
【背景技術】
【0002】
下記特許文献1には、組電池と電池監視装置とを接続する配線部の状態を検出できる電池監視装置が開示されている。この電池監視装置は、一端が複数の単位電池間の各々に接続され、他端が分岐ラインとなっている複数の配線と、単位電池の正極側及び負極側に接続される各配線のうち、正極側の分岐ラインと負極側分岐ラインとを第1配線ペア、正極側の分岐ラインと負極側の分岐ラインとを第2配線ペアとし、第1配線ペア間に設けられた均等化スイッチと、第1配線ペア間に設けられた第1電圧検出部と、第1電圧検出部による電圧検出結果に基づいて均等化スイッチをオンとした際の放電で単位電池の電圧を均等化する均等化回路と、第2配線ペア間に設けられ、均等化スイッチのオン時及びオフ時に単位電池の電圧を検出する第2電圧検出部とを備える。
【先行技術文献】
【特許文献】
【0003】
特開2016-050870号公報
【発明の概要】
【発明が解決しようとする課題】
【0004】
ところで、このような背景技術は、配線の抵抗値(経路抵抗値)が大きい場合、セル電圧を高精度に検出することができないという問題がある。
【0005】
本発明は、上述した事情に鑑みてなされたものであり、経路抵抗値が大きい場合であってもセル電圧を従来よりも精度良く検出することが可能な電圧検出装置の提供を目的とする。
【課題を解決するための手段】
【0006】
上記目的を達成するために、本発明では、電圧検出装置に係る第1の解決手段として、所定の電圧検出線を介して複数の電池セルに各々並列接続され、前記電池セルを均等化放電させる複数の放電回路と、前記電圧検出線を介して複数の入力端子に各々入力されるマイナス端子電圧及びプラス端子電圧に基づいて前記電池セルのセル電圧を検出する電圧検出回路とを備える電圧検出装置であって、前記電圧検出回路は、均等化放電時における前記マイナス端子電圧及び前記プラス端子電圧を取得し、前記マイナス端子電圧及び前記プラス端子電圧に基づいて前記電圧検出線に起因する電圧降下量を推定し、該電圧降下量に基づいて前記マイナス端子電圧及び前記プラス端子電圧を補正することにより前記セル電圧を検出する、という手段を採用する。
【0007】
本発明では、電圧検出装置に係る第2の解決手段として、上記第1の解決手段において、前記電圧検出回路は、前記電圧検出線の温度に応じた前記電圧降下量を推定する、という手段を採用する。
【0008】
本発明では、電圧検出装置に係る第3の解決手段として、上記第1又は第2の解決手段において、前記電圧検出回路は、放電ON時及び放電OFF時の前記マイナス端子電圧及び前記プラス端子電圧を取得する、という手段を採用する。
【発明の効果】
【0009】
本発明によれば、経路抵抗値が大きい場合であってもセル電圧を従来よりも精度良く検出することが可能な電圧検出装置を提供することが可能である。
【図面の簡単な説明】
【0010】
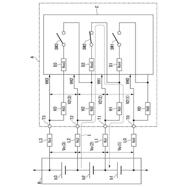
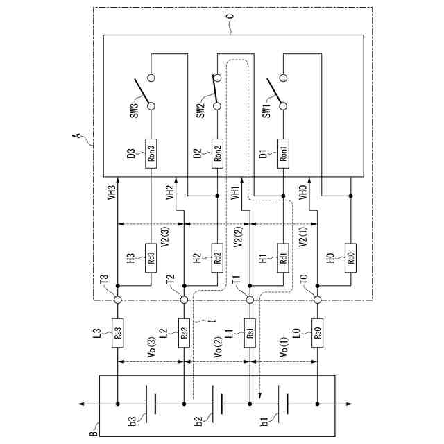
本発明の一実施形態に係る電圧検出装置の構成を示すブロック図である。
本発明の一実施形態に係る電圧検出装置の動作を示すフローチャートである。
本発明の一実施形態に係る電圧検出装置の動作を示す波形図である。
本発明の一実施形態に係る電圧検出装置の動作を示す第1の特性図である。
本発明の一実施形態に係る電圧検出装置の動作を示す第2の特性図である。
本発明の一実施形態に係る電圧検出装置の動作を示す第3の特性図である。
【発明を実施するための形態】
(【0011】以降は省略されています)
この特許をJ-PlatPat(特許庁公式サイト)で参照する
関連特許
Astemo株式会社
回転電機のロータ構造
1日前
Astemo株式会社
半導体装置
1日前
個人
計量スプーン
25日前
個人
微小振動検出装置
1か月前
株式会社イシダ
X線検査装置
1か月前
日本精機株式会社
位置検出装置
3日前
日本精機株式会社
位置検出装置
3日前
日本精機株式会社
位置検出装置
3日前
大和製衡株式会社
組合せ秤
8日前
大和製衡株式会社
組合せ秤
8日前
アズビル株式会社
圧力センサ
2日前
ダイハツ工業株式会社
測定用具
29日前
トヨタ自動車株式会社
検査装置
5日前
エイブリック株式会社
磁気センサ回路
2日前
アンリツ株式会社
分光器
1か月前
株式会社東芝
センサ
1か月前
トヨタ自動車株式会社
表示装置
17日前
株式会社東芝
センサ
8日前
アンリツ株式会社
分光器
1か月前
株式会社東芝
センサ
8日前
株式会社ユーシン
操作検出装置
5日前
株式会社ナリス化粧品
角層細胞採取用具
15日前
東レエンジニアリング株式会社
計量装置
5日前
個人
粘塑性を用いた有限要素法の定式化
17日前
株式会社ヨコオ
コンタクタ
29日前
TDK株式会社
磁気センサ
1か月前
株式会社東芝
重量測定装置
1日前
TDK株式会社
ガスセンサ
1日前
TDK株式会社
ガスセンサ
2日前
TDK株式会社
磁気センサ
25日前
個人
材料特性パラメータの算定方法
25日前
富士電機株式会社
エンコーダ
2日前
三菱マテリアル株式会社
温度センサ
15日前
TDK株式会社
磁気計測装置
16日前
国立大学法人京都大学
バイオセンサ
1か月前
中国電力株式会社
異常箇所検出装置
16日前
続きを見る
他の特許を見る