TOP
|
特許
|
意匠
|
商標
特許ウォッチ
Twitter
他の特許を見る
公開番号
2025149253
公報種別
公開特許公報(A)
公開日
2025-10-08
出願番号
2024049788
出願日
2024-03-26
発明の名称
電気機器
出願人
本田技研工業株式会社
代理人
個人
,
個人
,
個人
主分類
H02M
7/12 20060101AFI20251001BHJP(電力の発電,変換,配電)
要約
【課題】交流充電の充電速度及び効率を向上させることができる電気機器を提供する。
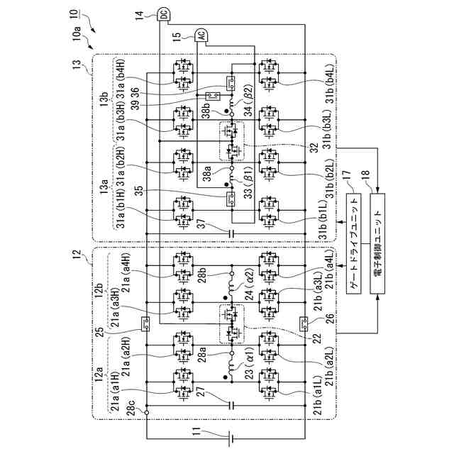
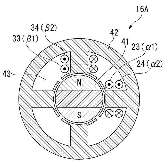
【解決手段】電気機器10は、回転電機と、電力制御ユニット10aと、交流電源接続部15とを備える。回転電機は、β相第1コイル33(β1)及びβ相第2コイル34(β2)によって共有されるスロット43が形成されるステータコア42とを備える。電力制御ユニット10aは、各β相コイル33(β1),34(β2)の各両端に接続される第3フルブリッジ回路13a及び第4フルブリッジ回路13bと、各β相コイル33(β1),34(β2)の各一端と各フルブリッジ回路13a,13bの各々との間に接続される第3断接器35及び第4断接器36とを備える。交流電源接続部15は、磁気結合される各β相コイル33(β1),34(β2)に外部交流電源から供給される電流が流れる場合に互いの磁束が相殺されるように、各断接器35,36の両端に接続される。
【選択図】図1
特許請求の範囲
【請求項1】
蓄電装置及び回転電機と、
前記蓄電装置及び前記回転電機に接続されて、前記蓄電装置及び前記回転電機の各々の電力授受を制御する電力制御ユニットと、
前記電力制御ユニットを外部電源に接続する電源接続部材と
を備え、
前記回転電機は、
第1コイル及び第2コイルと、
前記第1コイル及び前記第2コイルによって共有されるスロットが形成されるステータコアと
を備え、
前記電力制御ユニットは、
前記第1コイルの両端に接続される第1フルブリッジ回路と、
前記第2コイルの両端に接続される第2フルブリッジ回路と、
前記第1コイルの一端と前記第1フルブリッジ回路との間に接続される第1断接器と、
前記第2コイルの一端と前記第2フルブリッジ回路との間に接続される第2断接器と
を備え、
前記電源接続部材は、磁気結合される前記第1コイル及び前記第2コイルに前記外部電源から供給される電流が流れる場合に互いの磁束が相殺されるように、前記第1断接器及び前記第2断接器の各々の両端に接続される
電気機器。
続きを表示(約 740 文字)
【請求項2】
前記回転電機は、
前記ステータコアのスロットを共有する第3コイル及び第4コイルを備え、
前記電力制御ユニットは、
前記第3コイルの両端に接続される第3フルブリッジ回路と、
前記第4コイルの両端に接続される第4フルブリッジ回路と、
前記第3フルブリッジ回路及び第4フルブリッジ回路の正極同士の間に接続される第3断接器と、
前記第3フルブリッジ回路及び第4フルブリッジ回路の負極同士の間に接続される第4断接器と
を備える
請求項1に記載の電気機器。
【請求項3】
前記外部電源によって前記蓄電装置が充電される場合、
前記第1断接器及び前記第2断接器の各々は切断状態に設定されるとともに、
前記第1フルブリッジ回路及び前記第2フルブリッジ回路は、磁気結合される前記第1コイル及び前記第2コイルの互いの磁束が相殺されるように、前記外部電源から供給される電流の前記第1コイル及び前記第2コイルでの流れ方向を設定する
請求項1に記載の電気機器。
【請求項4】
前記電力制御ユニットは、前記外部電源の電圧が所定電圧以上の場合に前記第1フルブリッジ回路又は前記第2フルブリッジ回路のスイッチング動作を停止させる
請求項1に記載の電気機器。
【請求項5】
前記電源接続部材と前記第1断接器又は前記第2断接器との間に接続される電源断接器を備え、
前記電源断接器は、前記外部電源の電圧が所定電圧未満の場合に接続状態に設定されるとともに、前記外部電源の電圧が前記所定電圧以上の場合に切断状態に設定される
請求項1に記載の電気機器。
発明の詳細な説明
【技術分野】
【0001】
本発明は、電気機器に関する。
続きを表示(約 2,400 文字)
【背景技術】
【0002】
近年、より多くの人々が手ごろで信頼でき、持続可能かつ先進的なエネルギーへのアクセスを確保できるようにするため、エネルギーの効率化に貢献する二次電池を搭載するモビリティでの充給電に関する研究開発が行われている。
従来、例えば、モータの複数相のステータ巻線と、スイッチング素子による複数相のブリッジ回路との組み合わせによって、外部電源から供給される交流電力を直流電力に変換する電動車両が知られている(例えば、特許文献1参照)。この電動車両では、外部電源からの電流は各相のステータ巻線を2分割する接続点に供給されることによって、モータの磁気回路での互いの磁束は相殺されて、トルクの発生は抑制される。
【先行技術文献】
【特許文献】
【0003】
特開2012-70613号公報
【発明の概要】
【発明が解決しようとする課題】
【0004】
ところで、二次電池を搭載するモビリティでの充給電に関する技術において、外部電源による交流充電の充電速度及び効率を向上させることが課題である。例えば、上記従来技術の電動車両のように、各相の分割されたステータ巻線に複数のコイルを備えることによって互いの磁束結合を小さくして、制御容易性のために有効なインダクタンスを増大させる場合には、昇圧率を増大させることが困難になるおそれがある。交流電力から直流電力への変換時に昇圧率の増大が困難であれば、所望の直流電圧を確保するために他の昇圧動作が必要となり、充電速度及び効率を向上させることができないおそれがある。
【0005】
本願は、上記課題の解決のため、交流充電の充電速度及び効率の向上の達成を目的とする。そして、延いてはエネルギーの効率化に寄与するものである。
【課題を解決するための手段】
【0006】
上記課題を解決して係る目的を達成するために、本発明は以下の態様を採用した。
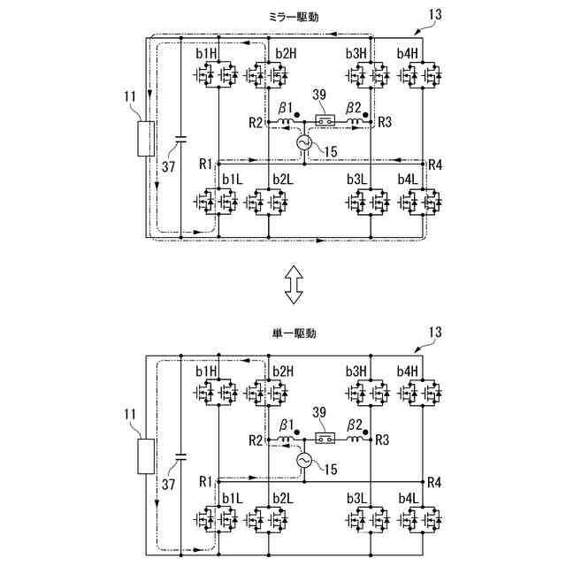
(1):本発明の一態様に係る電気機器(例えば、実施形態での電気機器10)は、蓄電装置(例えば、実施形態での蓄電装置11)及び回転電機(例えば、実施形態での回転電機16(M))と、前記蓄電装置及び前記回転電機に接続されて、前記蓄電装置及び前記回転電機の各々の電力授受を制御する電力制御ユニット(例えば、実施形態での電力制御ユニット10a)と、前記電力制御ユニットを外部電源に接続する電源接続部材(例えば、実施形態での交流電源接続部15)とを備え、前記回転電機は、第1コイル(例えば、実施形態でのβ相第1コイル33(β1))及び第2コイル(例えば、実施形態でのβ相第2コイル34(β2))と、前記第1コイル及び前記第2コイルによって共有されるスロット(例えば、実施形態でのスロット43)が形成されるステータコア(例えば、実施形態でのステータコア42)とを備え、前記電力制御ユニットは、前記第1コイルの両端に接続される第1フルブリッジ回路(例えば、実施形態での第3フルブリッジ回路13a)と、前記第2コイルの両端に接続される第2フルブリッジ回路(例えば、実施形態での第4フルブリッジ回路13b)と、前記第1コイルの一端と前記第1フルブリッジ回路との間に接続される第1断接器(例えば、実施形態での第3断接器35)と、前記第2コイルの一端と前記第2フルブリッジ回路との間に接続される第2断接器(例えば、実施形態での第4断接器36)とを備え、前記電源接続部材は、磁気結合される前記第1コイル及び前記第2コイルに前記外部電源から供給される電流が流れる場合に互いの磁束が相殺されるように、前記第1断接器及び前記第2断接器の各々の両端に接続される。
【0007】
(2):上記(1)に記載の電気機器では、前記回転電機は、前記ステータコアのスロットを共有する第3コイル(例えば、実施形態でのα相第1コイル23(α1))及び第4コイル(例えば、実施形態でのα相第2コイル24(α2))を備え、前記電力制御ユニットは、前記第3コイルの両端に接続される第3フルブリッジ回路(例えば、実施形態での第1フルブリッジ回路12a)と、前記第4コイルの両端に接続される第4フルブリッジ回路(例えば、実施形態での第2フルブリッジ回路12b)と、前記第3フルブリッジ回路及び第4フルブリッジ回路の正極同士の間に接続される第3断接器(例えば、実施形態での第1断接器25)と、前記第3フルブリッジ回路及び第4フルブリッジ回路の負極同士の間に接続される第4断接器(例えば、実施形態での第2断接器26)とを備えてもよい。
【0008】
(3):上記(1)に記載の電気機器では、前記外部電源によって前記蓄電装置が充電される場合、前記第1断接器及び前記第2断接器の各々は切断状態に設定されるとともに、前記第1フルブリッジ回路及び前記第2フルブリッジ回路は、磁気結合される前記第1コイル及び前記第2コイルの互いの磁束が相殺されるように、前記外部電源から供給される電流の前記第1コイル及び前記第2コイルでの流れ方向を設定してもよい。
【0009】
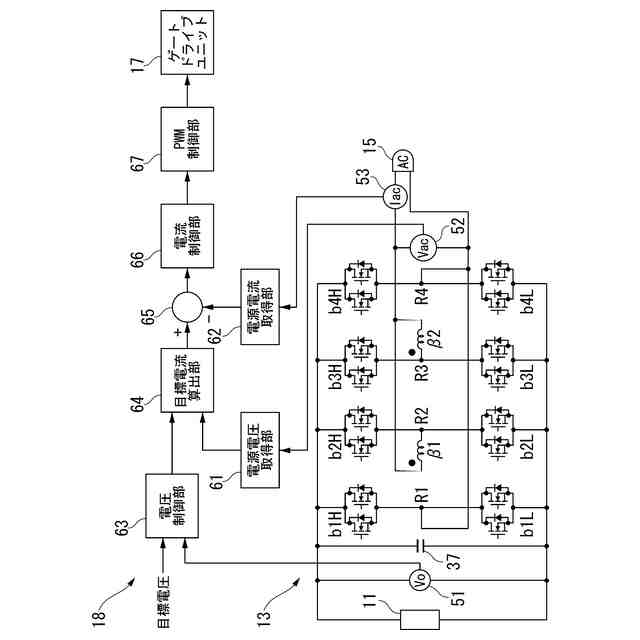
(4):上記(1)に記載の電気機器では、前記電力制御ユニットは、前記外部電源の電圧が所定電圧以上の場合に前記第1フルブリッジ回路又は前記第2フルブリッジ回路のスイッチング動作を停止させてもよい。
【0010】
(5):上記(1)に記載の電気機器では、前記電源接続部材と前記第1断接器又は前記第2断接器との間に接続される電源断接器(例えば、実施形態での第5断接器39)を備え、前記電源断接器は、前記外部電源の電圧が所定電圧未満の場合に接続状態に設定されるとともに、前記外部電源の電圧が前記所定電圧以上の場合に切断状態に設定されてもよい。
【発明の効果】
(【0011】以降は省略されています)
この特許をJ-PlatPat(特許庁公式サイト)で参照する
関連特許
本田技研工業株式会社
車両
2日前
本田技研工業株式会社
車両
1日前
本田技研工業株式会社
装置
15日前
本田技研工業株式会社
車両
16日前
本田技研工業株式会社
車両
2日前
本田技研工業株式会社
車両
1日前
本田技研工業株式会社
飛行体
2日前
本田技研工業株式会社
モータ
12日前
本田技研工業株式会社
移動体
3日前
本田技研工業株式会社
内燃機関
15日前
本田技研工業株式会社
断続装置
10日前
本田技研工業株式会社
除草装置
1日前
本田技研工業株式会社
会話装置
8日前
本田技研工業株式会社
送電装置
10日前
本田技研工業株式会社
通知装置
15日前
本田技研工業株式会社
ロボット
1か月前
本田技研工業株式会社
収容装置
2日前
本田技研工業株式会社
バッテリ
9日前
本田技研工業株式会社
制御装置
1日前
本田技研工業株式会社
排気装置
1日前
本田技研工業株式会社
電気機器
2日前
本田技研工業株式会社
電解装置
23日前
本田技研工業株式会社
保管装置
10日前
本田技研工業株式会社
固体電池
1日前
本田技研工業株式会社
保管装置
10日前
本田技研工業株式会社
内燃機関
1日前
本田技研工業株式会社
内燃機関
2日前
本田技研工業株式会社
電気部品
2日前
本田技研工業株式会社
清掃装置
2日前
本田技研工業株式会社
保持装置
9日前
本田技研工業株式会社
バッテリ
9日前
本田技研工業株式会社
排気装置
1日前
本田技研工業株式会社
固体電池
10日前
本田技研工業株式会社
ステータ
8日前
本田技研工業株式会社
内燃機関
15日前
本田技研工業株式会社
回転機械
1か月前
続きを見る
他の特許を見る