TOP
|
特許
|
意匠
|
商標
特許ウォッチ
Twitter
他の特許を見る
公開番号
2025153494
公報種別
公開特許公報(A)
公開日
2025-10-10
出願番号
2024056006
出願日
2024-03-29
発明の名称
蒸気発電プラント
出願人
株式会社荏原製作所
代理人
個人
,
個人
,
個人
主分類
C25B
9/67 20210101AFI20251002BHJP(電気分解または電気泳動方法;そのための装置)
要約
【課題】蒸気発電プラントのシステム効率を向上させること。
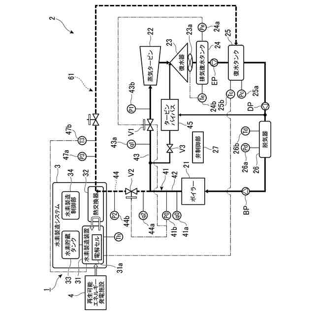
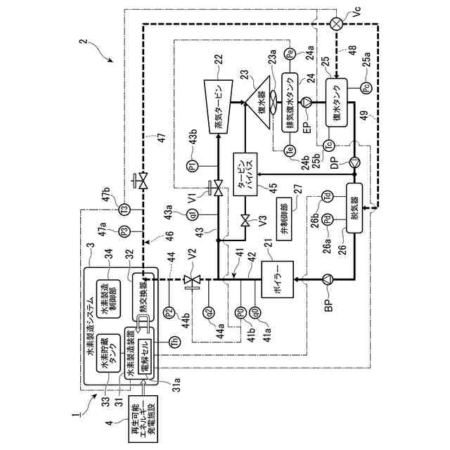
【解決手段】蒸気発電プラント1は、ボイラ21と蒸気タービン22とを接続する第1蒸気管41と、第1蒸気管41から分岐して、ボイラ21で発生した蒸気を熱媒体として水素製造システム3の熱交換器32へ供給する第2蒸気管44と、熱交換器32を通過後の熱媒体を復水タンク25または脱気器26へ供給する戻し配管46と、を有し、戻し配管46には、熱交換器32を通過後の熱媒体の供給先を、復水タンク25と脱気器26との間で切り替える切替弁Vcが設けられている。
【選択図】図1
特許請求の範囲
【請求項1】
ボイラ蒸気タービンシステムおよび水素製造システムを備える蒸気発電プラントであって、
前記ボイラ蒸気タービンシステムは、
蒸気を発生させるボイラと、
前記ボイラで発生した蒸気で回転する蒸気タービンと、
前記蒸気タービンから排出される排蒸気を凝縮してドレン水とする復水器と、
前記復水器で凝縮されたドレン水を、負圧状態で貯留する排気復水タンクと、
前記排気復水タンクから排出されるドレン水を、大気圧状態で貯留する復水タンクと、
前記復水タンクから供給される給水を脱気する脱気器と、
を有し、
前記水素製造システムは、
原料から水素を製造する水素製造装置と、
前記原料と熱媒体との間で熱交換を行うことで前記原料を加熱する熱交換器と、
を有し、
前記蒸気発電プラントは、
前記ボイラと前記蒸気タービンとを接続する第1蒸気管と、
前記第1蒸気管から分岐して、前記ボイラで発生した蒸気を前記熱媒体として前記熱交換器へ供給する第2蒸気管と、
前記熱交換器を通過後の前記熱媒体を、前記復水タンクまたは前記脱気器へ供給する戻し配管と、を有し、
前記戻し配管には、前記熱交換器を通過後の前記熱媒体の供給先を、前記復水タンクと前記脱気器との間で切り替える切替弁が設けられている、
蒸気発電プラント。
続きを表示(約 2,100 文字)
【請求項2】
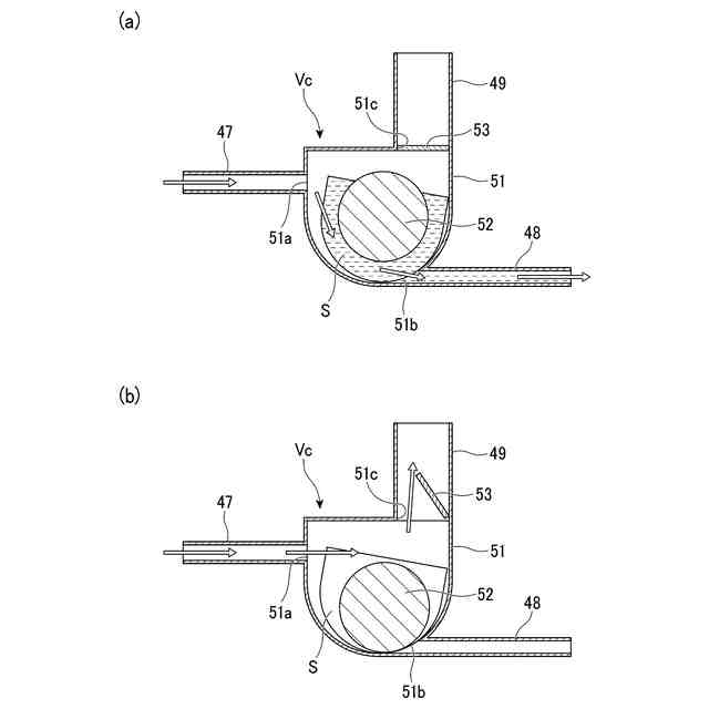
前記切替弁は、
内部空間を有し、前記内部空間と連通する流入口、第1流出口、および第2流出口が形成されるバルブ本体と、
前記内部空間に配置され、前記第1流出口を開閉可能に塞ぐフロートと、を有し、
前記戻し配管は、前記熱交換器と前記流入口とを接続する第1配管と、前記第1流出口と前記復水タンクとを接続する第2配管と、前記第2流出口と前記脱気器とを接続する第3配管と、を有し、
前記第1配管を介して前記流入口に供給される前記熱媒体が液体状であるとき、前記内部空間に貯留される液体状の前記熱媒体により前記フロートが浮き上がることで前記第1流出口が開口され、
前記第1配管を介して前記流入口に供給される前記熱媒体が気体状であるとき、前記内部空間の蒸気圧により前記フロートが前記第1流出口に押し付けられて前記第1流出口が塞がれる、
請求項1に記載の蒸気発電プラント。
【請求項3】
前記切替弁は、前記第2流出口を開閉可能に塞ぐ蓋を有し、
前記第1配管を介して前記流入口に供給される前記熱媒体が気体状であるとき、前記内部空間の蒸気圧により前記蓋が押し上げられて前記第2流出口が開口する、
請求項2に記載の蒸気発電プラント。
【請求項4】
前記熱交換器を通過後の前記熱媒体の温度に基づき、前記切替弁を制御する弁制御部をさらに備える、
請求項1に記載の蒸気発電プラント。
【請求項5】
前記切替弁は、流入口、第1流出口、および第2流出口を有する三方弁であり、
前記戻し配管は、前記熱交換器と前記流入口とを接続する第1配管と、前記第1流出口と前記復水タンクとを接続する第2配管と、前記第2流出口と前記脱気器とを接続する第3配管と、を有し、
前記熱交換器を通過後の前記熱媒体の温度をT3とし、前記復水タンク内の給水の温度をTcとしたとき、前記弁制御部は、T3≦Tc+30のとき、前記第1流出口を開いて前記第2流出口を閉じるように前記切替弁を制御し、T3>Tc+30のとき、前記第1流出口を閉じて前記第2流出口を開くように前記切替弁を制御する、
請求項4に記載の蒸気発電プラント。
【請求項6】
前記水素製造システムは、前記熱交換器を通過後の前記熱媒体の温度に基づき、前記水素製造装置での水素の製造量を制御する水素製造制御部をさらに備える、
請求項1に記載の蒸気発電プラント。
【請求項7】
前記第1蒸気管のうち、前記第2蒸気管との分岐位置より下流側には、前記排気復水タンク内の圧力に基づき、前記蒸気タービンへ供給される蒸気量を調整する第1流量調整弁が設けられている、
請求項1に記載の蒸気発電プラント。
【請求項8】
前記第2蒸気管には、前記第2蒸気管を流通する蒸気量を調整する第2流量調整弁が設けられ、
前記第2流量調整弁は、前記ボイラで発生した蒸気量が、前記蒸気タービンへ供給される蒸気量よりも大きいとき、開状態となる、
請求項7に記載の蒸気発電プラント。
【請求項9】
前記ボイラで発生した蒸気量をq0とし、前記蒸気タービンへ供給される蒸気量をq1としたとき、前記第2流量調整弁は、前記第2蒸気管を流れる蒸気量q2が、q2=q0-q1を満たすよう、前記第2流量調整弁の開度を制御する、
請求項8に記載の蒸気発電プラント。
【請求項10】
ボイラ蒸気タービンシステムおよび水素製造システムを備える蒸気発電プラントであって、
前記ボイラ蒸気タービンシステムは、
蒸気を発生させるボイラと、
前記ボイラで発生した蒸気で回転する蒸気タービンと、
前記蒸気タービンから排出される排蒸気を凝縮してドレン水とする復水器と、
前記復水器で凝縮されたドレン水を、負圧状態で貯留する排気復水タンクと、
前記排気復水タンクから排出されるドレン水を、大気圧状態で貯留する復水タンクと、
前記復水タンクから供給される給水を脱気する脱気器と、
を有し、
前記水素製造システムは、
原料から水素を製造する水素製造装置と、
前記原料と熱媒体との間で熱交換を行うことで前記原料を加熱する熱交換器と、
前記水素製造装置を制御する水素製造制御部と、
を有し、
前記蒸気発電プラントは、
前記ボイラと前記蒸気タービンとを接続する第1蒸気管と、
前記第1蒸気管から分岐して、前記ボイラで発生した蒸気を前記熱媒体として前記熱交換器へ供給する第2蒸気管と、
前記熱交換器を通過後の前記熱媒体を、前記復水タンクへ供給する戻し配管と、を有し、
前記水素製造制御部は、前記熱交換器を通過後の前記熱媒体の温度と前記復水タンク内の給水の温度との差分が小さくなるように、前記水素製造装置での水素の製造量を制御する、
蒸気発電プラント。
(【請求項11】以降は省略されています)
発明の詳細な説明
【技術分野】
【0001】
本発明は、蒸気発電プラントに関する。
続きを表示(約 2,200 文字)
【背景技術】
【0002】
従来、ボイラで蒸気を発生させ、その蒸気で蒸気タービンを回転させて発電するボイラ蒸気タービンシステムを有する、蒸気発電プラントが知られている。ボイラ蒸気タービンシステムは、蒸気タービンからの排蒸気を冷却する復水器を有する。復水器が空冷式の場合、夏場などで外気温が高くなりすぎると、排蒸気を冷却するための空気の温度が上昇するため、復水器により排蒸気を十分に冷却できない。非特許文献1では、復水器の空気入口に冷却用のミストを吹きかけたり散水したりすることで、空気入口の温度を低下させている。
【先行技術文献】
【非特許文献】
【0003】
ELFLOW BV, How to improve air cooler vacuum steam condensers performance in the field, Technical paper ID 309 for POWER-GEN EUROPE 2012
【発明の概要】
【発明が解決しようとする課題】
【0004】
地球温暖化により今後も気温上昇が続くことが想定される。非特許文献1の構成では、復水器の空気入口の温度を十分に低下させることができない可能性がある。復水器により排蒸気を十分に冷却できないと、タービン背圧が上昇するため、タービン効率が低下する。この結果、蒸気タービンにおける発電量が減少し、蒸気タービンで処理できない余剰蒸気が発生する。従来のボイラ蒸気タービンシステムでは、蒸気タービンで処理できない余剰蒸気を、タービンバイパスを介して復水器へ供給している。あるいは、余剰蒸気の発生を抑えるために、ボイラでの蒸気の生成量を削減している。いずれの場合も、蒸気発電プラントのシステム効率が低下する。
【0005】
また、再生可能エネルギーを用いて水素を製造する水素製造システムが知られている。このような水素製造システムでは、水素を製造するための熱エネルギーの供給源を見つけることが課題となっている。
【0006】
本発明は、前述した事情に鑑みてなされたものであって、システム効率を向上させることができる蒸気発電プラントを提供することを目的とする。
【課題を解決するための手段】
【0007】
本発明の第1の態様に係る蒸気発電プラントは、ボイラ蒸気タービンシステムおよび水素製造システムを備える蒸気発電プラントであって、前記ボイラ蒸気タービンシステムは、蒸気を発生させるボイラと、前記ボイラで発生した蒸気で回転する蒸気タービンと、前記蒸気タービンから排出される排蒸気を凝縮してドレン水とする復水器と、前記復水器で凝縮されたドレン水を、負圧状態で貯留する排気復水タンクと、前記排気復水タンクから排出されるドレン水を、大気圧状態で貯留する復水タンクと、前記復水タンクから供給される給水を脱気する脱気器と、を有し、前記水素製造システムは、原料から水素を製造する水素製造装置と、前記原料と熱媒体との間で熱交換を行うことで前記原料を加熱する熱交換器と、を有し、前記蒸気発電プラントは、前記ボイラと前記蒸気タービンとを接続する第1蒸気管と、前記第1蒸気管から分岐して、前記ボイラで発生した蒸気を前記熱媒体として前記熱交換器へ供給する第2蒸気管と、前記熱交換器を通過後の前記熱媒体を、前記復水タンクまたは前記脱気器へ供給する戻し配管と、を有し、前記戻し配管には、前記熱交換器を通過後の前記熱媒体の供給先を、前記復水タンクと前記脱気器との間で切り替える切替弁が設けられている。
【0008】
本発明の第2の態様に係る蒸気発電プラントは、第1の態様において、前記切替弁は、内部空間を有し、前記内部空間と連通する流入口、第1流出口、および第2流出口が形成されるバルブ本体と、前記内部空間に配置され、前記第1流出口を開閉可能に塞ぐフロートと、を有し、前記戻し配管は、前記熱交換器と前記流入口とを接続する第1配管と、前記第1流出口と前記復水タンクとを接続する第2配管と、前記第2流出口と前記脱気器とを接続する第3配管と、を有し、前記第1配管を介して前記流入口に供給される前記熱媒体が液体状であるとき、前記内部空間に貯留される液体状の前記熱媒体により前記フロートが浮き上がることで前記第1流出口が開口され、前記第1配管を介して前記流入口に供給される前記熱媒体が気体状であるとき、前記内部空間の蒸気圧により前記フロートが前記第1流出口に押し付けられて前記第1流出口が塞がれる。
【0009】
本発明の第3の態様に係る蒸気発電プラントは、第2の態様において、前記切替弁は、前記第2流出口を開閉可能に塞ぐ蓋を有し、前記第1配管を介して前記流入口に供給される前記熱媒体が気体状であるとき、前記内部空間の蒸気圧により前記蓋が押し上げられて前記第2流出口が開口する。
【0010】
本発明の第4の態様に係る蒸気発電プラントは、第1の態様において、前記熱交換器を通過後の前記熱媒体の温度に基づき、前記切替弁を制御する弁制御部をさらに備える。
(【0011】以降は省略されています)
この特許をJ-PlatPat(特許庁公式サイト)で参照する
関連特許
株式会社荏原製作所
モータポンプ
8日前
株式会社荏原製作所
熱媒体供給装置
8日前
株式会社荏原製作所
蒸気発電プラント
1日前
株式会社荏原製作所
温度制御システム
22日前
株式会社荏原製作所
ポンプおよびポンプ装置
22日前
株式会社荏原製作所
ポンプおよびポンプ装置
22日前
株式会社荏原製作所
研磨装置および研磨方法
23日前
株式会社荏原製作所
研磨方法および研磨装置
8日前
株式会社荏原製作所
排ガス処理装置および排ガス処理方法
9日前
株式会社荏原製作所
研磨装置、研磨方法、および研磨ヘッド
22日前
株式会社荏原製作所
可動装置、研磨装置および基板処理装置
8日前
株式会社荏原製作所
研磨ヘッド、研磨装置、および研磨方法
22日前
株式会社荏原製作所
中間ユニットを備えた基板処理システム
22日前
株式会社荏原製作所
基板表面近傍の液置換状態を評価する方法および評価用基板
8日前
株式会社荏原製作所
基板洗浄装置のキャリブレーション方法および基板洗浄方法
3日前
株式会社荏原製作所
基板研磨装置、基板処理装置、基板研磨方法、およびプログラム
22日前
株式会社荏原製作所
情報処理装置、基板研磨装置、推論装置、機械学習装置、情報処理方法、推論方法、及び、機械学習方法
1日前
有限会社 ナプラ
端子
1か月前
株式会社カネカ
電解装置
1か月前
株式会社ノーリツ
電解水生成装置
1か月前
SMD株式会社
めっき処理装置
1か月前
株式会社カネカ
可撓性ガス拡散電極
12日前
大同特殊鋼株式会社
触媒合金
1か月前
本田技研工業株式会社
電解装置
23日前
株式会社東芝
アルマイト処理方法
1か月前
本田技研工業株式会社
水電解システム
1か月前
本田技研工業株式会社
水電解システム
1か月前
本田技研工業株式会社
水電解システム
1か月前
一般財団法人電力中央研究所
電解反応装置
8日前
本田技研工業株式会社
水電解スタック
8日前
本田技研工業株式会社
電気化学スタック
1か月前
SECカーボン株式会社
カソードアセンブリ
4日前
トヨタ自動車株式会社
水電解スタック
1か月前
本田技研工業株式会社
CO2電解装置
8日前
株式会社荏原製作所
蒸気発電プラント
1日前
株式会社村田製作所
電子部品及びその製造方法
1か月前
続きを見る
他の特許を見る