TOP
|
特許
|
意匠
|
商標
特許ウォッチ
Twitter
他の特許を見る
公開番号
2025154400
公報種別
公開特許公報(A)
公開日
2025-10-10
出願番号
2024057375
出願日
2024-03-29
発明の名称
スラリーアイス洗浄装置用の管状部品
出願人
ノリタケ株式会社
代理人
個人
,
個人
主分類
B08B
9/032 20060101AFI20251002BHJP(清掃)
要約
【課題】被洗浄管内を効率的に洗浄することが可能なスラリーアイス洗浄装置用の管状部品を提供すること。
【解決手段】スラリーアイス洗浄装置10から被洗浄管Bへのスラリーアイスの注入が開始された場合にはスラリーアイスが被洗浄管Bの開口Beから絞りとしてのレデューサー本体32を通して排出される。このため、スラリーアイスの被洗浄管B内での流動抵抗が高められるので、被洗浄管B内の天井部にスラリーアイスが十分に充填され易くなる。従って、被洗浄管B内の堆積物がスラリーアイスによって十分に研磨されるので、洗浄作業の効率が向上する。
【選択図】図1
特許請求の範囲
【請求項1】
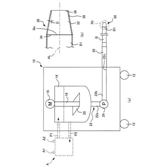
スラリーアイス洗浄装置から被洗浄管内に注入されたスラリーアイスを前記被洗浄管の一端面の開口から排出することによって前記被洗浄管内を洗浄する場合に使用されるものであって、
始端面および終端面を有する管本体を備え、
前記管本体の始端部は、前記被洗浄管の一端面の開口から前記スラリーアイスが供給される開口状のスラリー入口であり、
前記管本体の終端部は、前記被洗浄管内から前記スラリーアイスを排出する開口状のスラリー出口であり、
前記管本体は、前記スラリーアイスの流れを前記管本体内で絞るものであることを特徴とするスラリーアイス洗浄装置用の管状部品。
続きを表示(約 1,000 文字)
【請求項2】
スラリーアイス洗浄装置から被洗浄管内に注入されたスラリーアイスを前記被洗浄管の一端面の開口から排出することによって前記被洗浄管内を洗浄する場合に使用されるものであって、
始端面および終端面を有する管本体を備え、
前記管本体の始端部は、前記被洗浄管の一端面の開口から前記スラリーアイスが供給される開口状のスラリー入口であり、
前記管本体の終端部は、前記被洗浄管内から前記スラリーアイスを排出する開口状のスラリー出口であり、
前記管本体は、
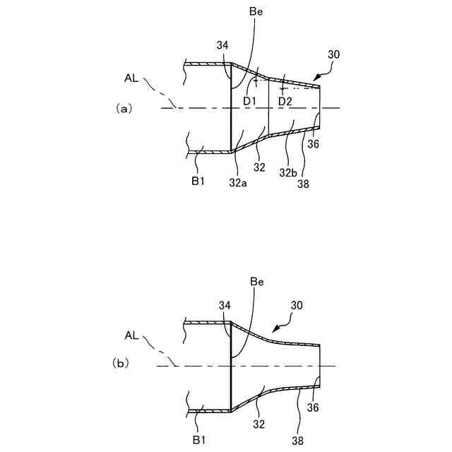
前記管本体の軸心線に対して直交する方向の断面形状が前記スラリー入口の側から前記スラリー出口の側に向けて小さくなる絞り部を有していることを特徴とするスラリーアイス洗浄装置用の管状部品。
【請求項3】
前記スラリー入口は、前記被洗浄管の一端面の開口と同じ形状で且つ同じ大きさに設けられ、
前記スラリー出口は、前記スラリー入口の面積に比べて小さな面積に設けられていることを特徴とする請求項1または2に記載のスラリーアイス洗浄装置用の管状部品。
【請求項4】
前記管本体の内面は、前記スラリー入口から前記スラリー出口まで円の径小化を継続する形状に設けられていることを特徴とする請求項3に記載のスラリーアイス洗浄装置用の管状部品。
【請求項5】
前記管本体の終端部には、前記スラリー出口を含む直管状の終端側直管部が設けられていることを特徴とする請求項3に記載のスラリーアイス洗浄装置用の管状部品。
【請求項6】
前記管本体の始端部には、前記スラリー入口を含む直管状の始端側直管部が設けられていることを特徴とする請求項3に記載のスラリーアイス洗浄装置用の管状部品。
【請求項7】
前記管本体の終端部には、前記スラリー出口を含む直管状の終端側直管部が設けられ、
前記管本体の始端部には、前記スラリー入口を含む直管状の始端側直管部が設けられ、
前記管本体には、前記終端側直管部および前記始端側直管部の間を連結する連結管部が設けられ、
前記連結管部の内面は、前記始端側直管部の側の端面から前記終端側直管部の側の端面まで円の径小化を継続する形状に設けられていることを特徴とする請求項3に記載のスラリーアイス洗浄装置用の管状部品。
発明の詳細な説明
【技術分野】
【0001】
本発明はスラリーアイス洗浄装置から被洗浄管内にスラリーアイスを注入することによって被洗浄管内を洗浄する場合に使用されるスラリーアイス洗浄装置用の管状部品に関する。
続きを表示(約 1,800 文字)
【背景技術】
【0002】
食品工場や医薬品工場等においては、スラリーアイス洗浄装置から被洗浄管内にスラリーアイスを注入することによって被洗浄管内を洗浄することが行われている。このスラリーアイスは氷を含むシャーベット状の塩水であり、被洗浄管内の堆積物はスラリーアイスによって研磨されることで削り取られる。この削り取られた堆積物はスラリーアイス内に取り込まれ、被洗浄管内は削り取られた堆積物がスラリーアイスと共に被洗浄管の一端面の開口から排出されることによって衛生的に洗浄される。
【先行技術文献】
【特許文献】
【0003】
特開2011-230106号公報
【発明の概要】
【発明が解決しようとする課題】
【0004】
スラリーアイス洗浄装置が洗浄の対象とする被洗浄管には様々な種類のものがあり、例えば被洗浄管の内径寸法が大きい場合(下水管に比べれば圧倒的に細い被洗浄管を洗浄の対象とする食品や医療の世界において、下水管に比べれば断然細いものの比較的に被洗浄管の内径寸法が大きい場合)には被洗浄管内の天井部に対するスラリーアイスの充填が不足することがあった。このスラリーアイスの充填が不足している状態では被洗浄管内の堆積物に対するスラリーアイスの接触が不十分になる。このため、被洗浄管内の堆積物がスラリーアイスによって十分に研磨されないので、洗浄作業の効率が低下する事情があった。
【0005】
本発明は以上の事情を背景として為されたものであり、その目的は被洗浄管内を効率的に洗浄することを可能とするスラリーアイス洗浄装置用の管状部品を提供することにある。
【課題を解決するための手段】
【0006】
第1の発明のスラリーアイス洗浄装置用の管状部品の要旨とするところは、(a)スラリーアイス洗浄装置から被洗浄管内に注入されたスラリーアイスを前記被洗浄管の一端面の開口から排出することによって前記被洗浄管内を洗浄する場合に使用されるものであって、(b)始端面および終端面を有する管本体を備え、(c)前記管本体の始端部は前記被洗浄管の一端面の開口から前記スラリーアイスが供給される開口状のスラリー入口であり、(d)前記管本体の終端部は前記被洗浄管内から前記スラリーアイスを排出する開口状のスラリー出口であり、(e)前記管本体は前記スラリーアイスの流れを前記管本体内で絞るものであることにある。
【0007】
第2の発明のスラリーアイス洗浄装置用の管状部品の要旨とするところは、(a)スラリーアイス洗浄装置から被洗浄管内に注入されたスラリーアイスを前記被洗浄管の一端面の開口から排出することによって前記被洗浄管内を洗浄する場合に使用されるものであって、(b)始端面および終端面を有する管本体を備え、(c)前記管本体の始端部は前記被洗浄管の一端面の開口から前記スラリーアイスが供給される開口状のスラリー入口であり、(d)前記管本体の終端部は前記被洗浄管内から前記スラリーアイスを排出する開口状のスラリー出口であり、(e)前記管本体は前記管本体の軸心に対して直交する方向の断面形状が前記スラリー入口の側から前記スラリー出口の側に向けて小さくなる絞り部を有していることにある。
【0008】
第3の発明のスラリーアイス洗浄装置用の管状部品の要旨とするところは、第1の発明において、(a)前記スラリー入口は前記被洗浄管の一端面の開口と同じ形状で且つ同じ大きさに設けられ、(b)前記スラリー出口は前記スラリー入口の面積に比べて小さな面積に設けられていることにある。
【0009】
第4の発明のスラリーアイス洗浄装置用の管状部品の要旨とするところは、第2の発明において、(a)前記管本体の内面は前記スラリー入口から前記スラリー出口まで円の径小化を継続する形状に設けられていることにある。
【0010】
第5の発明のスラリーアイス洗浄装置用の管状部品の要旨とするところは、第2の発明において、(a)前記管本体の終端部には前記スラリー出口を含む直管状の終端側直管部が設けられていることにある。
(【0011】以降は省略されています)
この特許をJ-PlatPat(特許庁公式サイト)で参照する
関連特許
ノリタケ株式会社
焼成炉
18日前
ノリタケ株式会社
加熱炉
12日前
ノリタケ株式会社
焼成炉
18日前
ノリタケ株式会社
焼成炉
18日前
ノリタケ株式会社
冷却炉
12日前
ノリタケ株式会社
洗浄装置
9日前
ノリタケ株式会社
研磨パッド
9日前
ノリタケ株式会社
担体構造体
10日前
ノリタケ株式会社
焼成用治具
10日前
ノリタケ株式会社
熱処理容器
9日前
ノリタケ株式会社
金ペースト
20日前
ノリタケ株式会社
焼成用治具
10日前
ノリタケ株式会社
焼成用治具
10日前
ノリタケ株式会社
棒材切断機
9日前
ノリタケ株式会社
熱伝導シート
9日前
ノリタケ株式会社
導電性ペースト
9日前
ノリタケ株式会社
超砥粒ホイール
9日前
ノリタケ株式会社
ガス吸収シート
1か月前
ノリタケ株式会社
ローラ式搬送装置
12日前
ノリタケ株式会社
ローラ式搬送装置
12日前
ノリタケ株式会社
焼成冷却システム
2日前
ノリタケ株式会社
砥材及びその製造方法
10日前
ノリタケ株式会社
静電容量タッチパネル
10日前
ノリタケ株式会社
封止用グリーンシート
9日前
ノリタケ株式会社
静電容量タッチパネル
10日前
ノリタケ株式会社
砥材及びその製造方法
16日前
ノリタケ株式会社
触媒材料およびその利用
10日前
ノリタケ株式会社
触媒材料およびその利用
10日前
ノリタケ株式会社
触媒材料およびその利用
10日前
ノリタケ株式会社
電気化学セル用ペースト
11日前
ノリタケ株式会社
搬送装置および熱処理装置
16日前
ノリタケ株式会社
研磨パッド粗材の加工装置
9日前
ノリタケ株式会社
ガラス接合材及びその利用
9日前
ノリタケ株式会社
ガラス接合材及びその利用
9日前
ノリタケ株式会社
搬送装置および熱処理装置
16日前
ノリタケ株式会社
焼成用治具およびフレーム
10日前
続きを見る
他の特許を見る