TOP
|
特許
|
意匠
|
商標
特許ウォッチ
Twitter
他の特許を見る
10個以上の画像は省略されています。
公開番号
2025155629
公報種別
公開特許公報(A)
公開日
2025-10-14
出願番号
2024177287
出願日
2024-10-09
発明の名称
燃料電池システム
出願人
株式会社アイシン
代理人
弁理士法人アイテック国際特許事務所
主分類
H01M
8/04 20160101AFI20251002BHJP(基本的電気素子)
要約
【課題】システムの発電効率を向上させる。
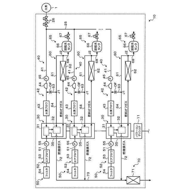
【解決手段】燃料電池システムは、燃料電池スタックと燃焼ガス入口から導入される可燃ガスを燃焼させる燃焼部とこれらを収容するモジュールケースとを含む発電モジュールと、燃料供給系と、循環系とを備える。燃料供給系は、燃料供給ラインと、燃料ブロワと、を含む。循環系は、発電モジュールの燃料オフガス出口に接続される燃料オフガスラインと、燃料オフガスラインに設けられる熱交換器と、燃料オフガスラインにおける熱交換器の下流側から分岐して燃焼ガス入口に接続される燃焼ガスラインと、燃料オフガスラインにおける熱交換器の下流側から分岐して燃料供給ラインに接続される還流ラインと、還流ラインの圧力を調整することで熱交換器を通過した後の燃料オフガスを所定の分配比で燃焼ガスラインと還流ラインとに分配する圧力調整弁と、を含む。
【選択図】図9
特許請求の範囲
【請求項1】
アノードに供給される水素ガスおよびアンモニアガスの少なくとも一方である燃料ガスとカソードに供給される酸化剤ガスとにより発電する燃料電池スタックと、燃焼ガス入口から導入される可燃ガスを燃焼させる燃焼部と、当該燃料電池スタックと当該燃焼部とを収容する断熱性のモジュールケースと、を含む発電モジュールと、
前記アノードの入口につながる前記発電モジュールの燃料入口と燃料供給源とに接続される燃料供給ラインと、前記燃料供給ラインに設けられる燃料ブロワと、を含む燃料供給系と、
前記アノードの出口につながる前記発電モジュールの燃料オフガス出口に接続される燃料オフガスラインと、前記燃料オフガスラインに設けられる熱交換器と、前記燃料オフガスラインにおける前記熱交換器の下流側から分岐して前記発電モジュールの前記燃焼ガス入口に接続される燃焼ガスラインと、前記燃料オフガスラインにおける前記熱交換器の下流側から分岐して前記燃料供給ラインに接続される還流ラインと、前記還流ラインに設けられ前記還流ラインの圧力を調整することで前記熱交換器を通過した後の燃料オフガスを所定の分配比で前記燃焼ガスラインと前記還流ラインとに分配する圧力調整弁と、を含む循環系と、
を備える燃料電池システム。
続きを表示(約 450 文字)
【請求項2】
請求項1に記載の燃料電池システムであって、
前記圧力調整弁は、オリフィスである、
燃料電池システム。
【請求項3】
請求項1または2に記載の燃料電池システムであって、
前記燃料ブロワ、前記圧力調整弁および前記発電モジュールの前記燃焼ガス入口は、前記燃料オフガスラインから前記燃焼ガスラインおよび前記還流ラインへの分岐点よりも上方に位置する、
燃料電池システム。
【請求項4】
請求項1または2に記載の燃料電池システムであって、
前記発電モジュールは、複数設けられ、
前記燃料供給系および前記循環系は、それぞれ前記発電モジュールに対して一対一に対応するように複数ずつ設けられ、
前記複数の循環系の各前記還流ラインの長さは、それぞれ同じであり、
前記複数の燃料供給系の各前記燃料供給ラインにおける前記燃料ブロワよりも下流側の長さは、それぞれ同じである、
燃料電池システム。
発明の詳細な説明
【技術分野】
【0001】
本明細書は、燃料電池システムについて開示する。
続きを表示(約 2,100 文字)
【背景技術】
【0002】
従来、この種の燃料電池システムとしては、セルスタックと、セルスタックおよび燃焼器を収容する高温ハウジングと、燃料ガスポンプの作動によりセルスタックに燃料ガスを供給する燃料ガス供給流路と、セルスタックからの燃料オフガスを高温ハウジング外へ導いた後、再び高温ハウジング内に導入して燃焼器に供給する燃料オフガス送給流路と、燃料オフガス送給流路の中間部位(高温ハウジングの外)に配設された第2熱交換器と、燃料オフガス送給流路の第2熱交換器の下流側から分岐して燃料ガス供給流路における燃料ガスポンプと第2絞り部材との間に接続されるリサイクル流路と、リサイクル流路に設けられたリサイクル弁と、を備えるものが提案されている(例えば、特許文献1参照)。この燃料電池システムでは、セルスタックからの燃料オフガスは、第2熱交換器にて冷却された後に燃焼器に送給され、第2熱交換器から燃焼器に送給される燃料オフガスの一部は、燃料ガスポンプの作動により発生する負圧によりリサイクル流路を通して燃料ガス供給流路に戻される。
【先行技術文献】
【特許文献】
【0003】
特許7221641号公報
【発明の概要】
【発明が解決しようとする課題】
【0004】
上述した燃料電池システムでは、第2熱交換器を通過した燃料オフガスに対する燃料ガス供給流路に還流される燃料オフガスの比率(還流率)は、燃料ガスポンプの作動状態によって決まる。このため、燃料ガスポンプの作動負荷が過大となり、システム全体の効率が悪化する場合が生じる。
【0005】
本開示は、燃料ブロワの作動負荷を過大とすることなく適正な分配率で燃料オフガスを燃焼ガスラインと還流ラインとに分配して、システム全体の効率をより向上させることを主目的とする。
【課題を解決するための手段】
【0006】
本開示は、上述の主目的を達成するために以下の手段を採った。
【0007】
本開示の燃料電池システムは、
アノードに供給される水素ガスおよびアンモニアガスの少なくとも一方である燃料ガスとカソードに供給される酸化剤ガスとにより発電する燃料電池スタックと、燃焼ガス入口から導入される可燃ガスを燃焼させる燃焼部と、当該燃料電池スタックと当該燃焼部とを収容する断熱性のモジュールケースと、を含む発電モジュールと、
前記アノードの入口につながる前記発電モジュールの燃料入口と燃料供給源とに接続される燃料供給ラインと、前記燃料供給ラインに設けられる燃料ブロワと、を含む燃料供給系と、
前記アノードの出口につながる前記発電モジュールの燃料オフガス出口に接続される燃料オフガスラインと、前記燃料オフガスラインに設けられる熱交換器と、前記燃料オフガスラインにおける前記熱交換器の下流側から分岐して前記発電モジュールの前記燃焼ガス入口に接続される燃焼ガスラインと、前記燃料オフガスラインにおける前記熱交換器の下流側から分岐して前記燃料供給ラインに接続される還流ラインと、前記還流ラインに設けられ前記還流ラインの圧力を調整することで前記熱交換器を通過した後の燃料オフガスを所定の分配比で前記燃焼ガスラインと前記還流ラインとに分配する圧力調整弁と、を含む循環系と、
を備えることを要旨とする。
【0008】
この本開示の燃料電池システムでは、熱交換器を通過した燃料オフガスは、圧力調整弁により還流ラインの圧力が調整されることで、所定の分配比で燃焼ガスラインと還流ライン(燃料供給ライン)とに分配される。これにより、燃料ブロワの作動負荷を過大とすることなく適正な分配率で燃料オフガスを燃焼ガスラインと還流ラインとに分配することができ、システム全体の効率をより向上させることができる。
【図面の簡単な説明】
【0009】
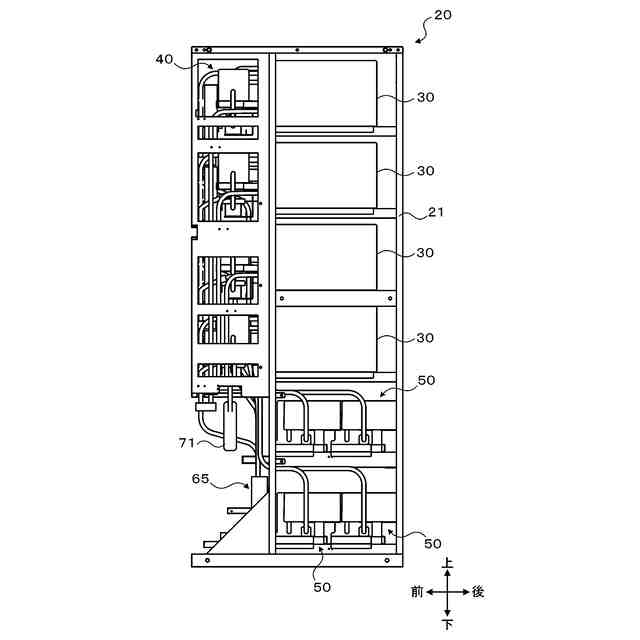
複数の燃料電池ユニットを含む燃料電池システムの外観斜視図である。
燃料電池ユニットの内部斜視図である。
燃料電池ユニットのフレームを除く内部斜視図である。
燃料電池ユニットの内部正面図である。
燃料電池ユニットのフレームを除く内部正面図である。
燃料電池ユニットの内部側面図である。
燃料電池ユニットのフレームを除く内部側面図である。
燃料電池ユニットの部分拡大図である。
燃料電池システムの概略構成図である。
燃料ブロワサブアセンブリの外観斜視図である。
エアブロワサブアセンブリの外観斜視図である。
凝縮水タンクサブアセンブリの外観斜視図である。
他の実施形態に係る燃料電池システムの一部の構成図である。
【発明を実施するための形態】
【0010】
本開示を実施するための形態について図面を参照しながら説明する。
(【0011】以降は省略されています)
この特許をJ-PlatPat(特許庁公式サイト)で参照する
関連特許
株式会社アイシン
ロータ
4日前
株式会社アイシン
ロータ
8日前
株式会社アイシン
制御装置
9日前
株式会社アイシン
ステータ
8日前
株式会社アイシン
ステータ
8日前
株式会社アイシン
ステータ
8日前
株式会社アイシン
保護装置
9日前
株式会社アイシン
ステータ
8日前
株式会社アイシン
検知装置
9日前
株式会社アイシン
歯車機構
4日前
株式会社アイシン
電子機器
9日前
株式会社アイシン
駆動装置
9日前
株式会社アイシン
制御装置
9日前
株式会社アイシン
制御装置
9日前
株式会社アイシン
レーダ装置
9日前
株式会社アイシン
電解システム
9日前
株式会社アイシン
ドア支持装置
8日前
株式会社アイシン
乗員検知装置
9日前
株式会社アイシン
出庫支援装置
9日前
株式会社アイシン
車両制御装置
9日前
株式会社アイシン
運転支援装置
8日前
株式会社アイシン
運転支援装置
8日前
株式会社アイシン
運転支援装置
9日前
株式会社アイシン
車両制御装置
8日前
株式会社アイシン
運転支援装置
9日前
株式会社アイシン
折り畳み装置
8日前
株式会社アイシン
超音波センサ
10日前
株式会社アイシン
超音波センサ
10日前
株式会社アイシン
電解システム
10日前
株式会社アイシン
案内システム
9日前
株式会社アイシン
折り畳み装置
8日前
株式会社アイシン
走行制御装置
8日前
株式会社アイシン
衝撃吸収部材
9日前
株式会社アイシン
ガス検出装置
8日前
株式会社アイシン
折り畳み装置
8日前
株式会社アイシン
環境認識装置
8日前
続きを見る
他の特許を見る