TOP
|
特許
|
意匠
|
商標
特許ウォッチ
Twitter
他の特許を見る
公開番号
2025149444
公報種別
公開特許公報(A)
公開日
2025-10-08
出願番号
2024050100
出願日
2024-03-26
発明の名称
電解システム
出願人
株式会社アイシン
代理人
弁理士法人アイテック国際特許事務所
主分類
C25B
1/042 20210101AFI20251001BHJP(電気分解または電気泳動方法;そのための装置)
要約
【課題】高純度の水素を製造すると共に電解セルから排出されたオフガスを当該電解セルに還流させる際の熱効率の悪化を抑制する。
【解決手段】電解システムは、固体酸化物形の電解セルとこれを収容する断熱性の収容容器とを有する電解モジュールと、電解セルに水蒸気を供給する水蒸気供給ラインと、金属系の水素透過膜を有すると共に収容容器に収容され電解セルから排出された生成水素と水蒸気とを含むオフガスを導入し水素透過膜を透過した生成水素を収容容器外の生成水素ラインへ出力し水素透過膜を透過しなかった生成水素と水蒸気とを収容容器内で水蒸気供給ラインに出力する水素分離ユニットと、を備える。収容容器は、電解セルを収容する第1収容空間と、第1収容空間よりも低い温度に維持された第2収容空間と、を有する。水素分離ユニットは、第2収容空間に収容されている。
【選択図】図1
特許請求の範囲
【請求項1】
水蒸気電解により水素を生成する固体酸化物形の電解セルと、前記電解セルを収容する断熱性の収容容器と、を有する電解モジュールと、
前記電解セルに水蒸気を供給する水蒸気供給ラインと、
金属系の水素透過膜を有すると共に前記収容容器に収容され、前記電解セルから排出された生成水素と水蒸気とを含むオフガスを導入し、導入したオフガスのうち前記水素透過膜を透過した生成水素を前記収容容器外の生成水素ラインへ出力し、導入したオフガスのうち前記水素透過膜を透過しなかった生成水素と水蒸気とを前記収容容器内で前記水蒸気供給ラインに出力する水素分離ユニットと、
を備え、
前記収容容器は、前記電解セルを収容する第1収容空間と、前記第1収容空間よりも低い温度に維持される第2収容空間と、を有し、
前記水素分離ユニットは、前記第2収容空間に収容されている、
電解システム。
続きを表示(約 290 文字)
【請求項2】
請求項1に記載の電解システムであって、
前記生成水素ラインに負圧を発生させる負圧発生部を備える、
電解システム。
【請求項3】
請求項2に記載の電解システムであって、
前記負圧発生部は、前記生成水素ラインに設けられたポンプと、前記ポンプに対して並列となるように前記生成水素ラインに接続された調整弁と、を有する、
電解システム。
【請求項4】
請求項1ないし3いずれか1項に記載の電解システムであって、
前記第2収容空間は、300℃以上の温度に維持されている、
電解システム。
発明の詳細な説明
【技術分野】
【0001】
本明細書は、電解システムについて開示する。
続きを表示(約 1,700 文字)
【背景技術】
【0002】
従来、この種の電解システムとしては、電気化学セル(電解セル)と、電気化学セルに水蒸気を含む水素極入口供給ガスを供給する水素極入口供給ラインと、水素極入口供給ラインに設置された加熱器と、電気化学セルの水素を含む水素極出口ガスを排出する水素極出口ラインと、水素極入口供給ラインから分岐する水蒸気(循環ガス吸引機構駆動用水蒸気)により水素極出口供給ガスの一部を循環ガスとして吸引する循環ガス吸引機構(又はエジェクタ)と、循環しない水素極出口ガスから余剰水を分離して水素を製造する冷却器と、冷却器で分離された余剰水(凝縮水)を水素極入口ラインにおける加熱器の上流側に循環させる水循環ポンプと、を備えるものが提案されている(例えば、特許文献1参照)。この電解システムでは、水素極出口ガスの一部を冷却せずに分岐して循環ガス吸引機構によって吸引することで、水蒸気と水素の混合ガスを循環ガスとして水素極入口に供給する。
【先行技術文献】
【特許文献】
【0003】
特開2008-115430号公報
【発明の概要】
【発明が解決しようとする課題】
【0004】
上述した電解システムでは、水素極出口ガス(オフガス)の一部を冷却せずに分岐させて水素極入口に供給し、残りの水素極出口ガスを冷却器で冷却し、得られた凝縮水を水素極入口ラインに還流させる。このため、還流させた凝縮水を蒸発させるための潜熱が必要であり、更に電解セルに供給する水蒸気を電気分解に必要な温度まで昇温しなければならず、エネルギ効率が悪化する。
【0005】
本開示は、高純度の水素を製造すると共にエネルギ効率の向上を図ることを主目的とする。
【課題を解決するための手段】
【0006】
本開示は、上述の主目的を達成するために以下の手段を採った。
【0007】
本開示の電解システムは、
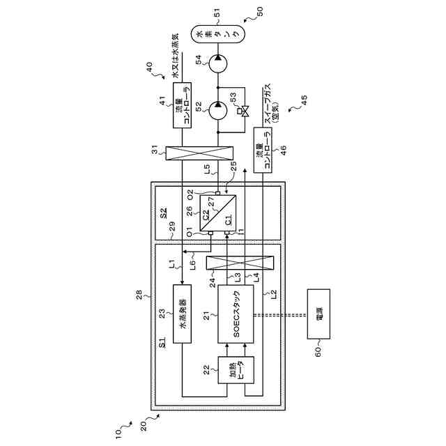
水蒸気電解により水素を生成する固体酸化物形の電解セルと、前記電解セルを収容する断熱性の収容容器と、を有する電解モジュールと、
前記電解セルに水蒸気を供給する水蒸気供給ラインと、
金属系の水素透過膜を有すると共に前記収容容器に収容され、前記電解セルから排出された生成水素と水蒸気とを含むオフガスを導入し、導入したオフガスのうち前記水素透過膜を透過した生成水素を前記収容容器外の生成水素ラインへ出力し、導入したオフガスのうち前記水素透過膜を透過しなかった生成水素と水蒸気とを前記収容容器内で前記水蒸気供給ラインに出力する水素分離ユニットと、
を備え、
前記収容容器は、前記電解セルを収容する第1収容空間と、前記第1収容空間よりも低い温度に維持される第2収容空間と、を有し、
前記水素分離ユニットは、前記第2収容空間に収容されている、
ことを要旨とする。
【0008】
この本開示の電解システムでは、電解モジュールの収容容器は、電解セルを収容する第1収容空間と、第1収容空間よりも低い温度に維持される第2収容空間と、を有し、水素分離ユニットは、第2収容空間に収容される。これにより、水素分離ユニットが有する金属系の水素透過膜をその動作に適した温度環境下におくことができるため、水素透過膜の性能を十分に発揮させることができ、高純度の水素を製造することができる。また、水素透過膜を透過しなかった残余の水素と未反応の水蒸気とを高温の状態のまま水蒸気供給ラインに還流させるため、収容容器外に放出される熱量をより少なくすることができ、エネルギ効率をより向上させることができる。
【図面の簡単な説明】
【0009】
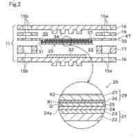
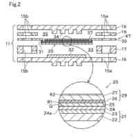
本実施形態の電解システムの概略構成図である。
【発明を実施するための形態】
【0010】
次に、本開示を実施するための形態について図面を参照しながら説明する。
(【0011】以降は省略されています)
この特許をJ-PlatPat(特許庁公式サイト)で参照する
関連特許
有限会社 ナプラ
端子
1か月前
株式会社ノーリツ
電解水生成装置
1か月前
株式会社カネカ
可撓性ガス拡散電極
11日前
本田技研工業株式会社
電解装置
22日前
株式会社東芝
アルマイト処理方法
1か月前
本田技研工業株式会社
水電解スタック
7日前
本田技研工業株式会社
水電解システム
1か月前
一般財団法人電力中央研究所
電解反応装置
7日前
本田技研工業株式会社
水電解システム
1か月前
SECカーボン株式会社
カソードアセンブリ
3日前
トヨタ自動車株式会社
水電解スタック
1か月前
本田技研工業株式会社
電気化学スタック
1か月前
本田技研工業株式会社
CO2電解装置
7日前
古河電気工業株式会社
端子
1日前
本田技研工業株式会社
電解セルの製造方法
15日前
NOK株式会社
セルユニット
11日前
株式会社豊田中央研究所
電極
11日前
株式会社神戸製鋼所
導電材料およびその製造方法
1か月前
NOK株式会社
セルユニット
11日前
NOK株式会社
セルユニット
11日前
ナミックス株式会社
銅部材
23日前
三菱マテリアル株式会社
皮膜付端子材及びその製造方法
1日前
NOK株式会社
セルユニット
11日前
本田技研工業株式会社
膜電極構造体の製造方法
1日前
東京瓦斯株式会社
水電解システム
18日前
本田技研工業株式会社
電気化学式水素昇圧システム
7日前
三菱マテリアル株式会社
めっき皮膜付銅端子材及びその製造方法
7日前
三菱マテリアル株式会社
酸性電解銅めっき液
21日前
株式会社東芝
電解装置及び電解方法
15日前
日本特殊陶業株式会社
ホットモジュール
1日前
株式会社アイシン
電解システム
2日前
株式会社アイシン
電解システム
1日前
日本特殊陶業株式会社
ホットモジュール
1日前
日本特殊陶業株式会社
固体酸化物形電解セルおよびその利用
1日前
日本特殊陶業株式会社
固体酸化物形電解セルおよびその利用
1日前
株式会社東芝
電解装置および電解方法
7日前
続きを見る
他の特許を見る