TOP
|
特許
|
意匠
|
商標
特許ウォッチ
Twitter
他の特許を見る
公開番号
2025163939
公報種別
公開特許公報(A)
公開日
2025-10-30
出願番号
2024067595
出願日
2024-04-18
発明の名称
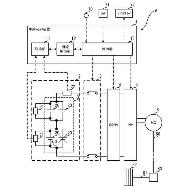
電池監視装置
出願人
トヨタ自動車株式会社
代理人
弁理士法人片山特許事務所
主分類
H02J
7/00 20060101AFI20251023BHJP(電力の発電,変換,配電)
要約
【課題】 組電池の断線の検出に応じて迅速に電流を制限することができる電池監視装置を提供する。
【解決手段】 電池監視装置は、互いに並列接続された複数の電池セルの組同士を直列接続している組電池を監視する電池監視装置において、前記電池セルの電圧を取得する取得部と、前記電池セルに流れる電流の上限値を制御する制御部と、前記上限値が所定値より大きい場合、前記取得部が取得した電圧と第1閾値との比較結果に応じて前記組電池内の断線を検出する検出部とを有し、前記制御部は、前記検出部が前記組電池内の断線を検出したとき、前記上限値を前記所定値以下に制御する。
【選択図】図5
特許請求の範囲
【請求項1】
互いに並列接続された複数の電池セルの組同士を直列接続している組電池を監視する電池監視装置において、
前記電池セルの電圧を取得する取得部と、
前記電池セルに流れる電流の上限値を制御する制御部と、
前記上限値が所定値より大きい場合、前記取得部が取得した電圧と第1閾値との比較結果に応じて前記組電池内の断線を検出する検出部とを有し、
前記制御部は、前記検出部が前記組電池内の断線を検出したとき、前記上限値を前記所定値以下に制御する、
電池監視装置。
続きを表示(約 560 文字)
【請求項2】
前記組電池は、車両を駆動する電動機に電力供給し、
前記制御部は、
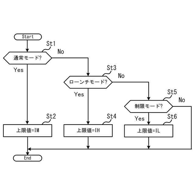
前記上限値が前記所定値より大きい第1の値である場合、前記車両の搭乗者の操作に応じて前記上限値を前記第1の値より大きい第2の値に変更し、
前記上限値が前記第2の値である場合、前記検出部が前記組電池内の断線を検出したとき、前記電動機と前記組電池との間の電気的接続を遮断する、
請求項1に記載の電池監視装置。
【請求項3】
前記上限値が前記第1の値である場合、前記検出部が前記組電池内の断線を検出したとき、前記上限値を前記所定値に制御する、
請求項2に記載の電池監視装置。
【請求項4】
前記取得部は、前記電池セルの電圧及び電流を取得し、
前記検出部は、前記上限値が前記所定値である場合、前記取得部が取得した電圧及び電流から前記電池セルの抵抗値を算出し、前記抵抗値が第2閾値以上であるとき、前記組電池内の断線を検出する、
請求項3に記載の電池監視装置。
【請求項5】
前記制御部は、前記上限値が前記所定値である場合、前記抵抗値が前記第2閾値未満であるとき、前記上限値を前記第1の値に変更する、
請求項4に記載の電池監視装置。
発明の詳細な説明
【技術分野】
【0001】
本発明は、電池監視装置に関する。
続きを表示(約 1,200 文字)
【背景技術】
【0002】
互いに並列接続された複数の電池セルの組を複数組分直列接続した組電池内の断線検出に関し、例えば特許文献1には、検査対象の電池セルの抵抗値に基づき断線を検出する点が記載されている。
【先行技術文献】
【特許文献】
【0003】
特開2020-125950号公報
【発明の概要】
【発明が解決しようとする課題】
【0004】
電池セルの抵抗値の算出手法として、例えばI-Vプロットが用いられるが、電池セルの電流及び電圧を一定期間収集して最小二乗法により算出する必要があるため、断線検出の所要時間が長く、断線検出前に電池セルまたはその周辺部品が過電流により故障するおそれがある。
【0005】
そこで本発明は上記の課題に鑑みてなされたものであり、組電池内の断線の検出に応じて迅速に電流を制限することができる電池監視装置を提供することを目的とする。
【課題を解決するための手段】
【0006】
本発明の電池監視装置は、互いに並列接続された複数の電池セルの組同士を直列接続している組電池を監視する電池監視装置において、前記電池セルの電圧を取得する取得部と、前記電池セルに流れる電流の上限値を制御する制御部と、前記上限値が所定値より大きい場合、前記取得部が取得した電圧と第1閾値との比較結果に応じて前記組電池内の断線を検出する検出部とを有し、前記制御部は、前記検出部が前記組電池内の断線を検出したとき、前記上限値を前記所定値以下に制御する。
【0007】
上記の電池監視装置において、前記組電池は、車両を駆動する電動機に電力供給し、前記制御部は、前記上限値が前記所定値より大きい第1の値である場合、前記車両の搭乗者の操作に応じて前記上限値を前記第1の値より大きい第2の値に変更し、前記上限値が前記第2の値である場合、前記検出部が前記組電池内の断線を検出したとき、前記電動機と前記組電池との間の電気的接続を遮断してもよい。
【0008】
上記の電池監視装置において、前記上限値が前記第1の値である場合、前記検出部が前記組電池内の断線を検出したとき、前記上限値を前記所定値に制御してもよい。
【0009】
上記の電池監視装置において、前記取得部は、前記電池セルの電圧及び電流を取得し、
前記検出部は、前記上限値が前記所定値である場合、前記取得部が取得した電圧及び電流から前記電池セルの抵抗値を算出し、前記抵抗値が第2閾値以上であるとき、前記組電池内の断線を検出してもよい。
【0010】
上記の電池監視装置において、前記制御部は、前記上限値が前記所定値である場合、前記抵抗値が前記第2閾値未満であるとき、前記上限値を前記第1の値に変更してもよい。
【発明の効果】
(【0011】以降は省略されています)
この特許をJ-PlatPat(特許庁公式サイト)で参照する
関連特許
トヨタ自動車株式会社
方法
13日前
トヨタ自動車株式会社
車両
今日
トヨタ自動車株式会社
方法
13日前
トヨタ自動車株式会社
車両
19日前
トヨタ自動車株式会社
車両
13日前
トヨタ自動車株式会社
方法
22日前
トヨタ自動車株式会社
車両
12日前
トヨタ自動車株式会社
治具
7日前
トヨタ自動車株式会社
車両
8日前
トヨタ自動車株式会社
車両
14日前
トヨタ自動車株式会社
車両
21日前
トヨタ自動車株式会社
車両
26日前
トヨタ自動車株式会社
椅子
22日前
トヨタ自動車株式会社
方法
14日前
トヨタ自動車株式会社
電池
19日前
トヨタ自動車株式会社
車両
6日前
トヨタ自動車株式会社
車体
15日前
トヨタ自動車株式会社
方法
12日前
トヨタ自動車株式会社
電池
今日
トヨタ自動車株式会社
方法
22日前
トヨタ自動車株式会社
車両
6日前
トヨタ自動車株式会社
電池
12日前
トヨタ自動車株式会社
正極層
12日前
トヨタ自動車株式会社
加熱器
26日前
トヨタ自動車株式会社
電磁弁
22日前
トヨタ自動車株式会社
電動車
22日前
トヨタ自動車株式会社
自動車
13日前
トヨタ自動車株式会社
飛行体
19日前
トヨタ自動車株式会社
サーバ
9日前
トヨタ自動車株式会社
モータ
14日前
トヨタ自動車株式会社
電動機
12日前
トヨタ自動車株式会社
固定子
27日前
トヨタ自動車株式会社
モータ
20日前
トヨタ自動車株式会社
モータ
9日前
トヨタ自動車株式会社
通知装置
12日前
トヨタ自動車株式会社
固体電池
9日前
続きを見る
他の特許を見る