TOP
|
特許
|
意匠
|
商標
特許ウォッチ
Twitter
他の特許を見る
公開番号
2025164533
公報種別
公開特許公報(A)
公開日
2025-10-30
出願番号
2024068561
出願日
2024-04-19
発明の名称
ハイブリッド車
出願人
トヨタ自動車株式会社
代理人
弁理士法人アイテック国際特許事務所
主分類
B60W
10/10 20120101AFI20251023BHJP(車両一般)
要約
【課題】モータに異常が発生しても、退避走行を行ないつつ、負荷要求にも対応する。
【解決手段】ハイブリッド車は、エンジンと、エンジンから回転軸を介して伝達される動力が入力される入力軸と駆動輪に接続された出力軸とを有する自動変速機と、回転軸に接続されたモータと、バッテリと、バッテリと電力ラインとの接続および遮断を行なうリレーと、電力ラインに接続され電力ラインに供給された電力を変換してモータに供給すると共にモータの逆起電力を電力ラインに供給可能なインバータと、電力ラインに接続された負荷回路と、モータに異常が発生した場合、リレーを遮断してエンジンからの動力により退避走行するようにエンジンとリレーとを制御すると共に負荷回路による負荷要求があるときには負荷要求がないときに比して高い回転数を入力軸の回転数目標値に設定して変速機を制御する制御装置と、を備える。
【選択図】図3
特許請求の範囲
【請求項1】
エンジンと、
エンジンから回転軸を介して伝達される動力が入力される入力軸と、駆動輪に接続された出力軸と、を有し、前記入力軸に入力された動力を変速して前記出力軸に出力する自動変速機と、
前記回転軸に接続されたモータと、
バッテリと、
前記バッテリと電力ラインとの接続および遮断を行なうリレーと、
前記電力ラインに接続され、前記電力ラインに供給された電力を変換して前記モータに供給すると共に前記モータの逆起電力を前記電力ラインに供給可能なインバータと、
前記電力ラインに接続された負荷回路と、
前記モータに異常が発生した場合、前記リレーを遮断して前記エンジンからの動力により退避走行するように前記エンジンと前記リレーとを制御すると共に、前記負荷回路による負荷要求があるときには負荷要求がないときに比して高い回転数を前記入力軸の回転数目標値に設定して前記変速機を制御する制御装置と、
を備えるハイブリッド車。
発明の詳細な説明
【技術分野】
【0001】
本開示は、ハイブリッド車に関する。
続きを表示(約 1,800 文字)
【背景技術】
【0002】
従来、この種のハイブリッド車としては、エンジンと、エンジンの出力軸に接続された回転軸にトルクコンバータを介して入力軸が接続されると共に駆動輪に出力軸が接続された自動変速機と、回転軸にロータが接続されたモータジェネレータと、バッテリと、バッテリの電力を変換してモータジェネレータに供給する電力制御回路(PCU)と、を備えるものが提案されている(例えば、特許文献1参照)。
【先行技術文献】
【特許文献】
【0003】
特開2016-128280号公報
【発明の概要】
【発明が解決しようとする課題】
【0004】
こうしたエンジンとモータとを備えるハイブリッド車においては、バッテリは、通常、リレーを介して電力ラインに接続され、モータは、電力ラインに供給された電力により駆動される。そして、モータに異常が発生した場合には、リレーを遮断して、エンジンからの動力により退避走行を行なうことが可能である。しかしながら、電力ラインに接続された負荷回路を備えるハイブリッド車においては、モータに異常が生じてリレーが遮断されると、モータの逆起電力が電力ラインに供給されるだけとなり、負荷回路に十分な電力を供給することができないおそれが生じる。
【0005】
本開示のハイブリッド車は、バッテリに電力ラインを介して接続されたインバータにより駆動されるモータに異常が発生しても、退避走行を行ないつつ、電力ラインに接続された負荷回路の負荷要求にも対応することを主目的とする。
【課題を解決するための手段】
【0006】
本開示のハイブリッド車は、上述の主目的を達成するために以下の手段を採った。
【0007】
本開示のハイブリッド車は、エンジンと、エンジンから回転軸を介して伝達される動力が入力される入力軸と、駆動輪に接続された出力軸と、を有し、前記入力軸に入力された動力を変速して前記出力軸に出力する自動変速機と、前記回転軸に接続されたモータと、バッテリと、前記バッテリと電力ラインとの接続および遮断を行なうリレーと、前記電力ラインに接続され、前記電力ラインに供給された電力を変換して前記モータに供給すると共に前記モータの逆起電力を前記電力ラインに供給可能なインバータと、前記電力ラインに接続された負荷回路と、前記モータに異常が発生した場合、前記リレーを遮断して前記エンジンからの動力により退避走行するように前記エンジンと前記リレーとを制御すると共に、前記負荷回路による負荷要求があるときには負荷要求がないときに比して高い回転数を前記入力軸の回転数目標値に設定して前記変速機を制御する制御装置と、を備えることを要旨とする。
【0008】
この本開示のハイブリッド車では、モータに異常が発生した場合、リレーを遮断してエンジンからの動力により退避走行するようにエンジンを制御すると共に負荷回路による負荷要求があるときには負荷要求がないときに比して高い回転数を入力軸の回転数目標値に設定して変速機を制御する。これにより、負荷要求があるときには、モータを比較的高い回転数で回転させることができ、モータに十分な逆起電力を発生させて負荷回路に必要な電力を供給することができる。この結果、モータに異常が発生しても、退避走行を行ないつつ、負荷要求にも対応することができる。さらに、副次的にエンジンの動力性能を向上させることができる。
【図面の簡単な説明】
【0009】
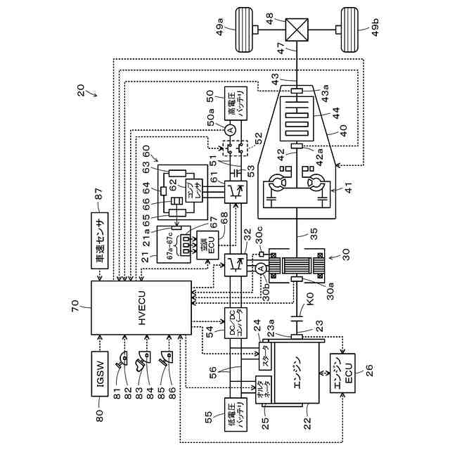
本実施形態のハイブリッド車の概略構成図である。
モータを含む高電圧系の概略構成図である。
モータ異常時制御処理の一例を示すフローチャートである。
【発明を実施するための形態】
【0010】
本開示を実施するための形態について図面を参照しながら説明する。図1は、本実施形態のハイブリッド車20の概略構成図であり、図2は、モータ30を含む高電圧系の概略構成図である。本実施形態のハイブリッド車20は、図1に示すように、エンジン22と、モータ30と、インバータ32と、クラッチK0と、動力伝達装置40と、高電圧バッテリ50と、低電圧バッテリ55と、メイン電子制御ユニット(以下、「メインECU」という)70とを備える。
(【0011】以降は省略されています)
この特許をJ-PlatPat(特許庁公式サイト)で参照する
関連特許
トヨタ自動車株式会社
車両
8日前
トヨタ自動車株式会社
車両
12日前
トヨタ自動車株式会社
椅子
22日前
トヨタ自動車株式会社
車両
14日前
トヨタ自動車株式会社
電池
19日前
トヨタ自動車株式会社
車両
27日前
トヨタ自動車株式会社
車両
13日前
トヨタ自動車株式会社
方法
13日前
トヨタ自動車株式会社
方法
13日前
トヨタ自動車株式会社
方法
22日前
トヨタ自動車株式会社
方法
22日前
トヨタ自動車株式会社
車両
6日前
トヨタ自動車株式会社
車両
6日前
トヨタ自動車株式会社
電池
29日前
トヨタ自動車株式会社
治具
7日前
トヨタ自動車株式会社
電池
12日前
トヨタ自動車株式会社
車両
26日前
トヨタ自動車株式会社
方法
12日前
トヨタ自動車株式会社
車体
15日前
トヨタ自動車株式会社
方法
14日前
トヨタ自動車株式会社
車両
19日前
トヨタ自動車株式会社
電池
28日前
トヨタ自動車株式会社
車両
今日
トヨタ自動車株式会社
電池
今日
トヨタ自動車株式会社
車両
21日前
トヨタ自動車株式会社
加熱器
26日前
トヨタ自動車株式会社
モータ
14日前
トヨタ自動車株式会社
サーバ
9日前
トヨタ自動車株式会社
電動機
12日前
トヨタ自動車株式会社
電磁弁
22日前
トヨタ自動車株式会社
飛行体
19日前
トヨタ自動車株式会社
モータ
9日前
トヨタ自動車株式会社
電動車
22日前
トヨタ自動車株式会社
自動車
13日前
トヨタ自動車株式会社
電動車
29日前
トヨタ自動車株式会社
ケース
28日前
続きを見る
他の特許を見る